TL431为美国莫托罗拉公司的产品,称为可控精密稳压源。这种三端集成电路在功能上相当于一只低温度系数的可变稳压值的稳压二极管。由于其内部有一个2.5V的精密参考电压源,借助两只外接电阻稳压值又可在2.5~36V间连续可调且输出电流较大,这使得它在许多电路中得到了广泛的应用。例如:数字电压表,稳压电源,运算放大电路等。其主要特点如下:①稳压值从2.5~36V连续可调;②参考电压源误差±1.0%;③低动态输出电阻,典型值0.22Ω;④输出电流1.0~100mA;⑤全温度范围内温度特性平坦,典型值50ppm/℃;⑥低输出噪声电压。
特性参数
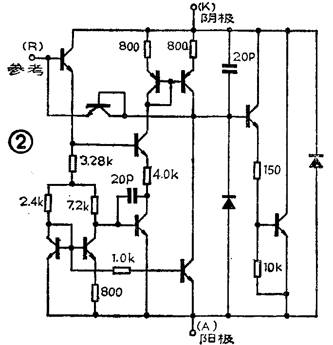
TL431一般采用小功率晶体管通用的TO—92型塑料封装。当然,也有8脚双列直插等封装形式,其主要区别在于工作温度范围;高级品的温度范围可达-55℃至+125℃。下面着重介绍TL431C,它的工作温度为0℃至+70℃。图1是TL431C的外形、引脚、符号及内部功能框图,图2为TL431C的内部等效电路图,供读者使用时参考。表1、表2分别列出了TL431的极限参数及TL431C的部份电特性参数。图3至图6绘出了TL431C最重要的四条特性曲线,这对于那些想开发与变通应用TL431C的读者来说,无疑是很有帮助的。





典型应用例
如前所述,TL431实际上相当于一只性能优良、使用方便的稳压二极管。因此,一般使用稳压二极管的电路,它都可胜任。如图7a,在这里,TL431C与电阻R\(_{1}\)、R2组成一只等效稳压二极管,R是它的限流电阻。由于这个等效电路能输出100mA电流且电压可调,所以它既可代替价格较高、体积较大的大功率稳压二极管(普通的稳压二极管输出电流较小),又能在小电流应用场合(≤100mA)充作三端可调稳压器来使用。图7b也是一大功率稳压二极管的等效电路,由于外接了大功率PNP型晶体管,故输出电流更大。图7c是用TL431C组成的简单实用的稳压电路。图7d是TL431C配合三端稳压器使用,以实现高压可调稳压器的接法。图7中四个电路,输出电压均为:V\(_{0}\)=Vref×(R\(_{1}\)/R2+1),其中V\(_{ref}\)标称值为2.495V。图7c、7d电路的最小输出电压分别为3.3V和7.5V。从电路的输出电压表达式上我们可以看到;当R1阻值为零,即TL431C的参考端与阴极相接时,输出电压V\(_{0}\)=Vref=2.495V。因为TL431C具有优良的温度稳定性,故此时很适合用于A/D转换器及数字万用表中作基准电压源使用。图7a中的电容C是高频旁路电容,也可不加。

图8a、8b是用TL431C构成的恒流源电路。恒流值只与V\(_{ref}\)和外加电阻的阻值有关。功率晶体管选用时应留有余量。图8a电路适用于拉电流负载,图8b电路适用于灌电流负载。恒流值可参照图中公式计算。电阻R为晶体管和TL431C提供偏置电流。

利用TL431C还可构成计算机等高级系统中的过电压保护电路,如图9。当系统的供电电压超过额定电压值时,TL431C立即触发双向可控硅TRIAC或单向可控硅SCR导通,强大的短路电流瞬间即可将保险丝烧断,切断了电源,保护系统不被过压损坏。电路的触发门限电压可依图中公式计算。

图10电路巧妙地利用了TL431C的转移特性,组成一实用的电压监视器。当电压处于上、下限电平之间时,LED点亮发光。上、下限电平可依图中公式计算。图11为TL431C作电压比较器的典型应用电原理图。当输入电压V\(_{i}\)<Vref时,输出电压V\(_{0}\)=Vt;当V\(_{i}\)>Vref(2.5V)时,V\(_{0}\)约为2V左右。由于TL431C动态电阻较小,动态特性优良,故输入、输出波形跟踪良好。R1可依负载情况来选取,只要保证TL431C的阴极电流在推荐工作范围内即可。由于TL431C参考端所需输入电流很小,R\(_{2}\)阻值可依前级负载能力来选取。


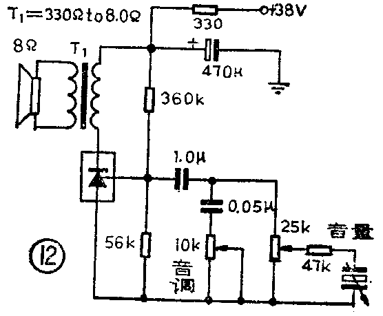
值得一提的是,TL431C有良好的频率特性,输入阻抗又高,只要正确处理好偏置,它还可用在音频电路中。图12即是一个用TL431C组装的400mW唱机放大器。TL431C上可适当加散热器。图13是以TL431C为主构成的开关稳压电源及其性能指标。在这个自激式电路中,TL431C不仅作为电压基准源,而且作为自激振荡的有源器件。


日产μA431与TL431管脚、功能均相同,可直接代换使用。(蔡凡弟)