目前,家用录象机均使用单片微处理机作为控制系统的核心,来控制录象机的各种工作状态。由于微处理机具有复杂的控制功能和工作原理,因此,当控制系统出现故障时,常使维修人员感到比较困难。一般来说,录象机的控制系统的大部分故障都是由于单片微处理工作失常引起的,下面主要介绍单片微处理的检修。
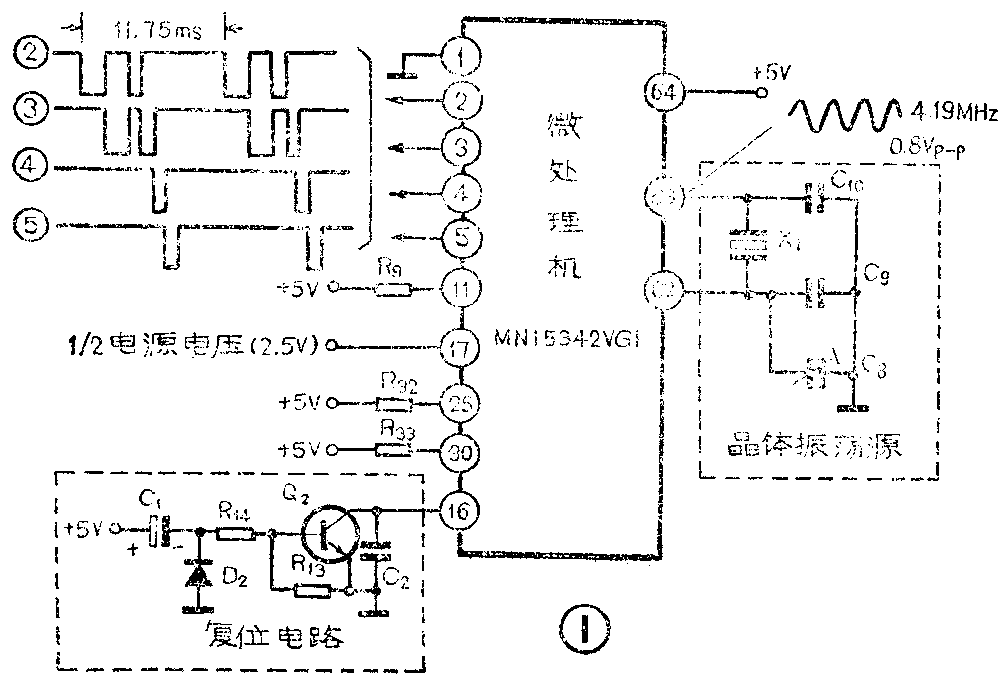
单片微处理机是由大量的数字逻辑电路组成的独立计算机系统,内部存储器存放着千余条控制程序。录象机开机后,这些程序就开始一条一条地顺序执行。为了保证这些数字电路有条不紊地按控制程序进行工作,微处理机的外部必须具备必要的工作条件,图1是NV-450录象机微处理机的部分电路图,从图1看出,微处理机正常工作的条件是:(1)微处理机应具有良好的接地及+5V电源供电;(2)稳定的晶体振荡源;(3)复位电路使微处理机正常复位;(4)微处理机的工作状态端点电平正常。通用微处理机芯片一般均设有一些不同功能的控制端点,控制端点在工作时将接入固定的高电平或低电平,这些控制端点也可称做微处理机的工作状态端点。如果微处理机具备了上述的工作条件,其内部的控制程序便可正常运行。微处理机工作失常的主要原因有两个:一是外部工作条件失常;二是微处理机本身损坏。下面从这两个方面讨论其检修方法。

1.检查微处理机的工作条件:首先从供电电源开始检查,用示波器观察微处理机(即供电端)电压是否正常,是否稳定,正常时此脚应有近1伏的峰—峰值正弦波。如果此电压不正常,应进一步检查供电电路,如果此电压正常,则应检查晶体振荡器是否振荡,如果晶体振荡器不起振,可更换晶体X\(_{1}\)试一下,如果晶体X1没问题,再检查一下C\(_{8}\)、C9和C\(_{1}\)0是否损坏,如果振荡电容器无问题,但仍不起振,则是微处理机内部的振荡电路损坏,需要更换微处理机。
以上检查都正常,再进一步检查微处理机的工作状态端点是否保持应有的状态电平。微处理机的①、、为工作状态端点,其中①脚接地,、通过电阻接高电平(+5V),脚为电源电压的一半(2.5V),检查时不必了解哪个端点是微处理机的什么控制端点,只要检查状态电平是否正常即可。如果哪个端点的状态电平异常,应重点检查该端点的外接电阻及引线是否有断路现象。
状态电平正常,最后检查复位端点。复位电路如图1所示,其原理:通电前,电容器C\(_{1}\)两端的电压为零,开机后,供电电源从0V变为5V,由于C1两端的电压不能突变,所以,C\(_{1}\)的负端也从0V变到5V,这时三极管Q2导通,使微处理机复位端点脚保持低电平。以后,电源通过R\(_{14}\)、R13对电容器C\(_{1}\)充电,C1的负极性端逐渐变为低电平,三极管Q\(_{2}\)截止,微处理机脚变为高电平,复位过程结束,微处理机程序开始运行。复位过程中C1负端及微处理机脚的波形如图2所示。判断复位电路是否正常,应先检查复位端点在开机后是否变为高电平,如果一直处于低电平,微处理机将处于复位状态,程序不能运行,录象机无法执行任何操作,此时应检查Q\(_{2}\)或C1是否击穿。如复位端点为高电平,并且录象机开机后混乱工作,有可能是微处理器在刚开机时没有低电位的复位电平,因而引起程序混乱。由于复位电路从低电平变到高电平只有二十几毫秒,不易观察,因此,可人为将复位端点对地短路一下再开路,即人为对微处理机复位,这时程序将重新从头开始运行,如果录象机工作恢复正常,说明是复位电路未工作,这时应重点检查Q\(_{2}\)和C1是否损坏。

2.检查微处理机是否损坏:如果微处理机工作条件正常,则应怀疑微处理机本身是否损坏。检查时,可用示波器观察微处理机的②~⑤脚的脉冲信号,这是程序定时检查按键状态的脉冲信号。如果这些信号正常,说明微处理机程序运行正常,即微处理机的程序和中央处理单元还在工作,而某个输出或输入的端点可能出现故障,所以应重点检查这些端点。如果无脉冲信号输出,说明微处理机已经彻底损坏了,应该更换新的。
微处理机各端点的电平数值一般在电路图上均已注明,可在检修时参考。当录象机工作在某一种工作状态时,如果微处理机的有关输入端已送入正常的输入电平,而没有相应的控制电平从相应的输出端送出,则可能是该输入端或相应的输出端损坏,另一种可能是输出端的外围电路出故障,造成输出端强行接地或高电平,因此,在遇到这种情况时,有可能的话,断掉输出端的外电路,即排除了外围电路对输出端点的影响之后再来检查输出端点电平是否正常。
总之,对微处理机工作失常的判别要从不同的角度,按上述过程一步一步地进行,不能轻易地断定微处理机是否损坏。当微处理机损坏需要更换时,应选择内部已固化有本机型控制程序的同型号的微处理机,未固化程序的同型号微处理机不能使用。一般固化有程序的微处理机在其型号后面加有尾号,如图1中使用的微处理机MN15342,固化程序后,型号为MN15342VG1,更换时,不能用MN15342代用。(宋燕欣)