MH8821是专门为电脑程序控制电风扇而设计的。它实际上是CMOS四位单片机,用特别编写的程序来控制风速的强弱、定时及各功能的显示,外接元件少,同时可以加上两块集成电路,用红外线来遥控一切功能。
特点:三级风速控制;三种仿自然风的方式;三种不同的内选定时器;每个程序均有发光二极管显示;内选时基50/60Hz。为了保证键盘的输入是正确的,设有声音发生器监听。为了省电和延长电机的寿命,采用了相位零点开关。

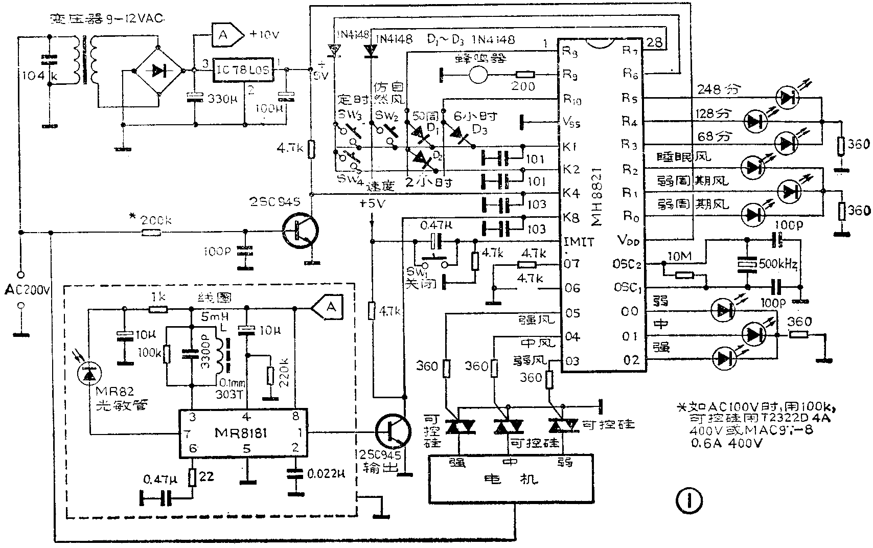
应用电路图见图1,各种功能和操作如下所述:接通电源,MH8821会先复位,进入中断状态,再等候指令启动。D\(_{1}\)是50/60Hz选择二极管,如果交流电频率是50Hz,要将D1连接起来,60Hz则不用。风速控制是靠驱动三个可控硅,每个可控硅分别接通风扇电机的不同线圈,通过SW\(_{4}\)进行控制,通电启动之后,一次次重复按下SW4,风速指示器(LED)和风速就按以下顺序改变:

程控仿自然风运转方式有三种:强周期风(方式1),弱周期风(万式2),睡眠周期风(方式3)、通过SW\(_{2}\)进行选择,并在任何操作的程序上都可使用,从中断方式(即不仿自然风方式)起,一次次重复按下SW2,风的种类就按以上顺序变化,同时发出相应的显示。强周期风的时速程序如图2(a)所示。弱周期风的时速程序如图2(b)所示。睡眠风的时速程序如图2(c)所示。

从图中可看出,周期风的风速不是恒定的,强弱按一定规律周期性地改变。此时,在上述三种运转方式下,定时功能仍然有效。如按风速控制键(SW\(_{4}\)),LED显示和风速就变成不仿自然风时的弱风速,但定时功能仍然保留。未按SW4前的时间也计算在内。
定时器选择键(SW\(_{3}\))除了在中断状态之外,在所有操作程序上都有效。从定时器关闭状态(风扇长期运转)起,重复按下SW3,定时器LED显示就按以下顺序连续改变:关→30分→60分→120分。
D\(_{2}\)、D3是定时器选择二极管,如果D\(_{2}\)连起来,定时为30/60/120分钟;如果D3连起来,定时为60/120/360分钟;如果不用D\(_{2}\)和D3,定时为60/120/240分钟。
断电键(SW\(_{1}\))用于关闭全部操作程序,在任何操作程序时都有效。
音响信号发生器除了断电键以外,按所有的其它键,都会从R\(_{9}\)端(脚2)输出48ms的键响信号。
MH8821的K\(_{8}\)端是遥控接收电路的输入端,当不用遥控时可将K8接4.7k的电阻到地。
所有的功能键可以通过一种简单的外部电路装置来遥控。遥控键盘功能如下:(a)速度键——如上述SW\(_{4}\)功能。(b)方式键——如上述SW2功能。(c)定时键——如上述SW\(_{3}\)功能。(d)断电键——如上述SW1功能。
MT8803是CMOS红外线遥控发射电路,应用电路见图3。发射的指令是用PPM系统的十六位编码。

MR8181是专门设计用于接收遥控红外线信号的前置放大器,配合MR82红外光敏二极管用。(杨明生)