自动调光电子闪光灯能根据被摄物体反射回来的光线强弱,自动调整闪光时间,从而获得最佳曝光,因此目前使用较多。本文以沃克特朗282型电子闪光灯为例加以介绍。
这种闪光灯具有主、辅双灯,可自动调光,交、直流电源两用、闪光指数为28,其外形见图1。

工作原理
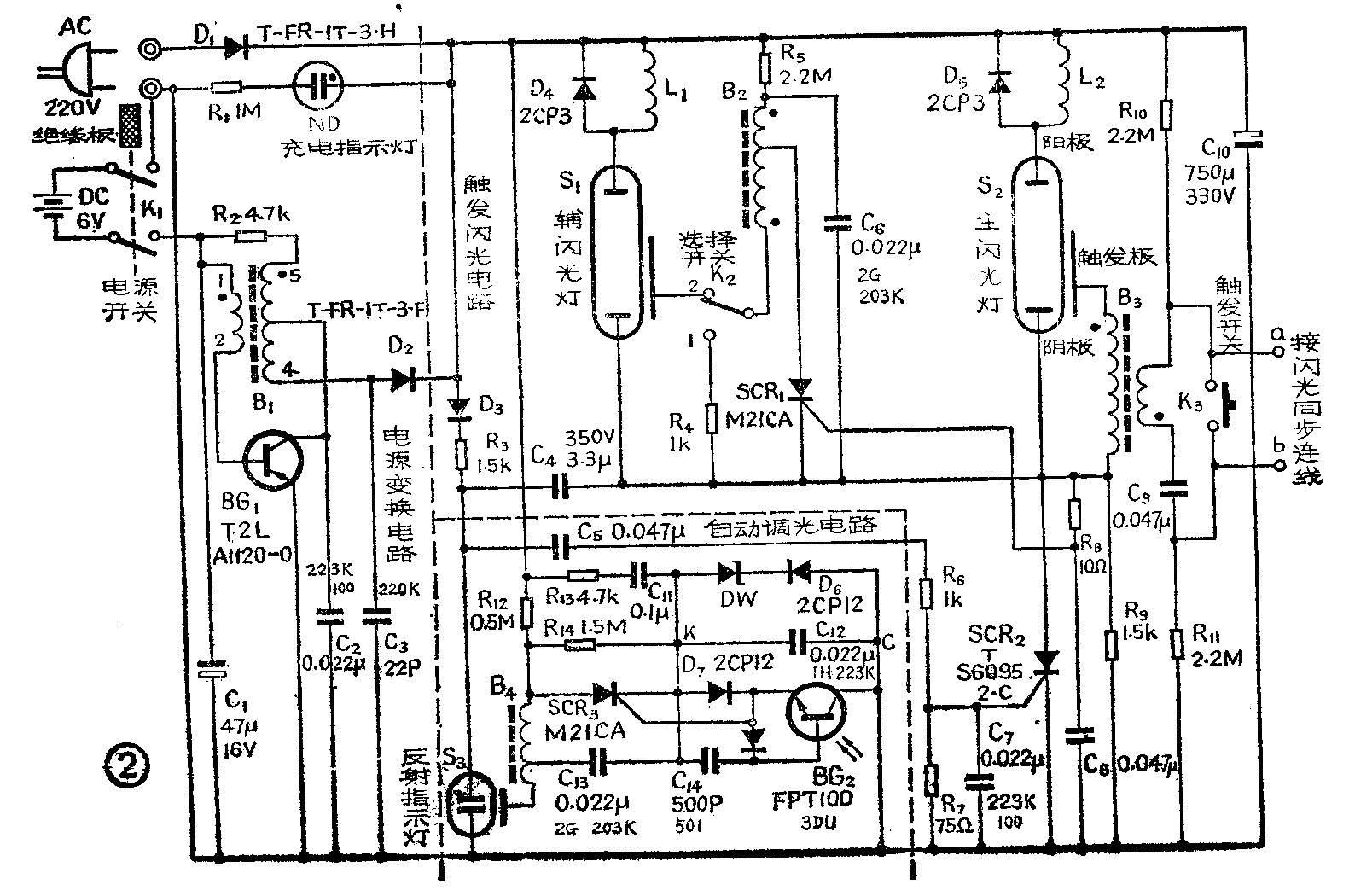
图2为该灯的电原理图。主要由电源变换、触发闪光、自动调光三部分电路组成。

1.电源变换电路:BG\(_{1}\)是振荡管,B1是振荡兼升压变压器。当K\(_{1}\)扳向上方时,绝缘板把交流插孔挡住,直流电源接通,由电池供电,振荡电路开始工作。交变电压由B1升压,从4、5端输出,经D\(_{2}\)整流对主电容器C10充电。如用交流220V供电,则直接经D\(_{1}\)整流向C10充电。当C\(_{1}\)0两端电压升高到300V时,通过指示灯ND、限流电阻R1构成回路,氖灯点亮表示电已充足。
2.触发闪光电路:由可控硅SCR\(_{2}\)控制主灯S2,由SCR\(_{1}\)控制辅灯S1,触发闪光则由K\(_{3}\)或a、b接机外闪光同步连线控制。按下K3,储能电容器C\(_{9}\)便通过B3的初级放电,在B\(_{3}\)的次级产生10kV的脉冲高压,加至主灯S2的触发极,激发其导通。与此同时,经R\(_{6}\)向C8充电;并经C\(_{4}\)、C5、R\(_{6}\)向C7充电,所以积分电容C\(_{7}\)、C8上的电压升高,分别使可控硅SCR\(_{2}\)、SCR3触发导通,于是C\(_{1}\)0得以通过S2放电,发出极强的闪光。同上所述,储能电容器C\(_{6}\)在SCR1导通的同时,经B\(_{2}\)的初级及SCR1放电,在B\(_{2}\)次级也产生高电压加至S1的触发极,于是辅灯S\(_{1}\)与主灯在同一时刻也发出闪光。若选择开关K2扳在“1”的位置,则B\(_{2}\)通过R4放电,S\(_{1}\)不闪光。
3.自动调光电路:本机采用串联控制式自动调光电路。闪光灯S\(_{2}\)与可控硅SCR2串联构成放电回路。适时控制SCR\(_{2}\)的通、断,也就控制了闪光灯的闪光时间。下面具体分析其控制过程。
自动调光电路由测光电路、控制电路、停闪电路和保护电路组成。光敏三极管3DU、阻尼管D\(_{7}\)、钳位二极管D8、积分电容C\(_{14}\)组成测光电路。停闪用的可控硅SCR3、脉冲变压器B\(_{4}\)、储能电容C13构成控制电路。转换电容C\(_{4}\)、反射指示灯S3、限流电阻R\(_{9}\)组成停闪电路。阻尼二极管D6、稳压二极管DW组成稳压电路。限流电阻R\(_{12}\)、R13与C\(_{11}\)串联后并联在SCR3的两端,组成阻容吸收回路,保护SCR\(_{3}\)。R14、C\(_{12}\)是整个光敏系统的过电压吸收电路。
在对主电容C\(_{1}\)0充电的同时,经D3、R\(_{3}\)、C4、R\(_{9}\)回路使C4充电成左正右负;经R\(_{12}\)4的初级、C\(_{13}\)、C12回路使C\(_{13}\)充电成左正右负。闪光时,主电容C10在极短的瞬间释放其电能,可控硅SCR\(_{2}\)充分导通,其阴极浪涌电流巨增,使C点电位瞬间抬高,D6由截止变为导通,稳压二极管DW反向击穿,同时C\(_{12}\)起缓冲作用,为C、K点之间建立了11伏基准电压,以供给光敏管BG2。与此同时,从被摄物体反射回来的光照射到闪光灯正面的受光窗(俗称“电眼”),光敏管受光后产生光电流,开始由于光电流较小,不足以使SCR\(_{3}\)触发,只有经D8对积分电容C\(_{14}\)充电、C14上电压升高到一定值时,D\(_{8}\)与C14上电压之和加到SCR\(_{3}\)的控制极与阴极之间足以使SCR3触发导通,电容C\(_{13}\)便通过B4的初级线圈及SCR\(_{3}\)放电,于是在B4的次级产生很高的电压去触发S\(_{3}\)。S3导通后,C\(_{4}\)通过S3并联到SCR\(_{2}\)上,由于C4的左端为正,右端为负,所以在通过S\(_{3}\)、R9瞬时放电时,SCR\(_{2}\)因阳极与阴极间被加上反向电压而关断,主灯S2闪光停止。显而易见,被摄物体反射回来的光越强,则S\(_{2}\)越早停止闪光,其闪光时间短,反之则闪光时间长,从而自动调整了闪光时间。
常见故障与检修
检修前应先将主电容放电,可用电烙铁插头接通C\(_{1}\)0的两极,待储存的电荷放掉再进行电路的测量。
1.指示灯不亮又无充电声,说明电路不起振,故障在电源变换部分。
用万用表直流电压档50伏量程,黑表笔接C\(_{1}\)0的负极,红表笔接正极,合上K1,若表针不动,又无“咝咝”的充电声,即为不起振。此时应先不拆三极管检查振荡电路,方法如下:原接表笔不动,量程转换到2.5伏,找一节1.5伏电池,其正极接B\(_{1}\)的2端,再用负极引线碰触1端,若见电压上升,说明变压器B1没坏,若电压不升,应检查变压器线圈、R\(_{2}\)、D2、C\(_{2}\)、C3的好坏,若变压器根部断线,可拆开按原绕向重绕。如果发现电压升至100伏后不再上升,且三极管BG\(_{1}\)发烫、则应更换三极管。
2.指示灯ND不亮但有“咝咝”声,说明电路起振,故障在整流及显示电路,应把D\(_{2}\)拆下来测量。
3.指示灯微亮并有“咝咝”声,则故障在充电回路。刚一开机指示灯就立刻微红,关断电源,指示灯立刻就灭,这说明振荡部分是好的,只是主电容里没有充电,可断定C\(_{1}\)0两端必有开路处或C10损坏。
4.指示灯亮但不能闪光,故障在触发闪光电路。应先检查储能电容器C\(_{9}\)有无漏电,检查K3接触是否良好,测量B\(_{3}\)是否断线及这部分电路中其它元件好坏。
这里再介绍一下光敏三极管BG\(_{2}\)的判别方法:将管子焊下,用万用表R×1k档测量,当黑表笔与BG2 的某一极相连,红表笔分别与另外两极相接时,阻值都很小,反之阻值都很大,则此时黑表笔所接的是管子的基极。再用两表笔跨接另外两极,用手遮挡透镜时阻值增大,光照时阻值减小,则这时黑表笔所接的是管子的集电极。
当闪光灯的元件损坏时可设法代换:BG\(_{1}\)可用日产三菱B493W—17代替。C2是223K,前两位数表示有效数字,第三位数表示有效数字后面应添加的零的个数,单位是PF。“223”表示22000PF,“K”表示误差±10%。 D\(_{3}\)~D5可用2CP4;D\(_{6}\)~D8可用2CP12代换。(薛国富)