把语音或音乐信号人为地加以延迟,并与原信号以适当的比例混合,便可得到模拟混响或回声的效果,使节目的空间感得到加强。这种用电子技术模拟出建筑物或自然环境反射声的方法,称作“电子混响’。质优的人工混响器,其价格十分昂贵,难以进入普通家庭。本文介绍一种简单的电子混响电路,它采用新型的逐级移位延迟线(BBDL)集成电路,把混响器里最难解决的信号延迟功能集中到一、两块集成电路里完成,从而使电子混响器的业余制作成为可能。
BBDL的工作原理
本机所用的TDA1097是一块大规模MOS集成电路,内有1536级移动式电荷存储器。该集成电路的内电路结构如图1,图中储存电荷用的电容器C\(_{0}\)~C1537已在制造时集成在芯片上。集成块内的P沟道MOS管起电子开关作用,当它们按一定规律开关时,各电容器所储的电荷便能依次逐级传递下去。

信号延迟的过程如下:首先,把输入信号按时钟脉冲所规定的时间间隔采样,如图2(b)所示。然后把它送入BBDL集成电路,输入模拟信号的采样值便以电荷形式储存在BBDL的电容器里。为了达到电荷传递的目的,需加入两个时钟脉冲控制信号:一个用来控制奇数存储器的状态;另一个则控制偶数存储器的状态。例如,当图1的1脚送入负脉冲、2脚送入正脉冲时,奇数管导通,偶数管截止,第一个采样信号被储存在C\(_{0}\)里。而当时钟脉冲极性翻转,即1脚为正,2脚为负时,奇数管截止,偶数管导通,C0所储电荷便转移到C\(_{1}\)中去。接着,时钟脉冲极性再转换,C1所储电荷再转移到C\(_{2}\),C0继续接受第二个采样信号。如此不断进行下去,输入信号的采样值便逐个送入BBDL,并在BBDL里逐级传递下去,最后在6脚把经过1536级传递后的采样信号输出。采样信号从BBDL输入端到输出端的传递时间就是信号的延迟时间τ,它由下式决定:
τ=\(\frac{n}{2f}\)\(_{φ}\)

式中的n代表延迟线的级数,f\(_{φ}\)是时钟频率。改变fφ便可方便地调整延迟时间τ,使之符合需要。本机主要用来增添语言信号的回响,语言信号的最高频率一般不超过6kHz,为此设f\(_{φ}\)=20千赫。因TDA1097的n=1536,可计算出每块SBDL回延迟时间为38.4毫秒。为了得到足够的延迟时间,本机用两块1097串联使用,延迟时间为76.8毫秒。
如果TDA1097的输出直接取自第6脚(第1536级),信号波形将如图2(b)所示,与输入信号波形图2(a)有较大差别。因此,TDA1097型集成电路还设置了第1537级,让该级在第4脚输出。由于4脚的输出比6脚的输出多延迟了半个时钟间隔,如把4脚与6脚的信号叠加输出,可得到图2(c)所示的输出波形,它与原波形更接近,减小了失真。
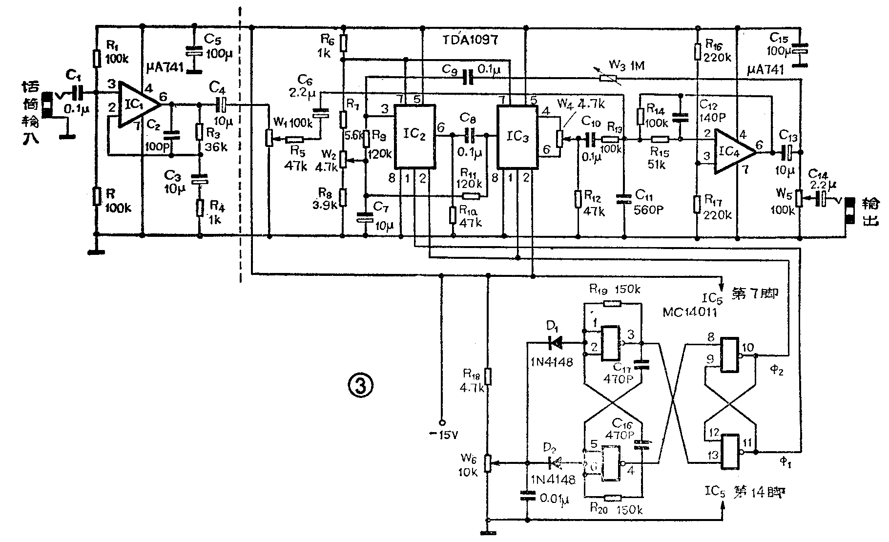
电路说明
本混响器的电路及其原理框图见图3和图4,它由前置放大、滤波、延迟和时钟脉冲振荡器等部分组成。为了简化电路结构,各部分的有源器件均采用集成电路。运算放大器IC\(_{1}\)是话筒前置放大级,该级的增益由R3与R\(_{4}\)之比值决定,高、低频的响应则分别取决于C2、C\(_{3}\)的容量。IC1输出的音频信号经W\(_{1}\)调整到合适的大小后,送入IC4。在这里,运算放大器IC\(_{4}\)和R5、C\(_{11}\)、R15、C\(_{12}\)一起组成低通滤波器,它能把信号中8kHz以上的成分滤掉,防止这些高频成分与时钟脉冲在延时器里产生差拍干扰。IC4的输出分为两路:一路经W\(_{5}\)直接输出;另一路则经过W3反馈到由IC\(_{2}\)、IC3组成的逐级移位延时器,延时器的输出在IC\(_{4}\)的输入端与原信号混合后,再通过IC4一起输出。由于上述经延时后的信号还能再反馈、再延时、再混合输出,如此反复下去,便在IC\(_{4}\)的输出端得到添加了混响效果的信号输出。调节W3可调节上述反馈的深度,即调节了混响的强度。调节W\(_{5}\)可改变输出信号的大小,以便满足不同功率放大器的需要。


W\(_{2}\)为IC2、IC\(_{3}\)提供正常工作所必需的偏压,其典型值为-7伏。W4用来调节延时器IC\(_{3}\)第1536级和1537级输出信号的混合比例,可使输出波形失真最小。延时器电子开关所需的对称脉冲由四与非门集成电路IC5 产生。调节W\(_{6}\)可改变时钟脉冲的频率,即调节了延时器的延迟时间。
安装与调整
本机全部元件安装在如图5所示的一块印刷电路板上。由于IC\(_{2}\)、IC3的价格较贵,而且这类MOS集成电路容易被外界感应进来的静电电压所击穿,所以IC\(_{2}\)、IC3在安装前需保存在金属包装内,实际使用时最好用集成电路插座。

调试步骤如下:接上-15伏电源,调W\(_{2}\)使A点电压为-7伏。调W6,使时钟脉冲的频率为16千赫左右(此时则好听不见振荡声)。插上话筒试讲,调W\(_{1}\)和W5,使信号大小满足输入和输出的要求。调W\(_{3}\),使混响或回声的效果满意。最后,调W4,使混响声的失真最小。
如果备有信号发生器和示波器,则话筒输入可用1千赫正弦信号代替,并用示波器检查时钟脉冲的频率及输出信号的波形。此时调W\(_{4}\)使延时器输出的波形如图2(c)所示即可。(应楷 新力)