本文介绍一种采用CMOS集成电路的模拟“叮咚”门铃。当按钮按下时发出“叮”,松开发出“咚”。
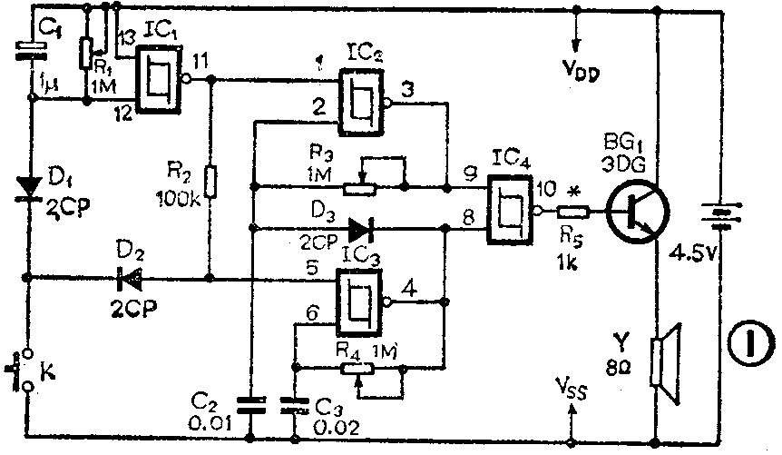
门铃电路见图1,电路中采用了一块CD4093集成电路。它是4—2输入端与非施密特触发器,它包括IC\(_{l}\)、IC2、IC\(_{3}\)、IC4四个触发器,由它们构成的多谐振荡器及定时器具有非常简单的结构。电路中IC\(_{2}\)、IC3分别构成“叮”、“咚”声振荡器,IC\(_{1}\)构成延时器,控制“咚”声的时间长短。“叮或咚”声(音频)经由IC4构成的或门,最后由三极管BG\(_{1}\)放大送至扬声器,发出声音。

电路中CMOS集成块可选用CH4093或CC4093或CD4093或MC14093等都可以。千万不能用普通CMOS与非门代替,这是因为普通的与非门电路需要两个门才能形成环形振荡器,而CD4093是四组两输入端与非施密特触发器,只要用一组再外加几个元件就可以构成振荡器。
BG\(_{1}\)可选用3DG12或3DK4等型号三极管,但要求β>100,其它无特殊要求。双音门铃电路的印制板自己设计。只要安装无误,接通电源即可工作,然后仔细微调R1、R\(_{3}\)、R4,使“叮或咚”声音令人满意即可。一般“叮”声选730Hz,“咚”声选550Hz,延时1.5秒。(张群宜)