笔者设计了一个实用的汽车灯光开门电路,它抗干扰性能强,动作可靠、安装、调整容易。
工作原理
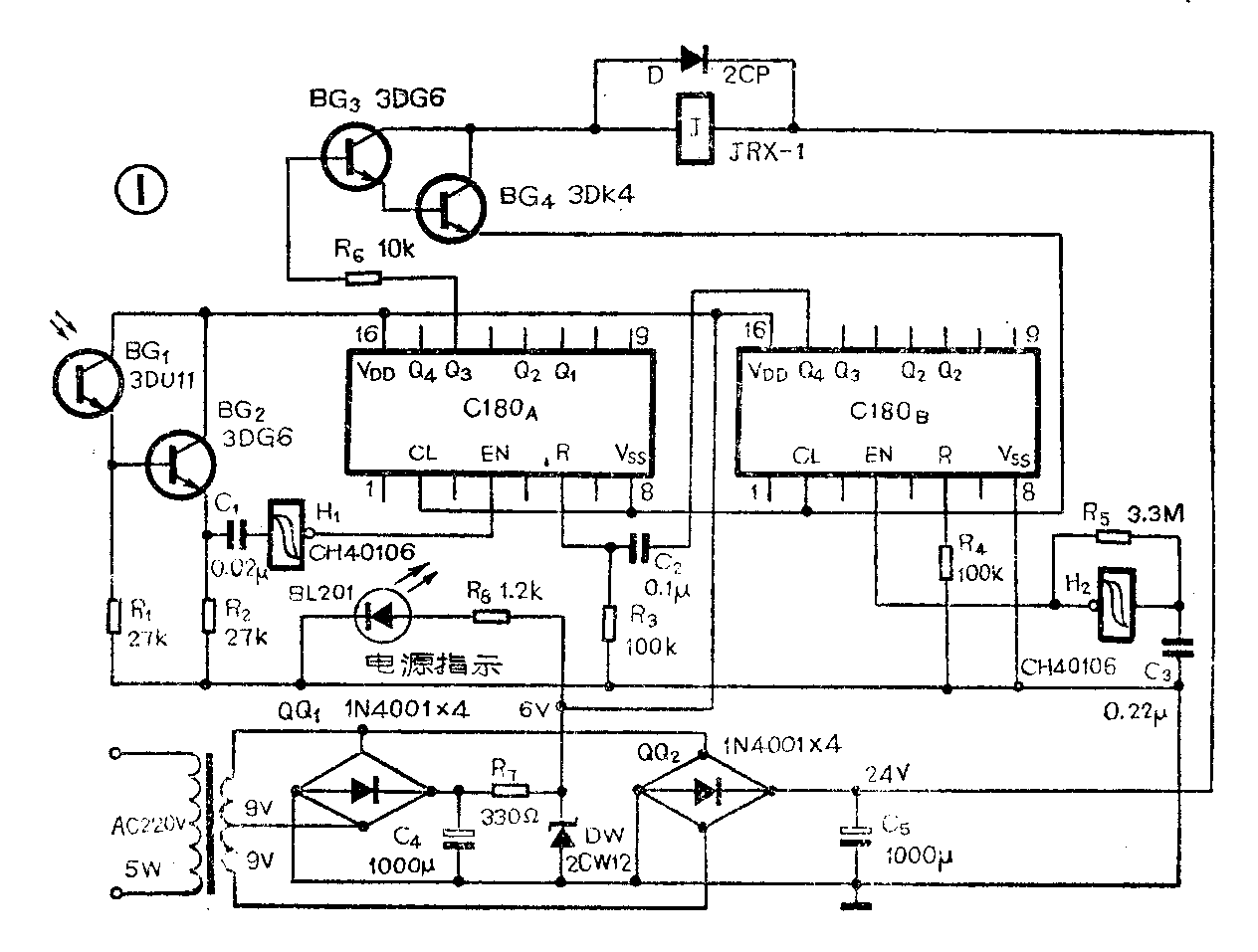
本汽车灯光开门电路由主电路、执行电路和电源电路三部分组成,其电路见图1。

主电路的设计,要求欲进门的汽车在一定的时间内用前大灯几次闪光,电路才有输出,触发执行电路,将门开启,这样可以防止发生“误开门”现象。
主电路由闪光计数电路和定时清零电路组成。司机用前大灯对着光电转换器中的光敏管BG\(_{1}\)(3DU11)连续闪光时,每闪光一次,3DU11射极就输出一正脉冲,经射极输出器(BG2)、隔直电容C\(_{1}\)并经施密特触发器H1整形后加到十进制计数器C180\(_{A}\)的EN端,EN端收到四个脉冲后,其Q3端变为高电位,触发驱动执行电路(BG\(_{3}\)、4、J及图2中的接触器等组成),完成开门动作。但是,如有汽车转头或其它种种原因,不时有光照在BG\(_{1}\)上,这些无关的一次次光照将会累加,够四次时、门也会误开,就会造成“误开门”,所以必须对计数器定时清零。这样,只有四次闪光在两个相继清零脉冲之间的一段时间内连续完成,门才能被打开。
为达到上述要求,施密特触发器CH40106的一个门H\(_{2}\)和C3、R\(_{5}\)组成频率为1Hz的超低频振荡器,产生的方波送至由C180B组成的8分频电路的EN端。当有8个脉冲(8秒钟)送至EN端时,其Q\(_{4}\)端就有一正脉冲输出,经C2、R\(_{3}\)微分后送至C180A的R端,使C180\(_{A}\)清零。因振荡频率为1Hz,故C180A8秒钟清零一次。
由上述原理可知,如果司机能在8秒钟内,用前大灯对着BG\(_{1}\)闪光4次,则门能开启;如4次闪光未完成,清零脉冲到来了,则此次所作的闪光全部无效,须重新在下一个8秒内作4次闪光,方能使门开启。实际上,光电管的频响极高,4次闪光可在极短的时间内完成。
执行电路:当C180\(_{A}\)的Q3端为高电位时,BG\(_{3}\)、BG4组成的复合管导通,处中间继电器J动作。其常开触点J闭合(参阅图2),使电磁接触器Z\(_{C}\)线圈得电,3组正转触头ZC闭合,电机正向运行,门开启;同时Z\(_{C}\)一组副触点ZC′闭合,使其线圈自保,以免C180\(_{A}\)清零时,Q3端变为低电位,J断电,至使Z\(_{C}\)线圈失电而中断开门动作。当门开至极限位置时,限位开关ZX被顶开,Z\(_{C}\)失电,其正转触头ZC断开,电机停止运行。同理,F\(_{X}\)为关门限位开关。

图2电路中,Z\(_{A}\)是当光控电路出现故障时,手动开门按钮。FA是手动关门按钮。
此装置是为目前流行的卷帘门设计的,如为机关、厂矿大门,可另加装延时关门装置,以便汽车进门后,自动关门。
元件选择
光敏三极管可用3DU系列任何一种,其它类似型号亦可。计数器可用C180、C186、C4518等,如果用TTL亦可。但应注意管脚排列不同。H\(_{1}\)、H2是一块施密特触发器CH40106中的两组,每块片子中共有六组,因此,业余品中只要有两组功能正常的即可使用。用C40106可直接代换。中间继电器J可用JRX-1型等类似性能的产品。为可靠起见,可将其四组触点每两组并联后再串联起来,以提高其耐压及承受负载的能力。Z\(_{C}\)、FC电磁接触器可用CT\(_{1}\)0-10型,去控制380伏22kW电动机。
安装与调试

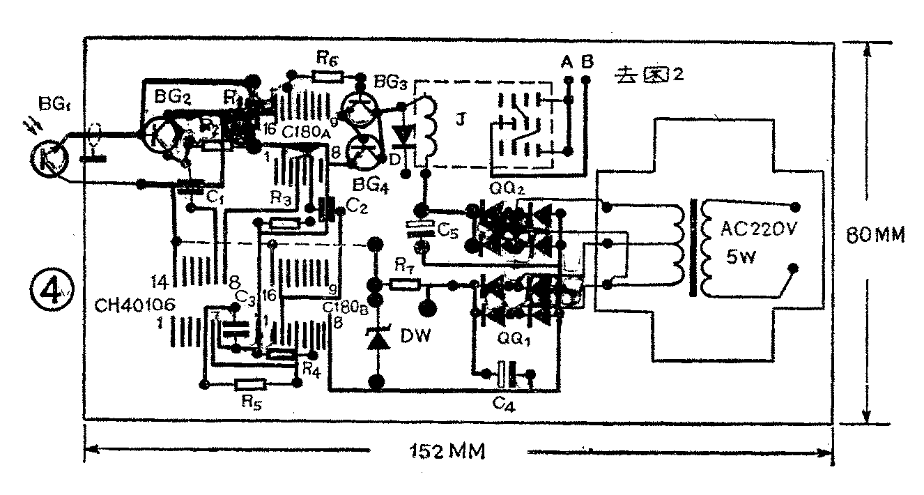
图4为图1部分的印制板图。图2部分可安装在一铁箱内,在此不赘述。

光电转换器(3DU11)的组装方法见图3。光电三极管3DU11前面的铁灰色有机玻璃是为降低其灵敏度用的,用其它透明度较差的板材亦可。总之,应使3DU11在一般光线(非太阳直射)下其ec间电阻在50kΩ为宜。
光电转换器可安装在汽车库门边框适当高度处,以汽车停在距门5m至10m时,前大灯(只须一只)能直射为宜。但阳光不能直射,为避开直射的阳光,必要时可加一遮光罩。
元件安装、焊接完毕,检查无误,可按下述方法测试:
先将C180\(_{A}\)的R端与电容C2间的铜箔断开,用手电筒在距3DU112m远处,对准3DU11闪光,用示波器或电子电压表检查3DU11射极应有4.5V左右的方波输出,手电闪光4次,C180\(_{A}\)的Q3端应为高电位。振荡器(H\(_{2}\))应有1Hz的方波输出(可在C180B的EN端测),大约每隔8秒钟,C180\(_{B}\)的Q4端出现一次高电位。Q\(_{4}\)端的这个方波经C2R\(_{3}\)微分后,在C180A的R端用示波器看到的是一尖脉冲,此脉冲即为C180\(_{A}\)的清零信号。
欲改变开门闪光的次数,可改变R\(_{6}\)与C180A连接的输出端(Q),R\(_{6}\)与Q4或Q\(_{2}\)连接可使门在8次或2次闪光后开启。
改变R\(_{5}\)、C3数值,加大R\(_{5}\)、C3可使清零时间延长。(柳荣奇)