东芝C—1831Z彩色电视机预选电路,其特点是在频道预选器中增加了自动频率微调(AFT)和伴音消除电路,如附图所示。在切换频道时,不但能稳定电调谐过程而且同时停止伴音电路工作以免除噪声干扰。下边对该电路作一介绍。

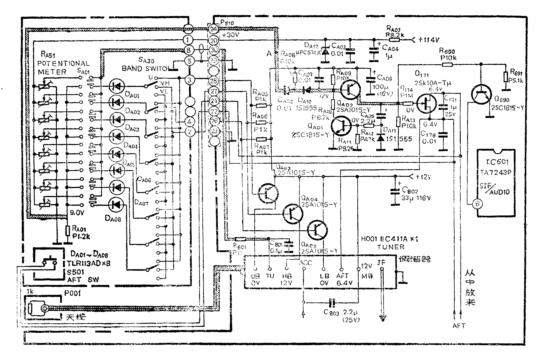
1.频道预选装置:它的作用是在选台时完成频道的切换及调谐。图中S\(_{A}\)01为频道预选开关,可预选8个频道的电视节目。SA30为频段选择开关可控制三个频段,即V\(_{L}\)频段为1~5频道,VH频段为6~12频道,U频段为13~57频道。电位器R\(_{A51}\)(共8个)作选台调谐用, DA01~D\(_{A}\)08为频道预选开关指示发光二极管,S501是AFT控制开关,Q\(_{A}\)03、QA04、Q\(_{A}\)05、RA05、R\(_{A}\)06和RA07等组成控制电路。下边以预选一个频道为例来说明预选电路的工作过程。
例如预选V\(_{L}\)频段的第2频道电视节目,首先按下SA01开关第一个键(按其它键也可以),同时将对应的S\(_{A3}\)0拨向VL位置。此时+12伏电压经R\(_{A}\)07和SA30加到D\(_{A}\)01并通过SA01和R\(_{A}\)01到地形成回路,DA01发光作频道指示。与此同时,+12伏电压通过R\(_{A}\)07和RA01分压加到Q\(_{A}\)05的基极,QA05导通使+12伏电压经过它加到调谐器的电压输入端子L\(_{B}\),作调谐器在VL频段工作时所需电压。主电源+114伏电压经R\(_{A}\)02、CA04、C\(_{A}\)03和稳压块DA12稳压后取得+30伏调谐电压,经调谐电位器R\(_{A51}\)和开关SA01加到调谐器的调谐电压输入端子T\(_{U}\),供作调谐器中变容二极管所需的调谐电压UT,改变电位器R\(_{A51}\)的阻值可以改变调谐电压UT的大小。调电位器R\(_{A51}\)就把2频道的电视节目选出来。
当频段开关S\(_{A3}\)0拨到VH或U档时,由上分析可知,Q\(_{A}\)04或QA03将导通,+12伏电压通过相应的管子加到调谐器的电压输入端子H\(_{B}\)或UB,用作调谐器在V\(_{H}\)和U频段工作时所需电压,此时调电位器RA51就可把要选的频道选出来。
2.自动频率微调消除电路和伴音消除电路:为了克服电视机调谐器的本振频率偏移正常值时,造成图象质量下降现象。该机在中放集成块中设有自动频率微调(AFT)电路,当本振频率发生变化时,AFT电路给出控制电压加到本振电路把变化的频率调到正常值。但是,频道预选器在切换频道时,调谐器中变容二极管的调谐电压U\(_{T}\)的建立有一段过渡时间,即有一个由低到高(或由高到低)的上升(或下降)时间。这样调谐电压在上升或下降过程中,如果遇到较强的广播信号或其它干扰信号进入电视机时,会使AFT电路发生作用而不能立即回到所需的调谐位置,严重时会产生频道选错的现象。为了避免上述现象的出现而设置了AFT消除电路,在调谐电压UT建立过程中把AFT电压箝在一个固定电压上,一般为6伏。暂时解除AFT的作用而在调谐电压建立之后再恢复AFT电路工作。在此期间同时也停止伴音电路工作,以避免噪音干扰。该机同时设置一个AFT开关(S\(_{5}\)01),它是在改变调谐电压UT预选某一频道电视节目时,这个开关合上也把AFT电压箝到6.4伏,当这个频道的电视节目选好以后,再把这个开关打开。下边具体分析这个电路工作过程。
由图所见,由Q\(_{A}\)01、 QA02、 Q\(_{171}\)、Q690以及周围元件组成消除AFT及伴音电路。当正常收看电视节目时电路处于稳定状态,即Q\(_{A}\)01、QA02和Q\(_{69}\)0都因无基极偏置电压而截止,这时Q171也因无栅偏压而截止。当切换频道按动预选位置开关S\(_{A}\)01和将SA30调到某一档时,由于瞬时空档现象(即开关的刀悬空未和任何接点连接),使图中A点(R\(_{A}\)01的上端)产生一个瞬时下降电压,经电容CA02和电阻R\(_{A}\)08微分得到一个负脉冲,通过二极管DA10加到Q\(_{A}\)02的基极使它瞬时导通,在QA02的集电极输出一个正脉冲。加到Q\(_{171}\)的栅极使它导通而源漏极间近似短路,这样就把AFT电压箝在6.4伏左右,使调谐器的本振失去AFT电压的控制。QA02输出的正脉冲的另一路则通过C\(_{A}\)05和RA12加到Q\(_{A}\)01的基极使它导通。因RA10通过Q\(_{A}\)01到地构成QA02的基极上偏电阻,使它的基极得到偏置而继续导通。由于C\(_{A}\)05、RA12和R\(_{A11}\)的延时作用(设计这个延时时间比调谐电压建立时间稍大些),使QA01经过一段时间由导通变为截止,这时Q\(_{A}\)02基极因失去偏置电压而截止、同时Q171也因失去栅极电压而截止,AFT电路恢复工作而把AFT电压继续加到调谐器去。Q\(_{A}\)02的输出脉冲第三路经R690和R\(_{691}\)分压加到Q690的基极使它导通,在Q\(_{69}\)0的集电极(即伴音集成块IC601的功放输入端6脚)产生一个负脉冲,使IC\(_{6}\)01在这个过程中截止而消除噪声干扰。当QA02截止后Q\(_{69}\)0也由导通变为截止,伴音电路又恢复正常工作了。由上分析看出消除电路工作时间的长短由CA05、R\(_{A12}\)和RA11的数值决定。
消除电路中Q\(_{171}\)采用场效应管,可以提高控制灵敏度并减小噪声。另外AFT控制电压是图象中放电路提供的,随着选台频率的偏高或偏低,中放输出的AFT控制电压也随着变化,这样Q171的源极电压有时可能高于漏极电压,但场效应管的特点是源极和漏极可以互换而输出特性不变,这样就保障了消除电路的作用,从而保证了电路工作的稳定性。从以上分析看出,在切换频道时自动切除自动频率微调作用和伴音电路工作,这不但能准确调谐而且避免出现对人讨厌的噪音。(初阳)