近年来,我国陆续进口了不少电冰箱,其中日本SHARP双门直冷式电冰箱占有相当数量。这种电冰箱与同容积的国产直冷式电冰箱相比,其耗电量要大些。这里以此种电冰箱为例介绍一种省电的办法。对类似结构的其它电冰箱也适用。
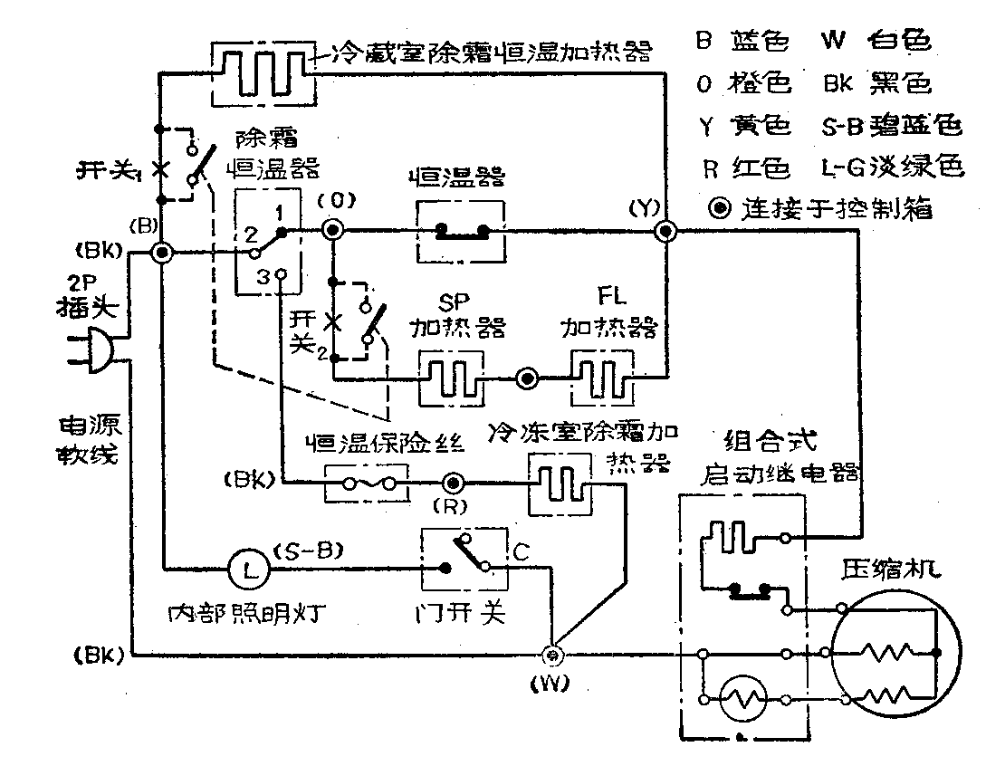
从附图可以看出,这种电冰箱的冷藏室采用自动除霜方式。压缩机的主电路是由220伏电源火线经B、O点、恒温器、Y点到压缩机,再经地线回到电源。主电路上并联有两条支路,一条是冷藏室除霜恒温加热器支路,一条是SP及FL加热器支路。压缩机运转时,恒温器将上述两条支路短路,它们不工作。随压缩机的运转,蒸发器表面温度下降。因感温管的一端卡在冷藏室蒸发器上,另一端与主电路的恒温器相连,所以感温管的温度也随着下降,使恒温器的触点断开,这一方面断开主电路,使压缩机停止运转。另一方面改变上述两支路的短路状态,使电流一路流过冷藏室的除霜恒温加热器,一路流过触点1、SP和FL加热器。两路电流在Y点汇合后,流过组合式启动继电器和压缩机的启动线圈回到地线。此时冷藏室除霜恒温加热器对冷藏室的蒸发器加热化霜,SP和FL加热器对冷冻室的底板和出水管加热防冻。虽然时压缩机的启动线圈上有电流通过,但是由于加热器的电阻很大,其上通过的电流很小,不足以使压缩机启动。

压缩机停止运转后,冰箱内的温度开始回升,当温度升到恒温器的调定值时,恒温器动作,接点闭合接通主电路,压缩机重新开始运转。恒温器接通主电路同时,上述两支路又被短路,所以这些加热器都自动停止了工作。由此可见,这些加热器的设置一是为了除霜,二是对恒温器的感温管进行加热。当整个冷藏室的温度还没有普遍回升到恒温器的调定值时,感温管就因受到加热器的加热,而使恒温器提前动作,接通主电路。恒温器提前动作的优点是,减少了冰箱内的温度波动,从而提高了电冰箱的性能指标。但是另一方面使电冰箱的耗电大为增加。虽然这些加热器本身耗电并不大,但是由于它们对恒温器的感温管加热,使恒温器频频动作,而导致压缩机启动频繁,缩短了压缩机的停机时间,使电冰箱的电耗增大了。
为此,我把两条加热器支路在图上打“×”处断开,把四个断头各自接在一个2×2钮子开关的两组焊片上,就可以通过这个开关,由人工来控制加热器。在夏天或气温较高时,断开加热器电路,使恒温器只感受冰箱内的自然温升而动作。这就使压缩机的启动次数减少,停机时间加长,压缩机的耗电减少,同时也节省了加热器本身的电耗,从而使电冰箱的耗电量显著减少。
安装开关的具体方法如下:由电路图上可以看到,标明有⊙符号的公共接头安装在控制箱中,因此我们首先要找到控制箱。先拔下电冰箱电源插头,打开冷藏室门,在冷藏室上部装有除霜按钮及温度控制旋钮的部位即为控制箱。用螺丝刀旋下连接控制箱与冷藏室顶部的两个螺钉,小心地取下控制箱盖(以防损坏感温管)。在控制箱内,可以看到温度控制旋钮的右方有各种彩色导线的接头,我们先寻找冷藏室除霜恒温加热器的连接导线。从电路图上可以看出,B点是三根兰色导线和一根黑色导线的公共接头。其中,黑色导线是电源线,再顺着这些兰色导线的走向可以看到,其中一根兰色导线通往除霜恒温器;一根兰色导线通往箱内照明灯;剩下的一根兰色导线就是连接除霜恒温加热器的。把这根导线剪断,从断头各焊一根引线,用绝缘胶布把焊头包好,再把两根引线接到钮子开关的一组焊片上,这样除霜恒温加热器支路上的开关就装好了。然后在控制箱中找到三根橙色导线的公共接头(即电路图上的O点),顺着这些橙色导线的走向,找出其中一根是通往除霜恒温器的,一根是通往恒温器的,剩下的一根橙色导线就是连接SP和FL加热器的。把这根导线剪断,从两断头引出导线,焊在钮子开关的另一组焊片上。于是这一支路上的开关也安装好了。最后在控制箱面板上钻一个孔,把钮子开关固定在上面,在开关两端的面板上标明“接通”和“断开”字样。最后把控制箱盖按原样用螺丝钉固定好。
我在气温为28℃和15℃时,在相同的使用条件下(即温度控制旋钮旋在中间位置,冰箱的开门次数及开门时间相同),用一块电度表串联在电冰箱的电源线上,对改进前后的电冰箱运行情况,作了对比测试。测试结果表明,改进后电冰箱可以节电约\(\frac{1}{3}\)~1;2。经过2年多的使用,冰箱运行正常,只是冰箱内的温度波动,由改装前的3℃左右,增加到6℃左右。虽然温度波动增大了,但这对于一般的食品冷冻和冷藏影响并不大。同时由于减少了压缩机和加热器的启动次数和工作时间,带来的另一个好处是,延长了电冰箱的使用寿命。
电冰箱改装后,在使用中要注意两点:
1.在冬季或气温较低的季节,如需要用冷冻室冷冻食物或保持低温,就应该把恒温器的调节旋钮旋到靠近低温的一端。同时将钮子开关扳到“接通”位置,以增加压缩机的启动次数。
2.在冷冻室积霜较厚时,要使用除霜按钮除霜。按下除霜按钮时,除霜恒温器的触点2与触点1断开而与触点3连接。这时压缩机停止运转。除霜加热器接通,开始给冷冻室加热除霜。同时应将钮子开关扳到“接通”位置,使除霜恒温加热器也工作,以保证在冷冻室的霜化完后,除霜按钮自动复位。否则,当冷冻室的霜化完后,除霜按钮将不会及时复位,导致冷冻室中的温升过高。万一发生这种情况,只要用手把除霜按钮拉出来即可。(沈震华)