昆仑S-471与三洋3904、5905等彩色电视机中的全部小信号处理,包括行、场振荡都是由集成电路M51354与μPC1403完成的,简称M-μ两片机。在M-μ电路中的开关电源是采用调整开关管通导脉宽的方式来实现输出电压的稳定。工作时,开关频率不受行频控制而随负载变化,电源部分相对独立。控制部分采用了厚膜电路,使整个电路简洁、合理、维修方便。当交流输入电压在140V~280V范围内变化时,直流输出电压变化率小于1%,只要交流电源电压大于100V就能保证图象的稳定收看。
M-μ电路设计为通用底盘。更换其中的厚膜电路A\(_{3}\)01,开关变压器T301和Q\(_{311}\)、R330等元器件的型号与参数后,便可使此开关电源电路适用于屏幕尺寸为35~50cm的各种规格的彩色电视机,其基本电路和工作原理不变,维修方法亦完全相同。表1列出了常见到的几种机型中使用的有关元器件的型号。

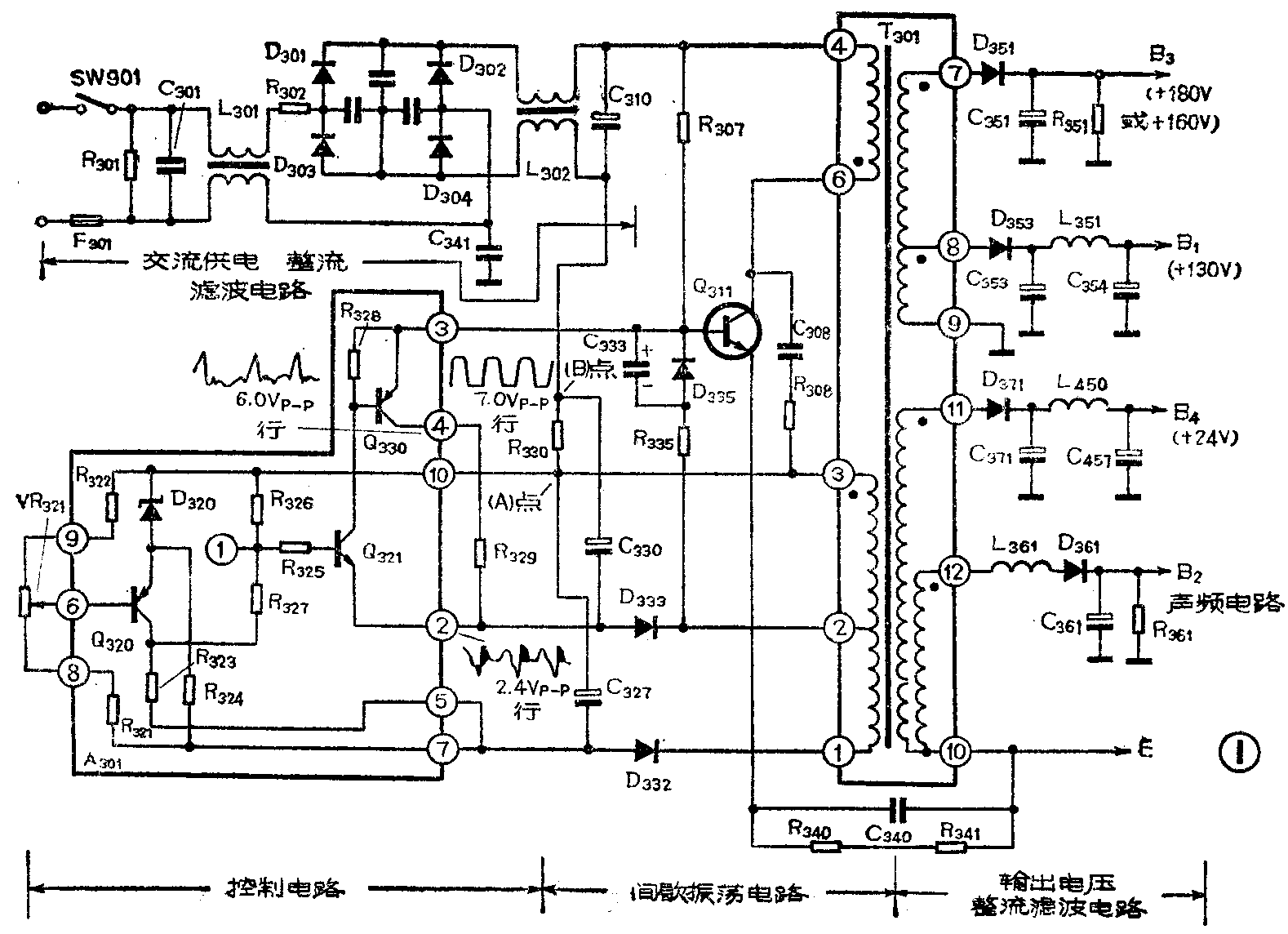
工作原理
电源部分是由整流滤波、间歇振荡、控制电路及输出电路四部分组成的。具体电路见图1。工作原理分析如下:

(注:图1中Q\(_{311}\)的发射极应与(A)点连接。)(肖天)
1、整流滤波部分:由D\(_{3}\)01~D304组成全桥整流,C\(_{31}\)0为滤波电容,将220V交流电源转变为300V左右不稳定的直流电压,其中L301、L\(_{3}\)02与C301、C\(_{341}\)是为滤除高频干扰而设置的。R301是C\(_{3}\)01的泄放电阻,避免拔下电源插头后在C301上留有残存电压。
2、间歇振荡部分:在接通电源开关的瞬间,经整流滤波后的不稳定直流电压通过启动电阻R\(_{3}\)07给Q311的基极提供了一个很小的偏流,使Q\(_{311}\)进入放大工作状态,其集电极电流流经T301的④—⑥绕组,在②—③绕组产生感应电压,因③与⑥端为同名端,②与④为同名端,③端(即A点)为电源部分的公共接地端,故②端为正,③端为负。此感应电压通过R\(_{335}\)、D335与C\(_{333}\)加到Q311的基极,使它的基极电压增大,集电极电流进一步增大,这种正反馈的结果使Q\(_{311}\)迅速进入饱和状态。Q311饱和导通后,相当于⑥脚接地,但由于受到T\(_{3}\)01④-⑥绕组的自感的阻碍作用,使电流不可能突然变大。所以通过④—⑥绕组的电流Ic呈线性缓慢增长。因为I\(_{C}\)匀速增大,次级②—③间的感应电压基本不变,所以正反馈所形成的基极电流也基本保持一个衡定值Ib。这样,Q\(_{311}\)集电极电流Ic将不可能无限期的增长下去。当I\(_{c}\)增大到足够大时(即Icβ>I\(_{b}\)时),基极电流就再也不能维持Q311的饱和通导状态,Q\(_{311}\)势必退出饱和区,Ic停止增长。随即,由于I\(_{c}\)停止了增长,②-③绕组上的感应电压立即消失。Ib失去正反馈后迅速减少,使I\(_{c}\)随之减少。而Q311集电极电流的减少,使④—⑥、②—③各绕组上的感应电压方向改变,(即④端为负,⑥端为正,②端为负,③端为正)②端的负电压通过R\(_{335}\)、C333加到Q\(_{311}\)的基极上,使Q311迅速截止,直至R\(_{3}\)07上通过的电流再次启动Q311重新通导为止。上述过程将周而复始地循环下去,形成间歇振荡。由于Q\(_{311}\)工作于开关状态,与一般可控硅调压的原理相仿,改变Q311通导时间的长短即可调整输出电压的高低。
3、控制部分:由厚膜电路A\(_{3}\)01及R330、C\(_{33}\)0等组成的控制电路,对间歇振荡器输出的电压取样,比较、放大后控制Q311的导通时间,达到稳定输出电压的目的。
(1)放大与控制部分:当Q\(_{311}\)导通时,电流回路是从C310的正极→T\(_{3}\)01的④—⑥绕组→Q311的ce极→R\(_{33}\)0→C310的负极。因导通电流随时间匀速增大,所以R\(_{33}\)0两端压降UAB也随导通时间呈线性增长。A点为正,B点为负。B点电压经C\(_{33}\)0耦合到A301的②脚,即Q\(_{321}\)的发射极。当B点电压低于A301的①脚时,Q\(_{321}\)导通,随即Q330亦导通。此时因这两个管子内的压降很小,A\(_{3}\)01的②、③脚可视为短路。②脚的负压将直接加到Q311的基极上,迫使Q\(_{311}\)截止。从而控制了Q311的导通时间。如果A\(_{3}\)01的①脚电压升高,则②脚电压稍下降即可使Q321导通。这意味着Q\(_{311}\)导通时间不长时,流经R330的电流刚增大一点,B点的压降即可使Q\(_{321}\)导通,迫使Q311提前截止。换言之,改变①脚电压就可以控制Q\(_{311}\)的导通时间的长短,也就是控制了输出电压的高低。
(2)取样、比较放大部分:D\(_{332}\)与C327组成简单的整流、滤波电路,以供给取样、比较电路工作的电源。同时,由于Q\(_{311}\)导通时间越长,C327上的电压也越高,所以C\(_{327}\)两端的电压又是输出电压的取样,经R321、VR\(_{321}\)、R322分压后送往比较放大管Q\(_{32}\)0的基极。Q320的发射极接有稳压管D\(_{32}\)0,故发射极电压是稳定的。当输出电压升高时,Q320基极电位降低,Q\(_{32}\)0将导通,它的集电极电流增大,R323上的压降增大,集电极电位上升,经R\(_{327}\)耦合到①脚,使①脚电位也上升。如前所述,这将使Q321提前导通,迫使Q\(_{311}\)提前截止,从而使Q311导通时间变短,输出电压降低,达到使输出电压稳定的目的。
综上所述,该电源稳压控制的全过程如下:输出电压下降时,C\(_{327}\)两端取样电压,即A301的⑦脚与⑩脚间的电压亦减小,Q\(_{32}\)0基极负压减小,Q320集电极电流减小,其集电极电位也随着下降,A\(_{3}\)01的①脚电位亦下降,使Q321通导的发射极电位下降。根据前面分析可知,Q\(_{311}\)的导通时间将变长,输出电压上升。反之亦然。保证了输出电压的稳定。
4、输出部分:Q\(_{311}\)通导时形成的脉动电流由开关变压器T301次级输出,分别进行整流、滤波后送往整机各部分。其中T\(_{3}\)01的②—③绕组,D333与C\(_{33}\)0组成的整流、滤波电路是为复合控制管Q321、Q\(_{33}\)0提供电源的。Q321、Q\(_{33}\)0通导时,放电回路为C330的正极→R\(_{33}\)0→T301③—②绕组→R\(_{335}\)、D335→Q\(_{33}\)0与Q321的ce极(即A\(_{3}\)01的③脚—②脚)→C330的负极。
开关变压器T\(_{3}\)01的初、次级之间是相互绝缘的,除电源部分外,整机其他部分不与交流电网相连接,使用时更为安全与方便。
电路中C\(_{34}\)0、R340、R\(_{341}\)是为避免电源部分引入交流调制干扰而设置的。与普通电源变压器中的静电隔离层所起的作用相似。
C\(_{23}\)0系反馈耦合电容,它的容量较小,对反馈信号进行微分,形成正、负脉冲加至Q311的基极,使Q\(_{311}\)可靠的通导与截止,间歇振荡器更容易起振。(未完待续)