厚膜电路是在阻容元件和半导体技术基础上发展起来的一种混合集成电路的形式,即利用“厚膜技术”在陶瓷基片上制作“膜式元件”和“连接导线”。目前,厚膜技术还未达到“全膜化”的水平,即不能直接完成有源器件(如半导体三极管等)的制作。由于有源器件是构成厚膜电路的关键部分,故现在仍是采用“外贴”的办法来解决。通常外贴元器件可分为两类:一类是无源元件,另一类则是有源器件。
厚膜电路的制作过程,先是把“电阻浆料”和导电材料(银基浆料)通过印刷工艺附着在陶瓷基片或其他绝缘材料上,然后经过“烧结”方法形成平面的“厚膜电阻体”,其阻值和功率都是按设计要求来制作的。同时在陶瓷基片上形成导电金属膜作为“连接导线”,把厚膜电阻和外贴元件连接起来形成一个整件,再通过基片上的引出脚焊接在整机印刷电路板上,即可完成一个单元电路的功能。
近年来不少的彩色电视机使用了“厚膜电路”,使得整机所用元件数量减少,装配方便,提高了整机的可靠性。为配合彩色电视机国产化的需要,国内一些厂家试制了厚膜电路样品,有的厂家已具备批量生产能力。下面我们以三洋83P型电视机常用的厚膜电路为例作一简单介绍,以供使用和维修者参考。
伴音厚膜电路
三洋83P机型的伴音厚膜电路在电原理图中的代号为A151,型号为JU0006。这是一个由四只“厚膜电阻”和四只“外贴电容”(一种微型片状无引线电容)构成的无源网络。其应用电路见图1。图中标出了各元件参数,在正常工作时各脚电压分别为:①5.8V,②0V,③4.6V,④4.6V,⑤4.7V,⑥6.4V,⑦0V,⑧0V。因它配合整机通道IC101完成6.5MHz伴音中频信号检出、限幅放大和音频信号前置放大等功能,所以简称为“伴音厚膜电路”。

整机通道IC101内部电路利用晶体管的非线性特性,对37MHz的图象中频信号和30.5MHz的伴音中频进行差拍,得到6.5MHz的第二伴音中频信号由IC101的输出直接送入厚膜电路A151的①脚。经内部的C\(_{1}\)、R1高通滤波器滤除一些低频干扰信号后,再由②脚将伴音中频信号送至三端陶瓷滤波器X161(谐振于6.5MHz的中心频率上)。通过这个选频回路取出6.5MHz的伴音中频信号再送回IC101的。
IC101内部连接的是多级直耦放大器,以完成伴音中频限幅放大的任务。对应的A151③、④脚所连的C\(_{2}\)、C3及R\(_{2}\)是限幅放大器的外围元件,C2可使限幅放大器的保持交流地电位,同时起到隔直作用。C\(_{3}\)是IC101内部晶体管的旁路电容。R2可起到稳定IC内部放大器的作用。6.5MHz的伴音中频信号经IC内部限幅放大、调频检波得到音频信号再经衰减器ATT控制和音频放大由、端子输出。A151中的R\(_{3}\)、C4、R\(_{5}\)以及外电路的C161都是外围元件,其中R\(_{3}\)、C4是音频放大器的负载。IC101的脚经C\(_{161}\)、R5串联到地,可以改变输出信号的音质。最后这个音频信号由IC101的脚送至功率放大级。
视频输出厚膜电路

视频输出厚膜电路在电原理图中的代号为A601,其型号为JU0005。它是一个纯电阻网络,如图2所示。JU0005是彩色三基色信号视频输出回路。其中R\(_{2}\)、R4及R\(_{6}\)分别为三只视放管的集电极负载电阻,额定功率为2W,故厚膜面积较大。R1、R\(_{3}\)及R5可将基色信号馈至显象管的三个阴极上。JU0005的⑦脚可通过接插件从主机芯板上得到180V的视放工作电压。因A601常常和视频放大电路配合使用,故其应用电路见图3。

视频放大厚膜电路
视频放大厚膜电路在电原理图中的代号为A602,其型号为JU0190。它包含两只厚膜电阻、三只外贴电容和三只中功率三极管,组成有源放大厚膜电路。这是一个基色信号电压放大器,具有频带宽、增益高的特点。
我们知道,彩色电视是用红、绿、蓝三种电压信号分别控制显象管荧光屏上三种荧光粉的发光强度,利用空间混色法重现各种彩色图象的,这就是常说的三基色原理。在电路上是采用三个基色电压红(R)、绿(G)、蓝(B)分别送到显象管的三个阴极上,去实现控制的。对于每一个基色电压信号,都由末级视频放大电路放大以后,才能达到所需要的电压幅度。
彩色电视解码电路所得到的是色差信号,如红色差信号R-Y等。但这并不是显象管所需要的基色信号,只有将几个色差信号和亮度信号相迭加,即Y+(R-Y)=R、Y+(B-Y)=B、Y+(G-Y)=G。才能获得基色信号。所以末级视频电路就是将亮度信号和三个色差信号相迭加,输出三个基色信号的矩阵电路。
在A602中,BG\(_{1}\)是红基色信号输出管。在其发射极送入亮度信号Y,基极送入红色差信号(R-Y),在晶体管工作的过程中,通过互相作用进行信号的相加变换,即可在其集电极得到红基色(R)视频信号。经A602的①脚送到A601的②脚。同理,BG3、BG\(_{2}\)可完成绿、蓝基色信号的变换,且工作状态相同。三个基色信号分别从三个负载电阻R2、R\(_{4}\)、R6取出通过R\(_{1}\)、R3、R\(_{5}\)馈送到显象管的三个阴极上。彩色电视机的屏幕上便显示出彩色图象来。
电源厚膜电路

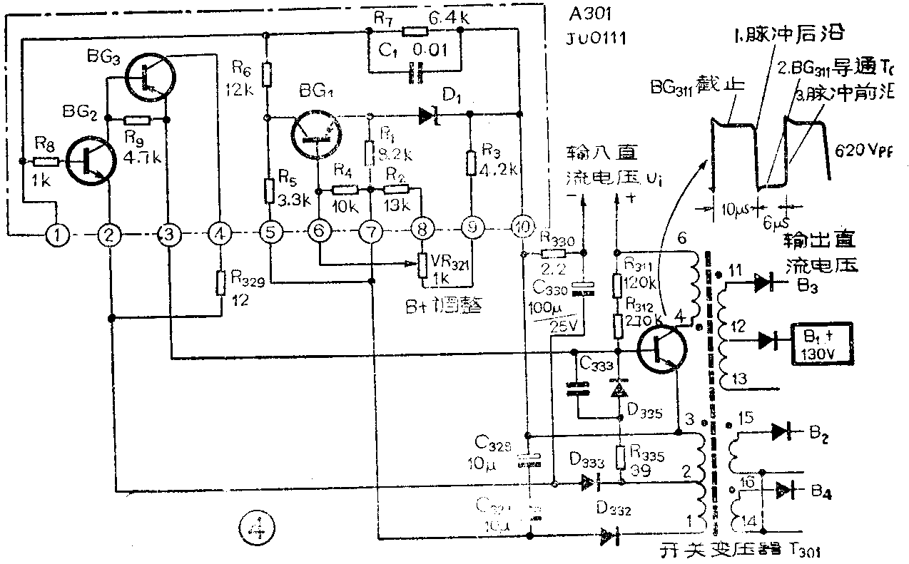
电源厚膜电路在原理电路图中的代号为A301,型号为JU0111,其应用电路如图4所示。在图4所示电路中主要包括两部分,一是由开关变压器T301和开关三极管BG\(_{311}\)等组成的振荡电路,二是以A301为主的控制电路。因A301的工作过程与振荡电路有关,故先对振荡电路作一简单说明。
振荡电路:开关变压器T301和开关三极管等元件组成的是间歇振荡器。其输入直流电压U\(_{i}\)是由电网电压直接整流获得的约为300V不稳定的直流电压,T301的4~6是初级绕组,2~3是反馈振荡绕组,1~3是取样电压绕组,其他各次级绕组是为提供不同的输出电压而设置的。
当接通电源时,输入的不稳定直流电压为BG\(_{311}\)提供一个基极电流,使BG311进入导通放大状态。在集电极的4~6绕组产生增强的电动势,通过T301耦合、2~3绕组的反馈作用,使振荡器形成间歇振荡。这可在BG\(_{311}\)集电极形成脉冲电压,同时可经反馈绕组、取样绕组取出电压送入A301。
当输入电压变化时,1~3绕组的感应电压也随之变化,该电压经D\(_{332}\)整流、C327滤波就得到一个约为-28V的电压,送入A301的⑤脚和⑦脚。由于这个电压的高低反映了输入电压的变化,故称为“取样”电压。同理,2~3绕组除了作为反馈绕组外,它的感应脉冲电压经D\(_{333}\)整流、C330滤波,将约为-5.2V的直流电压送入A301的②脚和④脚。这里说明一下,图中是以T301绕组的3端和A301的⑩脚相连为零电位的,其他各端电压均以此为参考点测量,故送到A301⑤、⑦、②、④脚的电压均为负值。
(2)控制电路:开关电源的稳压过程主要是由厚膜电路来完成。在A311的内电路中,BG\(_{1}\)是误差电压取样管,BG2、BG\(_{3}\)是由小功率三极管组成的直接耦合放大器,稳压管D1提供7.5V的基准电压,其正端接BG\(_{1}\)的发射极,负端接⑩脚的O电位,使BG1的发射极电压被箝定在基准值上。R\(_{1}\)连接⑦脚的外电源,可为D1提供工作电流。R\(_{2}\)、R3与B+调节电位器VR\(_{321}\)串联接在⑦与⑩脚之间,将取样电压分压后由VR321的中心抽头处接在⑥脚,即决定了BG\(_{1}\)的基极电压和工作状态,以此达到调整直流输出电压的目的。R5是BG\(_{1}\)的集电极负载电阻,连接A301的⑤脚以提供负极性的工作电压。R6、R\(_{7}\)、R8是直接耦合电阻。R\(_{9}\)是BG2的集电极电阻,与③脚相连输出直流控制电压到开关管BG\(_{311}\)的基极。C1可滤除交流杂波,稳定直流工作点。
假如交流电源电压降低了,整流后输出的直流电压下降,T301的1—3端取样电压下降,经D\(_{332}\),C327、C\(_{328}\)整流滤波后的电压下降,使加到A301的⑦与⑩脚之间的电压下降,经VR321中心抽头取出的电压,即BG\(_{1}\)的基极电压的数值下降(即负得少了)。由于稳压管D1的作用使BG\(_{1}\)的发射极电压不变,这就相当于BG1的U\(_{be}\)增加,因BG1是反向偏置,故其集电极电流I\(_{c1}\)下降。Ic1在R\(_{5}\)上的压降下降,经R6、R\(_{8}\)使BG2的基极电压下降,对BG\(_{2}\)来说也是反向偏置,因此集电极电流Ic2下降,进而使R\(_{9}\)上的电压降减小,这样取之于A301③脚的电压也小,因此③脚的电位高(负电压数值减少)。这就使得开关管BG311的导通时间I\(_{on}\)增加,输出电压上升,以保持输出电压的稳定。实测数据是,当交流输入电压由200V下降到160V时,A301的③脚电压由-3.8V下降到-3.2V(应当说明,使用的电压表不同,所测电压值与给出的参数值略有不同)。而BG311的导通时间T\(_{on}\)也由6μs增加到10μs。
使用和检修
以上介绍的是四种基本类型的厚膜电路,适用于18英寸CTP5905型彩色电视机,但在各18英寸机型中,主要不同的是A301电源电路,除JU0111与JU0003A可以互换外,其他型号一般不能互换。对不同屏幕尺寸的电视机,使用的厚膜电路不同。
在使用中要注意数脚,以厚膜电路有元件的正面为准,左边为第一脚,插反了会损坏。对于无源网络的厚膜电路出现的故障,可用万用表按常规方法进行检查。但对有源网络的厚膜电路,因有半导体器件且工作状态受外电路影响,故障率较高。检修时需采用安全隔离措施。现举一例说明如下。
例如(无图象无拌音):经查开关管BG\(_{311}\)各极间短路损坏,直流高电压经BG311的发射极使R\(_{33}\)0过载烧坏,同时经BG311的基极将直流高电压送到A301的③脚,使外贴晶体管BG\(_{1}\)和BG2烧坏,同时烧坏厚膜电阻R\(_{2}\)和外电路的R329、C\(_{33}\)0。检修时,可对厚膜电路上的元器件进行外贴和更换,BG1的原型号为2SC3134,可用国产小功率管3DG型代替。BG\(_{2}\)的原型号为2SA1338,可用国产3CG型代替。厚膜电阻R2可用RJX—0.125—4.7k代。应注意细心操作,基板上的镀银线条易断,如果断了,可在附近适当地方焊接。当电源部分发生故障时,必须先排出外部电路的故障后,才能接通厚膜电路工作,否则会造成更大的损失。(李南)