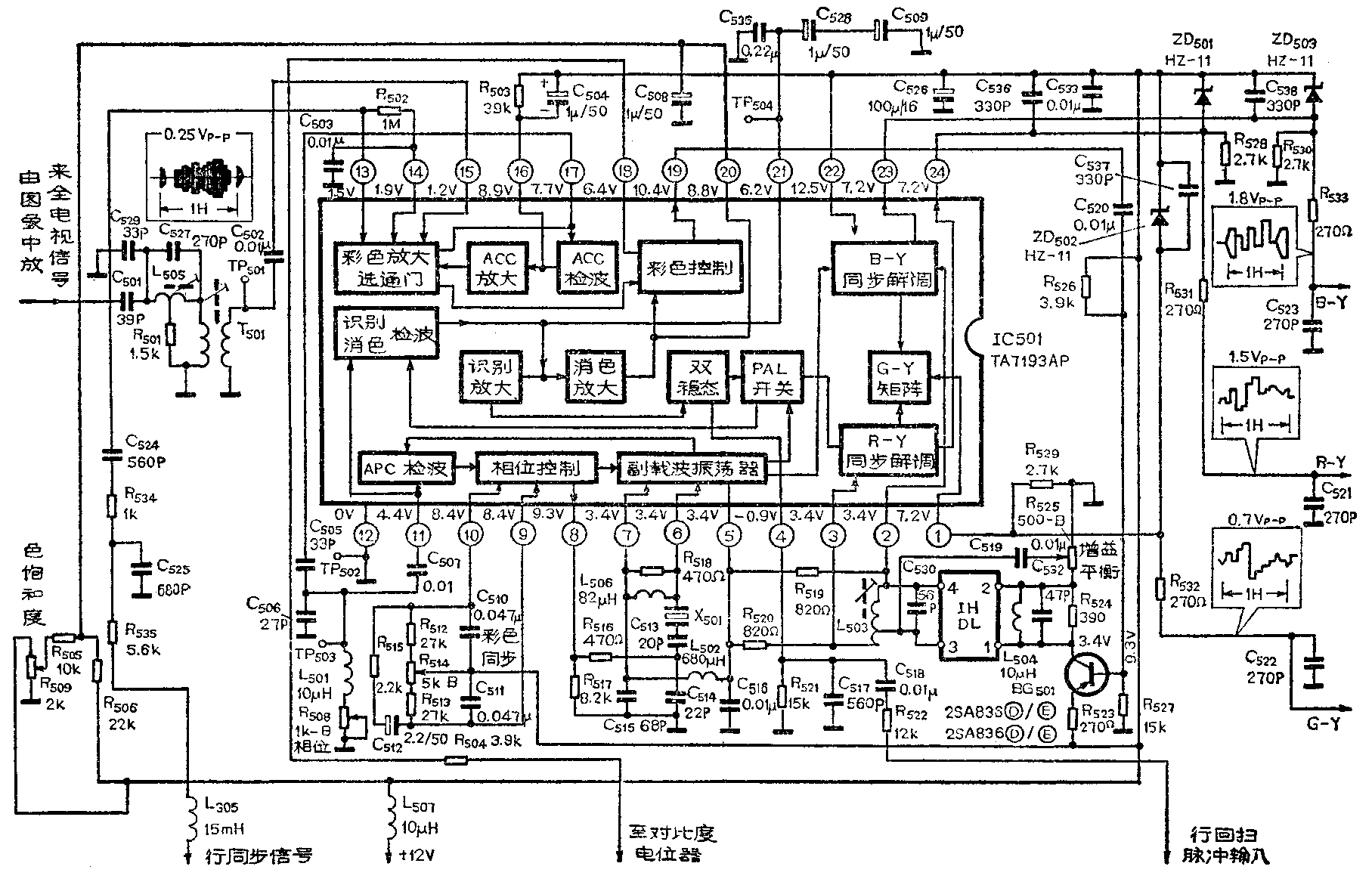
金星C37-401彩色电视机的色度通道,是以大规模集成电路TA7193AP为主体加上梳状滤波器等外围电路和元件组成,如图所示。它的作用是从彩色全电视信号中把色度信号解调出来。下边对金星C37-401彩色电视机的色度通道的工作进行分析。

色信号处理电路
从图看出由图象中放输出的全电视信号,送到由电容C\(_{5}\)01、C527、C\(_{529}\)、变压器T501、电感L\(_{5}\)05和电阻R501组成的带通滤波器。其中电容C\(_{5}\)01、C529和T\(_{5}\)01的初级电感组成一个中心频率为4.43MHz带通滤波器。插入滤波器中的由L505、C\(_{527}\)和R501组成一个桥T型吸收回路,用来吸收6.5MHz伴音中频信号,以便进一步降低伴音信号对彩色图象的干扰。4.43MHz带通滤波器具有1MHz带宽以保证色度信号和色同步信号的各个频率成分顺利通过,而对亮度信号有很大的衰减。调节变压器T\(_{5}\)01的磁芯可以改变带通滤波器的中心频率,调节电感L505的磁芯可以改变吸收回路的吸收频率。经过带通滤波器的色信号通过耦合电容C\(_{5}\)02送到TA7193AP的15脚,加到IC内部的彩色放大器,接在13、14脚之间的R502为该放大器的直流反馈电阻,C\(_{5}\)03为直流反馈回路的交流旁路电容。彩色信号经过放大后送到ACC检波电路,16脚外接电阻R503和电容C\(_{5}\)04同IC内的ACC检波电路构成峰值检波器。它是把色同步信号检出来经ACC放大器放大后去控制色放大器的增益,从而达到对色信号幅度自动控制的目的。当色同步信号到来时,通过ACC检波电路对C504充电,当色同步信号过去后,C\(_{5}\)04上的电压通过R503放电,因设计使放电时间常数大于大于充电时间常数,所以16脚的电压变化很小。当色同步信号幅度变大时,C\(_{5}\)04上充电电压就增大,因这个充电电压与16脚偏置电压反相,所以16脚的电压此时就下降,这个下降的电压通过IC内部的ACC放大器,再作用到彩色信号放大器使增益下降,这样就减小了通过彩色控制电路从19脚输出的色信号的幅度。反之,当色同步信号幅度变小时,19脚输出的色度信号幅度就变大。
TA7193AP中的色度信号和色同步信号的分离是采用选通门电路,这个电路实际是一个电子选择开关,开关的动作是由延迟到色同步信号期间的行同步脉冲控制。延迟网路是由L\(_{3}\)05、R535、R\(_{534}\)和电容C525、C\(_{524}\)组成,它将同步分离电路输出的行同步信号延迟到色同步信号的位置上。经过延迟电路的行同步脉冲由IC的13脚输入加到选通门电路,当行同步脉冲到来时,选通电路使色同步信号从IC的17脚输出,其余时间选通门电路使色度信号送到彩色控制电路中色饱和度控制电路。这样就把色同步信号和色度信号分离开来。
色饱和度由C\(_{5}\)08、R505、R\(_{5}\)06和R509组成的电路控制,改变电位器R\(_{5}\)09会改变IC的20脚直流电压,使组成彩色控制电路方框内的色饱和度控制电路的差分放大器的电流发生变化,从而引起该放大器增益的变化,这样就改变了19脚输出色度信号的大小。电位器R509安装在电视机面板的调节盒内,因此可以随意调节图象的颜色浓淡。IC的18脚通过R\(_{5}\)04和亮度通道中对比度电位器的中心头相接,当调节对比度钮使亮度信号幅度增加时,由于对比度电位器中心头的电位升高而使18脚的电位升高,因而彩色控制电路方框内色饱和度控制电路的双差分放大器的增益也增加,反之则减小。这样在调节对比度的同时,可保持亮度信号与色度信号原有的比例,因此在调节对比度时可减少对色饱和度的影响。
从19脚输出的色度信号通过电容C\(_{52}\)0耦合送到梳状滤波器,梳状滤波器由晶体管BG501、一行延迟线DL\(_{5}\)01以及线圈L503和周围一些电阻电容元件组成。BG\(_{5}\)01组成的放大器是用来补偿一行延迟线引入的插入损耗,图中R523~R\(_{527}\)是控制BG501工作点的。梳状滤波器内未经延迟线的直通信号由电位器R\(_{525}\)的中心头引出,通过C519耦合到一行延迟线(即梳状滤波器)DL\(_{5}\)01的输出端。R524、C\(_{532}\)和L504为延迟线DL\(_{5}\)01的输入匹配网络。L503是一个双线并绕的自耦变压器,它的初、次级绕组使经过DL\(_{5}\)01延迟的信号分成两个相位相反的信号,与由C519耦合来的直通信号进行加法和减法运算,结果在L\(_{5}\)03的两端输出已调副载波U信号和V信号。U信号从2脚输入加到IC内的(B-Y)解调器,V信号从3脚输入加到IC内的(R-Y)解调器。调节电位器R525可调整直通信号的幅度,以便同延迟信号幅度相等。调节L\(_{5}\)03可以调整U和V信号的相位。反复调整R525和L\(_{5}\)03可使送到2脚的U信号幅度最大而V信号幅度最小;使送到3脚的V信号幅度最大而U信号幅度最小,这样可以使图象中看起来类似百叶窗式的彩色爬行现象消除。电容C530是一行延迟线输出匹配电容,R\(_{519}\)和R520通过C\(_{516}\)接地,改变R519的阻值,可调节U信号幅度;改变R\(_{52}\)0的阻值,可调节V信号的幅度,从而可以改变(R-Y)和(B-Y)同步解调器输出的(R-Y)和(B-Y)两个信号相对幅度的大小。
色副载波恢复电路
要从U、V两个已调副载波信号中解调出(B-Y)和(R-Y)两个色差信号,必须产生一个与已调副载波同频率、同相位(或反相位)的基准副载波信号,并将它同时作用到(B-Y)和(R-Y)同步解调器。所以在TA7193AP内设有基准副载波振荡器,该振荡器受彩色信号中色同步信号的控制,由一个自动相位控制锁相环路(APC)完成。APC锁相环路由三个主要电路构成,一是受鉴相电压控制的副载波振荡器(VCO),它产生4.43361875MHz副载波。二是APC鉴相电路,它的作用是将VCO输出的副载波与色同步信号进行相位比较后输出鉴相电压。三是积分滤波器将鉴相电路输出的鉴相电压进行积分滤波变成直流误差信号去控制压控振荡器。
由图可见,从选通门分离出来的色同步信号由17脚输出,17脚外接的元件C\(_{5}\)05、C506、L\(_{5}\)01、R508为45°移相网络,色同步信号经45°移相后由耦合电容C\(_{5}\)07从IC的11脚输入送到APC检波电路,与副载波振荡器送来的信号进行相位比较。调节R508就可调节色同步信号的相移大小,R\(_{5}\)08就是色相位调节电位器。9脚和10脚的外接电容C510、C\(_{511}\)和电阻R512~R\(_{515}\)以及C512组成积分滤波器,它对APC检波器输出的误差电压滤波而去除高频成分,变成直流误差电压,即鉴相电压,去控制副载波振荡器的振荡频率,使它保持在4.43361875MHz。调节电位器R\(_{514}\)可以改变APC检波器输出的直流电压,就能调节副载波振荡器的振荡频率,以便在色同步信号到来时电路达到锁定状态,所以R514称色同步调节电位器。
接在6、7、8三个脚的晶体X\(_{5}\)01(工作频率4.43361875MHz),电阻R516、R\(_{517}\)、R518,电容C\(_{513}\)、C514、C\(_{515}\)以及电感L506组成副载波振荡器的外部移相电路。其中R\(_{518}\)和C515为45°移相网络,使副载波振荡器产生正反馈,以维持振荡。R\(_{518}\)上并联的电感L506是为了使6、7脚两端直流电压保持一致,保证副载波振荡器中双差分电路的直流工作状态。R\(_{516}\)、R517、C\(_{513}\)和C514组成了调节晶体X\(_{5}\)01工作区域的相移网络,目的是让晶体工作在感性区域,保证晶体和IC内部副载波振荡器形成4.43MHz副载波振荡。由于整个移相网络是电阻和电容组成的低通电路,所以振荡中的高次谐波将被滤除,可避免产生寄生振荡。电感L502和C\(_{516}\)是集成电路内副载波振荡器直流偏置的滤波电路。
色差信号的解调
从图看见副载波振荡器输出的副载波信号,一路直接送到(B-Y)解调器,另一路送到PAL开关进行逐行例相后分两路输出,一路送到(R-Y)同步解调器,另一路送到识别、消色检波电路。由上分析可知,IC的17脚输出的色同步信号经C\(_{5}\)05和C507耦合从11脚输入送到PAL识别检波电路,该电路实际上是一个鉴相器,它把经过PAL开关送来的逐行倒相副载波与色同步信号进行相位比较,得到逐行倒相的识别信号,这个信号是一个半行频(7.8kHz)方波,经低通滤波器滤除高频分量后输出识别信号电压。IC的21脚外接电容C\(_{535}\)、C528、C\(_{5}\)09就是这个低通滤波器。识别信号经识别放大送到双稳态触发器。同时,PAL识别检波电路的鉴相器也作消色电路的检波用,当接收黑白电视信号时,因无色同步脉冲而使鉴相器输出一个消色电压,经消色放大器放大后送到彩色控制电路去切断彩色通道。正常接收彩色信号时,鉴相器不输出消色电压,色通道正常工作。
IC内双稳态触发器由4脚送来的行回扫脉冲控制。4脚外接电容C\(_{518}\)、C517和电阻R\(_{522}\)、R521对由行输出变压器送来的行回扫脉冲进行分压和整形,适应双稳态触发器的需要。双稳态触发器同时还受到PAL识别检波电路送来的识别电压的控制,以保证通过PAL开关送到(R-Y)解调器的副载波的每行相位与色通道送来的已调副载波同相,如相位不对就加以纠正。IC内PAL开关是一个电子开关,它是由双差分电路组成,由触发器输出的半行频方波控制,使副载波振荡器送来的副载波分两路输出(相位相反),分别送到(R-Y)解调器和消色、检波电路。
由梳状滤波器输出的U信号从2脚输入送到IC内部(B-Y)同步解调器,并与副载波振荡器送来的副载波相乘解调出色差信号(B-Y),再从IC的23脚输出。23脚外接电阻R\(_{53}\)0是解调器输出晶体管的射极电阻。接在23脚的R533和C\(_{523}\)组成低通滤波器,滤去输出的色差信号(B-Y)中不需要的高频分量。同样由梳状滤波器输出的V信号从IC的3脚输入送到(R-Y)同步解调器,并与PAL开关送来的逐行倒相的副载波相乘解调出色差信号(R-Y)从IC的24脚输出。24脚外接电阻R528也是解调器输出晶体管的射极电阻,R\(_{531}\)和C521也是低通滤波器,滤除色差信号(R-Y)中不需要的高频分量。解调出来的色差信号(B-Y)和(R-Y)同时送到(G-Y)矩阵电路,通过矩阵运算得到色差信号(G-Y)并从IC的1脚输出。1脚外接电阻R\(_{529}\)也是解调器输出晶体管的射极电阻,R532和C\(_{522}\)组成低通滤波器,滤除(G-Y)色差信号中不需要的高频分量。
从23、24和1脚输出的(R-Y)、(B-Y)和(G-Y)色差信号,直接加到视放输出管的基极。在IC的23、24和1脚分别接一稳压管(11V)ZD\(_{5}\)03、ZD502和ZD\(_{5}\)01进行限幅保护,避免在视放输出管损坏而引起IC的损坏。和稳压二极管并联的电容C536、C\(_{537}\)和C538是集成电路内射极跟随管的射极电容,能提高彩色信号中的高频分量,提高色清晰度。TA7193AP的工作电压为12V从22脚加入,22脚外接电容C\(_{526}\)和C533是电源滤波电容。(朱元芳)