上海牌Z237—1型彩色电视机的电源电路采用的是并联输出式自稳压型的开关电源,其振荡频率不受行频的控制和同步,稳压作用是通过控制开关管的导通时间,改变工作脉冲的宽度和频率来完成的。当电网送给电视机的交流电压在90~275V之间变化时,可以得到110V稳定的直流电压输出。
工作过程
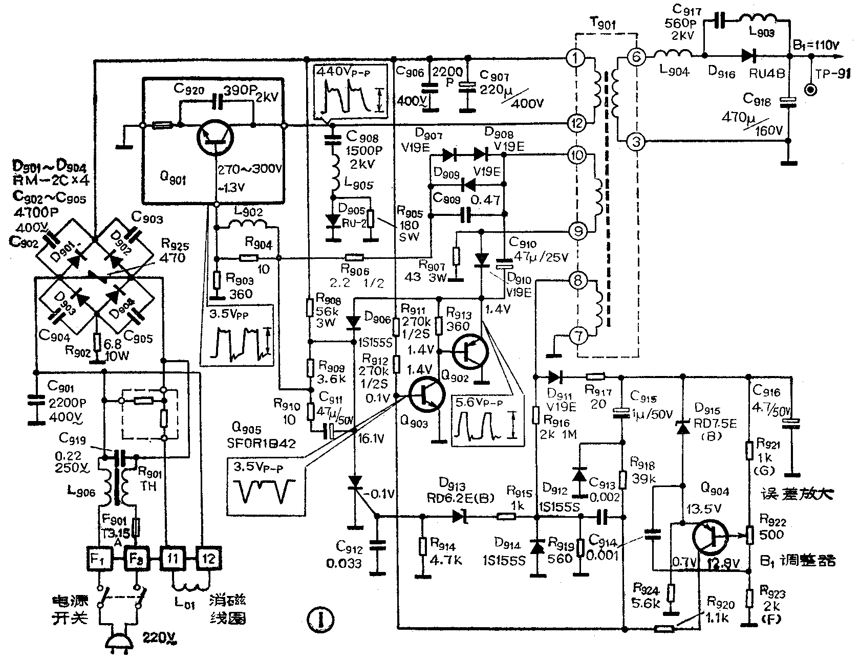
开关电源的电路如图1所示,电路工作过程:当接通电源开关后, 220V左右的交流电压经D\(_{9}\)0l~D904桥式整流电路整流后,输出300V左右的脉动直流电压,这个脉动直流电压经过开关变压器T\(_{9}\)01的初级加到Q901的集电极,同时还经过R\(_{9}\)08、R909和L\(_{9}\)02加到Q901的基极,使Q\(_{9}\)01开始导通。Q901导通后,集电极电流开始增加,电流经过T\(_{9}\)01的初级,在次级激励线圈⑨⑩上感应出一个脉冲电压,该脉冲电压再通过D909、R\(_{9}\)06和L902正反馈到Q\(_{9}\)01的基极,结果使Q901迅速饱和导通。由于Q\(_{9}\)01饱和后,电流的变化率迅速减小,促使激励线圈⑨⑩上的感应电压也迅速减小,正反馈减弱,于是导致Q901集电极电流也迅速减小,使Q\(_{9}\)01退出饱和状态,进入线性放大状态。此时,激励线圈上感应的电压变成了反方向,则原来的正反馈变成了负反馈,结果使Q90l又迅速截止。于是再开始下一个导通和截止的周期。开关变压器的次级③⑥为电源的输出、经过整流、滤波输出110伏在流电压。

在开关管工作的过程中,开关变压器T\(_{9}\)0l次级的取样绕组⑦⑧上也会感应出一个同样波形的脉冲电压,这个脉冲电压经D911整流后供给取样放大电路。通过Q\(_{9}\)04取样放大后,由其集电极输出控制信号给Q903的基极,以改变Q\(_{9}\)03基极的偏置电压。同时,在Q903的基极上还加有一个由取样绕组⑦⑧经R\(_{919}\)、C913微分后送来的脉冲信号,这两个信号迭加后,控制Q\(_{9}\)03、Q902的导通时间,进而控制开关管Q\(_{9}\)01的导通时间。由图1可以看出:Q903、Q\(_{9}\)02是同时导通和截止的。当Q902截止时,激励线圈⑨⑩的方波电压经D\(_{91}\)0整流后,在C910两端建立起上负下正的电压,使D\(_{91}\)0截止,此时Q901正导通。当Q\(_{9}\)02导通时,C910通过Q\(_{9}\)02放电,电容器正端电位下降,D910导通,使Q\(_{9}\)02发射极电位下降,从而导致Q901基极电位也下降,变为截止状态,这就是Q\(_{9}\)0l受控于Q903的过程。
控制Q\(_{9}\)03的导通时间,可以控制Q901的导通时间,改变Q\(_{9}\)03直流偏置,可以改变开关脉冲的频率。
电路的稳压过程:当输出电压升高时,经D\(_{911}\)整流后的电压也升高;由于D915的齐纳电压不变,所以Q\(_{9}\)04的发射极电阻R924上的电压也升高同样的数值0,而Q\(_{9}\)04的基极经电阻分压后取得的电压上升量小于发射极的电压上升量,结果使Q904的导通电流增大,Q\(_{9}\)03的基极电压上升,Q903的截止时间变短,使Q\(_{9}\)01的导通时间变短,使T901的储能减少,达到稳压目的。当输出电压变低时,其作用恰好与此相反。
自动保护电路由D\(_{9}\)06、Q905、D\(_{913}\)等元件组成,正常工作时,它们全处于截止状态,当输出电压超过一定数值对,取样绕组产生的电压通过R916、R\(_{915}\)加到D913的负端,当电压大于6.5V时,D\(_{913}\)导通,电压又加到可控硅 Q905的控制极,使其导通,使D\(_{9}\)06经Q905导通接地,使Q\(_{9}\)02发射极箝位到零,则Q901停止工作。这样就起到了保护电路的作用。
检修方法
此开关电源电路的地线是悬浮地线,与整机的地线系统是分开的,因此,在检修时,除注意人身安全外,还要注意不能把它的地线和整机地线连接在一起,测量电源系统的工作电压时,负表笔要接在悬浮地线上,避免得出错误的测量和判断。
在检修时,110V输出端的负载不能断开,以防止开关变压器产生异常的高压,把晶体管Q\(_{9}\)01击穿。必要时可在输出端接假负载。若发现Q901已击穿,也不要急于更换新的管子,应先查明损坏的原因,待故障排除后,再换元件。
该开关电源的常见故障有四种:
1.一通电就断保险:首先检查Q\(_{9}\)01和桥式整流二极管是否击穿,然后再检查滤波电容C906、C\(_{9}\)07和旁路电容C901~C\(_{9}\)05、C919等是否击穿或严重漏电,220V交流电源的输入电路是否有通地、击穿、打火等情况,如果以上元件都正常,应再检查自动消磁电路是否有损坏。
2.110伏稳压直流电源输出为零伏:首先检查Q\(_{9}\)01的集电极上有没有300V的直流电压,无300V电压,应检查交流220V电源输入电路和整流电路;有300V电压,应检查Q902、Q\(_{9}\)03等起动控制电路。
其次检查110V负载是否正常,测量110V输出端对地电阻,正常时应为52Ω左右,或者用3K左右,5W的假负载电阻进行代换,这时110V电压正常,则说明是负载有问题,如果110V电源输出端电压为零,则说明电源内部有问题。在代用假负载的情况下,去掉Q\(_{9}\)05等保护电路,看电路能否恢复正常工作,若能恢复正常,则说明保护电路有问题,再深入检查输出整流滤波电容、整流二极管和电路是否有击穿、脱焊等情况。
3.110伏稳压直流输出电压不稳定:检查误差检出和放大电路Q\(_{9}\)04、D911、D\(_{915}\)、R922等元件是否正常,若正常,再检查Q\(_{9}\)02、Q903、D\(_{9}\)07。D907~D\(_{91}\)0等元件是否正常,是否有焊接不良情况。之后,在代换假负载的情况下,去掉过压保护电路,进行上述检查。
4.110伏稳压直流输出电压偏低:造成输出电压偏低的原因:一是负载电流太大,二是电源本身的故障。检查是负载电流太大,可直接测量110V输出端的电流,正常时,此电流在350mA左右,若测出的电流大于这个值,则可能是负载电路有故障,造成负载电流过大。另外,还可以断开110V输出端的主要负载行输出级电路的供电试试,看110V输出端的电压是否正常,若电压正常,说明故障在行输出级电路,若电压仍偏低,说明故障在电源电路。电源电路主要检查脉冲微分电路的R\(_{91}\)0、C913是否损坏,检查Q\(_{9}\)02、Q903、Q\(_{9}\)05等元件是否有穿透电流太大,或电路漏电等情况,使Q90l的截止时间变长,频率变低,结果使输出的110V电压变低。(李福祥)