我国各种型号的彩色电视机,基本上使用自会聚彩色显象管,但是各个厂家生产的显象管在结构和性能上并不完全相同,因此大多数不能直接进行代换。如果彩色电视机的显象管损坏以后,没有原型号的管子更换,就要选用结构和性能相近的其它型号的显象管代换。代换时要注意以下几个方面的情况。
1.为了能够继续使用原电视机的偏转线圈和色纯、会聚组件,首先要求代换管的管颈和偏转角与原管的完全相同。这样偏转线圈套到新换的管子上就行,而且偏转线圈与原电视机电路基本上匹配,因此偏转线圈所产生的磁场能够满足新显象管的要求。通常自会聚显象管的偏转线圈是严密配套生产的,这样是为了保证高质量图象。代换显象管之后,由于不是配套生产的使会聚质量有所下降,因此图象质量要差一些。但通过细心的调整,图象质量还是能达到一定水平的。
2.检查原电视机能否提供新换的显象管所需要的各极工作电压。首先查原显象管和新换显象管的工作参数,如果没有参数表可查,可以通过测量原电视机显象管的各极工作电压和代换管子的各极工作电压。然后比较两种管子的工作电压有什么不同,再考虑代换的办法。
3.检查原显象管的管座和尾部电路板能否继续使用,首先比较两种显象管的管脚位置和顺序以及管脚直径是否相同,即原显象管管座能否插到新换的显象管上。如果管座能插上,尾部电路板也基本相同,只是管脚顺序不一样,这时可将尾部电路板上管脚的铜箔引线切断,按照新换管的具体接线情况重新连接。如果是管座插不上去,但尾部电路板基本相同,只需更换管座就行。如果都不合适,就要重新制作尾部电路板并换用合适的新管座。
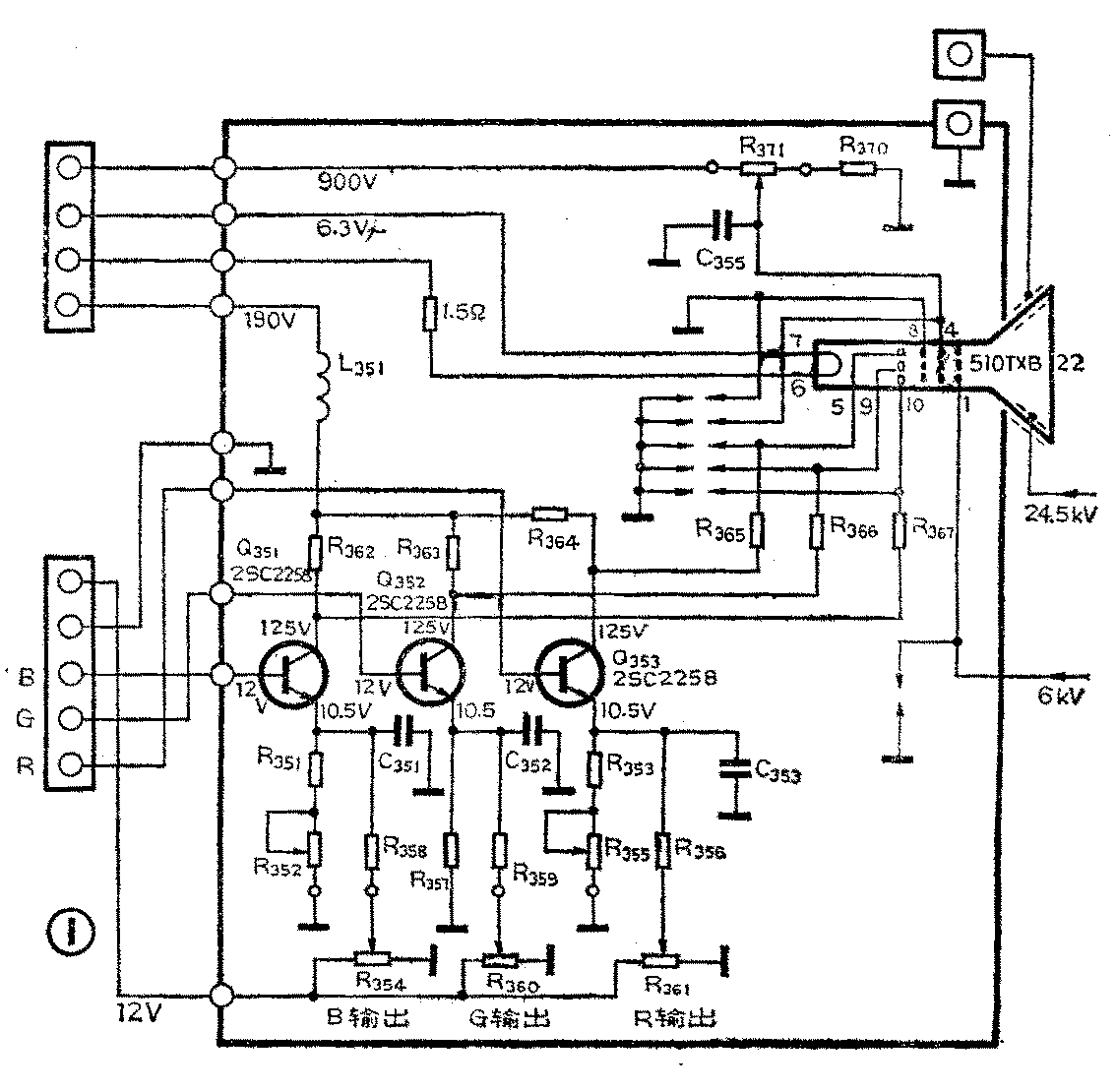
以上谈了彩色电视机在更换显象管时应注意的几种情况,下边举一个实际例子来进一步说明这个问题。有一台松下TC-294NSPR型彩色电视机,它使用的自会聚彩色显象管其型号为510TXB22,经检查该管已损坏而又无此型号管可换,故需换用他型新管。从显象管参数表没有查出该管各极工作电压,参考该显象管的尾部电路板图(图1),测出510TXB22型管的各极工作电压如下:白平衡调整电路的供电电压为12伏;视放输出晶体管集电极电路供电电压为190伏;显象管加速极电路供电电压为900伏,显象管加速极工作电压为600伏;聚焦极供电电压为6kV;第二阳极工作电压为24.5kV;灯丝供电电压(50Hz交流电)为6.3伏。根据上边讲的选用代用管注意事项,选用日立510HWB22型自会聚彩色显象管来代换。该管用在日立牌CTP—216型彩色电视机上,这个管子的管颈与原管相同,偏转角也相同。显象管510HWB22的尾部电路板图如图2所示,查表得出该管的各极工作电压如下:视放输出晶体管集电极供电电压为180伏;加速极供电电压为800伏,加速极工作电电压为460V~820V;聚焦极电压为4700V~5500V;第二阳极电压为25kV;灯丝电压为6.3V,灯丝电流为675mA。从以上两组参数看出,两种显象管的各极电压数据基本相同,只有新管聚焦电压比旧管略低一些,在调整时只要适当降压,就可得到良好的聚焦。最后检查两种显象管管脚的连接情况,并列于附表中。由附表中看出两种管子的管脚顺序不一样,因此需要更换显象管的管座,并要改变管脚的连接线。如果手边有日立CTP—216型彩电使用的显象管尾部电路板,就连同尾板一起更换。如果没有这种尾板,就要在原显象管尾板上换一个510HWB22型显象管管座,然后对照图1、2所示的尾板电路图把管座的管脚接线重新连接起来。而偏转线圈和色纯、会聚组件仍用原电视机的。



以上谈了换管前的检查与准备工作,现把具体代换步骤介绍如下:
1.从电视机上拆下510TXB22型彩色显象管,换上510HWB22型管子,更换时要特别注意安全,不要碰坏显象管的颈部和尾部。
2.给新显象管套上偏转线圈和色纯、会聚组件。
3.插上CTP—216型电视机的显象管尾部电路板。这里是有现成的尾部电路板部件更换,如果修理者没有,就要换上新换管子的管座。
4.把新尾部电路板地线与原电视机地线连接好。
5.把原电视机190V接于新尾板之180V端。
6.把原电视机900V接于新尾板之800V端。
7.把原电视机聚焦电压接于新尾板之管脚的①脚,并对地并接一个20~40MΩ电阻。
8.第二阳极高压帽接到新显象管高压极插口。
9.把原电视机灯丝供电电路与新尾板的T\(_{1}\)、T2端(参看图2)相接,并把原灯丝电路的串联电阻(1.5Ω)取下来,接在新尾板的灯丝供电电路之中。
10.把原电视机输出的R、G、B端子与新尾板的(R—Y)、(G—Y)、(B—Y)端子连起来。
11.把新尾板中的R\(_{853}\)、R859和R\(_{865}\)末使用的空头端(参看图2)连在一起,再串接一个5kΩ电阻与原电视机的12V电源相接。
12.把新尾板中的Y信号输入端接地,使R\(_{857}\)和R863仍用于动平衡调整。
这里说明一点,如果只更换管座,那么步骤4~12就不需要了。改接完后再认真复查几遍,防止错误连接,然后通电试验。调整色纯度、静会聚,最后再调白平衡,使图象质量接近原来水平。(李福祥)