目前市场上出现了大量五功能电子表,笔者对它进行了简单的改造,增加少量元件,使它保持原功能不变,又增加了音乐报时,作定时器等功能。另外还可作为儿童玩具、电子门铃等,下面分几部分向读者介绍。
工作原理与过程
它的基本原理是从电子表芯中,引出能反映整点和半点到来的时标信号,经过附加电路放大和处理之后,推动音乐集成电路报时或推动继电器电路控制定时。现在首先看一下,从表芯哪些地方能引出时标信号。

五功能电子表用三位半液晶显示时间,它的笔划见图1。比如在1点整时,笔划b\(_{1}\)、c2、COL、b\(_{2}\)~g2、b\(_{3}\)~g3都亮,显示出“1:00”。在1点3O分时,时位和分显示的个位都没变,分显示的十位笔划a\(_{2}\)、b2、c\(_{2}\)、d2、g\(_{2}\)点亮,显示出“1:30”。因此要求整点钟或半点钟报时,则与我们有关的笔划应为b2和c\(_{2}\),b2段在显示数字1、2、3、4时都亮,在显示5时不亮。c\(_{2}\)段在显示数字1、3、4、5时都亮,在显示2时不亮。图2是根据b2和C\(_{2}\)亮灭的情况画出的波形图,从图中可以看出:每逢00分(即整几点钟)时,b2从灭到亮;每逢30分钟(即半点钟)时,c\(_{2}\)从灭到亮,所以使b2和c\(_{2}\)亮、灭的笔划信号就是时标信号,把它们从表芯中引出来即可。

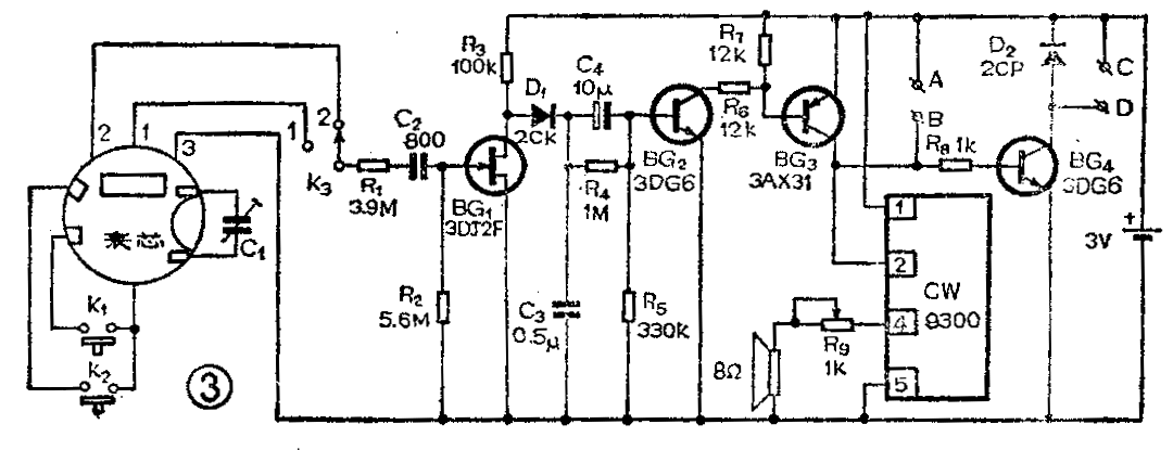
时标信号引出后要进行放大和处理,电路见图3。图中1、2、3是从表芯中引出笔划信号的引线,其中1、3引出的是笔划b\(_{2}\)亮灭的信号;2、3引出的是笔划c2亮灭的信号。用开关K\(_{3}\)选择至“1”则每逢整几点钟报时,K3选择至“2”则每逢半点钟报时。用两只按钮开关代替原电子表的校准钮和调校位置钮,K\(_{1}\)为改变显示数字的校准钮,K2为改变月、日、时、分的调校位置钮。K\(_{1}\)与K2的一端接原表芯内相应的金属片,另一端接表芯内电池的正极(注意:表芯内电池与附加电路的电池不能共用!)。C\(_{1}\)为微调电容,用来调校手表走时快慢。图中A、B端若接门铃按钮,则该装置可作音乐门铃使用。CD端若接继电器,则该装置可作定时控制(详细接法见后面叙述)。

从表芯中引出的笔划信号为32赫交流电,而且笔划信号的负载能力很小,仅能提供小于0.5μA的电流,若从笔划上取出的电流大于0.5μA,则液晶不能显示正常亮度。这样就决定了附加电路的输入阻抗必须大于6MΩ,因此BG1选用了场效应管。R\(_{1}\)与R2对输入信号起分压作用,调整R\(_{1}\)、R2的阻值可保证BG\(_{1}\)可靠地截止与导通。电容C2的作用是隔直流。R\(_{3}\)C3组成积分电路,它的作用是把经过BG\(_{1}\)放大的信号中的脉动成分滤除,并将干扰杂波吸收掉,使电路能稳定工作,不致产生误动作。二极管D1的作用是防止BG\(_{1}\)导通时C3迅速放电,从而使C\(_{3}\)两端的电压稳定。C4R\(_{5}\)组成微分电路,它的作用是当报时的时标信号到来时只产生一个脉冲去推动音乐集成电路工作,以免音乐电路长时间演奏下去,同时也为了把BG2~BG\(_{4}\)的导通时间缩短,这样可以省电,延长电池的寿命。R4给C\(_{4}\)提供放电通路,不然电路会产生阻塞,停止工作。
BG\(_{2}\)~BG4组成直流放大电路,三个管子平时均处在截止状态,只有当正脉冲到来时才瞬时导通,因此整机平时(不报时状态)电流只有25μA左右,此电流称为“看守电流”。因为此电路处于看守等待状态的时间约为工作时间的99倍,所以尽量减小看守电流是节电的关键。
音乐集成电路CW9300的输出端串入电位器R\(_{9}\),用来调节音量,夜间可将音量调小些,如果换成带开关的电位器,也可在夜间关掉音响,这样不影响休息又可以省电。
制作与调试

1.笔划信号的引出:现市场出售的五功能电子表有两种机芯电路,见图4。图4(a)为24线引线电路,(b)为13线引线电路。其中13线电路有两个公共电极COM,其余11线每线代表两个笔划,引线1和9为输出b\(_{2}\)笔划信号的电极,引线13和9为输出c2笔划信号的电极。取出信号的方法参看图5。先用一条透明胶纸将表芯电路板上的引线全部贴上,只露出与导电橡胶接触的电极部分,如图5(a)所示,这样可以防止安装引出线时造成短路。再用一条透明胶纸照图5(b)把三条线径小于0.1mm的漆包线粘在三个引出电极的部位,将线的一端去掉漆皮后与要引出的那个笔划的引线电极贴接,并用导电橡胶条把它们压紧,漆包线的另一端作引出线用。装好机芯,再在机芯后面用松香或石腊固定三条细软导线,与引出的三根细漆包线焊牢,将细软导线引出机芯,这样作是因为细漆包线直接引出容易折断。

引出线接好后用万用表交流10伏档检查,如将两根表笔分别与13线表芯的1和9端引出线相接(不分正负),等待显示屏的分位从49跳到50,此时表针回到零,从59跳到60时,表针指示约1伏(表的内阻不同,数值略有不同。应尽量用高内阻表),说明引线已接好。另外两根引线也按此法测量。为了测试方便,应先按动K\(_{2}\),使显示屏显示秒数,这样数字跳动速度将大大加快。
2.附加电路的安装与调试:本机电路简单,安装无特殊要求,但元件数值不要随便改动。BG\(_{2}\)~BG4的β值选40以上即可,BG\(_{1}\)的VGS=-1.5V,若此值偏大或偏小,调整R\(_{1}\)的数值即可。一般3DJ场效应管均可使用。
下面着重讲一下BG\(_{1}\)工作情况的检查。先用万用表直流25伏档测量C3两端电压,当显示数字从49跳到50时,表针应从1.5V回到0.5V以下,当数字从59跳到00时,表针应跳到1.5V。若电压值不对,可测BG\(_{1}\)的漏极电压,如果漏极电压总低于0.5V,可减小R1的数值。如果漏极电压总高于0.5V,可加大R\(_{1}\)的数值。13线的表芯,调整R1很起作用(笔者用的是13线表芯,上述测试数据对于24线表芯仅作参考)。如果以上调整无效,则应考虑更换BG\(_{1}\)。
电路安装好以后,若到达指定时间响音乐,说明电路已能工作。如发现走时不准,可调整C\(_{1}\)。
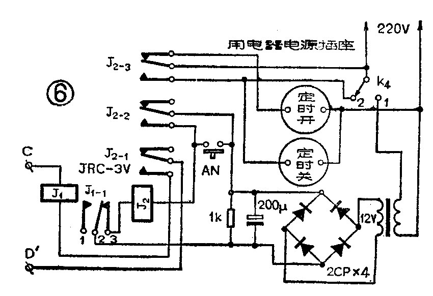
3.定时器:本机作定时器使用时,需附加继电器电路,见图6。C′、D′与图3的C、D分别相连,图中有两个用电器电源插座——定时开和定时关,使用时根据需要选用。下面以定时关为例,说明电路工作情况。将K\(_{4}\)扳至①,当按动AN时,继电器J2吸合(J\(_{1-1}\)的2、3是常闭接点),J2-3的接点接通,定时关插座中接有电源,此插座所接家用电器工作。同时J\(_{2}\)-2的接点也接通,使继电器J2自保。当报时信号到来时,继电器J\(_{1}\)吸合,J1-1的2、3接点断开,使J\(_{2}\)释放,J2-3的接点断开、家用电器断电;J\(_{2}\)-2、J2-1断开使J\(_{2}\)和J1都停止工作。如果作延时控制,例如要延时33分钟,可将表芯的分显示数调到27,K\(_{3}\)扳至1,当整点时标信号到来时(即从27分钟开始走过33分钟,刚好到50分钟),电路起控,此时正好延迟了33分钟。如果作洗像定时曝光,方法是把表芯调至秒显示,将曝光箱电源插头插入定时关插座,若需曝光3秒钟,当秒显示数为57时,立即按动AN,灯亮曝光,直至显示数00时,整点报时信号到来,灯灭曝光停止,时间正好为3秒。

将K\(_{4}\)扳至2时,定时电路失去作用,家用电器不受控制。
J\(_{1}\)的作用是把交流电源电路与前级电路隔离开,以防止交流干扰,影响走时准确。J1选用直流3伏小型继电器。J\(_{2}\)选用直流12伏继电器,但要注意选择其接点容量,使被控制的家用电器的电流值不超过继电器接点所允许的数值。
组装时应将交流电源电路部分与前级电路部分隔离开,最好分开装在两个盒子内,再用导线将C′、D′分别连到C、D端。(祝希忠)