近年来盒式录象机逐渐进入家庭,因此也带来了大量的维修工作。录象机相对其它广播电视设备来讲,确是一种结构复杂价格昂贵的电子设备。所以在修理录象机时,必须掌握一套基本方法,才能做到心中有数。笔者总结了日常维修录象机的经验,把一些检修的基本方法介绍给大家。
一般录象机主要由七部分组成,即机械部分、电源部分、系统控制部分、伺服部分、磁头放大部分、视频部分和音频部分。有些高档机还有编辑、定时,遥控、调谐器、射频、数码显示以及故障自我诊断等。从大量的维修统计来看,故障最多的是机械部分,故障率为59%左右。其次是系统控制部分,故障率为16%左右;电源部分故障率为9%左右;伺服系统故障率为4%左右;视频部分故障率为4%左右;音频部分故障率为2%左右;磁头放大部分故障率为2%左右,其它故障约占4%左右。这些统计是从总体来看的,如果考虑到机器的类型,则不同类型的机器常见故障部位也不相同。考虑到机器的新旧情况,一般讲新机器的电路故障多些,而老机器的机械故障多些。下面对几种故障率高的部分的检修方法作一介绍。
常用检修工具、量具和测量仪器
录象机的机械部分结构精密、电路复杂,因此在修理时要有一定的工具、量具和测量仪器,方能得心应手修好机器。下边就录象机修理时常用的工具、量具和测量仪器作一介绍。
1.进行一般拆装和调整时,使用的工具有各种改锥,包括一字型、十字型、齿轮和偏心型等改锥。镊子、斜口钳、尖嘴钳及内六角板手(一套)。
2.清洁录象机时,使用鹿皮和清洁液,要用石油醚或无水乙醇(酒精)。切勿使用香蕉水和丙酮等腐蚀性溶液。
3.调整上磁鼓用的工具有两面角调整螺丝钉和磁鼓偏心表。
4.调整带盘高度工具一套。
5.调整磁带张力工具一套。
6.为了进行电路测量及调整,必须有数字三用表一块,双线示波器、数字频率计、彩色高频、视频信号发生器和视频扫频仪各一台,专用测试磁带和空白录象磁带等。
录象机的基本检修方法
1.机械部分:这部分故障有的很明显,如磁带速度很慢或不动、某些开关在揿按时不起作用等,因此查找也很容易。但有些故障就比较复杂,如图象不好的现象,可能是机械故障引起,也可能是由电路故障引起的。所以在查找故障时要仔细分析,以免因表面现象掩盖了故障的真正原因而走弯路。下边介绍一些常见的机械故障。
(1)图象杂波较大,有很多分布均匀的麻点。图象中景物的轮廓右边有拉毛现象。图象闪动的很厉害且模糊不清,但不是场同步不好。以上故障大多数是由于磁头灰尘堵塞,或者是磁头磨损严重所引起的,磁头放大器损坏的情况是很少见的。如果磁头是新换上的,仍然出现上述故障,特别是图象闪动得厉害,这可能是换上去的两个磁头中其中一个磁头是坏的或者是未装好,也可能是换上磁头后没有调整好而引起的。有时磁头清洁后仍不见有好的效果,或者是暂时好一会而又不好了,这说明磁头磨损得很厉害不能再用了,这就要更换新磁头。
(2)图象中有一条或多条固定的噪波带;图象跳动而不稳定;走带时磁带边缘卷曲或绞带;图象时有时无等。
以上这些故障是由磁带通路不好引起的。这就要对磁带通路进行清洁,并进行仔细的调整才能排除这类故障。磁带通路的调整技术比较复杂且要求很高,这里就不讲述,在以后另文介绍。
(3)刹车不灵;编辑点不准。倒带运转吃力,有时甚至打滑不转。这些现象多是由传动部分,如带盘、阐靴、闸带、惰轮和皮带等沾有污垢或磨损严重所引起。首先用清洁液对带盘、惰轮、皮带等传动部分进行清洗,如果不见成效时应更换新的。有些机器的闸靴、闸带和惰轮等位置是可调的,可参照机器的维修手册进行适当的调整,来消除这些故障。
(4)下磁鼓、电机,主导轴及滑轮等轴承处有异常响声;带盘转动不灵活等。这些现象多是轴承处缺润滑油引起的,首先对这些部位进行清洗,然后再加一些润滑油。
2.电源部分:录象机的电源有两种方式,一种是普通变压器降压式整流、稳压电源,另一种是开关式整流、稳压电源。前一种为电子设备中常用的普通电源,维修比较容易。后一种是开关电源,开关电源经常出现的故障有无输出电压或偏低;输出电压时高时低等,容易损坏的元件有调整管、振荡驱动管、整流管、限流电阻以及逆变变压器等。维修这种电源应注意:①在开关电源中,逆变变压器之前的元件直接与市电相连,修理时应在市电输入口加一只隔离变压器,否则容易引起触电事故。②应将所有损坏元件找出来更换,否则,会因环路工作不正常而再次损坏元器件。③电源故障往往由负载电路的故障而引起的,因此在修理时首先把负载断开,用一个等效负载代替,再进行检查,如果电源正常就说明负载有问题,应该检查并排除负载电路的故障。有时把负载断开检查,发现电源有问题,电源故障排除后仍不正常,说明负载也有问题,应该继续检修加以排除。
3.系统控制部分:这部分常见故障为各操作键失灵或部分失灵;自动快进或倒带在开机后失控;走带后自停;穿带后压带轮压不上而造成不走带;穿带、退带缓慢甚至不穿带、不退带等。产生这些故障的主要原因是该部分控制着电机、电磁铁、继电器等,当操作动作过于频繁或环境温度过高时,容易引起驱动这些部件的晶体管发热,电流增大而烧毁。控制电路多采用C-MOS逻辑集成电路,往往由于开机或突然变换一个动作时的冲击电压,使这些集成电路容易感应静电而损坏。
对于早期的录象机,这部分电路多为普通逻辑电路,逻辑功能比较简单,可以通过测量电平的高低变化来判断故障的部位,所以比较容易修理。但近期产品基本上都采用轻触按键,而且增加了很多功能。电路中多数采用了微处理器作中央控制器,逻辑功能复杂。不少机器又采用了双面印刷电路板及片状元件,给维修造成一定的困难。但修理时还是有一定的规律性,一般是从故障表现的部位逐级追踪寻找。通常微处理器的故障比较少,所以应对处围电路进行仔细的检查,确信没有问题时,再检查微处理器。有些机器的电磁铁的线圈中装有保险丝或保险电阻,当电流过大时会烧断使电磁铁失灵,而电路却是正常的,修理时应注意这一点。另外,测量逻辑集成电路时,不要将逻辑电平高端对地短路来测定后面的逻辑功能是否正常,这样作容易损坏集成电路。
4.伺服部分:这部分主要指磁鼓伺服和主导轴伺服。有的机器还设有带盘伺服和张力伺服,由于这两个伺服部分故障较少且容易维修,这里就不介绍了。伺服部分引起的主要故障为行不同步或有时不同步,在失步时还能听到电机不正常的响声;画面上有水平噪波带,且向上向下有规律地移动,有时移动得很快。
这部分故障比较难修,因为伺服机构是由一个环路组成的,前后电路相互牵连,一处有故障使整个环路的电位都不正常。因此在检修伺服系统的故障时,应仔细判定是属于磁鼓伺服问题还是主导轴伺服问题,又因这两种们服系统又分别包括有速度伺服和相位伺服、所以还要进一步判定是属于速度伺服问题还是相位伺服问题,这样就能找出故障的部位。例如,对于有静象功能的录象机,可采用一个简便的方法,在放象时将录象机置于暂停状态,如果图象稳定不再失步,则为主导轴伺服系统的故障。因为暂停时压带轮释放而磁带不走动,主导轴不起作用,只有磁鼓伺服系统在工作,因此图象正常则说明磁鼓伺服是好的。如果暂停时图象仍失步,则说明磁鼓伺服系统有问题。有时磁鼓伺服和主导轴伺服都不好,应先修好磁鼓伺服,然后再修主导轴伺服。如果图象失步很严重,则是速度伺服有问题。如果是几秒钟甚至十几秒钟图象才被破坏一下,一般为相位伺服有问题。
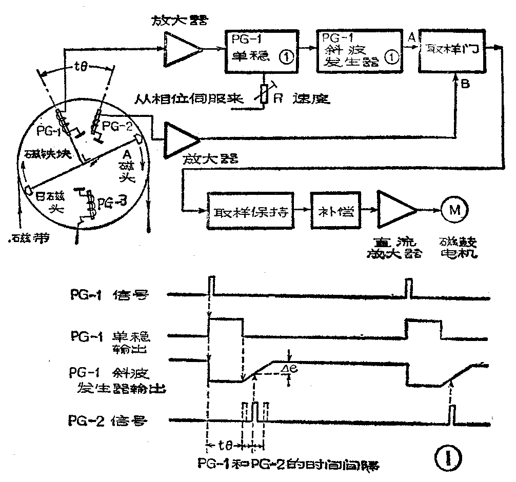
伺服系统的检查方法是:用双线示波器,观察伺服电路各处的波形,来判断故障的部位。如图1示出磁鼓速度伺服电路方框图,检查时将示波器的两个探头分别接到取样门的输入端A和控制端B,可以看到如图1所示的PG—1斜波发生器输出信号和PG—2的信号波形,同时这两个脉冲信号还应在屏幕上稳住而不动,如果两个脉冲互相移动,则说明伺服不好,再进一步检查装在固定的下磁鼓中的脉冲发生器线圈以及伺服电路部分是否有问题。用同样的方法去检查其它伺服系统。

5.碰头放大部分:这部分包括磁头放大器、均衡放大器、磁头信号切换开关及信号失落补偿等电路,如图2所示。常见的故障现象有图象杂波大;景物边缘有拉毛;图象中有无规则的白条或黑条干扰;图象闪动以及静象时杂波大等。前三种故障现象多因均衡放大器的频率补偿电路没有调好或有故障,也可能是失落补偿电路有故障。对于最后一种现象,一般是一个通道放大器有故障或切换开关电路有故障,使一路信号不能通过,其现象和一个磁头损坏的现象一样,测量高频信号时,会发现一路没有输出。磁头放大电路都加有屏蔽罩,修理时要打开屏蔽罩。此时会有干扰信号串入极灵敏的磁头放大器,这样在检测时,要仔细区分有用的磁头信号和外界干扰信号,才能作出正确的判断。有条件的话最好在屏蔽室内进行维修。

6.视频部分:这部分是由亮度处理电路和色度处理电路组成。由于视频部分没有机械元件,并且是小信号处理电路,所以故障较少,在这些故障中色度电路的故障相对多些。常见的故障现象为无彩色或彩色不正常;彩色中有网纹干扰;彩色不稳定或闪动;彩色有百叶窗效应;亮度太亮或太暗;对比度太强或太弱;清晰度不够即图象模糊不清;图象有镶边;扫描线一行亮、一行暗;图象跳动不同步等。
检修这部分电路的顺序是先检查放象部分,再检查录象部分。对有视频输入的录象机,先从视频输入端加入彩条信号,如果彩条图象正常,则说明故障在磁头放大部分之后与视频输入放大部分之前,这时再放录有彩条信号的磁带,逐级检查。通常,彩色不稳定或无彩色等由自动相位控制(APC)电路或自动彩色控制(ACC)电路故障引起。彩色有网纹干扰,一般是因平衡电路未调好或亮度载波泄漏而引起。百叶窗效应由彩色副载波频率偏差而引起。偏色一般为彩色锁定不好,即压控振荡器频率不对。关于亮度问题应该检查直流箝位是否正常,载波平衡好不好,同步头电平是否正常,亮度信号中有无色度信号的干扰等。
7.音频部分:这部分常见故障现象:声音小而低沉;放象时声音正常,录象后再放象时声音小,甚至无声音或声颤抖;对于双声道录象机有时一个声道声音好,一个声道声音不好。这些现象大部分是由于音频磁头脏了或磨损引起的,可进行清洗或更换磁头。也可能是磁头方位角有变化,这就需要仔细调整。(陈忆东)