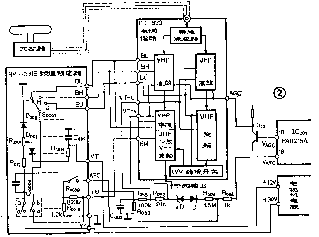
HP—531B频道预选器的外部结构如图1所示,它是一种半电子选台装置,安装在电视机的前面板上。调节它可以把当地所有电视台的节目分别预选在某几个键号上,收看电视时,只要按下事先预选好的键号,即可收到电视节目。由于我国把电视频率范围分成VHF和UHF频段,其中VHF频段又分成VL和VH频段,即图1中对应的Ⅰ和Ⅱ频段。又因我国高频头的设计只能预选8套电视节目,所以频段选择开关采用8个单刀三掷波段开关。拨动频段选择钮,就可以选择要接收的电视节目所在的频段。频道预选开关由8个小型琴键开关组成(图3中的S\(_{0}\)011~S0018),图1示出它露在机器外边的按键。每按下一个按键后,通过调节频道调谐钮,即调节机内频道调谐电位器,可以预选一个频道的电视节目。


HP—531B频道预选器和ET—633型全频道电调谐器的连接如图2所示。由HP—531B频道预选器输出端子BL、BH、BU输出的电压分别供给VL、VH、UHF频段电路所需的工作电压(+12V)。输出的调谐电压VT经R\(_{0}\)52和R055降压后,并同来自图象通道中放IC201(HA11215A)脚输出的自动频率微调(AFC)电压(V\(_{AFC}\))叠加,为电调谐回路中变容二极管提供调谐电压VT—V和VT—U,其中VT—V和VT—U分别是VHF和UHF频段的调谐电压。从IC201的⑩脚输出的正向自动增益电压VAGC,经倒相器Q\(_{2}\)01管后为电调谐器的高效场效应管提供反向自动增益电压。表中列出HP—531B频道预选器为ET—633电调谐器提供的各类电压。BM是由电视机电源直接提供的+12伏直流电压,如图2所示。(此电压是VHF频段混频管(UHF频段作中放管)所需的正常工作电压。


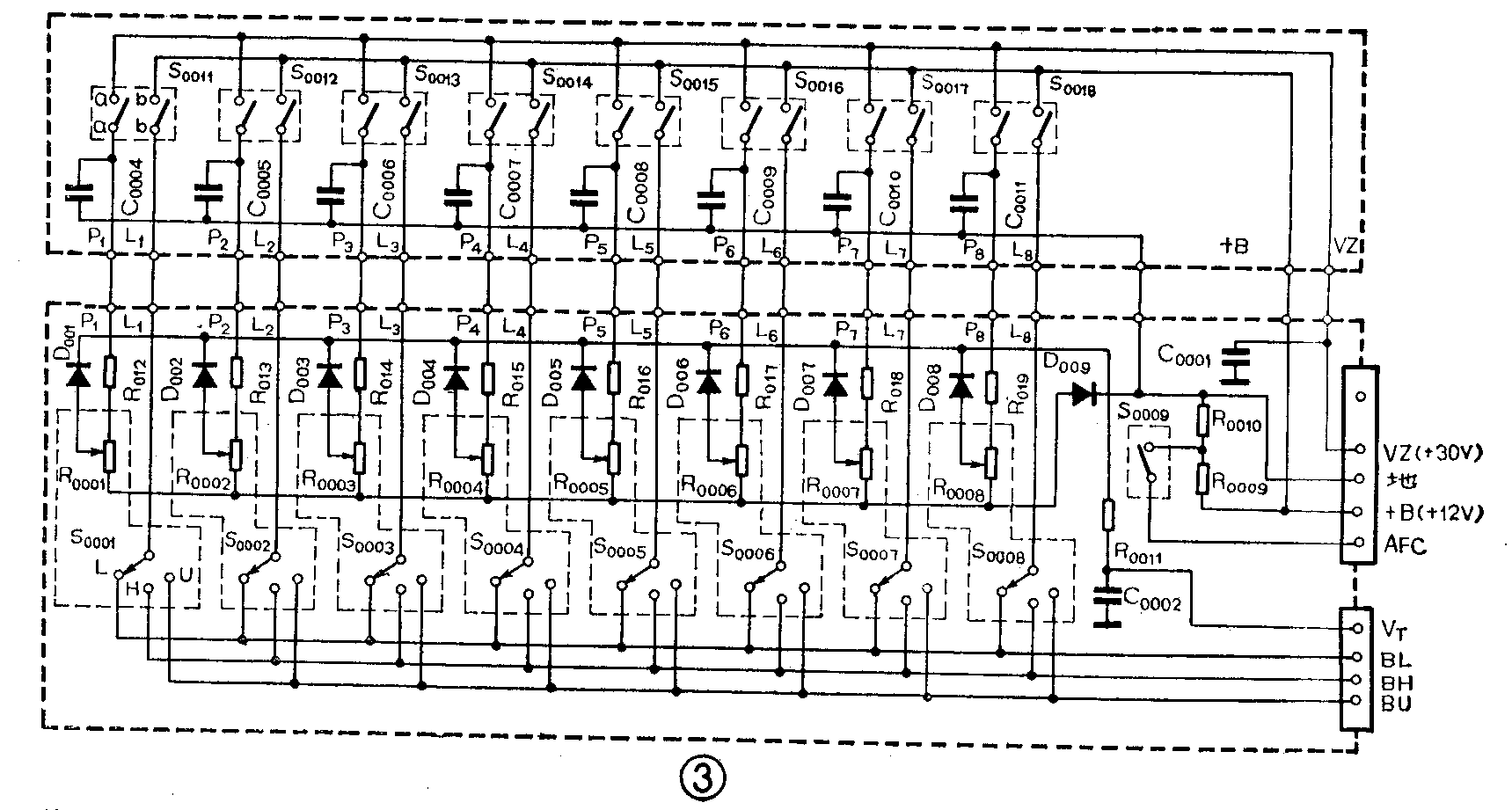
HP—513B型频道预选器电路如图3所示。图中S\(_{0}\)001~、S0008为频段选择开关(单刀三掷),当拨到L位置时,预选VL频段(1~5频道);拨到H位置时预选VH频段(6~12频道);拨到U位置时,预选U频段(13~68频道)。S\(_{0}\)011~S0018为频道预选开关,它们是一套(共8个)小型琴键开关,每个开关都是两组触点。R\(_{0}\)001~R0008为频道调谐电位器,即频道预选电压调节电位器。D\(_{0}\)01~D009为隔离二极管。S\(_{0}\)009为自动频率微调(AFC)选择开关,由图2看出,当它打开时AFC加上;反之它合上时,把AFC电压经R0010旁路到地而加不上了。下面以第一套频道预选单元为例,介绍频道预选器的工作原理。
将开关S\(_{0}\)011闭合(两组触点同时闭合),S0001拨到L位置,则频道预选器的第一个频道预选单元工作,高频头工作在VL频段。
当开关S\(_{0}\)011闭合时,电压Vz(由电视机电源输出的+30伏电压)通过S\(_{0}\)011的aa触点和R012加到频道预选电压调节电位器R\(_{0}\)001的一端,R0001的另一端通过二极管D\(_{0}\)09接地,其滑动端通过二极管D001和电阻R\(_{0}\)011输出调谐电压VT。如前所述此电压送到高频头电调谐器去。调节R\(_{0}\)001的滑动端可以使VT在0.5~30伏之间变化,这样就使高频头中变容二极管的等效电容在一定范围内变化,从而改变了各调谐回路的谐振频率,以达到预选某频道电视节目的目的。
频道预选器的工作电压(+B)由电视机稳压电源输出的+12伏直流电压供给。这个电压通过S\(_{0}\)011的bb触点和开关S0001(拨在L位置)为高频头工作在VL频段提供电压BL(+12伏),此时BH=0伏、BU=0伏。VH频段和UHF频段的电路因失去电源电压而停止工作。同样当开关S\(_{0}\)001拨在H位置,高频头工作在VH频段,VL频段和U频段不工作。当开关拨在U位置,高频头工作在UHF频段,而VHF频段停止工作。
由于八套频道预选单元的工作原理完全相同,其它单元的工作过程就不再叙述了。(郑凤翼)