在进行农业科研的田间试验(栽培、遗传、育种等)时,为了提高试验的准确性,常常需要在播种前按行数出应播的种子粒数,收获后的考种,也常常需要数出样本的籽粒数和单株的粒数,工作量很大。人工数粒不仅需要大量劳力,而且工作时间一长,容易出差错。
为此,我们自己制作了一台数粒仪。这台数粒仪具有以下优点:1.它的送粒装置可克服“筛选作用”,符合试验随机取样的原则;2.它的振动装置的振幅可以随意调整,对不同籽粒的适应范围较大;3.数字显示采用荧光数码管,读数十分方便;4.能在数预置的粒数后自动停机,这对需要重复多次数粒的工作十分方便。
本数粒仪的技术指标如下:
1.可以对小麦、水稻、豆类数粒。
2.误差不大于千分之三。
3.数千粒时间为2至3分钟(可调)。
4.在1至9999的范围内可任意预置数字。
电路原理
图2(a)是稳压电源部分。K\(_{1}\)为电源开关。L是电磁振动送粒器的电磁铁线圈。由于用D18整流后的脉动直流供电,所以送粒器产生50赫的振动,送粒器的V形槽使种子自动排成队,一粒粒下落。J\(_{2}\)-3是继电器J2(在图2(e)中)的常开触点,用来控制电磁铁的电源通断,具体作用在后面说明。调压器的作用是调整振动幅度,达到数粒准确度的要求。因为麦、稻、豆类的种子颗粒大小和重量不同,需要各相应的振动幅度,才能一粒粒均匀下落,光电传感器才能数粒准确。BG\(_{7}\)~BG10组成具有短路保护的串联型稳压电源,输出6伏直流电压供给图3光电传感器的灯泡专用。由BG\(_{ll}\)~BG13稳压输出的24伏直流电压供给仪器各级。交流2伏经降压电阻R\(_{27}\)供给荧光数码管的灯丝。交流4伏供给指示灯。

图2(b)为放大、整形部分。当种子从电磁振动送粒器下落,经过光电传感器时,遮挡光线,使光敏电阻阻值变化,每过一粒种子,电路上就会产生一个脉冲,经过BG\(_{1}\)、BG2两级放大及BG\(_{3}\)、BG4组成的施密特整形电路整形,从BC\(_{5}\)射极跟随器输出计数脉冲信号。W1为灵敏度调整电位器。

图2(c)是由一块PMOS电路5G601(三输入端四与非门)组成的环形振荡器,产生校机脉冲信号,用来检查放大、计数电路是否正常。

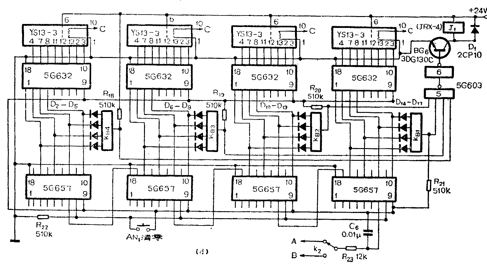
图2(d)为计数、译码、显示部分。四位计数器、译码器全部使用PMOS电路。5G657是N进制非同步计数器,它的引脚按下述接法可成为本仪器中需要的十进制订数器:7脚为计数脉冲输入端,17脚为进位输出端。将1与6脚、2与5与11脚、3与15脚、4与13脚相接(为了电路图清楚,所以图2(d)中没有相接)。16、14、12、10脚输出8421码。5G632是2-10进制8段荧光数码管译码器,由它驱动荧光数码管YS13-3,显示出种子的粒数。AN\(_{1}\)是清零按钮。电阻B23与C\(_{6}\)组成抗干扰电路,防止干扰脉冲触发计数器。K2为转换开关,可将校机信号或计数信号分别接至计数器计数。

预置数字电路的原理是这样的:将计数器的输出端分别接至拨盘开关KB\(_{1}\)2、 KB\(_{3}\)4(关于拨盘开关的构造和原理本刊另行介绍),每只拨盘开关由四只二极管和一只电阻组成二极管与门。例如拨盘开关KB\(_{4}\)、二极管D2-D\(_{5}\)和电阻R18为一组,当计数器显示的数字与预置的数字相符时,KB\(_{4}\)输出高电子,接至与非门“5”。同理KB1\(_{2}\)3的输出也接至与非门“5”。只有KB\(_{1}\)2\(_{3}\)4都输出高电平(即数粒的计数与预置的数字相符)时,与非门“5”输出低电平,与非门“6”输出高电平,BG\(_{6}\)由截止变为导通,继电器J1吸合,它的常闭触点J\(_{1}\)-1断开(见图2(e)),继电器J2线圈断电,它的常开触点由闭合变为断开,电磁振动送粒器停止振动,数粒停止。与非门5、6使用一块PMOS电路5G603。
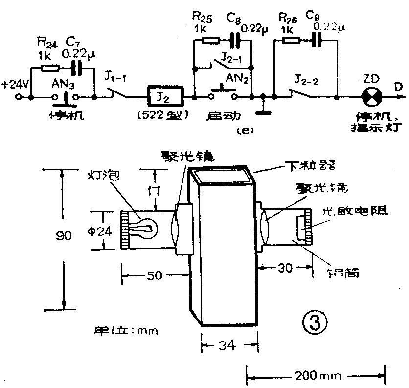
图2(e)是电磁振动送粒器的开关及继电器控制电路,按动AN\(_{2}\),继电器J2吸合,它的接点J\(_{2}\)-1接通,使J2自保持。同时J\(_{2}\)-2断开,停机指示灯灭。同时,图2(a)中的J2-3接通,送粒器电磁铁线圈接通电源,数粒仪工作。若要停止工作时,则按动图2(e)中的AN\(_{3}\),J2断电,送粒器停止振动,停机指示灯亮。并联在开关AN\(_{3}\)、AN2及继电器接点J\(_{2}\)-2两端的阻容电路为吸收电路,如R24与C\(_{7}\),这是为了减小接触点产生的火花干扰而设置的。
制作和使用
图2(a)中的光敏元件采用大窗口密封硫化镉光敏电阻,型号为MG43-53(北京718厂产品)。它适用于波长0.4—0.76微米的可见光。其亮阻5K左右(100勒克斯照度),暗阻为5M。
图2(d)中的拨盘开关,型号为KBP-1(上无九厂产品)
本仪器所有晶体管应选择β>80,BV\(_{CEO}\)>24V。其它电阻,电容数值均标注在图中。
光电传感器是用铝棒车制而成的,光源部分和光敏电阻部分分别装在两个铝筒中,再把两个铝筒固定在有机玻璃制成的长方形下粒器的两边,具体尺寸见图3。
电磁振动送粒器示意图见图4,它使用的调压器型号为TDGC—0.5。

本数粒仪使用时,操作过程如下:板前开关K\(_{1}\),仪器电源接通,按下清零按钮AN1,数码管显示为零,将K\(_{2}\)接至校机信号,可以看到数码管不断显示从1至9逢10进位,则说明仪器计数正常。然后将K2 接至计数脉冲信号,按AN\(_{1}\)清零后便可以开始数粒工作。如果需预置粒数,将拨盘开关的四位按需要拨好数字即可。把要数的种子放入电磁振动送粒器中,按启动按钮AN2,电磁振动器振动开始数粒,当数的粒数达到预置数(或按动停机按钮)时,送粒器停止振动,此时从数码管就可读出粒数。如果需要再一次数粒时,按AN\(_{1}\)清零,再按AN2启动,便开始下一次数粒。(孙国安)

