我利用PM-OS业余品集成电路制成一台五位数字频率计,花钱不多,但给检修及调试电视机、电子琴、电子钟等一些设备带来不少方便。现将有关制作经验介绍如下。
电路原理
该频率计由计数单元及时基单元组成。时基单元的第一个作用是产生一个持续时间为一秒的方脉冲去控制一个主控闸门,仅在这一秒钟内允许被测脉冲通过主控闸门记录在计数器上,于是在数码管上所显示的数字就正好是被测脉冲在每秒钟内的个数,即脉冲的频率,单位为赫兹。为了测试得更准确一些,开启主控闸门的方脉冲信号要有较高的精确度,所以这一个信号源采用石英晶体振荡电路。电子手表中用的晶体,其振荡频率为32768Hz,并具有10\(^{-}\)6的稳定度,将这个频率进行16级二分频,就会得到周期为2秒的方脉冲信号(见图2A)。这个方脉冲包括一个正方脉冲和一个负方脉冲,正方脉冲的持续时间恰好是一秒钟。计数单元在计数显示一段时间以后,还需要一个清零脉冲,将原显示数字“擦”去,以便重新计数。因此,时基单元的第二个任务就是按照时间顺序产生清零脉冲。

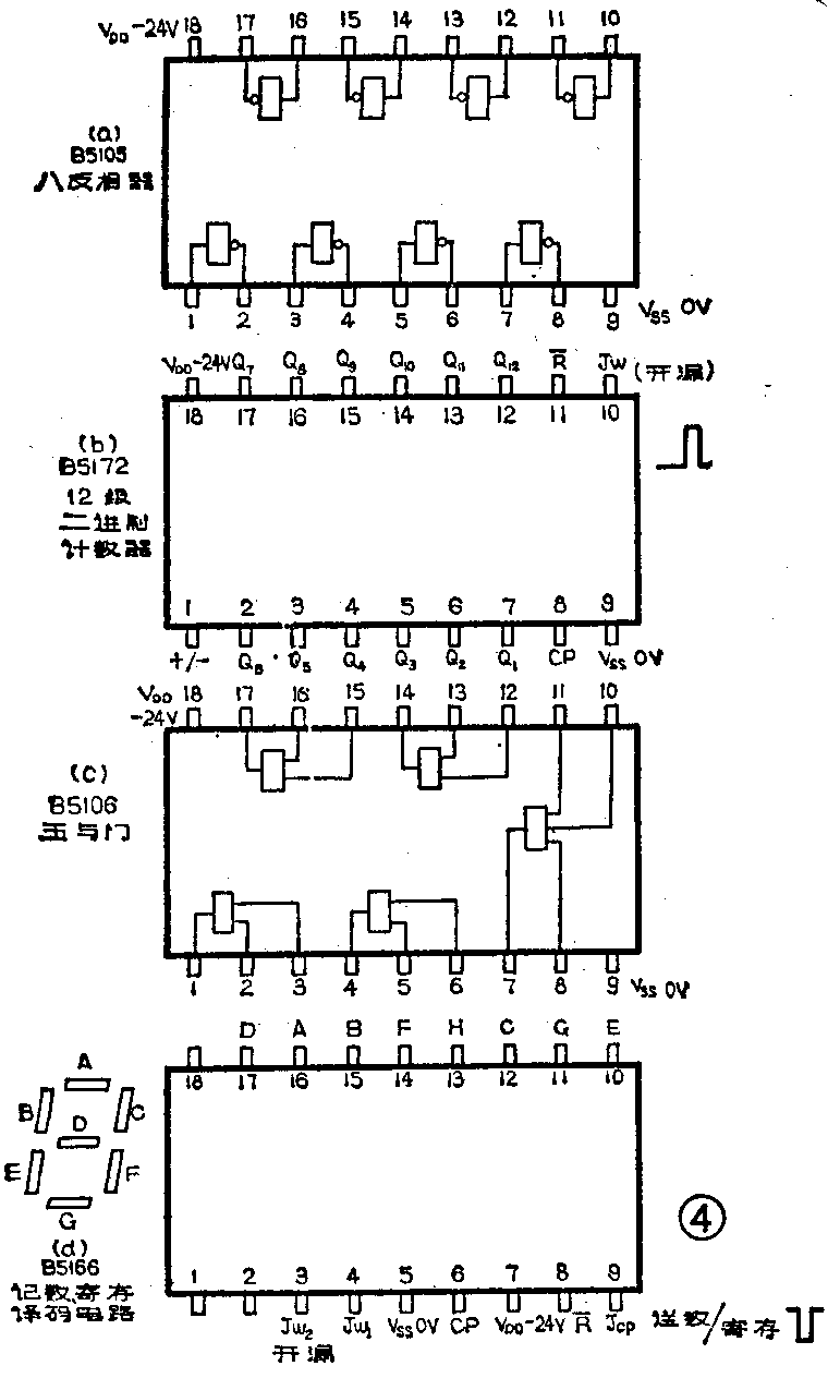
图1为频率计的原理方框图。计数单元由五块PM0S集成电路B5166(参看图4d)组成;它的功能有:十进制计数、锁存、译码并能直接驱动荧光数码管进行显示。CP端每输入一个正脉冲,数码管就变动为下一个数码的字形,每输入十个脉冲,B5166的Jw端就会产生一个进位脉冲送到高一位计数器的CP端。如图1所示,当R-端为低电平时,计数器清零。


时基单元采用B5105组成一个晶振电路,并用两块B5172对晶振脉冲分别进行16次和17次二分频。集成块B5172是一个12级二进制加减法计数器,当第1脚接低电平时呈减法计数状态,本仪器就是利用在这种状态下的波形关系来产生控制主控闸门的脉冲和清零脉冲,使电路大为简化。有关波形之间的关系见图2,它们之间的关系是:
晶振脉冲经16级2分频后输出波形如图2A,经17级2分频后输出波形如图2B。当将A、B两脉冲同时加到“与”门电路输入端,A、B同时为高电平时,与门输出端为高电平,这就得到了如图2C所示的主控闸门脉冲。如果将A、B脉冲同时加到“或”门电路输入端,当A、B脉冲中任一个为高电平时,“或”门输出端即为高电平(见图2D),这个脉冲恰好可用来“清零”,从时间上看,正好是在显示2秒钟以后D脉冲呈现低电平,适合B5166R-端的需要。可以看出,C、D两脉冲可控制测量的全过程,每四秒为一测量周期,周而复始地进行测量。
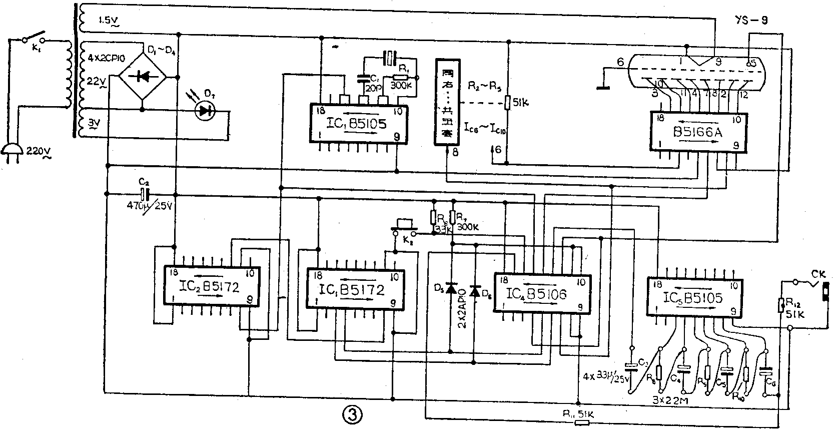
图3是频率计的电路图。图中IC\(_{1}\)是B5105八反相器(引脚图见图4a),可任选其中两个作晶振电路用,另外两个作为缓冲级。晶振脉冲由IC1的第15脚输出,送至IC\(_{2}\)(B5172,参看图4b)的第8脚,经12级二分频后从第12脚输出。再送至IC3(B5172)的第8脚继续进行分频,再经过四级二分频后的信号从IC\(_{3}\)第4脚输出;同时另一路再经五级二分频的脉冲信号由IC3的第3脚输出。上述两个脉冲就是前面曾提到的A、B脉冲。

IC\(_{4}\)是五与门,管脚接线见图4(c),为了看清电路图,读者应记住哪几个管脚组成一组门,并应分清输出端和输入端。A、B信号分别加到IC4的第5、6脚,在第4脚得到闸门脉冲C。12、13、14组成的“与”门为主控闸门,所以需将C信号送至第12脚,并同时应送到数码管的第5脚作为闸门指示灯。用IC\(_{4}\)的第13脚接经放大后的被测信号。正常工作时,数码管的“小数点”应频频闪亮,每四秒亮一次,每次亮一秒钟。或门电路由二极管D5,D\(_{6}\)组成,从它的输出端得到清零脉冲D。IC4的7、8、10、11为另一组与门(8、10、11为输入端,7为输出端),在这里它用作为清零脉冲的缓冲级。IC\(_{4}\)第7脚输出的清零脉冲直接送至记数单元的五个R-端。IC4的第15、16、17脚组成的与门(15、16为输入端,17为输出端)作为“自校”脉冲控制闸门。晶振脉冲直接送至第15脚,但由于K\(_{2}\)断开时第16脚接低电位,闸门则被关断;当按下K2时,16脚变为高电位,晶振脉冲则通过第17脚及R\(_{11}\)、C6送至放大级(IC\(_{5}\)的第8脚),经放大后再经主控门(Ic4的12、13、14)而进入计数器,此时计数器应显示“32768”字形。IC\(_{5}\)为一个八反相器,接入R8、R\(_{9}\)、R10后IC\(_{5}\)便工作于放大区。来自插孔CK处的被测脉冲从第8脚输入,经三级放大后,从IC5第3脚输出送主控闸门IC\(_{4}\)的第13脚。由于有了放大器,就有效地提高了频率计的电压灵敏度,于是对于10伏以下的脉冲也可以进行测量。
制作与调试
全机共采用了十块PMOS集成电路,全部采用北京半导体器件五厂的业余品,价格很便宜。经验证明,只要在装机前对集成电路块的各功能端进行仔细试验,摸清功能情况,在装机时合理安排其用途,充分发挥有效功能端的作用,即使采用的是业余品集成块,也完全可以组装成功。例如,对于业余品八反相器,可以只选其中的几个反相器来运用,集成电路B5172的分频器Q\(_{12}\)、Q3、Q\(_{4}\)端有足够的脉冲电平输出就可以,计数器没有进位功能的可用在数字的最高一位。
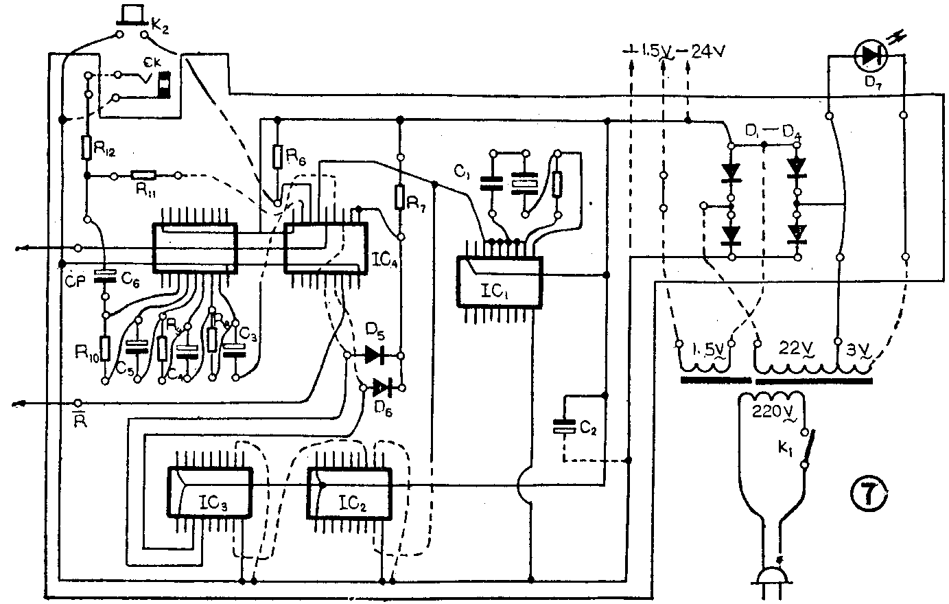
图4为集成块B5105、B5172、B5106、B5166的管脚引线图,可供制作连线时参考。图5为电源变压器的绕制数据。全部零件分装在两块电路板上(见图6、图7),为了便于业余制作,采用单面敷铜板,一些需用“跳”线联接的地方,在图中均用虚线表示。集成电路块焊在有铜箔的一面,其它元件焊在反面。



整机组装完以后,经检查无误即可通电测试,步骤是:
①检查电源部分,整流后的直流电压应为-18~-24V,整机总消耗电流为40mA左右。然后再测量各集成块的V\(_{DD}\)、VSS处看看是否有电压存在。
②有条件时先用示波器检查时基单元。IC\(_{1}\)的第15脚应有脉冲输出,依次测IC2的第8、7、6、5、4、2、17、16、15、14、13、12各脚,脉冲的宽度应逐渐变宽,直到用万用表测量IC\(_{3}\)第3、4脚的输出电压时,应看到万用表的表针每秒或每2秒摆动一次为止。IC4第4脚的闸门脉冲及第7脚的清零脉冲都可以用万用表直接测出来。
③调试计数单元时,先将R-端及CP端与时基单元之间断开,R-端直接接上高电位,CP端直接送入脉冲,这个脉冲可由IC\(_{3}\)的各脚得到。如接5脚,则可得到1秒脉冲,此时能清楚地看到变字和进位情况。如果发现有“乱字”、“缺划”、“多划”不正常现象,则应检查数码管管脚是否焊错位置,或者是电路板线条之间有锡屑、毛刺等。
④上述部分调试正常后,可与时基单元联通进行统调。当按下“自校”K\(_{2}\)时,应显示32768字形。如果主控闸门关断不实、闸门脉冲有毛刺或有其它脉冲干扰,会带来2~3Hz的正误差。
图8为整机的结构图,可供制作时参考。有关邮购消息请见第48页。(高启时)
