本文介绍一种曝光定时器,曝光时间从1~30秒连续可调,能自动控制灯泡曝光时间。由于采用时基集成电路,定时十分精确。本电路还设置手控开关,使用十分方便。
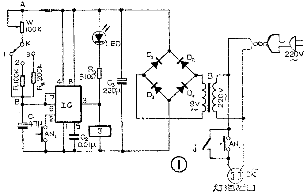
定时器电路见图①,时基集成电路IC和电位器W、电容C\(_{1}\)组成单稳态电路。平时电路处于复位状态,③脚输出低电平,继电器J不动作,插在插孔CK的曝光灯泡因无电不发光。这时红色发光二极管LED发光,可照亮定时器W的刻度盘。此时时基电路内部放电管导通,电容C1被短路无法充电。

如需曝光,只要将W调到所需时间,按一下按钮AN\(_{1}\),灯泡就按规定时间进行曝光,工作原理是:按一下AN1,使电路低电平触发端②脚得到一个负脉冲,电路翻转进入暂态。这时③脚输出高电平,继电器J动作j接点吸合,CK插孔接入220伏交流电,灯泡发光。LED熄灭表示曝光开始。此时电路内部放电管截止,电容C1通过W开始充电,使得⑥脚即阈值输入端电位不断上升,当电位大于电源电压2/3时,电路翻转复位,③脚恢复低电平,电路回复到原先状态,曝光结束。由于电路暂态时间(即曝光时间)只与电路参数W和C\(_{1}\)有关,所以曝光时间可做得十分精确。AN2是手控按钮,按下AN\(_{2}\),灯即亮,曝光时间由手控制。
时基电路IC可用上海半导体器件十六厂生产的SL555时基电路,SL555是双列直插陶瓷封装,当印章正放见图②,左下角为第①脚,管脚序号逆时针方向排列。IC也可用上海元件五厂生产的5G1555,5G1555有陶瓷双列和金属圆管两种封装形式,若采用金属圆管封装则需要更改部分印刷电路板图。

D\(_{1}\)~D4可用1N4001塑封二极管或2CP6型等硅二极管。LED为红色发光二极管。电源变压器可用收录机用的小型9伏变压器。J为JRX—13F小型继电器,选用线圈电阻300欧姆那种。W一定要用线性(X型)电位器, 其它元件无特殊要求。
图3是本机印刷电路板图(已缩小)。

定时器的曝光时间可由公式:t=1.1W·C\(_{1}\)求得(C1单位用微法,W单位用兆欧)。但由于标称数值与实际容量(或阻值)之间有一定误差,特别是C\(_{1}\)的漏电流影响,计算值和实际值有较大误差,所以定时刻度最好通过实验来标定。具体步骤:先不接W,在电路A、B两点间接一个几百千欧的可变电阻器,调整一次可变电阻器,曝光一次,并对照钟表计时,把可变电阻器调到适当值,使曝光时间正好在10秒钟。折下可变电阻器用万用表量出其阻值,此阻值大小即为电位器W和电阻R1的值,R\(_{2}\)应为此阻值的两倍。我在实验时正好100K获得10秒定时,所以取W为100K,R1=W=100K,R\(_{2}\)=2R1=200K。然后在W度盘上十等分,每一等分即为1秒定时。如果量出阻值为非标称值,可取比此值略大的标称值作为W的阻值,但R\(_{1}\)仍为测量值,R2=2R\(_{1}\)。如实验测得125K获得10秒定时,W就用150K线性电位器,但R1仍取125K(可用几个电阻串并联获得),R\(_{2}\)=2R1=250K。然后在W度盘0~125K间十等分,每一等分表示1秒,125K~150K间空着不用。这样当K拨在位置1上,调W可获得1~10秒定时;当K拨在位置2上,调W可获11~20秒定时;当K置于位置3时,可得到21~30秒定时。一般印放照片有30秒已足够。如需时间再长些可用手控按钮AN\(_{2}\)。采用这种实验方法确定W刻度,虽然刻度上标注的每一秒钟与标准时间相比有一定误差,但刻度上每秒与每秒之间都能保持均等关系,这已能满足暗房技术要求。此机安装时不设电源开关,不用时只要拔去电源插头即可。(陈有卿)