电子水位自控装置在各行各业中的应用很广泛,大家对它并不感到陌生。但从目前实际使用的和书刊上所发表的有关装置的情况来看,不少电路都在可靠性及水泵或电机防损等方面存在一定的缺陷。这里面除了电子线路或水位电极的设计选配欠佳外,更重要的是没对水泵和电机采取防烧保护措施。要想提高水位自控装置的可靠性和实用性,不但要在电子控制线路和水位电极方面下功夫,还必须考虑设置较为可靠的水泵和电机保护电路。本文要介绍的水位自控装置就是经过综合考虑以上各因素后设计制作的。它具有较高的可靠性和较好的实用性,还有电路简单、维修方便、成本较低及体积较小等特点。无论是工业、农业,还是矿业及其它行业中的水塔、水箱、锅炉、蓄水池和储液罐等,都可以用这个装置来进行较高质量的水位或导电液体液位的自动控制。
电路工作原理
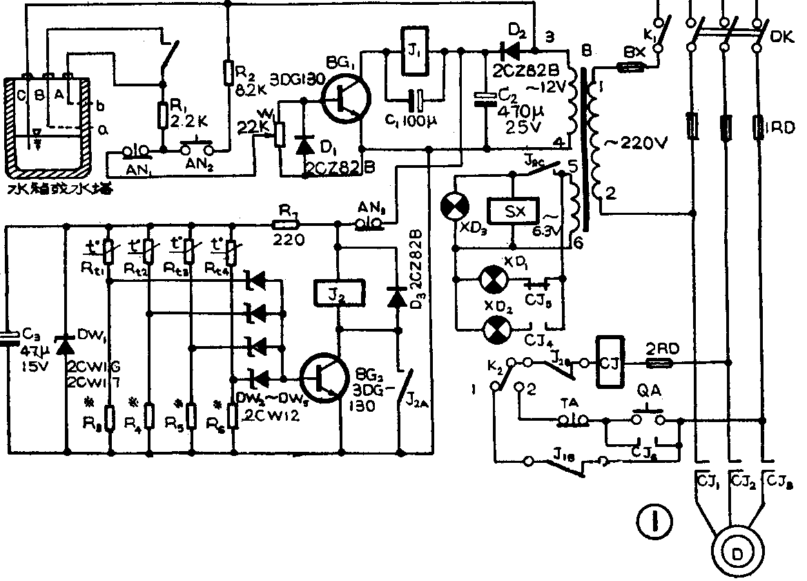
水位自控装置的电路总图见图1所示。它主要有三个主要部分。其中由开关放大管BG\(_{1}\)等组成自控部分。由开关放大管BG2等组成保护部分。由交流接触器CJ等组成水泵电机启、停控制部分。各部分电路的工作原理分述如下。

先看自控部分:设水箱中的初始水位低于a位置线。这时由于水位电极A和B都没有接触到水,因此BG\(_{1}\)无基极偏流而截止,继电器J1不动作。 J\(_{1}\)的常闭触点J1B使交流接触器CJ通电而动作。于是三相交流电机D和信号灯XD\(_{1}\)通过CJ的触点而获得工作电源, D即带动水泵抽水。同时XD1点燃,表示水泵正在抽水。随着水泵的不断运转,水箱水位逐渐升高。当水位升到a位置线时,水接触到B电极,但因为此时J\(_{1A}\)触点是断开的,故BG1仍截止,水泵继续运转。当水位升到b位置线时,电极A接触到水。这时BG\(_{1}\)的基极通过电位器W1、按钮AN\(_{1}\)、R2、电极A和B间的水电阻等从电源变压器B的3、4端绕组中获得偏流。于是BG\(_{1}\)导通,J1吸合,常闭触点J\(_{1B}\)断开,CJ失电,电机D停转,水泵停止抽水。同时XD1熄灭,XD\(_{2}\)点燃,表示水箱中的水已满。以后,随着水箱不断向外供水,水位将渐渐下降。当降到b位置线以下时只要不低于a位置线,则BG1仍导通,水泵不会动作。这是因为刚才在J\(_{1}\)吸合时,常开触点J1A已闭合,将电极A和B互相连通,BG\(_{1}\)基极通过电极B、C间的水电阻等而继续得到偏流。当水位继续下降到a位置线以下时,电极B也将与水脱离。这样BG1的基极电流就失去,BG\(_{1}\)因此截止,CJ动作,水泵又重新起动抽水。以后就不断重复上述过程,将水位自动控制在水箱中的a、b位置线之间。
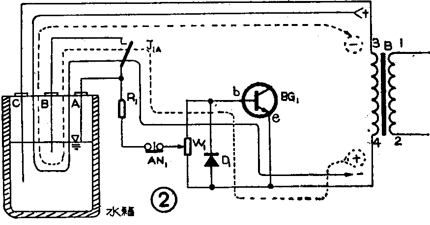
电路中,BG\(_{1}\)的集电极工作电压由变压器B的3、4端绕组输出的交变电压经D2、G\(_{2}\)整流滤波后提供。但BG1的基极电压用的却是3、4端绕组输出的交变电压。这样做主要是为了使流过水位电极的电流是交变电流,以避免因通过直流电而产生电极被极化腐蚀的现象,从而可大大延长电极的使用寿命,提高装置的可靠性。电极电流的流通情况见图2所示。在交变电压的一个半周内,如设变压器B的3端电压极性为正,4端为负,则3、4端绕组电压通过电极C、水电阻、电极B(或A)、R\(_{1}\)、AN1、W\(_{1}\)等向BG1提供基极电流(见图2中实线所示电流)。在交变电压的另一半周内,变压器B的3端为负,4端为正。这时BG\(_{1}\)的发射结被反偏而截止,但二极管D1导通,使水位电极中仍通过电流(见图2中虚线所示电流)。由此可见,在水位电极中流通的是正负方向和大小都在周期性变化的交流电流。

从上面的分析中可看出,由于BG\(_{1}\)的基极电流仅在交流电的半个周期中的大部分时间内存在,因此BG1的集电极电流也一定是脉动不稳的。为了消除J\(_{1}\)因通过50赫脉动电流而出现的触点抖动现象,在J1两端并接了一个大容量电容器C\(_{1}\)。这样就可平滑通过J1的电流,以保证其吸合稳定可靠。
为了提高自控部分的可靠性,除了采取让交变电流通过水位电极的措施外,还在电路中采用了高灵敏大功率继电器作J\(_{1}\)。这样J1就能直接可靠地带动交流接触器CJ,中间继电器就不再需要,因此中间继电器触点等引起的故障也就随之消失。
电路中的按钮AN\(_{1}\)和AN2主要是供维修或调试时用的。有了这两个按钮开关后,给迅速判断引起装置失控的故障部位提供了很大方便。例如,当水位低于a位置线时水泵不转,可按下AN\(_{1}\)。此时如果水泵运转,则说明水位电极及其引线等有漏电或短路现象。若水泵仍不转,则表明故障部位在开关放大电路或电机及其控制电路中。当水位高于b位置线时水泵不停转,可按下AN2试验。如按下后水泵即停,说明水位电极及其引线有断路现象。若按下后水泵仍不停,则表明故障不在电极方面,应到控制电路中去找。AN\(_{1}\)、AN2对维修处在高处或其它不便处的水箱及控制箱来讲尤其显得有用。
图1电路中、水泵和电机保护电路主要是一个感温(升)开关型报警控制电路。感温元件R\(_{t1}\)~Rt4是四个负温度系数的热敏电阻。其中R\(_{t1}\)粘贴在水泵易热部位,Rt2~R\(_{t4}\)分别粘贴在电机的各相定子绕组的端部。在水泵和电机都正常的情况下,Rt1~R\(_{t4}\)的阻值较大,R3~R\(_{6}\)各自两端分得的电压(Rt1~R\(_{t4}\)及R3~R\(_{6}\)等的工作电压由D2输出的直流电压经R\(_{7}\)、DW1、C\(_{3}\)稳压滤波后提供)不足以使DW2~DW\(_{5}\)和BG2的发射结导通。因此BG\(_{2}\)截止,J2不动作,保护电路对自控电路不发生什么影响。如果水泵在运转中因发生故障而使泵体发热(此时大多打不出水或出水量很少),R\(_{t1}\)的阻值即随着变小。当泵体温度升到保护电路设定的“动作温度”时,Rt1阻值减小到使R\(_{3}\)两端压降大于DW2和BG\(_{2}\)b、e结导通电压的程度。这时BG2即导通,J\(_{2}\)吸合,其常闭触点J28断开,CJ失电,电机和水泵马上停转。与此同时,J\(_{2}\)的另两个常开触点J2A和J\(_{2C}\)闭合。J2A使J\(_{2}\)自锁;J2C则接通XD\(_{3}\)和讯响器SX的电源,使XD3发亮、SX发出报警声响,以通知有关人员前来修理。由于J\(_{2A}\)的自锁作用,因此只要电路一旦发生报警,电机水泵就不能再启动,除非按一下解锁按钮AN3。这样做可防止非修理人员在未查明故障原因或未排除故障前反复启动电机水泵而造成损失。
如果电机在运转中因超荷、缺相或供电电压低等而引起绕组温升高于规定值,则R\(_{t2}\)~Rt4阻值变小。 于是BG\(_{2}\)导通,电机停转,XD3和SX发出报警光和声。这个过程与水泵发热时是一样的。不过这里的感温元件用了3个。因为当电机发生故障时三相绕组的发热快慢并不都是接近的,有时一相绕组的温度已上升到可烧毁线圈的程度,而另两相绕组的温度却还未到达限定值。这样当用一个或两个感温元件时就易使保护失灵。
由上可见,有了这个感温保护电路后,就能在水泵或电机发生故障被烧或被严重损伤(这种损伤会使电机或水泵的使用寿命大大缩短)前及时切断它们的电源,迫使它们停止运转。同时发出报警信号,告知人们前来处理。这样就可将损失大大减小。
在装置的电气控制电路中,K\(_{2}\)是“自动、手动”转换开关。当K2打在“1”位时,装置处于“自动”工作状态。当K\(_{2}\)打在“2”位时,装置处于“手动”工作状态。此时水位自控电路不起作用,但保护电路不受影响。“手动”控制时,按下QA,泵即启动。若要泵停转,则可按下TA。“手动”控制主要供应急(如自控失灵时)或试车时使用。
主要元器件的选用与制作
水位电极一般选用直径10~20毫米的不锈钢管或黄铜管。只要能够安装,也可用棒料或扁条料等。当然也可以在绝缘棒上裹上一层不锈钢皮或铜皮作为电极,这样可节省开支。但是,对于在锅炉或热水箱中使用的电极,最好要用不锈钢管或棒料制作。并且当三根电极间距离较小或水中杂质较多时,还应在每根电极上套入一段聚四氟乙烯管套,以防止电极间吸附蒸汽或杂质而影响水位自控的可靠性。图3示出一种我们在锅炉上使用的电极结构。该电极已连续使用了近十年而从无发生过问题,可靠性之高可想而知。读者只要认真制作及装调好水位自控电路,也是一样可以达到这种程度的。水位电极的长度应根据水箱的实际尺寸而截取。一般电极C可直抵水箱底部附近,也可以取比电极B长100~200毫米。电极A、B的长度差(即水箱中a、b位置线之差)决定了水位控制的精度。差值大,精度低。反之差值小,精度即高。但在实际中一般不应追求过高的控制精度,除非有特殊的需要。否则会使水泵电机的启停非常频繁,结果常常导致水泵电机或CJ等损坏或寿命大为缩减。

电路中的J\(_{1}\)和J2选用上无八厂生产的JQX——4F型继电器。要求吸合电压为12伏,触点型式为2H1Z型。JQX-4F型继电器的触点容量为3安(交流220伏),动作寿命大于10\(^{5}\)次,有较高的可靠性,实用效果较好。SX可采用交流低压讯响器或电铃,也能用自装的晶体管讯响器。读者可按自己的喜爱而定,但要注意讯响器的工作电压应与变压器B的5、6端电压相配。
R\(_{t1}\)~Rt4一般可选MF\(_{13}\)、MF14或MF\(_{15}\)型负温度系数热敏电阻,其阻值应根据电机及水泵的允许温升与R3~R\(_{6}\)同时结合考虑。一般水泵的保护温度(保护电路的动作温度)可选在50~60℃左右;电机的保护温度(比环境温度与允许温升两者之和低10~20℃的温度)要根据实际使用电机的绝缘等级,从电工手册中查出相应的允许温升后再定出。下表中列出了不同绝缘等级电机所对应的“保护温度值”等数据。如需更详细的数据,可查阅电工手册,这里不再介绍了。根据一般情况, Rt1~R\(_{t4}\)可选用标称阻值(25℃时的阻值)为6.8~15千欧的热敏电阻;R3~R\(_{6}\)的阻值约在5.1~20千欧内,具体还要在调试中再决定。选择热敏电阻的型号时,要注意“最高使用温度”参数是否满足电机保护温度的要求。如MF13、14型电阻的最高使用温度为125℃,它们就不能用于保护温度为130℃或150℃左右的F级或H级电机中,而应改用最高使用温度为155℃的MF15型热敏电阻。需要顺带提出的是,不能随意选低电机的保护温度,因为这样做实际上就限制了电机的使用容量,对节能来讲是非常不利的。

安装与调试
按图1焊装完全部元件,并经检查无误后即可通电试验。一般水位自控部分只要元件不坏,接通电源后适当调一下W\(_{1}\)即可正常工作了。调试保护电路时应先用一个22千欧左右的电位器代替R3。随后将R\(_{t1}\)放入烘箱。调好烘箱温度使与保护温度一致(如50℃)。这时即可把R3逐渐由小调大。至某一点时,J\(_{2}\)会突然吸动,说明保护电路已经动作。此时停调R3,把电位器焊下后再用同样方法调试R\(_{4}\)~R6。注意别忘了重新设定烘箱的温度。待R\(_{3}\)~R6全部调完后,仍需把它们全部焊入电路中,再逐个将R\(_{t1}\)~Rt4放入烘箱内,反复细调R\(_{3}\)~R6,直至都满足要求为止。然后测出各电位器的阻值,找四个相同阻值的电阻焊入电路就行了。如果在调试中发现R\(_{3}\)~R6及R\(_{t1}\)~Rt4之间影响较大而较难调好,对于实际经验较少的读者来讲,也可以在DW\(_{2}\)~DW5中各串入一个正向联接的硅二极管后再调。(王德沅)