汽车点火器,又叫汽车节油器,是一种非常有推广价值的汽车用节能装置。本文介绍的这种电子式打火器,可将汽车上点火线圈初级的电压由原来的12伏提高到400伏左右,经过升压后,点火线圈高压绕组将会感应出高达数万伏的电压,于是火花塞能产生出极强的电火花,使发动机汽缸内的混合气体更容易爆炸与充分燃烧,从而产生出较大的功率。
据中国计量科学院测定,采用这种点火器后,北京212A吉普车可节油14%。又由于提高了点火电压,所以有效地改善了汽车的低温起动特性,并提高了燃油的完全燃烧程度,减少了空气污染。采用电子点火,还可以减少流过白金触点的电流,从而可延长白金触点及蓄电池的使用寿命。
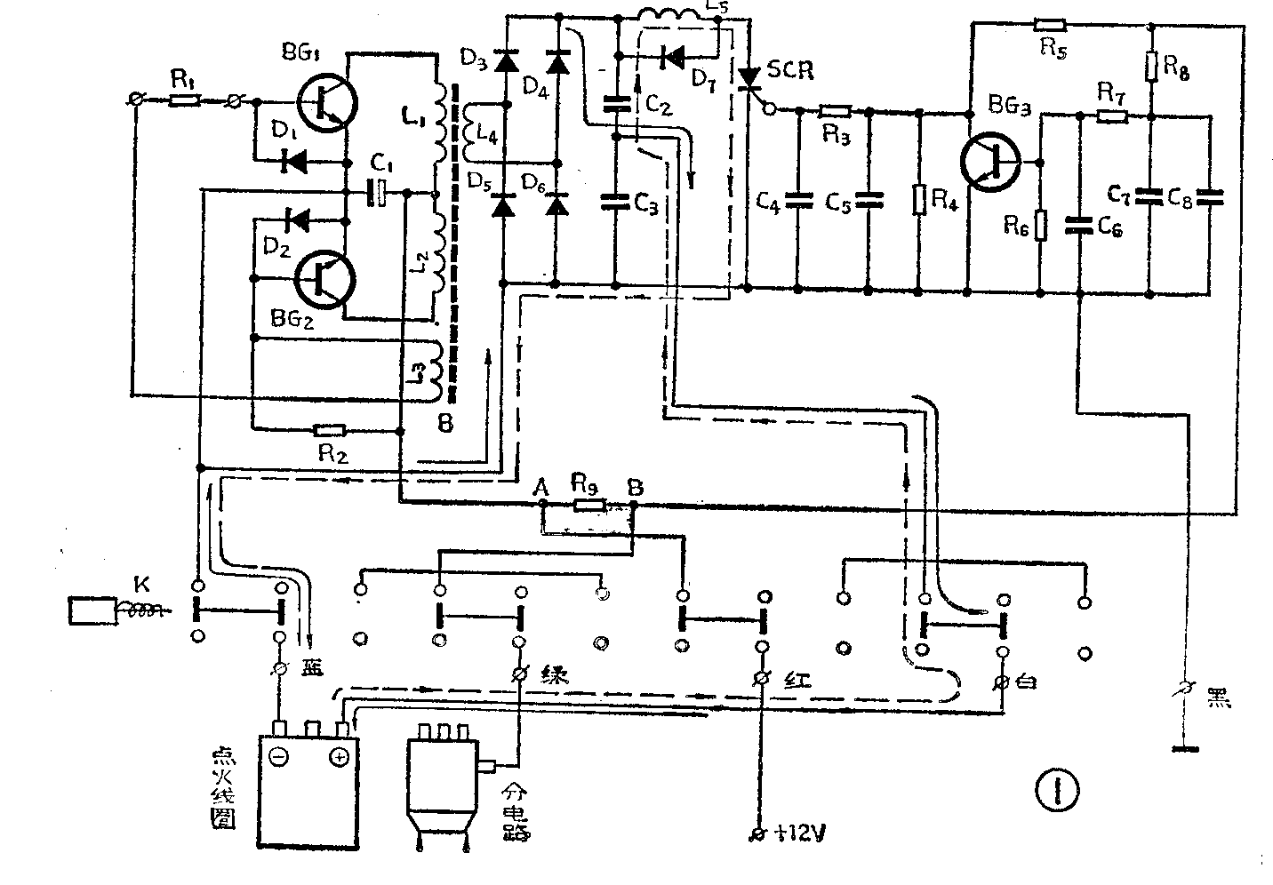
电路原理
图1为汽车电子点火器的电原理图。从图中可以看出,它由电源变换器、可控硅控制电容放电电路、可控硅触发控制电路及电子点火器投切开关四部分组成。下面分别叙述:

1.电源变换器。电源变换器由BG\(_{1}\)、BG2、D\(_{1}\)、D2、R\(_{1}\)、R2及变压器B等组成,其任务是将蓄电池的12伏直流电压变换为400伏左右的交流电压。电路中,R\(_{2}\)是静态偏置电阻,给BG1、和BG\(_{2}\)提供偏流。L3是正反馈绕组。D\(_{1}\)和D2既是BG\(_{1}\)、BG2的基极保护元件,又为L\(_{3}\)的正反馈信号提供了通路,正是由于D1、D\(_{2}\)的存在,才使得晶体管BG1和BG\(_{2}\)可合用一个正反馈绕组。当反馈绕组L3上端为高电位时,反馈信号的通路为:L\(_{3}\)上端→BG2的be结→D\(_{1}\)→R1→L\(_{3}\)下端;L3下端为高电位时,反馈信号的通路为:L\(_{3}\)下端→R1→BG\(_{1}\)的be结→D2→L\(_{3}\)上端。R1起限制基极电流、稳定振荡的作用。当天气冷时,R\(_{1}\)阻值较小些,可使反馈电流加大,保证振荡器(即电源变换器)产生足够的振荡幅度;天气热或R1发热(即振荡器振荡幅度过大,引起R\(_{1}\)发热)时,R1的阻值会增大,可限制反馈电流,使振荡幅度不致过大,从而也保护了晶体管BG\(_{1}\)和BG2。
2.可控硅控制电容放电电路。本电路由D\(_{3}\)、D4、D\(_{5}\)、D6、D\(_{7}\)、L5、C\(_{2}\)、C3、SCR、汽车上的分电器及点火线圈组成。由电源变换器产生的400伏左右的交流电压,经D\(_{3}\)~D6二极管整流,然后,经由图1中用实线箭头所示的方向对电容器C\(_{2}\)进行充电,于是电能储存于C2上。
当汽车上分电器中的白金触点闭合时,B点(即R\(_{9}\)右侧)通过白金触点接地,可控硅的触发控制电路不产生触发电压,SCR关断。当白金触点断开时,+12伏电源通过R9、R\(_{5}\)、R3给可控硅SCR提供触发电流,SCR导通,将由D\(_{3}\)~D6组成的整流电路的输出端短接,于是电源变换器停振。此时,由于C\(_{2}\)两端的电压不能突变,C2将通过可控硅SCR和地向点火线圈放电,其放电途径如图1中虚线箭头所示。此时点火线圈中突然有与原电流方向(即C\(_{2}\)充电时的电流方向)相反的电流流过,使高压绕组产生非常高的电压,通过火花塞产生强有力的电火花点火。点火时,电容器C2上的电能很快释放完毕,可控硅SCR关断,电源变换器恢复工作,又通过图1中的实线箭头方向对C\(_{2}\)充电。随着C2的充电,加到SCR上的正电压逐渐升高,这就产生了一个问题,即:如果这时分电器中的白金触点已经处于断开状态,那么直流触发电压是否还加在可控硅SCR的触发极上,从而使可控硅继续导通呢?当然不能这样。如果是这种情况,那么C\(_{2}\)上的充电电荷将积累不起来。为了解决这个问题,才设置了下面就要分析的可控硅触发电路。
3.可控硅触发电路。这部分电路由晶体管BG\(_{3}\)、R3~R\(_{9}\)、C4~C\(_{8}\)等元器件组成。当设置在分电器上的白金触点闭合后,图1中的B点则通过开关K及闭合后的白金触点接地,此时可控硅SCR触发极无触发电流。当白金触点打开时,+12伏直流电压将通过R9加到B点。在白金触点刚断开的瞬间,+12伏电压通过R\(_{9}\)、R8向电容C\(_{7}\)、C8充电。由于电容器上的电压不能突变,在刚开始充电瞬间,C\(_{7}\)和C8相当于短路,其上端(即与R\(_{7}\)、R8相接的那一端)为零电位,这时,BG\(_{3}\)是不导通的,正电压通过R5和R\(_{3}\)加到SCR的触发极上,使SCR导通。点火以后,SCR关断,C2开始充电,正电压加到SCR上。这时SCR会不会因白金触点已处于断开状态而继续导通呢?不会。这是因为此时C\(_{7}\)和C8充电已到一定程度,其上端电位逐渐升高,BG\(_{3}\)开始导通并很快进入饱和区,集电极电位降到零伏左右,等于将SCR触发极接地,SCR得不到触发电流,也就不会导通了。这就可靠地保证了电源变换器能向C2正常充电。当白金触点闭合后,C\(_{7}\)和C8通过R\(_{8}\)放电,释放积累的电荷,而此时SCR的触发极仍为零电位,虽然C2仍在继续充电,SCR也保持关断状态。直到白金触点再一次打开时,又一个瞬间触发信号加到可控硅SCR触发极上,SCR则再一次导通,火花塞则又产生一个火花,去启动汽车发动机。随后,BG\(_{3}\)又因C7、C\(_{8}\)上端电位的升高而导通并饱和,将SCR触发极再一次接地……。
4.电子点火器投切电路。本电子点火器设置了投切控制电路,投切控制器是一只推拉式4×2开关(见图1中的开关K)。设置它的好处是当因点火器偶而发生故障或其它原因而不准备继续采用电子点火时,只需将电子点火器上的投切控制按钮按入,于是就立即恢复了原来的普通点火状态,使用起来非常简便可靠。
安装与使用方法
安装方法极为简单,可先按图2所示,将原点火系统的有关引线剪断,然后,将标有“来电”的一根引线与本电子点火器的红线相连;将点火线圈的“+”极与电子点火器的白线相连;将电子点火器的蓝线接点火线圈的“-”极;电子点火器的绿线与汽车上分电器的白金触点引线相连;将电子点火器的黑线接汽车车身,其具体接线图见图3。接线完毕并经检查无误后即可使用。(河北省冀县电子设备厂)

