半导体气敏元件是一种新型“气—电”转换元件。它对环境气氛中某些氧化性气体、还原性气体、有机溶剂蒸气十分敏感,可用于对可燃性气体和毒气的检测、检漏、报警和监控等方面。
半导体气敏元件结构
虽然半导体气敏元件种类很多,但都是电阻式元件,即元件的阻值随环境气氛的成分、浓度不同而不同。半导体气敏元件是由非化学配比的金属氧化物半导体材料烧结而成。具有“气敏”效应的半导体材料分N型、P型两种。用N型材料制成的气敏元件具有电子导电性,遇到还原性气体时,阻值减小;遇到氧化性气体时,阻值增大。用P型材料制作的气敏元件,呈空穴导电性,遇到还原性气体时,阻值增大;而遇到氧化性气体时,阻值减小。目前N型材料用的多。
为了提高气敏元件的灵敏度,需设加热装置,分为直热式、旁热式两种,一般采用旁热式。
我厂生产的QM—N5型半导体气敏元件,属于N型材料、旁热式的。它的外形见图1(a);内部结构见图1(b);电路符号见图1(c)。图1(c)中,A—A两脚短路构成测量极一端:B—B两脚短路构成测量极另一端;f—f为加热灯丝。

气敏元件特性
气敏元件电参数的测量电路见图2,其中V\(_{f}\)为灯丝电压,Vka为极间电压。主要的参数有:

1、清洁空气中的电压:在最佳工作条件下(极间电压V\(_{ka}\)=10V、Vf=5V、负载电阻R\(_{L}\)=2KΩ),气敏元件在气体成分及飘尘符合一定标准的空气中负载电阻RL上的稳定电压值。
2、标定气体中电压:在最佳工作条件下,气敏元件在含1%丁烷空气中R\(_{L}\)上的稳定电压值(V0.1)。
3、响应时间T\(_{res}\):在最佳工作条件下,元件接触含1%丁烷的气体后,RL上的电压增加到2伏时所需的时间。
4、恢复时间T\(_{rsc}\):在最佳工作条件下,元件脱离含1%丁烷气体后,RL上的电压由V\(_{0}\).1下降到2伏时所需的时间。
气敏元件的使用特性:
1、灵敏度:在允许工作条件下(极间电压V\(_{ka}\)=5~40V、灯丝电压Vf=4.5~5.5V),气敏元件在含某种浓度的某种可燃气气体中的阻值R与清洁空气中阻值R\(_{o}\)的比值,称作为灵敏度。
2、敏感特性:对不同的气体、不同浓度可燃气体,气敏元件产生的阻值也不同,即敏感特性不同。图3给出了QM—N5气敏元件的敏感特性曲线。

3、初期稳定时间:元件放置一段时间后,通电使用时,在开始一段时间内,元件阻值急剧下降,然后再恢复到稳定状态,这段时间叫初期稳定时间。图4给出了QM—N5的这一特性曲线。

4、环境温度、湿度对敏感特性的影响:当环境气氛中温度和湿度改变时,对元件的敏感特性也有影响。图5画出了对于不同温度和湿度的敏感元件的灵敏度曲线。

应用
由于气敏元件所具有的特点,它被广泛地应用到工业、农业、国防和家庭各个方面。用半导体气敏元件制成的气体探测装置近年来在国内外有很大的发展,用于对有毒气体和可燃气体的报警、气体计量等。

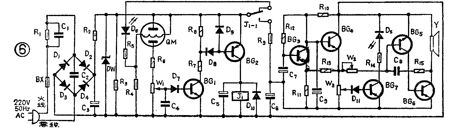
图6是用QM—N5气敏元件制作的BJ—4型可燃气体报警器电路。交流电经D\(_{1}\)~D4整流、C\(_{3}\)滤波、D3稳压后,输出6伏直流电压供灯丝加热用,同时也是主控放大器和声光报警电路的电源。气敏元件QM与R\(_{6}\)、W1组成报警取样电路,报警信号由W\(_{1}\)中间旋臂取出;加在由BG1,BG\(_{2}\)组成的主控电路。W1为报警选择电位器,调节它可改变电路报警点。当QM—N5接触可燃气体时,其阻值变小,于是W\(_{1}\)两端电压增高,BG1导通,BG\(_{2}\)也导通,继电器J1绕组有电流通过,于是J\(_{1}\)吸动,其触点J1-1的中心簧片与常开点接通,6伏电源接到声、光报警电路,报警电路工作,发出报警信号。同时,另一组触点接通控制屏或其它控制设备。

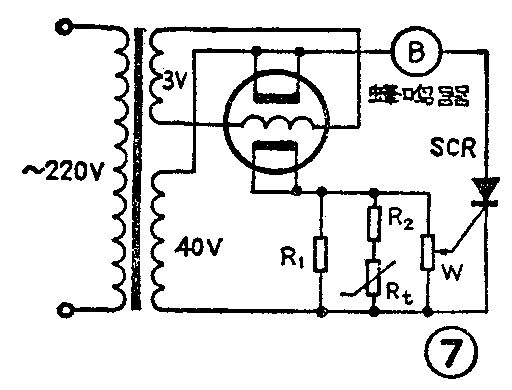
图7是家庭用可燃气体报警器电路,主要防止家用液化石油汽、煤气等引起灾害或事故。从图7电路可以看出,当可燃气超过某值时,气敏元件阻值变小,于是可控硅控制板上有触发信号,可控硅导通,蜂鸣器发出信号报警。图中还考虑到温度、湿度补偿,基本上消除了误报现象。(徐仲晖)