我们采用北京半导体器件五厂生产的新型器件——可调单结晶体管(简称PUT管),制作成光电控制开关和温度控制开关,电路简单,工作可靠,取得了很好的效果。
PUT管的全称为Programmable Unijunction Transistor。把它称为可调单结晶体管,是因为它的伏—安特性(图1)与单结晶体管的伏—安特性完全相同,而且还具有可调特点的缘故。单结晶体管的基极电阻R\(_{1}\)、R2存在于管子本身,而PUT管的R\(_{1}\)、R2由外部连接电阻组成,调节外接电阻R\(_{1}\)、R2,可以改变PUT管的分压比η、谷点电流I\(_{V}\)和峰点电流IP,使PUT管具有可调的特点,因此也就具有了更多的用途。

PUT管的外形和符号如图2所示。

光控PUT开关
这个光控开关是为冲床、压床等作安全保护装置而专门设计的。光源是机床的36V、60W安全照明灯。光电管选用北京光电器件厂生产的3DU33,安装在照明灯对面的床身上,距离约为2米以内。光控开关电源取自照明变压器36V接线板上。
工作原理如下:当光照在光电管上时,光电管呈现低阻值,使A点电压V\(_{A}\)大于峰点电压VP,PUT管导通,发光二极管BT112发光,并使3DG12A饱和导通,继电器J吸合。当人体进入危险区将光源挡住时,光电管呈现高阻值,A点电压V\(_{A}\)减小,当VA小于谷点电压V\(_{V}\)时,PUT管截止,发光二极管不发光,并使3DG12A截止,继电器释放。由继电器J控制机床安全装置动作。
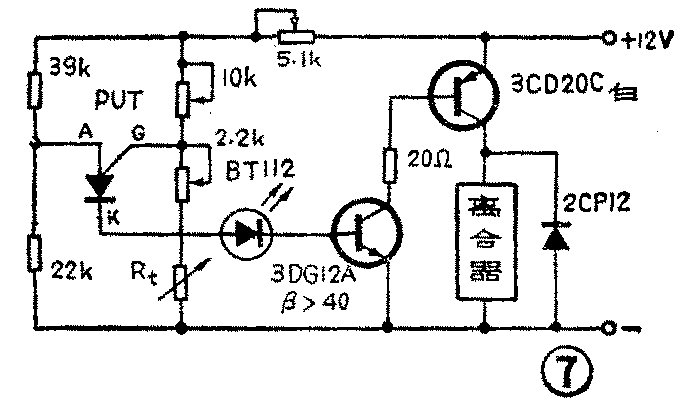
温控PUT开关
传感器R\(_{t}\)采用中国科学院新疆物理研究所研制的单晶硅热敏电阻,封装后安装在汽车发动机机体上。
输出级采用佛山半导体器件厂生产的复合NPN大功率管FD30(如无FD30也可用图7电路,改用3CD20C型管),直接控制风扇离合器的工作。

它的工作原理是:当热敏电阻由于汽车发动机升温而阻值减小到一定值(调整R\(_{4}\)使发动机温度为85℃时,热敏电阻阻值+R4为1.5KΩ)时,PUT管的控制极电压V\(_{G}\)由于阻值的减小而下降,当PUT管的阳极电压VA高于V\(_{G}\)0.7V,这时在阳极和阴极间呈现出如图1所示的负阻特性,PUT开关导通,发光二极管BT112发光,并使复合管FD30饱和导通,电磁离合器吸合,使风扇叶转动,扇风降温。当汽车发动机温度下降,热敏电阻阻值增大到一定值时(我们取发动机温度为75℃,热敏电阻阻值+R4为2.5KΩ。调整R\(_{5}\)可以调整动作的温度),由于控制极电压VG随热敏电阻阻值增大而增高,使PUT管截止,发光二极管不发光,复合管FD30截止,电磁离合器释放,风扇停转。这样使汽车发动机工作在最佳温度下,达到节约能源、降低发动机机件磨损及排气污染的目的。(柳德源)



