本刊去年第11期曾刊登我写的《舞台灯光自动换色器》一文,不少读者很感兴趣,现根据来信中提出的问题及实际使用情况,介绍几点改进与补充意见。
1.输入端互换:改进电路见图1。和原电路比较,可以看出电位器W\(_{1}\)和W2的位置互换了。电位器W\(_{2}\)的中心滑臂改接到Ui1输入端(即F007的反相输入端,W\(_{1}\)的中心滑臂改接到Ui2输入端(即F007的同相输入端),电位器W\(_{1}\)在使用中一旦调试完毕就基本不再动了。这样改接的好处是使电路更稳定,原来的未经改进的电路当连接线长达十几米时,会产生自激现象,其表现是当换色器转到任何一个定位点时仍左右抖动不止,改进后就没有这种故障了。

2.工作电压V\(_{d}\)的选择范围有多大?一般说来,工作电压|Vd|值取得高些,容易使集成运算放大器达到饱和,直流输出足以使电机可靠工作,有好处。但实际上|V\(_{d}\)|值不能太高,它要受到运算放大器最大输入共模电压VicM的限制,例如5G24的V\(_{icM}\)为±12V,如果输入电压超过此值,电路就会失控。所以两个电位器W1、W\(_{2}\)的工作电压Vd应在-5~-10V之间选取。
3.增加保护电阻R\(_{4}\)、R5:由于业余品集成运算放大器电源电压范围参数不一致,当电源电压超过±15V时,很容易击穿。因此图1电路在F007(或5G24)的正负电源中分别串进了保护电阻R\(_{4}\)、R5,使其平时的工作电压不超过±14V。
4.取消原电路中的D\(_{3}\)、D4:因为原电路中BG\(_{1}\)~BG4本身已具有单向导电性能,不必再去鉴别运算放大器输出电压的极性,所以D\(_{3}\)、D4可取消。取消后要如图1所示加一个电阻R\(_{6}\),用以限制运算放大器的输出电流,以避免输出端短路时烧毁运算放大器。R6可在51Ω~1KΩ之间选择,阻值不宜太大,以免影响输出幅度。5G24本身具有自动保护作用,R\(_{6}\)可以不加。
5.在电路中增设R\(_{9}\)、R10:R\(_{9}\)、R10在电路中起保护作用,阻值在2~4.7Ω之间。当电路输出端短路、输出电流增大时,首先烧毁R\(_{9}\)、R10,使其不致损坏电源。
6. 怎样选择W\(_{2}\)?在多机同时使用时,保持几只W2性能一致是搞好电路统调的关键。这个电位器最好选用精密多圈线绕式电位器。如嫌太贵,也可选择碳膜电位器,经我们测试比较,华北无线电元件厂生产的密封式碳膜电位器质量较好。为了保证电位器性能一致,应选购同一年月出品的电位器(电位器的金属外壳上标有出厂年月),这样可提高换色器的一致性。如果换色器是单独控制的,则可不考虑W\(_{2}\)的一致性。
如果对所选购的电位器的质量好坏心中无数,则在装配前必须逐个测试。办法是:先把电位器装在减速齿轮箱上,接通电路,然后用控制箱上的十档琴键开关将其分别调在十档不同的电压值上,记下每档减速器输出主轴的圈数,要求圈数精确到\(\frac{1}{5}\)~1;4圈。把每只电位器测试的数据制成表格,从中选出一致性好的电位器作为随动控制用的电位器。余下的电位器可用来作为微调基准电压用。
如果所购的电位器线性实在不能一致,则可按图2所示在W\(_{2}\)上端串联一只数百欧的微调电阻,或在W2上端与中心臂之间并联一只几千欧的微调电阻,然后仍按前述方法调整测试,反复调整两只微调电阻的阻值(并联上的一个微调电阻阻值不能小于2KΩ),直到和其它电位器线性差不多为止。

7. 控制电路的改进:原电路中控制按键必须始终有一档按键处在工作状态,这是由于直键开关KZJ2是互锁的,有时免不了会产生所有按键都没有在工作状态的现象(如按键按下一半还未锁住时,原工作状态的按键会解锁弹起来,结果都没有工作)。这时运算放大器的同相输入端开路,没有基准电压,换色器将失去控制,结果会产生定位不准或把W\(_{2}\)损坏。解决办法是将按键改为图3接法,一旦按键在没有工作状态时,电路仍保持输入端接地,换色器反转至零位时自动停止,就不会损坏W2了。

附表 ND可逆型交流电机数据
型 号 减速比 分/转 力距(克·公分)
ND—4.5 1∶268 4.5 3000
ND—09 1∶137 9 3000
ND—15 1∶76.56 15 2500
ND—30 1∶39.06 30 2000
ND—77 1∶15.625 77 1000
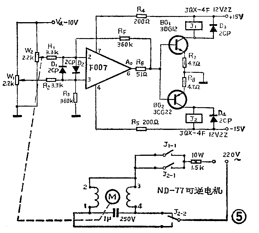
8.ND型交流可逆电机怎样应用在换色器电路中?不少文艺单位有这种ND型交流电机,它的特点是功率较大、噪音小,工作可靠、加工简单,完全可以用于此自动换色器中。可以根据不同用途选用附表中各种型号的电机。如果是单纯用于换色,可采用转速尽量快一些的ND—77型电机,每分钟77转。电机轴可直接带动卷片轴工作,具体结构见图4。卷片轴的另一端用M12×1.5的螺杆车削加工而成,顶端要留10mm长的螺纹,作为蜗杆,以便带动蜗轮,其余部分的直径车削成φ47mm。蜗轮固定在电位器W\(_{2}\)轴上,它是用市场上可以买到的电风扇摇头机构里的塑料蜗轮来代替的,使用效果很好。继电器采用JQX—4F型12伏2Z,其它部分不变,见图5。连线时应保证高、低压之间绝缘良好。图6为其印刷电路板图。(茅云祥)


