工农业开发深层地下水一般采用“管井”形式,常用管井结构如图1所示,它由井壁管、滤水管两部分组成。井壁管是不透水的,起阻止地层水进入管内和支撑井孔孔壁作用;滤水管起滤水、阻砂作用,地层水通过滤水管进入管内。有的井因为成井质量不高或使用不当造成井壁管有漏洞,使管外物质或漏洞附近水质不佳的地层水进入管内。要修好这类病坏井,必须要准确地测量出漏洞的部位。这里介绍的测井用晶体管换向器可与物探用的直流电位差计配套,测定井壁管的漏洞位置。适合县级水利部门和无条件使用自动化测井仪的单位使用。

在测井技术中,一般采用“井液电阻率法”来测定井中漏洞和井中液体流动等。这种方法使用的下井设备“井液电阻计”的电极表面积较小,为避免直流电对电极表面的电化学腐蚀,要求供电电流是交流,而井上的直流电位差计只能测量直流电流和直流电位差,本文介绍的换向器就是用来解决上述问题的。
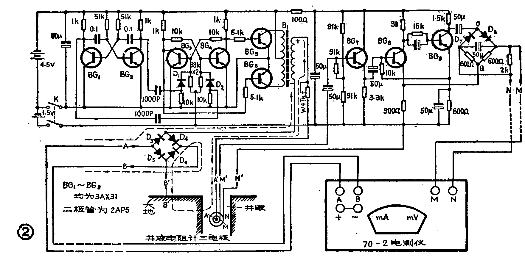
换向器有两个作用:一是产生交流方波电流供给井液电阻计;二是把井液电阻计上的交流电位差转换成直流电位差,送到直流电位差计进行测量。
图2是换向器的电路图以及换向器与电测仪、并液电阻计的接线图。换向器中的BG\(_{1}\)、BG2组成多谐振荡器,振荡频率f=1/1.4RC=1/(1.4×51×10\(^{3}\)×0.1×10-6)≈140赫。BC\(_{3}\)、BG4组成双稳态电路,由BG\(_{1}\)、BG2的集电极输出信号触发。BG\(_{5}\)、BG6组成推挽输出级,输出为方波。当输出变压器B\(_{1}\)次级上正下负时,电流回路和方向如图2中虚线所示;当上负、下正时,电流方向如图3中虚线所示。(B1可用市售半导体收音机的3∶1输入变压器)。因此,送到井液电阻计A′电极上的是交流方波电流,交流电流通过井水(部分电流通过M′、N′两只金属环)、再经井壁和大地,又经D\(_{3}\)~D6整流后转换成直流电流送到电测仪的“A”、“B”插孔进行测量。


在测井技术中,井液的电阻率ρ=KVI,式中K为系数,I为流过井液电阻计电极A′的电流值,V是井液电阻计M′、N′两电极上产生的交流电位差。上面已经讲了I的测量,下面再讲V是如何测得的。图3中BG\(_{7}\)~BG9、D\(_{7}\)~D8部分组成测量V的部分,输出变压器B\(_{1}\)次级送到井液电阻计A′电极的交流电流,在M′、N′两只金属环间产生压降V,金属环间阻值由井水含盐量决定,井水含盐量不同,测得的V也不同。测得的信号经BG7~BG\(_{9}\)放大。再由D7、D\(_{8}\)与两只600Ω电阻组成的桥式整流电路整流后,在M、N两点输出直流电位差,接到电测仪的M、N输入端,即可读出V值。(衡水地区机井建设研究所 高永凯 李俊岭)