我们这里介绍的声控电路用了一块运算放大器和一块双与非门电路。由于使用了集成块,提高了声控电路的灵敏度。使用时,走进安有该声控电路的房间,只要拍一下手,室内灯就亮了;再拍一下手,灯就自动关闭。若将电路的灵敏度调得较高,大声咳嗽也能控制电灯的亮与灭。
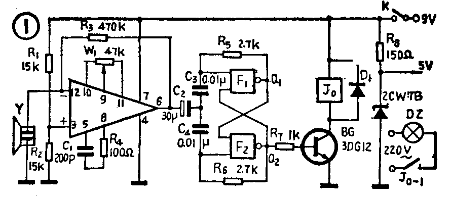
声控电路见图1。图中集成运放块IC及其外围元件组成高增益音频放大器,以便将声频信号进行放大。双与非门电路F\(_{1}\)、F2等组成双稳态触发器。晶体管BG主要用于将触发器输出的脉冲进行放大,然后带动继电器动作,以便控制电灯的亮、灭。

图中压电晶体扬声器Y主要是将声音信号转换成电信号。该电信号加到运放块的反相输入端。R\(_{1}\)、R2组成分压器,由于它们的阻值取得相同,所以IC的同相输入端“3”脚就等于接在电源电压的\(\frac{1}{2}\)处,这样就使得本应在双电源状态下工作的集成电路也能在用单电源的电路中正常工作,同时IC的输出端“6”脚也能稳定地工作在电源电压的1;2处。R\(_{3}\)是反馈电阻,改变它的阻值,可以改变运放块的放大倍数,增大R3阻值,放大倍数就增大,反之则减小。W\(_{1}\)是调零电阻,用以调节输出直流电位,从而调节触发脉冲幅度。电容C1和电阻R\(_{4}\)作相位补偿用,防止自激。
双与非门F\(_{1}\)、F2组成的触发器是受IC输出的触发电压脉冲控制的。触发电压经C\(_{2}\)耦合到触发器输入端,来一个触发脉冲。触发器翻转一次。使Q2的电位变换一次,若原状态为“0”(0伏)则变为“1”(正3.5伏);若原状态为“1”则变为“0”。至于在电源接通后Q\(_{2}\)端呈现0伏或3.5伏,则是由电路元器件决定的,一旦电路装成,电路的起始状态也就不变了。
晶体管放大电路中,R\(_{8}\)、DW组成稳压电路,以取得稳定的5伏电压供给触发器的门电路电源用。
具体工作过程是这样的:当拍一下手时,声音脉冲信号由Y转换成电信号经IC放大后去触发F\(_{1}\)、F2 组成的触发器,于是触发器输出一高电位(设原来电灯是灭了的),经R\(_{7}\)加到BG输入端,BG导通,继电器J0绕组里有电流,于是继电器吸动,其常开触点接通电灯电源,电灯就亮,当再一拍手时,触发器翻转,Q\(_{2}\)端输出的为低电位(0V),于是BG截止,J0释放,其触点断开电灯电源,电灯就不亮了。
电路中IC用FC52,也可以用其它高增益的运放块,但要注意管脚与补偿电路的不同。F\(_{1}\)、F2用的是7MY23A。晶体管BG用3DG12,稳压管用稳压值为4.5~5.5伏的管子均可。电容C\(_{3}\)、C4应取漏电小的电容,其数值可在10~50微微法范围内选取。图中的压电扬声器也可以用驻极体话筒代替,但要参照话筒说明书改动电路。继电器用9伏小型继电器,如JRX13F或DZ100系列。印制板见图2所示(1∶1)。

调试时,检查安装无误后,接通电源,在电源电路中串入一块万用表(50~100mA档),测量整机电流应为30毫安左右(继电器吸动时)。再用电压档检查各级工作电压,集成块IC的12、3和6脚电压均应为电源电压的\(\frac{1}{2}\)。F\(_{1}\)、F2的输出端Q\(_{1}\)和Q2的电压应分别为0伏和3.5伏。(若不是这样,可将R\(_{7}\)接至Q1端)晶体管的各脚电压也与Q\(_{2}\)的状态相对应,即Q2为0伏时,BG截止,Q\(_{2}\)为3.5伏时,BG2导通。随着BG的截止与导通,J\(_{0}\)应相应的释放与吸动。测量一下稳压电源电路的输出电压也应在4.5~5.5伏左右。上述检查完之后,用方用表测IC的“6”脚对地电压,同时在嘴里放一哨子,一面轻轻地吹出断续的声音信号,一面观察万用表指针的变化。再调整W1,使有信号时,表针向同一方向有最大偏转,这时如果能观察到继电器随声音信号而相应吸动或断开,说明各级工作均正常;若继电器不动作,就要检查触发器的输出端Q\(_{1}\)、Q2是否随声控信号变化。若室内稍有声音,继电器就动作,说明灵敏度调得太高,应重新再调W\(_{1}\),使灵敏度合适。(姜立中)