问:昆仑B315型电视机,关机时出现亮点,检查消亮点电路4C\(_{6}\),(10μF、160V),4R10(100KΩ),4R\(_{11}\)(150KΩ),4W2(470KΩ)等元件都是好的,这是为什么?应该怎样修理?
答:这种电视机,能起消亮点作用的电路有两部分。第一部分是4C\(_{6}\)、4R10、4R\(_{11}\)、4W2组成,在正常工作时4C\(_{6}\)上充有一定数量的电荷,关机后须要通过4R10、4W\(_{2}\)慢慢放电,由4W2经4R\(_{11}\)使显象管阴极,保持一定电压,相当于在栅极加了一个负电压,以消除亮点。第二部分由5BG10、5R\(_{24}\)、5C21、5R\(_{25}\)、4C7、4BG\(_{4}\)组成,它使显象管栅极在关机后,能在一定时间内保持一个负电压,起到消除亮点的作用,因此在检查第一部分电路正常时,还应该检查第二部分电路是否正常。上述故障就是在第二部分电路中,5R25断线而造成的,换电阻后即恢复正常。(李福祥)
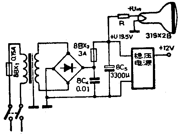
问:我的一台春笋SD—12型12英寸黑白电视机因使用日久,显象管衰老,使图象模糊不清,亮度不足,如果提高显象管的灯丝电压是否能使显象管恢复正常工作?
答:显象管经长期使用,它的阴极氧化层发射电子的能力逐渐降低,造成图象模糊不清,亮度不足现象。适当的提高显象管灯丝电压来增加阴极发射能力可以使显象管继续使用一段时间。对采用6.3伏灯丝电压的显象管,提高后的灯丝电压不能超过9伏。灯丝电压为12伏的显象管,提高后的灯丝电压不能超过16伏,提高太多显象管就容易损坏。这个电压可取自整流后的直流电压(见图),此电压约有19.5伏,因此需串联一个降压电阻R。降压电阻R的阻值可由下式求得:R=\(\frac{U-U}{_{m}}\)Im。式中U为整流后的直流电压值(伏),U\(_{m}\)为提高后的显象管灯丝电压值(伏),Im为显象管灯丝的额定电流值(安)。已知U= 19.5伏。由于该机使用的是国产31S×2B显象管,灯丝电压值为12伏,因此U\(_{m}\)取16伏。从显象管参数表上查得31S×2B显象管Im= 0.085安。所以,R=19.5-16;0.085≈41.17(欧),取41欧。降压电阻R的功率ρ=(U-U\(_{m}\))×Im=(19.5-16)×0.O85=0.2975(瓦)。取0.5瓦。为了不把灯丝电压提得过高而加速显象管衰老,所以应从13伏—16伏逐渐提高灯丝电压,当直观觉得光栅亮度及清晰度基本可以时,这个电压数值就可作提高后的灯丝电压值,此时的降压电阻值及所需功率仍可用上式算出。

提高灯丝电压恢复显象管工作能力的办法对大多数显象管是比较有效的。当有些管子改善不多或使用时间很短就不能正常收看时,那就只有换用新管了。(花维国)
问:一台日立牌M1201型电视机收看时突然声象全无,几秒至几十秒钟之后又恢复正常,但反复出现,经检查认为是稳压电源厚膜电路MD901上的元件接触不良,不知厚膜电路MD901能否修理,怎样修理?
答:上述故障是日立牌M1201型、M1261型电视机比较常见的故障。这种故障是由于厚膜电路上元件接触不良引起的。MD901厚膜电路上,除了稳压电源外,还有场输出级,因此,厚膜电路温度很高,由于热胀冷缩等原因,使厚膜电路上有些元件开焊,造成接触不良。一般常见的故障是厚膜电路上电源调整管的基极、发射极或集电极开焊。如果基极或发射极开焊,可用烙铁将焊点处重新焊一遍;如果是集电极接触不良,可按图所示的方法,用一根导线将集电极引出脚与厚膜电路第1脚联接起来即可。(汪锡明)

问:我的进口收录机集成电路TA7137P及TA7230P均已烧坏,可否介绍一下这两种集成电路的情况,以便更换时参考。
答:TA7137P是录音前置放大器,其特点是噪音小,自动电平控制(ALC)范围大,降压特性好,结构是单列直插九脚。其供电电压V\(_{CC}\)为3~15V;最大供电电流为1.75mA;闭环增益GV为35dB;噪声输出电压V\(_{N}\)为1.3μV;1KHz输入阻抗为150KΩ。它与三洋公司的LA3210相当。国内苏州半导体总厂,上海8331厂,上海无线电七厂均有相应型号产品。图1是其内电路,图2是典型应用电路。



TA7230P也是日本东芝公司的产品,这是一种双通道功放集成电路,主要电气性能如下:电源电压V\(_{CC}\)=5.5~20V,最大电流ICC=65mA,闭环增益G\(_{V}\)=48dB,输出噪声电压VN=0.5mV;1KHz时输入阻抗为33KΩ;8Ω负载可输出2.4W,4Ω负载可输出4W。图3为其典型应用电路。(张志清)
问:我用三洋M2511MIC插孔录音,不如用其他机器AUX插孔效果好,这是为什么?怎样解决?
答:三洋M2511机是一种低档盒式录音机,机上只设MIC(话筒)插孔而不备AUX(辅助)插孔。MIC插孔与AUX插孔两者之差仅在于输入灵敏度相差几十至几百倍。由于话筒输出的信号小,接在话筒上的放大器放大倍数很高。如果用话筒(即MIC)插孔录音,也即相当于将信号直接送入放大器,这就容易感应进来噪声、交流声。从AUX(辅助)插孔输入信号就不易受外界干扰,原因是从插孔至放大器输入端之间加入一个衰减器(如图1示),由于R\(_{2}\)的阻值较小(数千欧),所以不易受干扰。

你用MIC插孔录音效果不满意可能有以下几种原因:①三洋M2511机本身是低档机,各项性能指标都不很高,用它录制音乐带显然不会达到高水平。②录音时未加衰减器,直接将信号送入MIC插孔,录出的带子噪声、交流声较大。③转录线的接线、插头等元器件接线不正确,接地点不好,接地点位置不当,均会使录音质量受影响。为了提高录音质量转录线应改为衰减器,图2是一种Ⅱ形衰减器,R\(_{1}\)一般取10Ω,R3取几百欧,R\(_{2}\)可根据录音电平选择可大些或小些,一般取100KΩ左右。这样录音效果会明显提高。(张志清)

问:我有一台206型电唱盘,以前用电子管收音机的低放级进行扩音,使用近三年时间没有出现什么问题。最近我改用OCL高传真扩音机进行扩音,产生了严重的隆隆声。其噪音甚至大于音乐声,无法收听。如果将扩音机低音音调电位器旋钮关到最小(不提升低音),则隆隆声消失。我曾试换过新唱头和新唱片,并更换了拾音器输出端的300P滤波电容,也不见效果。但扩音机播放收音和录音机信号时是正常的。请问问题出在哪里?如何解决?
答:电唱机通过普通电子管收音机的低放级放唱时,由于收音机的低频下限截止频率较高,唱盘转动不平稳而引起的低频隆隆声(频率一般在60赫以下)受到较大衰减,因此放音时隆隆声不显得突出。
高传真扩音机的频带相当宽,其低频端可低到20赫以下,再加上具有低音可以提升20dB的音调控制电路,在聆听音乐时,多数人又喜欢将低音提升到最大位置,所以上述电唱盘转动时的低频隆隆声就被最大程度地放大了。只有将低音衰减到最大程度,才能使隆隆声消除。(张国华)
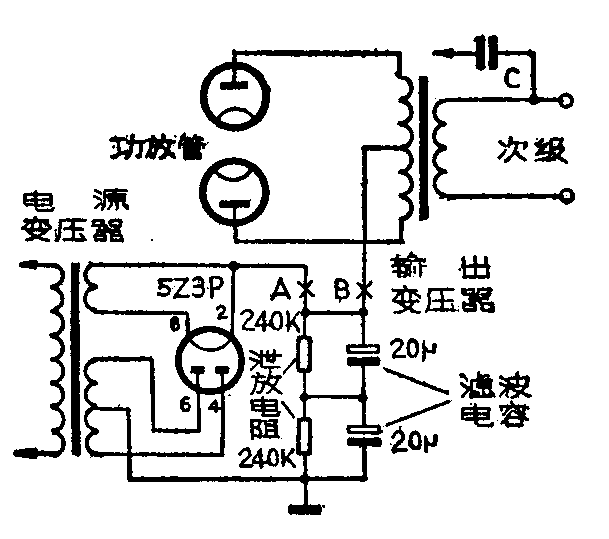
问:我单位有一台上海产飞跃牌50瓦电子管扩音机,整流管采用5Z3P,开启低压时灯丝点燃正常,但在开启高压瞬间,5Z3P灯丝出现跳火现象,光呈紫色,在此之后整机工作正常。请问这是什么原因?如何检查故障?

答:用电子管整流的小功率扩音机,在开启高压开关瞬间,如果整流管内出现跳火现象,表明扩音机高压直流负载回路有漏电的地方。可采用分段断开高压直流负载的办法来寻找漏电故障处。办法是:如附图所示,先断开扩音机输出变压器中心抽头与整流后高压输出端的连线(图中的B点),再断开整流管与泄放电阻和滤波电容之间的那根导线(即图中A点),这时整流管5Z3P就不接任何负载了。①如果开机后整流管5Z3P内仍然跳火,则可断定是5Z3P内部或者是外部连线、管座处有漏电现象,应及时对症处理或更换5Z3P;②若用上述方法检查时不再跳火,可接上原来断开的A点处,再开机,如仍发生跳火,则可能是滤波电解电容漏电,泄放电阻支架处绝缘不良或电阻本身有问题;③如果用上述办法检修后,将图中B点断开处接好,开机瞬间仍然跳火,则说明故障不是出在电源整流滤波部分,而是出在扩音机功率放大级。大致会有如下几种可能:①输出变压器线圈与铁心之间漏电,或变压器初、次级线圈之间漏电;②输出变压器次级跨接的电容C漏电,使次级线圈也存在漏电现象;③功放管内部的板极过热变形后局部产生突起,形成板、栅极之间漏电,或板栅、板阴极支柱之间漏电。若功放管内部存在漏电现象,在开启高压的瞬间可以看到管内有跳火的光亮,应更换功放管。(张国华)