九、一台盒式录音机音量小、音质差、声音断续、噪声大,修理时应首先检查哪些部位?
答:首选应检查电池的寿命是否完结;然后检查录放磁头是否被磁粉和其他污物堵塞了缝隙;录放磁头是否被磁化;使用的盒式磁带是否已经磁粉脱落或皱折严重。经过上述检查后,如果上述各因素均被排除再进行拆机修理。
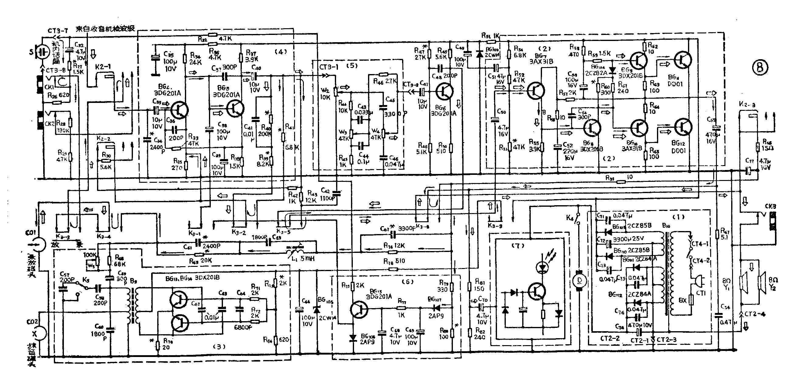
十、第7页图是一部收录机录放部分电原理图。试画出放音时和录音时信号的传送路径。并圈注出“均衡放大器”、“自动录音电平控制电路”、“偏磁振荡器”、“音量音调控制电路”、“功放”、“指示电路”、“电源电路”。

答:如图所示:(K\(_{2}\)置磁带位)
→为录音信号传送路径(K\(_{3}\)应置录音位);
放音信号传送路径(K\(_{3}\)应置放音位);
图中虚线圈<1> 为供电电源电路;<2>为功放电路;<3>为偏磁振荡电路;<4>放音均衡放大器或录音前置放大器;<5>音量音调控制电路;<6>自动录音电平控制电路;<7>指示电路。(肖和祥)