日立牌M1201、M1261、M1268、P-38型12英寸黑白电视机,稳压电源和场扫描输出电路合用一块厚膜电路,型号为HM6401。该厚膜电路是以陶瓷为基板,将稳压电源部分和场输出电路的电阻和连接导线直接加工制作在基板上,电路中的晶体管、电容器直接焊接在基板上。由于电源调整管、分流电阻和场输出管消耗功率大,散热板面积又较小,所以使厚膜电路板较热。由于陶瓷和板上的导线、电阻热涨冷缩系数不一样,所以容易造成导线、电阻断裂、元件脱焊、晶体管性能变坏等故障。
一、稳压电源的检修
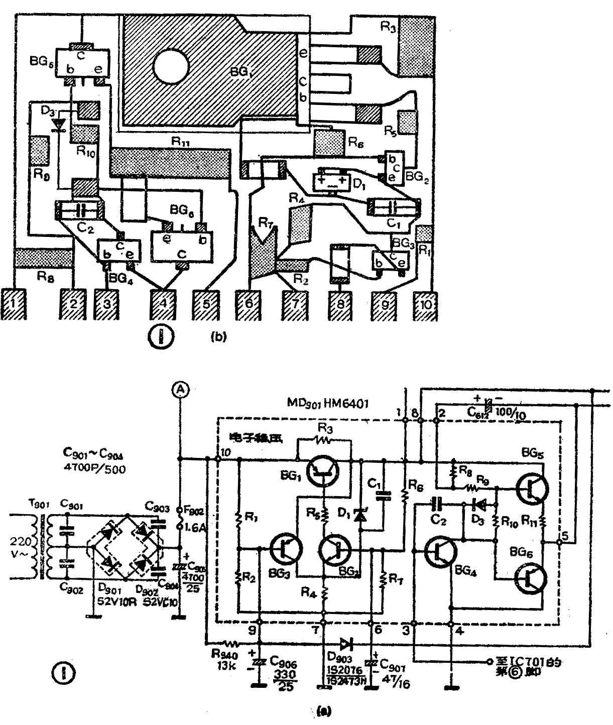
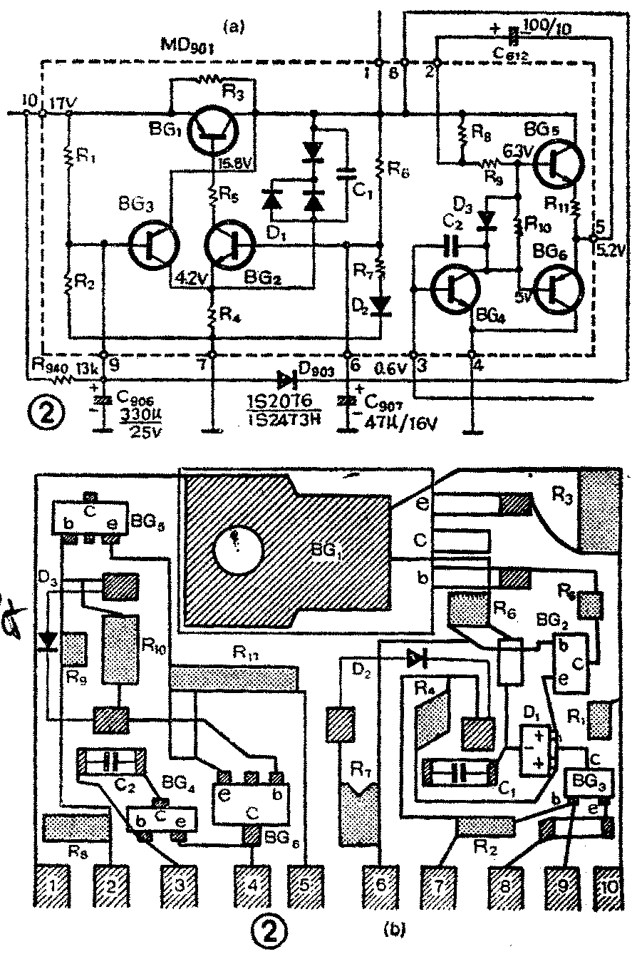
对于不同机型、不同时期生产的厚膜电路的内部电路略有不同(主要是稳压电部分)。常见的有两种:如图1和图2所示。其中(a)为电路图,(b)为元件排列图。图1(a)虚线内的左半部分是稳压电源部分,虚线上标注的数字为引出脚序号,为分析方便将各元件都编了代号。这种稳压电源为串联式稳压电路,BG\(_{1}\)为调整管、BG2为取样放大管,D\(_{1}\)为稳压二极管,R6、R\(_{7}\)是取样分压电阻,BG3、R\(_{1}\)、R2、R\(_{94}\)0、C905、R\(_{4}\)组成有源滤波器。


正常情况下厚膜电路的1、8脚输出电压为10.8V,当发生故障时,输出端电压异常,影响电视机的正常收看。最简单的方法是更换厚膜块。若是厚膜电路中的部分元件损坏时,也可以修复,方法是在厚膜电路的引出脚上加接适当的电阻,改变稳压电路的工作状态。当在6与7脚之间并联电阻时,可以降低BG\(_{2}\)基极电位,而在6与8脚之间并接电阻时,可以升高BG2基极电位。当在7与9脚之间以及9与10脚之间并联电阻时,可改变BG\(_{3}\)基极电位,使输出端电压恢复到10.8V。
1.调整管BC\(_{1}\)引起的故障
常见的故障现象是,当电视机的亮度旋钮在正常位置时,看不到光栅,当亮度旋钮调节到最大位置时,光栅较暗并有扭曲现象,而且行、场幅度均较正常时小,如图3所示。有的机器开机一会儿就出现这种故障,有的几小时后才出现故障。

检修时,光测量图1(a)中10脚电压,电压在18V左右,说明整流滤波部分正常。然后再测量HM6401各脚对地电压,数据见表1。当输出电压下降为5.5V左右时,说明调整管处于截止或开路状态。5.5V电压是通过分流电阻R\(_{3}\)取得的。常见的故障:a)调整管BG1的集电极开焊。处理办法,从BG\(_{1}\)剪短的集电极引出脚上焊出一根导线,导线的另一头与厚膜电路1脚相连的导线焊在一起,如图4所示。b)调整管BG1基极和发射极引线开焊。只要重新焊好即可。如果重新焊接BG\(_{1}\)的集电极、发射极、基极后,故障现象仍存在,则应检查BG1的好环。当确定调整管损坏时,可用日产2SB566等PNP型大功率管代替,也可用国产塑封管CD568、CS35、CS36等代替。代换的管子可安装在HM6401散热板上方的预留孔中,并用绝缘材料将集电极与之绝缘。用导线分别将代管管焊接在原调整管相应的位置上。也可用大功率管3AD30代替,但需在散热板上重新加工安装孔。
表1
厚膜电路引出脚序号 1 6 7 8 9 10
正常时的电压值(伏)10.8 5.1 0 10.8 11.4\(^{*}\) 17*
故障时的电压值(伏) 5.5 0.9 0 5.5 6 19\(^{*}\)
* 表示随市电电压变化

调整管过热是损坏厚膜电路的主要原因,为了降低厚膜电路的温度,可采用下面措施:①将调整管移出厚膜电路,加上散热板,安装在显象管的下方,散热板可固定在安装变压器的底板上。②将调整管移出厚膜电路,另外加一块散热板安装在厚膜电路的上方,如图5所示。③比较简单的办法是在调整管集电极上焊一块散热片,但散热效果不如上述两种方法好。

2.取样电路引起的故障
当电视机出现光栅缩小、图象较暗、伴音小的故障时,用万用表检查厚膜电路10脚电压为18V左右,而输出端(1或8脚)电压为8V左右,检查调整管正常,说明取样电路有故障。可以采用外加元件的办法修复。光采用在6、8之间并联电阻的方法,如图6所示,然后在1、7脚用万用表测量输出电压,同时调节电位器。当将输出电压调到10.8V时,关机焊下电位器和1K电阻,测出总阻值(4.7K左右),再焊上一只相同阻值的固定电阻。开机检查,如果电视机恢复正常,说明这种方法是可行的。

如果电视机光栅基本正常,但行扭严重,如图7所示。用万用表测量10脚电压为18V左右,但输出端电压为13V,高于正常值较多。为了降低输出端电压,可采用在7与9脚之间并联电阻的方法,如图8所示。然后在1、7脚上用万用表检查输出电压,同时调节电位器,调到正常为止。焊下电位器和1K电阻,测出总阻值(9.5K左右),换接上一只阻值相近的固定电阻,这时1脚电压为11V左右,行扭故障排除。


如果用外加元件的方法不能修复,再进一步检查是否有损坏元器件:
(a)当电阻R\(_{5}\)开路或阻值增大时,会使输出电压很低。检修时,可把BG1的基极焊开,测量R\(_{5}\)的阻值,若是损坏,可在BG1基极上焊一个1/8W的100Ω电阻,电阻的另一端焊在BG\(_{2}\)集电极上。
(b)当取样管BG\(_{2}\)的性能发生变化或损坏时,也会使输出电压很低。检修时,把坏管焊下,用国产3DG6、3DG8代替。新管的基极焊在6脚上,集电极串一个1/8W、100Ω的电阻,电阻的另一端焊在BG1的基极上,发射极焊在C\(_{1}\)的右端。
(c)当稳压二极管D\(_{1}\)的性能变坏或击穿时,使D1两端的电压降减小或者接近零,这样也会使输出电压很低。检修时,把损坏的D\(_{1}\)焊下,换上一只6.2~6.3V的国产2DW7B~C或2DW231,新管焊在C1的两端即可。
BG\(_{2}\)、D1换上新管后,如果输出电压偏离10.8V,这是由于所换管子的参数与原管不一致造成的,需要重新调整工作点。可将图2(a)中的D\(_{2}\)焊开一端,串一只1KΩ的可变电阻,调整其阻值,使输出端电压为10.8V。在图1(a)的电路中没有D2,可将R\(_{7}\)与7脚印制线切断,然后在6、7脚之间焊上一个1KΩ的可变电阻和一个1/8W的1.8KΩ的电阻,调整好工作点后,测出总电阻,再换上一只固定电阻。也可采用在6、8,6、7脚之间并接电阻的方法来解决。
3.有源滤波器引起的故障
在电源电压较低的地区,当BG\(_{3}\)极间开路时,就会使输出电压的纹波系数增大,产生光栅扭曲。检修时,先把BG3焊下来,用国产3CG14、3CG21等代替。将管子的基极焊在厚膜电路的9脚,发射极焊在8脚,集电极焊在C\(_{1}\)的右端。
当BG\(_{3}\)的b、c或e、b、c极间击穿时,就会使 BG2发射极的电压升高,从而使BG\(_{2}\)呈现截止状态。这时输出电压就下降为5.5V左右。在电源电压正常地区,当BG3出现故障时,只要把BG\(_{3}\)焊下来,输出电压就能恢复正常。但是在电源电压偏低的地区,则需要用国产3CG14代替后,才能恢复正常工作。
4.用分立元件组成的稳压电路进行修复
如果用上述方法都不能修复,可采用分立元件组成的稳压电路进行代换。
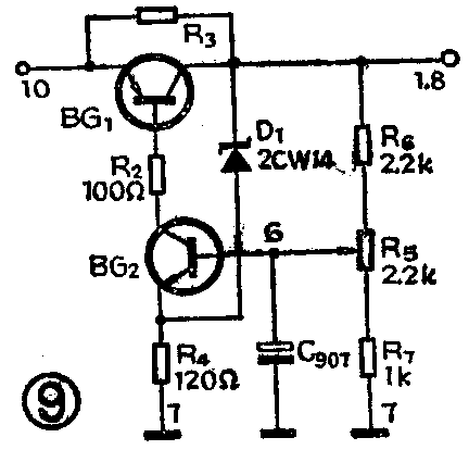
用分立元件组成的稳压电路有多种,这里介绍一种,如图9所示。这种稳压电路虽然省去了有源滤波部分,但稳压电源的下滑特性仍然良好,当市电电压下降到160V时,仍能正常工作。图中BG\(_{1}\)可采用国产管CD568、CS35、CS36等代替,R3可用18~27Ω的10W电阻代替:C\(_{9}\)07用原来外电路中的电容;BG2用国产3DG4或3DG6:稳压二极管D\(_{1}\)用2CW14或2CW15;电阻均选用\(\frac{1}{8}\)的碳膜电阻或1;4W的金属膜电阻;R5为2.2KΩ的可变电阻,增设R\(_{5}\)是为了弥补BG2、D\(_{1}\)与原管性能的差异,调节R5可改变输出端1、8脚电压,保证满足10.8V,改装方法如下:

(a)将电源调整管BG\(_{1}\)的基极、发射极焊开并向上板起,焊下BG2、BG\(_{3}\),断开厚膜块的1、6、7、8、9、10脚与电路的连接导线。代用管BG1的安装方法可按上面谈到的方法处理。元件的焊接方法,可按图9所示电路悬接在厚膜块的1、6、7、8、10脚上。
(b)元件焊好后,检查无误,将厚膜电路插入电路底板中焊好,就可以调整输出电压。先拔下显象管的管座(以免调整时烧坏显象管的灯丝),检查负载电路无短路性故障时,再将万用表的正表笔接在厚膜块的1脚上,负表笔接在4脚上,接通电源。调节R\(_{5}\),同时观察输出电压的数值,调到10.8V。插上显象管管座,然后取下保险丝F902,串接上一只电流表,测量整机的直流总电流,电流值在1.3A以下为正常。如果电流大于1.3A,说明稳压电源负载有故障,应排除负载电路的故障,否则还会烧坏稳压电源。
二、场输出级故障的检修
图1右半部分为场输出级电路,是一般的互补OTL电路。BG\(_{4}\)是场推动管,BG5、BG\(_{6}\)是互补输出管,D3是二极管。当这部分电路产生故障时,电视机出现一条水平亮线或亮带。
检修时,先将亮度关暗,测量厚膜电路与脚电压,正常值约为5.2V,如果电压偏高较多,可能是输出级有故障。再测量3脚电压,正常时为 0.6V左右,如果3脚电压不正常,有两种可能:一是IC701(LA7806)中场振荡部分有故障;二是HM6401中场推动级有故障。区分故障部位的方法是断开HM6401的3脚,测量IC701第6脚的电压(或用示波器观察6脚的场频锯齿波),当6脚电压正常(或有场频锯齿波)时,说明故障在推动级。然后再分别检查推动管BG\(_{4}\)和输出管BG5、BG\(_{6}\)。
(a)焊开厚膜电路板3脚上的跳线,测量3、4脚的正反向电阻,如果正向电阻远小于1KΩ时,说明BG\(_{4}\)的be结已击穿损坏。可用3DG4或3DG6进行代替。剪短3DG4的管脚,将基极焊在HM6401的3脚上,发射极焊在4脚上,集电极焊在图1(a)中电容C2的右边。代用后,如果图象出现线性和幅度不正常,说明代用管和原管在性能上有差异。可反复调节场线性电阻R\(_{618}\)、场幅电阻R613,直到图象正常为止。
(b)如果测量HM6401的2、5脚电压与正常值相差较大,有时还可发现BG\(_{5}\)塑料壳上有焦黄色的鼓包,说明BG5已损坏。BG\(_{5}\)为NPN型中功率管,可用日本产2SC1162代替,也可用国产DS11、DS12、DS15、DS16等中功率管代替,用国产3DG12或3DA87代替时,必须在管帽上加装散热片。代换时,焊下已损坏的BG5,将代用管的集电极焊在厚膜电路1脚的印制导线上,基极焊在二极管D\(_{3}\)的正极,发射极焊接在外接金属片的上端。如果出现场线性不良或幅度不足,调整方法同上。
(c)当场输出管BG\(_{6}\)损坏时,可用CS11、CS12、CS15、CS16、3AX83等PNP型中功率管代替。焊下损坏的BG6,将代用管的集电极焊接在厚膜电路的4脚上,基极焊接在二极管D\(_{3}\)的负极上,发射极焊接在外接金属片的下端(或厚膜电路第5脚上)。如果出现幅度不足或线性差的现象,一般是由于代用管的β值太小造成的,应换用β值大于40的管子。另外还可以调节R619和R\(_{613}\)。
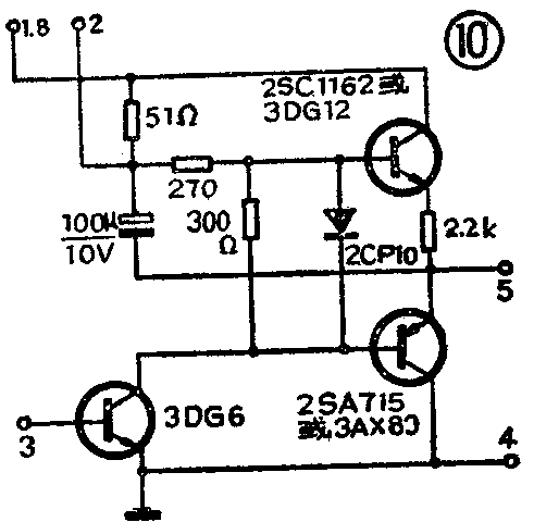
如果HM6401的场输出部分损坏严重,也可按图10所示电路,组装一块场输出板,代替HM6401中的场输出级。将HM6401中损坏的场输出管焊下来,以免增加电源的负载。另外需将HM6401上的 2、 3、4、5引出脚焊下,作为代替板的引出线,新组装的场输出板固定在铝散热板上。调整方法同上。(集众智)
