(王德源)在日常工作中免不了会遇到交流电网突然停电的情况,尽管停电时间很短,但足以使许多使用交流电源供电的电子装置工作失灵或显示数据发生紊乱。因此一般都要求设置交流(常用)—直流(备用)供电自动切换电路。这里介绍一个简单实用的自动切换电路,它能在电网电压或装置内整流(稳压)输出电压跌落到一定数值(可自行设定)的情况下即自动切换到备用电源供电的状态,从而可以满足某些对供电电压下降有严格限制的装置的要求。
电路原理
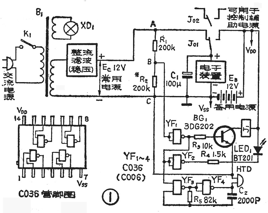
自动切换电路见图1所示。图中,由电阻R\(_{1}\)、R2和CMOS与非门YF1等组成常用电源电压E\(_{C}\)降低检测电路;三极管BG1和继电器J\(_{1}\)等组成切换电路;YF2、R\(_{4}\)和发光二极管LED1等组成切换光报警电路;YF\(_{3}\)、YF4和压电陶瓷蜂鸣片HTD等组成切换声报警电路。

平时,当电网电压和E\(_{C}\)均正常时,我们选定R1和R\(_{2}\)的分压比,使B点的电平大于YF1的转移电平(即翻转或阈值电平)。使YF\(_{1}\)的输出为低电平,BG1基极无偏流,管子截止,J\(_{1}\)不吸动,其触点J01将电子装置与E\(_{C}\)相连接,由EC供电给电子装置。在此同时,由于YF\(_{1}\)的输出为低电平,因此YF2输出为高电平,使LED\(_{1}\)两端基本等电位而不发光;另外YF1输出的低电平亦加到了YF\(_{3}\)的控制输入端,封住了YF3,使由YF\(_{3}\)、YF4等组成的音频多谐振荡器不能振荡,因此HTD不发声。这些都表示电路处在由电网供电的正常状态。
当因电网电压降低、消失,或整流稳压等电路发生故障而使E\(_{C}\)下跌的时候,B点电平也跟着变低。当低到YF1的转移电平之下时,YF\(_{1}\)的输出由低变高。BG1导通,其集电极电流推动J\(_{1}\)动作。触点J01将电子装置与备用电源E\(_{B}\)连接,从而电子装置转为由EB供电。在YF\(_{1}\)输出由低变高时,YF2输出相应由高变低,使LED\(_{1}\)两端获得电位差而发光;同时YF3的控制输入端的电平亦由低变高,从而多谐振荡器振荡,HTD发出音频声。这时声、光信号告诉人们,电子装置现在已由备用电源在供电了,必须马上检查常用电源E\(_{C}\)下跌或消失的原因,及时进行处理。当EC恢复正常后,电路又会自动切换到由E\(_{C}\)供电,不必手工控制。
由上可见,E\(_{C}\)的电压究竟跌到几伏后电路才进行切换,这完全是由R1、R\(_{2}\)的分压比以及YF1的转移电平值来决定的。在YF\(_{1}\)选定之后就取决于R1、R\(_{2}\)的分压比了。如果EB=E\(_{C}\),可取R1=R\(_{2}\),然后再在调试时修正一下R2(或R\(_{1}\))即可。
图1电路当工作在E\(_{C}\)供电的状态时,EB几乎不消耗电流,因此E\(_{B}\)在正常情况下可以使用很长时间(一般可与电池的保存期相等)。图1电路适用于EC为3~18伏的电子装置,当E\(_{C}\)为6~18伏时,图1所示元件数值均不需改动。当EC为3~6伏时,R\(_{3}\)改为2千欧, R4改为470欧左右。
电路中R\(_{4}\)的阻值大小影响着LED1的发光亮度。当用图1所示值时,LED\(_{1}\)流过约3.5~4.5毫安的电流已有足够的亮度。如要减弱或增强亮度,可重新调整R4。电路中C\(_{1}\)的作用是保证在J01动作的一瞬间内,电子装置的供电电压不降低或微微降低。如装置中已有这个电容或对切换瞬间电压值的变动要求不高,C\(_{1}\)可省去。
元件选用及装置调试
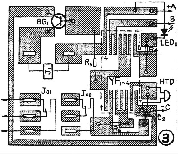
YF\(_{1~4}\)用CMOS四与非门C036,C036的管脚图见图1左下方所示。BG1用小、中功率的普通NPN型硅三极管,管子的最大允许集电极电流I\(_{Cmax}\)应大于J1的吸合电流。J\(_{1}\)的吸合电压参数应根据EB选用,吸合电流则愈小愈好,一般JRX-13F、JRX-12、JRX-4、JCR-5M等小型继电器都可使用。HTD可选用φ20、φ27、φ35毫米的压电陶瓷片(上海无线电一厂等生产)。应该注意,HTD要有助声腔才能发出较响亮的报警声,可按图2所示的方法固定在机壳上。由于不同直径的HTD有不同的谐振频率,而为了使HTD发出较响的声音,一般总要求施加在HTD两端的振荡电压的频率等于或接近它的谐振频率,因此图1中的R\(_{5}\)(或C2)的值应随所用HTD的直径不同而作一定改变,调整R\(_{5}\)至HTD发声最响即可。电路中主要需调试的仅是R2。调试方法如下:先用一个470千欧的电位器代替R\(_{2}\)接入电路,将电位器调到阻值最大。随后合上K1,此时交流电源指示灯XD\(_{1}\)亮,J1不动作,LED\(_{1}\)和HTD亦不发出光和声。然后将EC降到设定的切换值(可用电阻分压的方法将E\(_{C}\)降压后输送到R1、R\(_{2}\)两端,而EC仍接J\(_{0}\)1),再逐渐调小电位器的阻值,至某一点时J1会突然吸合,同时LED\(_{1}\)和HTD也发出报警声光。这时拆下电位器,量出阻值,用相应的固定电阻焊上电路。印制板图见图3。

