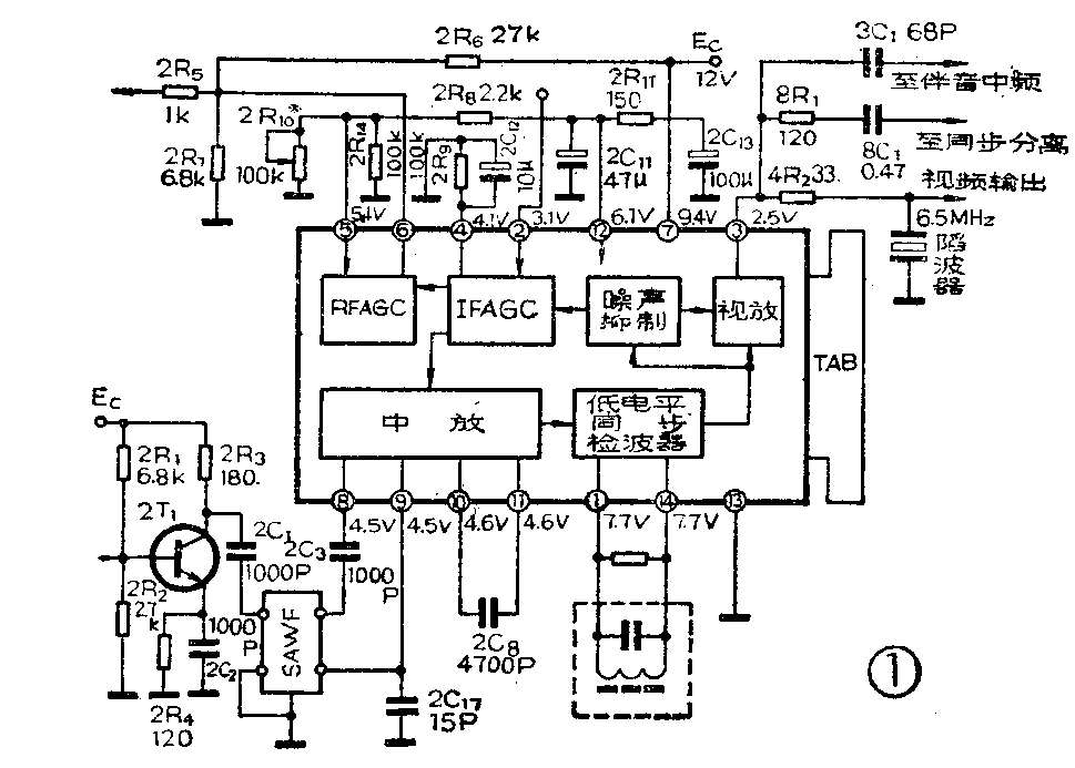
μPC1366C型集成电路包括四级宽带放大器、模拟乘法器(检波)、预视放、噪声抑制、AGC电压检出、中放AGC放大、高放AGC放大等电路。其典型应用电路及内部等效电路,分别见图1、图2。该集成电路的特点是增益较高,AGC控制适用于键控型、峰值型或人工控制;由于图象中放的第一级采用平衡式差动电路,能直接与声表面波滤波器(SAWF)相连接,电源电压适应范围较宽,超过7V就能工作。


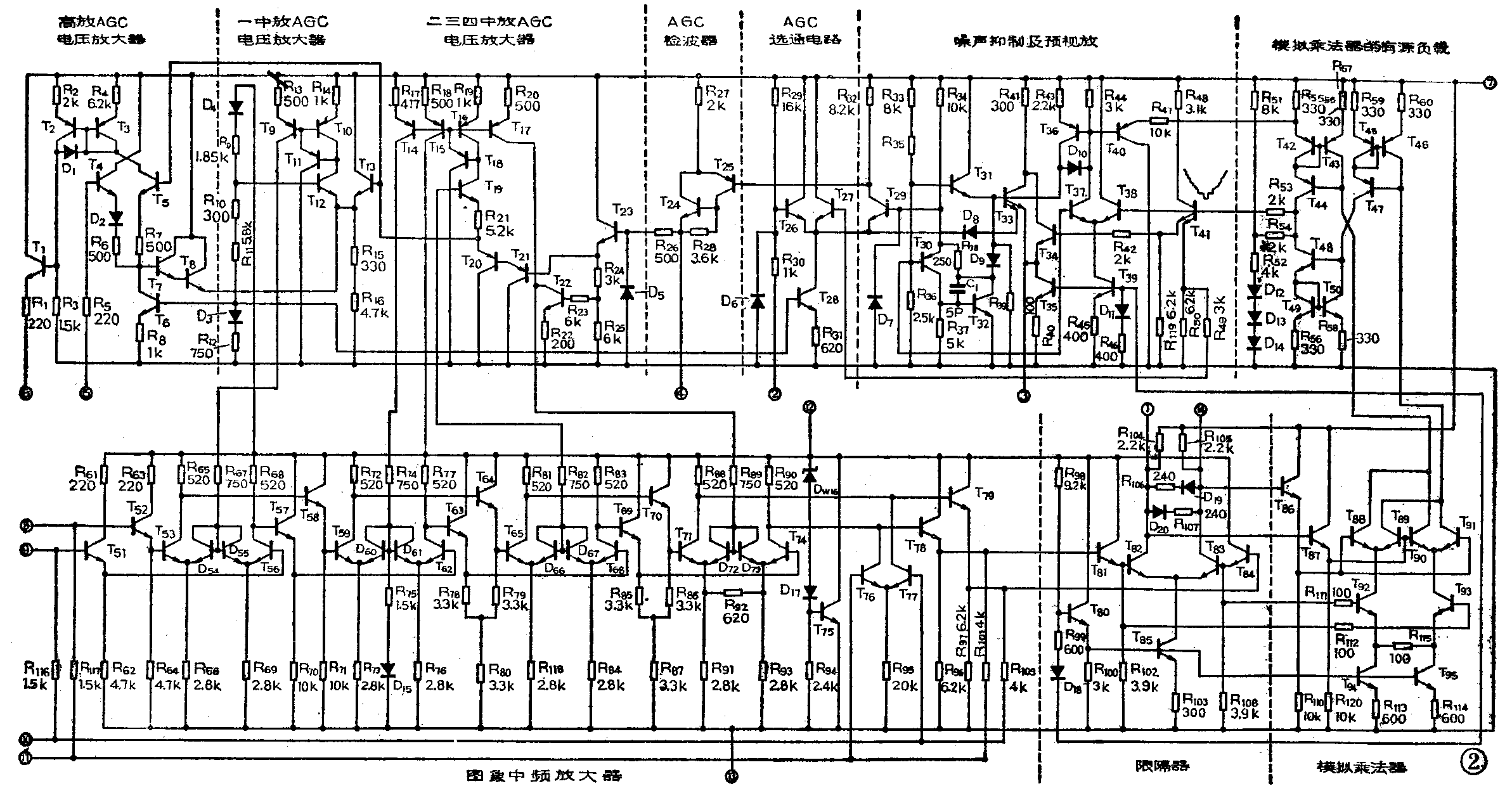
下面介绍它的内电路组成及工作原理。
图象中放电路
μPC1366C的图象中放电路为四级直接耦合的差动放大器,由T\(_{51}\)~T79组成,见图2。
高频头送来的中频电视信号,先经2T\(_{1}\)放大(以弥补SAWF的插入损耗)和SAWF的滤波后,对称地输入到集成电路的⑧脚和⑨脚。再分别经四级输入端带射随器的差动放大级放大后,通过射随缓冲级T78、T\(_{79}\)送至视频检波级。在每一差动放大级的射极,都接有二极管,用以完成AGC控制。在第四中放级差动对管的射极之间,接有负反馈电阻R92,其作用是增大该级的动态范围。
缓冲级T\(_{78}\)、T79射极至第一中放的射随器T\(_{52}\)、T51基极之间接有直流反馈电阻R\(_{1}\)01、R117和R\(_{1}\)09、R116,使图象中放电路工作稳定。在⑩脚、脚之间外接有电容2C\(_{8}\),对中频信号相当于短路,即两脚等电位。T76、T\(_{77}\)为直流负反馈差动放大器,使T78、T\(_{79}\)的射极电位相等。
中放AGC电压分别经电阻R\(_{67}\)、R74、R\(_{82}\)和R89,加到图象中放各级射极所接的二极管上。二极管相当于负反馈可变电阻,通过控制其导通的程度,即改变二极管的内阻,达到控制差动放大器的增益。
视频检波电路
视频检波采用同步检波器,也称双平衡乘法检波器。它由限幅放大器(T\(_{81}\)~T85)、模拟乘法器(T\(_{86}\)~T95)、有源负载(T\(_{42}\)~T47)和双端输出转为单端输出电路(T\(_{48}\)~T50)组成。
图象中频信号经射随器(T\(_{81}\)、T84)送到差动限幅放大T\(_{82}\)、T83基极,它们的集电极分别连①脚、,外接37MHz调谐回路,用以选出中频载频。在T\(_{82}\)、T83集电极之间接有二极管D\(_{19}\)、D20,起限幅作用。经限幅后输出幅度较大的矩形波,再经射随器T\(_{86}\)、T87送到模拟乘法器T\(_{88}\)、T91和T\(_{89}\)、T90的基极,作为第一输入信号u\(_{i1}\)。T88~T\(_{91}\)工作于开关状态。从射随器T81、T\(_{84}\)输出的中频调幅波,经隔离电阻Rll2、R\(_{1ll}\),送至工作在线性放大状态的差动对管T93、T\(_{92}\)基极,作为摸拟乘法器的第二输入信号ui2。由于差动限幅器T\(_{82}\)、T83的倒相作用,这里u\(_{il}\)与ui2两信号相位相反。它们在摸拟乘法器中的检波过程,可参照图3加以说明:限幅器输出的中频矩形波u\(_{i1}\)为负半周时(如图3a),T88、T\(_{91}\)截止,T89、T\(_{9}\)0导通。而T92、T\(_{93}\)工作在线性区,故ic89=i\(_{c92}\)、ic90=i\(_{c93}\)。此时ui2的载波为正半周(如图3b),它引起的T\(_{92}\)的集电极电流ic92是正的,波形与输入信号u\(_{i2}\)相同(如图3c),该电流经T89送至负载(T\(_{45}\)~T47)形成检波输出信号,如图3E斜线部分波形;而u\(_{i2}\)引起的T93的集电极电流则是负的,波形与u\(_{i2}\)的相反,如图3D。这一信号电流经T90送到负载(T\(_{42}\)~T44)形成检波输出信号,如图3F斜线部分的波形。

当限幅器输出的矩形波u\(_{i1}\)为正半周时,T89、T\(_{9}\)0截止,T88、T\(_{91}\)导通,故ic88=i\(_{c92}\)、ic91=i\(_{c93}\)。这时,ui2载波为负半周,它引起的T\(_{93}\)集电极电流是正的,波形与ui2相反(如图3D),该电流经T\(_{91}\)到负载(T45~T\(_{47}\))形成检波输出信号,它与前一半周通过T89的电流极性相同,如图3E黑色部分波形;而u\(_{i2}\)引起的T92集电极电流是负的,如图3C黑色部分波形,它通过T\(_{88}\)在负载(T42~T\(_{44}\))形成检波输出信号。它与前一半周通过T90的电流极性相同,如图3F黑色部分波形。这样,便在负载T\(_{45}\)~T47得到全波检波信号,即同步头向上的负极性视频信号电流i\(_{A}\),如图3E;在负载T42~T\(_{44}\)得到同步头向下的正极性视频信号电流iB,如图3F。然后,把这种双端输出的信号转为单端输出信号,其转换过程如下(参看图4):

由于射随器T\(_{4l}\)的输入阻抗较高,视频检波器的等效负载可减化为R54+R\(_{51}\)52(并联),由上述可知,当输入信号u\(_{i1}\)、ui2引起T\(_{89}\)、T91的集电极电流之和i\(_{A}\)增加i时,都引起T88、T\(_{9}\)0的集电极电流之和iB减小i,并相应地引起T\(_{45}\)~T47、T\(_{48}\)~T50的集电极电流增加i,T\(_{42}\)~T44的集电极电流减小i。T\(_{44}\)集电极电流减小i,电源经负载向它注入电流i;T48集电极电流增加i,电源向它也注入i,结果电源经负载向检波器注入2i的电流。这样,输出检波电压u\(_{0}\)=-2i(R54+R\(_{51}\)//R52),再经R\(_{54}\)与分布电容形成的低通滤波器,得到同步头向下的正极性视频信号,如图3G。
消噪电路
检波器输出的正极性视频信号,送到T\(_{38}\)的基极。T37、T\(_{38}\)构成差动比较器,而T37基极接有固定偏置电压。正常情况下(即无噪声干扰脉冲),T\(_{38}\)基极电位高于T37基极电位,故T\(_{37}\)截止,使T38、T\(_{4}\)0、T33截止,D\(_{8}\)也因此截止。所以T33对T\(_{34}\)的工作无影响。这时T3l只通过R\(_{39}\)导通,此时D9的正极电位低于负极电位处于截止。当视频信号中,混入负干扰脉冲时,在干扰脉冲持续期,因T\(_{34}\)、T38基极电位大幅度下降而截止,使T\(_{37}\)导通,又导致T39、T\(_{4}\)0导通。T40的导通,引起T\(_{42}\)射极电位和T44集电极电位下降,又使T\(_{38}\)基极电位进一步下降。这一正反馈,加快了T38的截止和T\(_{37}\)的导通。而T36的导通,使T\(_{33}\)基极电位上升并导通,使D8、D\(_{9}\)形成正偏也导通,并使T3l截止。D\(_{9}\)导通,使T33基极电位被T\(_{32}\)集电极电位箝定。而且PNP管T30与NPN管T\(_{32}\)构成深负反馈环路,当因某种原因使T30基极电位上升时,将发生如下连锁反应:U\(_{B3}\)0↑→UB32↓→U\(_{C32}\)→通过R38U\(_{E3}\)0↑→UB32↑→U\(_{B3}\)0↓→UE30↓使T\(_{3}\)0射极电位十分稳定,T29基极电位同样稳定。③脚输出干扰正脉冲,而且其电平被箝定,不会影响行、场扫描电路的工作。D\(_{8}\)的导通,使T29射极电位上升而截止,使从T\(_{4l}\)来的负干扰脉冲无法通过T29到达AGC检出电路,因此也不会影响AGC电路的工作。从而达到消噪目的。
AGC选通和检波
根据集成电路②脚的接法不同,AGC电路可以是峰值型、键控型或人工控制型。T\(_{26}\)与T27构成选通式AGC的选通门。
当采用峰值型AGC时,②脚接地,T\(_{26}\)始终截止。当输入信号较小时,T27处于导通,T\(_{26}\)、T27处于截止,同步脉冲无法通过T\(_{29}\),④脚无AGC电压输出,电视机处于最大增益状态。只有当输入信号大到一定程度,同步脉冲才能使T27截止、T\(_{29}\)导通,并经T25、T\(_{24}\)倒相放大,对④脚外接电容2C12充电。同步脉冲过去后,2C\(_{12}\)通过2R9放电,放电时间常数远大于充电时间常数,在④脚形成正的、正比于同步脉冲幅度的直流电压。经射随器T\(_{23}\)输出作为AGC电压,送往AGC放大级。
当采用键控型AGC时,需由行输出级取出负的行逆程脉冲。经耦合电容和外加电阻R\(_{1}\)加到②脚,如图5,R2为外接偏置电阻。当输入信号较小时,T\(_{27}\)处于导通,T26、T\(_{29}\)处于截止状态,同步脉冲无法通过T29,④脚无AGC电压。当视频信号增大到一定程度,同步头向下的同步脉冲和负的行逆程脉冲同时加到T\(_{27}\)、T26的基极,并且相位对准时,T\(_{27}\)、T26同时截止、T\(_{29}\)导通,T29集电极输出负脉冲,经T\(_{25}\)、T24倒相放大,在④脚形成正的AGC电压。调节电阻R\(_{2}\),可以选定延迟AGC起控电平。

采用人工控制AGC时,②脚开路,T\(_{26}\)始终导通,T27、T\(_{29}\)始终处于截止状态。AGC检出电路不起作用,④脚无AGC电压。这时需在④脚接入可调AGC电压(如图6),用人工加以控制。

中放AGC电压放大电路
T\(_{14}\)~T22组成第二、三、四级图象中放AGC电压放大器。T\(_{18}\)和T16分别与T\(_{14}\)、T15、T\(_{17}\)组成改进型恒流源电路,T19和R\(_{21}\)作PNP型复合管T20、T\(_{21}\)的有源负载,并有直流电位移动作用。
当输入信号较弱时,U\(_{AGC}\)电压较低,T20、T\(_{21}\)的基极电位较低,使T21、T\(_{2}\)0、T19、T\(_{14}\)~Tl8均导通,电流增大,加到中放差动放大器的电流I\(_{AGC}\)较大,使中放射极二极管内阻最小,增益最大。当输入信号增大时,UAGC上升,经上述相反过程,使中放射极二极管内阻增大,增益减小。当输入信号增大到一定程度时,经T\(_{23}\)射极电阻R24、R\(_{25}\)分压,加到T22基极,使T\(_{22}\)处于放大状态。T17可看作是T\(_{22}\)的有源负载。UAGC越大,T\(_{22}\)电流越大,流入图象中放第四级的电流越小,首先使中放第四级受控,AGC环路增益较高,控制能力增强。第四级AGC起控后,由于R18>R\(_{17}\),首先由T15经T\(_{18}\)、T19向中放第三级提供AGC电流,然后由T\(_{14}\)向中放第二级提供AGC电流,即逐级延迟起控。
第一级图象中放AGC放大电路由T\(_{9}\)~T13组成T\(_{12}\)、T13组成差动放大器,T\(_{9}\)~Tll组成T\(_{12}\)的有源集电极负载。T12的基极由D\(_{4}\)、R9及R\(_{1}\)0、Rll、D\(_{3}\)、R12分压形成固定偏置电压。T\(_{13}\)的基极电位由T20射极电位控制。当输入信号较弱时,U\(_{AGC}\)电压较低,T20的射极电压较低,T\(_{13}\)截止、T12导通,使T\(_{9}\)~Tll也导通。T\(_{9}\)导通后,其集电极电流向图象中放第一级射极D54、D\(_{55}\)注入电流,使负反馈二极管内阻减小,增益变大。随着输入信号逐渐增强,UAGC电压逐渐升高。当U\(_{AGC}\)增大到一定程度后,T13才开始导通,T\(_{9}\)~T12的集电极电流开始减小,T\(_{12}\)的集电极电位开始下降,第一级中放开始受控。
高放延迟AGC放大电路
高放AGC放大电路由T\(_{1}\)~T6组成。T\(_{4}\)与T5构成差动比较器,D\(_{1}\)、T2与T\(_{3}\)组成改进型恒流源,作为T5的有源集电极负载。T\(_{5}\)的基极电位由T20的射极电位控制,T\(_{4}\)的基极连至⑤脚,通过⑤脚外接电位器2R10(见图1)改变T\(_{4}\)的静态基极电位,也就调整了高放AGC的起控电平。在无信号及信号较弱小时,调节电位器2R10使T\(_{4}\)导通、T5截止,相应地T\(_{1}\)~T3也截止。T\(_{2}\)0射极输出的AGC电压不能通过T5,⑥脚通过2R\(_{6}\)、2R7分压器(见图1)分压,经2R\(_{5}\)输出固定的直流电压。当UAGC足够高时,T\(_{2}\)0射极电位即T5基极电位升至某值时,T\(_{5}\)开始导通,经改进型恒流源D1、T\(_{2}\)、T3的电流放大,使T\(_{1}\)基极电位上升,⑥脚电位升高,作为正向高放AGC电压,送至高频头的高放级,控制其增益。(郑凤翼)