近年来上海无线电三厂生产的晶体管收音机,如3T5、3T8型台式机和3P7、3P8型便携机中,采用了新颖的高、中频电路;自动增益控制电路。有些维修人员对这些电路不甚熟悉,按修理普通晶体管收音机的方法,不但不能解决问题,反而破坏了整机正常工作。为此,本文以3P7型便携机为例简单介绍一下有关电路,然后介绍常见故障检修方法。
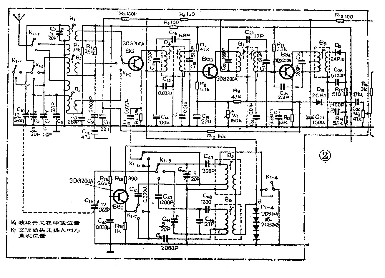
一、高中频电路特点 图1是春雷 3 P 7收音机的中、高频部分方框图,图2是3P7整机电原理图。从图可见,与普通晶体管收音机不同之处有以下几点:①采用独立式本振电路,其特点是工作稳定,天线回路和振荡回路之间的牵制作用小。②短波输入回路B\(_{2}\)3的槽路线圈冷端与基极线圈分别用C\(_{8}\)、C9耦合(如图3),使短波段低端,槽路和基极线圈之间的耦合系数加大,提高了低端的接收灵敏度。同时C\(_{8}\)、C9又是槽路电容的一部分,作为天线回路的垫衬电容,以满足短波段三点统调要求。③混频级的负载为第一对双调谐中频变压器,初级回路采用 1000 PF(C\(_{13}\))大容量作槽路电容,因而对混频后产生的各种组合频率有非常好的旁路作用,大大提高了混频级和中放级的稳定性。虽然牺牲了一些混频增益,但由于中放稳定,增益可以作得较高,中、高频的总增益仍旧不低。由于初级槽路电容为1000pF,谐振阻抗较低,中频变压器初级不用抽头就可以与晶体管匹配。耦合电容(C16)选取临界耦合,兼顾了通带和选择性。④两级双调谐中频变压器次级均采用电容分压耦合方式。见图4、5。B\(_{4}\)上的中频信号由C17(0.01μ)和C\(_{18}\)(510pF)分压后加到BG3基极,B\(_{7}\)上的中频信号由C22(0.01μ)和C\(_{23}\)(510pF)分压后加到BG4基极上。C\(_{22}\)和C23(C\(_{17}\)和C18)串联后又和中频变压器次级组成谐振回路。这种方式的传输系数可通过改变分压比来调节。这种耦合方式对高次谐波滤波效果好,C\(_{17}\)、C22又起到晶体管基极旁路电容作用。⑤末级单调谐中频变压器初级抽头为48圈,次级也是48圈,匝数比为1:1,对交流来说,相当于集电极与检波二极管直接相连。因此小信号收听时检波二极管仍能得到较大的中频电压,减小了小信号时的检波失真,有利于远地台信号的收听。③高中频电路各晶体管基极供电均取自BG\(_{5}\)电子滤波管发射极处的稳压输出端(图6)。A点输出稳定的1.4V~1.5V( 2DS1也可用 3 DG 6的 e-b结代替,其正向压降为 0.7V)。本振管集电极电压由4只 2 DS1串联稳压供给,B点可输出稳定的2.8~3V。这样,高中频各部分电路工作稳定可靠,不受电源电压波动影响。






二、延迟式AGC电路的工作原理及特点 由图2可见,检波后的自动增益控制电压由二极管D\(_{5}\)负极从检波级负载电阻R14上端取得,只有这点电压到达一定数值时D\(_{5}\)导通,自动控制电压才经过电阻R8、R\(_{1}\)0分别作用到第一中放管BG3的基极和混频管BG\(_{1}\)的基极,控制这两级的增益。由于这种AGC电路有延迟作用,有利于小信号的放大并提高了整机灵敏度和信噪比。这种电路的控制作用较强,输入回路信号变化40dB,输出仅变化5~6dB。由于收强台时第二中放管不受大信号作用,从而避免了阻塞现象,使失真大为改善。3P7型不用一般二次AGC电路的强信号阻尼二极管,使得中频槽路谐振频率不发生明显变化,改善了偏调失真。
三、常见故障检修方法
1.无声(指低放电路正常情况)①中、高频基极偏置电压由D\(_{7}\)、D8稳压后提供,正常时为1.4V,但产品中所用的2DS1或2CB2质量较差,常出现内部开路, BG\(_{1}\)~BG4基极电压均上升到4伏,破坏了工作状态,造成无声。②由于AGC元件接入各级直流电路里,BG\(_{1}\)、BG3的偏置电路(如图7、8所示)受D\(_{5}\)影响较大。当D5正向阻值变大或开路时,会造成BG\(_{1}\)、BG3下偏置电阻增大,使IC\(_{1}\)、IC3增大,整机只有噪声而无台。③本振管BG\(_{2}\)集电极电压由4只二极管串联稳定到2.7~2.9伏。这部分常见故障有:1)稳压管处印板或焊点碰触印板的地,即B点对地短路。2)C14或C\(_{15}\)漏电或击穿。 35\(_{6}\)次级引出线碰触中周外壳。以上三种情况均会造成停振,整机无声。④电容器C22失效、假焊或开路会造成无声。这是因为BG\(_{4}\)基极由C22、C\(_{23}\)分压而得到前面来的信号,前面送来的交流信号到这里已经相当强了, C22开路则信号不经分压直接送进BG\(_{4}\)基极。由于AGC电路对强信号的控制作用,引起前面各级直流工作点发生变化。⑤电容C27漏电或击穿整机总静态电流可达到40毫安(正常时为20毫安以下)。此时BG\(_{1}\)~BG4集电极均无供电电压,整机无声。⑥C\(_{12}\)开路,本振信号不能加到混频管发射极,造成无声。这时Ve1直流电压比正常值略低。⑦BG\(_{1}\)~BG4有一只管子失效(内部开路或短路)都会造成整机无声。高、中频电路直流工作点互相牵扯,一只管子损坏,其他管子工作点也会变化。表1给出各级正常直流状态。表2给出有故障时各级工作状态的变化情况。⑧电子滤波器BG\(_{5}\)的b-e结开路,发射极无电压输出。也会造成无声故障。




2.中波段无声 ①波段开关K\(_{1}\)-3、K1-6、K\(_{1}\)-7、K1-8中波位置有一组接触不良或假焊。②中振线圈B\(_{5}\)“LT011”线圈局部短路造成停振。可用同类中振线圈代换。③C41失效或假焊,造成停振。④C\(_{47}\)内部接触不良,造成中波停振。
3.短波段无声 ①波段开关K\(_{1}\)-3、K1-6、K\(_{1}\)-7、K1-8短波位置有一组接触不良。②C\(_{4}\)0、C42、C\(_{43}\)、C48其中一只内部开路。③短波线圈“LS125”线圈局部短路,可用同型号线圈代换。④B\(_{2}\)3天线线圈初级断路。⑤C\(_{44}\)半可变电容漏电。⑥振荡管BG2c-e结击穿或b-e结开路。
4.整机灵敏度低 ①D\(_{5}\)漏电或击穿时中波只能收到强台,短波段只有噪声。②中频变压器B4\(_{7}\)8有局部短路或磁性材料Q值明显下降,引起中频失谐。检修时可旋一旋磁帽,无明显作用的,应怀疑这个变压器有问题。③中频槽路电容C\(_{13}\)、C17、C\(_{18}\)、C20、C\(_{23}\)、C26有一只假焊、失效均会使中频槽路失谐。检修时可用烙铁逐个烫一下槽路电容的引线,声音变响的,可烫下来换一只试试。④耦合电容C\(_{18}\)、C21失效也会使灵敏度下降。⑤双调谐中频槽路失谐,灵敏度会明显下降,所以故障没有判准之前不得随便旋动中周磁帽。工厂产品出厂前用扫频仪调整中周,以兼顾通带和灵敏度。如无扫频仪,可用高频信号发生器从BG\(_{4}\)开始往前逐级向晶体管基极送465KHz信号使各中周均调到465KHz上。⑥D6正向电阻变大,检波效率低,也会使灵敏度降低。⑦该机使用空气双连,双连受潮或动定片之间进入污物使绝缘电阻变小也会造成灵敏度降低。⑧C\(_{7}\)漏电或失效,中波天线线圈潮霉、位置改变均会造成中波灵敏度降低。⑨C42、C\(_{48}\)损耗大、容量不足;C2、C\(_{4}\)有漏电,短波天线线圈B2\(_{3}\)失调,晶体管BG1、BG\(_{2}\)截止频率不够高均会引起短波灵敏度下降。
5.高中频电路自激啸叫 ①中波段双连快要全部旋进时出现啸叫。这是中波天线线圈松动,位置太靠磁棒中间所致,只要将线圈恢复到原位置即可消除。②C\(_{11}\)、C19有一个电容开路失效,也会产生啸叫。表现为调正电台时伴有刺耳尖叫声。③可变电阻W\(_{1}\)炭膜氧化,造成接触不良,使IC3过大,引起自激。④中和电容C\(_{25}\)开路也会引起自激。(彭贤礼)