在一般超外差式收音机中,输入回路之后连接的是变频电路。由于采用变频这一措施,使超外差式收音机的灵敏度和选择性以及其他技术指标,都大大超过了其他形式的收音机。然而,由于变频电路比较复杂,调整起来也比较困难,而且在使用中发生故障的机会也比较多。因此,变频电路不仅是决定收音机质量的关键电路,也是维修的重点电路。
为什么要变频
我们已经知道,从输入回路送来的电台信号是一个高频调幅波,也就是一个频率很高的而且幅度随着音频信号变化的振荡信号,见图1a。在这里高频信号只是起“运载”音频信号的作用,所以称为载波信号,其频率称为载频。通常我们说中央人民广播电台频率是720千赫,就是指高频信号的载频。变频电路的任务,就是将输入回路送来的这个调幅信号的载频由高频变为比高频低而又比音频高的“中频”,而仍保持高频调幅信号原来的形状,见图1b。我国规定广播收音机的中频为465千赫,所以收音机在接收不同载波频率的电台信号时,例如中央台720千赫、北京台1476千赫,不论这些电台信号的载频是多少,经过变频电路之后,都一律变为465千赫的中频信号,然后再将这个中频信号送到中频放大器放大,最后由检波器检波得到音频信号。变频的过程就好象运输一批货物,可以先用汽车运到港口,然后再用轮船运输。虽然改变了运输工具,但货物的内容并未改变。

大家也许要问,既然中频信号和高频信号一样,都是起“运载工具”的作用,那么为什么还要变频呢?这是因为:(1)晶体管的放大作用是随着工作频率的升高而降低的,频率越高放大倍数越低。由于中频比载频低得多,相对载频来说,中频放大器就可以获得较高的增益,因而提高了收音机的灵敏度;(2)由于各电台的高频信号在变频之后都一律变为固定的中频信号再去放大,因此对不同电台信号都能有相等的增益,使整个波段内高低端的灵敏度比较均匀;(3)由于中频放大器工作在固定的465千赫,就有条件采用多级的而且比较复杂的谐振回路来选择出需要的中频信号,而有效地衰减邻近电台所造成的干扰信号,提高了收音机的选择性。
变频是怎样实现的

变频电路的原理图如图2所示。图中在晶体管的基极和发射极之间加了从输入回路送来的电台高频信号电压V\(_{信}\)和一个高频振荡电压V振。这个振荡电压是为了实现变频所必须的,它由装在收音机内的所谓农机振荡器产生的,所以V\(_{振}\)通称为本机振荡电压。在变频电路中,V振既可以由晶体管的发射极输入(如图2),也可以由基极或集电极输入。在晶体管的集电极回路中,由LC组成谐振电路,谐振频率调在465千赫,用来选取中频信号。
这个电路为什么能够实现变频呢?我们知道,在放大电路中,如果集电极电流调得不合适,就会产生波形失真。例如集电极电流调得太小时,一个原来正、负半周幅度相等的正弦波(见图3a,经放大后就变成了一个正半周大、负半周小的失真波形(见图3b)。不难看出,造成这种失真的原因是由于放大器对正半周放大得大、对负半周放大得小造成的。象这种放大倍数不是常数的电路,属于“非线性电路”,由非线性电路造成的失真叫非线性失真。如果仔细研究一番图3b的波形,我们就会发现,这个失真的波形是由图3c中的两个波形1、2叠加而成,这两个波形的频率,一个是原来输入信号的频率,另一个是输入信号频率的二倍,这是输入信号中所没有的频率成分。由此可知,一个信号通过非线性电路时,就要产生新的频率成分。这种情况在放大电路中是极力避免的。但在变频电路里,却是我们需要的。

在图2中,设电台高频信号的频率为f\(_{信}\),本机振荡信号的频率为f振,由于V\(_{信}\)和V振均加在晶体管基极与发射极之间,所以基极电流要受V\(_{信}\) 与V振的双重控制,集电极电流同样也要受v\(_{信}\)与V振的双重控制。如果把集电极电流调得比较低,也就是使电路工作在非线性放大的情况下,由上面的分析知道,在集电极电流中,除了有f\(_{信}\)与f振这两个频成分之外,还将产生2f\(_{信}\)、2f振……,更有趣的是还有这样一些频率成分: f\(_{振}\)+f信、f\(_{振}\)-f信……。在这些新的频率成分中,对我们有用的是f\(_{振}\)-f信。只要适当选择f\(_{振}\),使f振-f\(_{信}\)=465千赫,就能够实现变频。例如收听一个频率为1000千赫的电台信号,即f信=1000千赫,则f\(_{振}\)=1465千赫时,在集电极电流中将会有频率为f振-f\(_{信}\)=1465-1000=465千赫的中频成分。当集电极电流流过对中频谐振的LC谐振回路时,只有这个中频成分产生的电压较大,而其他频率成分产生的电压很小,这样就可以用谐振回路选出我们所需要的中频信号,达到了变频的目的。
变频电路是怎样组成的
由前面的分析知道,收音机的变频电路包括以下三部分:(1)本机振荡电路:用来产生一个频率为f\(_{振}\)=f信+465千赫的高频振荡信号;(2)非线性放大电路;用来将本机振荡信号与电台高频信号混合,再经非线性放大产生465千赫的中频信号成分。通常将这部分电路称为混频电路;(3)调谐回路:调谐在465千赫,用来选取中频信号。
在实际的收音机电路中,变频电路可以用两只晶体管,分别担任振荡和混频的任务,这样可使每个电路都能获得最佳的性能。而在许多收音机中,为了节省元件,常常把振荡电路与混频电路结合在一起,用一只晶体管同时完成振荡与混频的任务。

我们先来研究本机振荡电路。本机振荡电路原理图如图4所示。图中L为振荡线圈,实际上它是一个高频变压器,初级圈接在集电极回路中;次级圈与C组成谐振电路,其谐振频率即为本机振荡频率;C\(_{e}\)为高频耦合电容,Re为发射极电阻;晶体管的基极接地,是一个共基极放大电路,输入端是发射极对地,输出端是集电极对地。当收音机的电源接通的那一瞬间,晶体管的集电极电流从0增加到一定的数值,例如0~0.5毫安。这个变化的电流流过L的初级圈时,通过初级圈与次级圈之间的互感作用,在次级圈的两端便产生一个感应电压,于是在次级回路中引起了变化的感应电流,对电容C充放电,使振荡回路两端形成振荡电压。这个电压又经过L次级圈的抽头及C\(_{e}\)耦合到发射极,在基极回路中形成输入振荡电流ib,i\(_{b}\)经放大之后在集电极回路中产生了振荡电流ic。当i\(_{c}\)通过L的初级圈时,又将在次级圈中感应出一个振荡电压,这个电压又会在晶体管的基极回路中形成振荡电流ib′。如果L的初次级圈的接法合适,就会使i\(_{b}\)′与ib的方向一致,于是加强了原来的振荡,使原来很微弱的振荡幅度不断增长,最后稳定在一定的幅度上。如果L初次级圈的接法不合适,振荡就会停止。由于这个振荡电路的调谐回路接在发射极,又是共基极的接法,所以叫做共基调发振荡电路,这种电路在晶体管收音机中用得最多。

本机振荡器的实际电路如图5所示。R\(_{1}\)、R2组成偏置电路,C\(_{4}\)为高频旁路电容,所以对振荡信号来说, 基极对地相当于短路,这样就组成了共基极放大电路,与图4相同。集电极回路中,振荡线圈L4的初级圈6端接电源,由于电源的内阻很小,一般又接有退耦电容,所以对交流信号等于接地,与图4相同。在发射极回路中,L\(_{4}\)的次级线圈1、3端接C9、C\(_{1}\)0、C5,C\(_{5}\)为可变电容,C10为半可变电容。由于C\(_{5}\)与C10并联,然后再与C\(_{9}\)串联,所以总容量为C=(C5+C\(_{1}\)0)C9C\(_{5}\)+C10+C\(_{9}\)这样C与L4的次级圈便组成一个谐振回路,决定本机振荡的频率。调节C\(_{5}\),可以使本机振荡频率改变,以满足整个波段对本机振荡频率的要求。例如中波段,频率范围为525~1605千赫,则本机振荡频率的变化范围应为990~2070千赫。C9、C\(_{1}\)0为调跟踪用的电容。关于跟踪的问题,将在下期介绍。
下面顺便说明一个问题:由振荡线圈L\(_{4}\)接到晶体管的发射极时,为什么要由线圈的抽头2端引出,而不由线圈的3端引出呢?这是由于晶体管在共基极接法时,从发射极到地之间的电阻很低。如果从L4的3端引出,就相当于在回路两端并联一个很小的电阻,使回路的Q值大大下降,轻则造成振荡波形失真,重则造成本机振荡电路停振。从抽头2端接入对Q值的影响就显著减小。

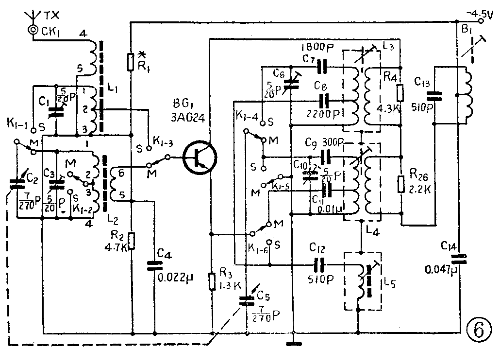
下面我们结合图6所示的牡丹6410型中短波超外差式收音机变频电路,来进一步研究在一台实际的收音机中变频电路是怎样组成的。这是一台带有中波段和短波段的收音机,中波段频率范围为525~1605千赫;短波段频率范围为3.9~12兆赫。在多波段收音机中,波段转换电路主要在变频级,各波段电路的基本形式相同,波段变化则是通过转换输入回路及本机振荡回路的电感及电容来实现。在图6中,L\(_{1}\)、L2分别为短波及中波的输入回路线圈;L\(_{3}\)、L4分别为短波及中波的振荡线圈。中短波的转换靠一只六刀双掷开关K\(_{1}\)来实现。在许多收音机中,通常用英文字母“MW”或“M”代表中波段,“SW”或“S”代表短波段。当波段开关K1扳到“MW”时,图6中K\(_{1}\)-1~K1-6六个开关都同时接在“M”位置,组成中波变频电路。下面我们来看电路是怎样组成的。在基极回路中,K\(_{1}\)-1将可变电容C2接入中波输入回路;K\(_{1}\)-2将中波输入回路线圈L2初级圈3、4之间的短路线断开,组成中波段调谐回路;K\(_{1-3}\)将变频管的基极与L2的次级圈6端连接起来。于是靠这三个开关就接通了中波段输入回路,断开了短波段回路。现在对照图2及图5原理图分析电路的工作情况。因为C\(_{4}\)为高频旁路电容,对高频信号和本机振荡信号都可以看作短路,因此C4上端可认为是交流接地的,这样,输入回路送来的高频信号,就由L\(_{2}\)次级圈6、5端加到基极与地之间,显然这与图2中U信输入端的接法是相同的。对振荡信号来说,由于L\(_{2}\)次级圈的匝数很少,对振荡信号的阻抗较小,仍然可以看成基极接地,则与图5中基极接地的情况相同。在发射极回路中,K1-4将可变电容C\(_{5}\)接入中波振荡线圈L4的次级回路,使C\(_{5}\)与C10并联,然后与C\(_{9}\)串联组成中波段本机振荡回路;K1-5将中波振荡回路对地的短路线断开,使中波振荡回路工作; K\(_{1-6}\)将发射极与中波振荡线圈抽头的耦合电容Cll连接起来。这就组成了与图5完全相同的中波段本机振荡回路,而断开了短波段本机振荡回路。在集电极回路中,L\(_{3}\)及L4的初级圈与B\(_{1}\)的初级圈是串联在一起的,对振荡信号来说,由于B1初级圈与C\(_{13}\)组成的振荡回路谐振在465千赫,对本机振荡信号的阻抗很小,可以认为短路。对中波振荡信号来说,在L3初级圈两端的阻抗比较小,所以也可以认为短路。去掉了B\(_{1}\)及L3的初级线圈之后,就可以得到与图5基本相同的电路,这里需要说明的是,在图6中,L\(_{3}\)及L4的初级圈上,并联有电阻R\(_{4}\)、R26,叫做阻尼电阻。其作用是用来改善本机振荡电压在整个波段内的均匀性,避免因振荡过强而引起的自激哨叫,使整机的灵敏度趋于一致。
当波段开关K\(_{1}\)扳到“SW”时,图6中K1—1、K\(_{1}\)-6六个开关都同时转换到“S”位置,组成短波变频电路,而断开中波电路。短波电路结构与中波段基本相同。现仅补充几点不同的地方:(1)在短波段,由K1-6在变频管发射极接入了由C\(_{12}\)与L5构成的串联电路,这个电路叫做短波增益提升电路。从图6知道,变频电路增益的高低是由变频电路对中频信号的增益决定的。在中波段时,L\(_{4}\)次级圈的振荡信号电压是经电容C11耦合到发射极的,由于C\(_{11}\)容量较大,对R3有一定的旁路作用,因此,由R\(_{3}\)造成的负反馈不强,中频信号的增益下降并不严重;而在短波段时,因为C8容量比较小,旁路作用很小,因而R\(_{3}\)的负反馈作用很强,造成中频信号的增益下降很多。短波增益提升电路L5与C\(_{12}\)调谐在中频465千赫时发生串联谐振,谐振时就相当于一个很小的电阻并联在R3上,就象并联一个旁路电容那样,减小了R\(_{3}\)的负反馈作用,使短波时中频信号增益得到提高。(2)在短波段,K1-2及K\(_{1}\)-5分别将中波输入回路线圈及振荡线圈接地,其目的是为了减小中波段线圈对短波段的影响。在短波段时,这些线圈虽然未接入电路,空着没有使用,但由于匝数多电感量大,往往与半可变电容C3、C\(_{1}\)0组成频率较高的新的谐振回路,如果谐振频率恰好在短波段频率范围之内,或者在短波段本机振荡频率范围之内,就会产生对输入信号或本机振荡信号的“吸收”现象,使短波段中某些“点”收不到电台,形成“哑点”。如果把这些线圈接地,就可以避免出现这种情况。(刘铁夫)