日立M1201电视机设有电调谐频道指示线显示电路。利用屏幕上左右移动的垂直黑线来显示频道。有的机器常常出现图象时有时无,无图象时有伴音,屏幕上出现满幅回扫线的故障。这说明通道正常,故障多出在视放级,常见的有预视放、视放管损坏,100伏电压不正常等。此外,电调谐频道指示线显示电路有故障也会造成这种现象。
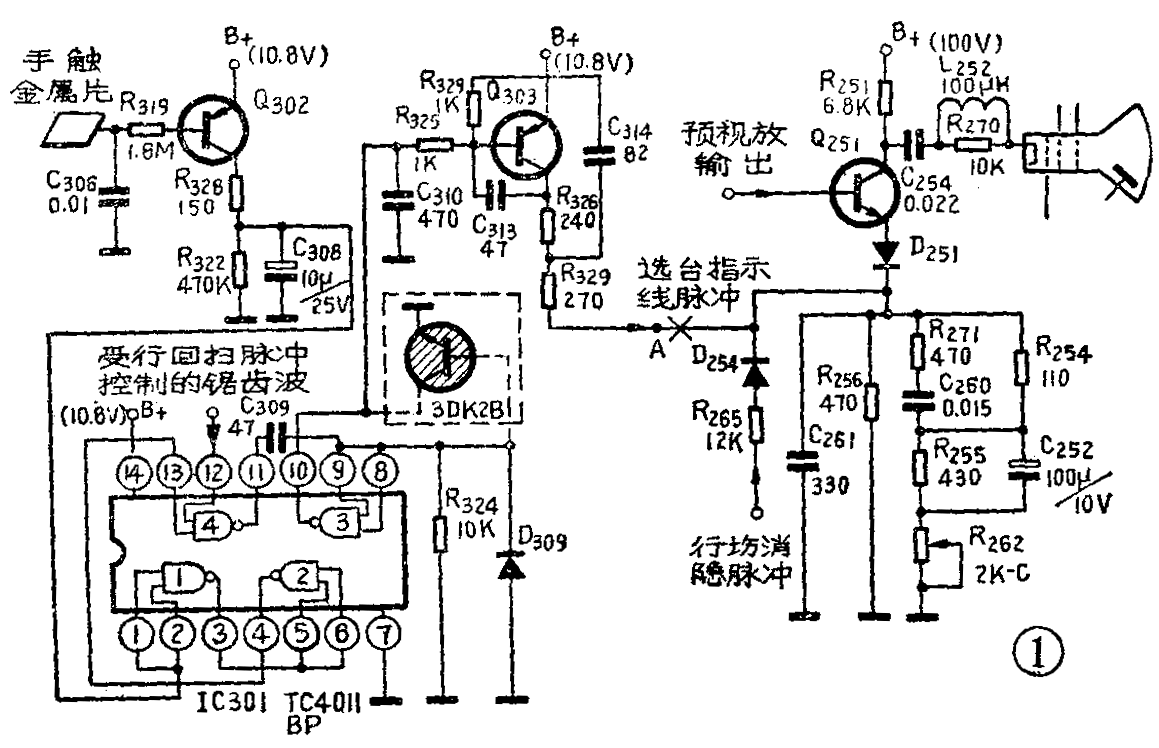
频道指示线显示电路如图1所示,它的主要功能是为视放发射极提供选台指示线脉冲。此脉冲在每行正扫期间出现,并随调谐电压的变化而左右移动。上述故障检修步骤如下: 1.首先测量预视放管各极电压并观看输出视频信号的波形,如无异常现象,说明预视放工作正常。再测量视放管Q\(_{251}\)各极电压,发现UBE在0~0.55V之间波动, U\(_{C}\)在100~60V之间波动,说明管子一会导通,一会截止,造成图象时有时无。焊下测量视放管是好的,或者用备用管代替,故障现象仍存在,说明故障不在视放级。2.进一步测量视放管发射极电位,UE在2.9~3.2V之间波动。随着U\(_{E}\)的波动,该管时而导通时而截止。UE除了受扫描输出级控制外,还受频道指示线显示电路输出级的控制。现在光栅正常,说明扫描输出级正常。从A点(见图1)将指示线显示电路断开,图象恢复正常,说明故障在频道指示线显示电路。3.继续查找频道指示线显示电路故障。当手触及调谐旋钮旁边的金属片时,手感应信号使Q\(_{3}\)02导通,其集电极电位由零伏上升为10伏左右。结果使集成电路TC40llBP中的非门电路①的输入端呈高电位。如果非门①、②是正常的,经①、②两级非门倒相后,使与非门④的输入端(13脚)的电平也由零伏上升为10伏左右,这说明手触开关电路是正常的。4.用示波器观察与非门④的另一输入端(12脚)的波形,该输入端是受行回扫脉冲和调谐电压控制的锯齿波控制的。如果波形正常,再观察与非门④的输出端(11脚)的输出方波,如果波形正常,当手离开手触金属片4~5秒钟,方波消失,这时输出端(11脚)的电压由4伏回升到10伏。这说明与非门④的工作也正常。5.再测量非门③的输入端(8、9脚)的电位,发现有所波动,结果使输出端(10脚)的电位也随之波动。这个波动电压经指示线脉冲输出级Q303放大送至视放管发射极,造成图象时有时无。这说明故障是由于集成电路中的非门③损坏引起的(检查这部分电路时,要取下电路板,用外引线接入电路,否则不好测量)。

处理方法:(1)如果没有集成电路TC4011BP代换,作为应急措施,可从A点处断开,这样电视机即可恢复正常。但是无频道指示,使用起来很不方便。(2)从电路可以看出,非门电路③是将与非门的两输入端短接后代替的。它作为指示线脉冲的倒相推动级。断开非门③的8、9、10脚,外接一只三极管(如图中虚线所示)可以代管该非门电路。晶体管可选用开关管2DK2B。用普通三极管3DG6也可以,但频道指示线边沿不如用开关管整齐。(林瑞昌)