我们四川省寄生虫病防治研究所为研究蚊虫,需要加快蚊虫的交配繁殖,利用定时光照可以对生物的繁殖、饲养、培植等方面产生重要影响的道理,我们自制了一种简易自动定时闪光器,用来对蚊虫进行定时光照。这种闪光器也可用在促进植物生长、缩短母鸡生蛋周期等方面。

该仪器外形见题头图,它是由三部分组成:(1)电定时钟,能预定1~12小时内任意时间;(2)无触点式可控硅控制电路,用以控制灯光的亮、灭;(3)闪光装置,12V、50/21W白炽灯。

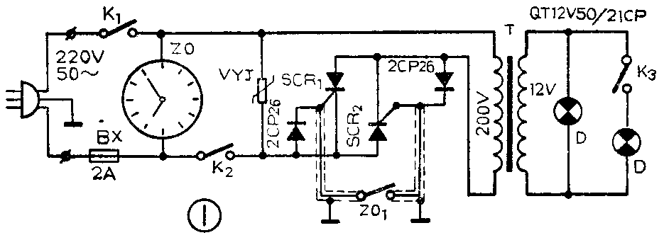
图1是无触点式可控硅控制电路图。它是用两只可控硅SCR\(_{1}\)和SCR2反向并联后和负载光源变压器T串联接入交流回路中。可控硅的触发电路是将两只二极管2CP26分别反向跨接在可控硅的控制极与阴极之间,并将两个控制极通过触点ZO\(_{1}\)连接起来而成。当K1闭合接通总电源后,电流经快速熔断器BX进入定时钟ZO,定时钟的分针、时针开始运转。当时针到达予定时间区间,时针即与表盘插针相碰,即触点ZO\(_{1}\)接通。当K2闭合时,二极管提供了可控硅控制极触发电流的通路,从而使SCR\(_{1}\)和SCR2在电网电压的正、负半周内分别导通。交流电压通过可控硅加到光源变压器T的初级绕组上,经变压器降压后,输出12V的交变电压加在白炽灯D上。
因为触发电路电源和主回路电源取自同一交流电源,触发信号和主回路电压是同时过零,这就保证了两者的同步。
K\(_{2}\)是一条按等分刻度划分出导通与绝缘两种交替小格的铜片(如图2所示),使能按设计要求将间歇触发信号加到可控硅的控制极上,使可控硅成为无触点式电子开关,从而使D闪亮。

一旦定时钟的时针超出予定时间区间,触点ZO\(_{1}\)分开,两个可控硅一直处于截止状态,闪光装置停止工作。直到时钟再运转到予定的时间区间时,触点ZO1又闭合,闪光器又将重复上述工作。
定时钟的改制
定时钟采用的是北京环境保护仪器厂生产的电定时钟,其工作原理是当分针与表盘插针接触时被控电路工作。分针与时针是按日常钟表12小时运转的,所以该钟只能予定1~60分钟的时间。我所蚊虫饲养选择在凌晨3至5点、下午5点30分至晚上9点钟两个时间区间需要闪光工作。因此在不影响该钟的原性能前提下,我们将分针与时针的颈部剪断,交换指针前部,相互焊上,使长针变成时针、短针变成分针,并将定时针面板的60分钟等分刻度,改为12小时等分刻度(每小时又分5小格),图3即是更改后的定时钟面板俯视图。

为了使定时钟在预定时间里连续数小时自动“接通——断开”触点,我们用一段长度等于选定时间范围的铜片(0.1mm厚),镀上薄层锡、贴上耐压500V的绝缘胶纸,按等分刻度刻划出导通与绝缘两种交替小格。把铜片剪成0.8cm宽的细长条,弯成圆弧状,两端弯成圆圈,见图4,用导电插针插入铜片两端圆圈后再插入定时钟选定时间的插孔内,即可使时针触头连续扫着铜片而使灯闪光工作。

为避免时针与铜片刚接触时产生似接非接的情况。我们在选定的时间前一小格插孔内插入一枚φ1mm、长1cm的绝缘插针(见图5)。当时针碰到绝缘插针并继续向前运动时,弹力铜片触头被绝缘插针阻挡而愈来愈弯曲,弯曲到一定程度后就会离开绝缘插针并恢复触头原来的形状,这个恢复力再加上时针对触头的拉力,使触头以很快速度碰上圆弧铜片的始端。

改变定时钟上铜片的导通、绝缘交替小格的个数,可以改变灯的闪光次数;改变小格的宽窄,可以控制每次闪光灯亮和熄灭的时间长短。
元件选用
1.可控硅SCR\(_{1}\)和SCR2选用3CT1耐压500V的,其控制极与触点ZO\(_{1}\)的连线应用屏蔽线。
2.为防止过电压对元件的损坏,用了一只VYJ金属氧化物压敏电阻(即浪涌电压吸收器),选用VYJ440V—1KA的。
3.白炽灯选用汽车前灯QT12V、50/21CP。该白炽灯灯丝粗,不易被断续电流烧断,并有两组灯丝,用开关K\(_{3}\)可以改变光亮强度。为使光线集中,加用汽车聚光灯罩,灯光颜色可以在灯罩上贴各色透明纸来改变。(吴为能)