目前我国生产的晶体管黑白电视机都是用220V50Hz交流电源供电的。但因很多农、渔、山村和小型运输船只、渔船等无交流电源,给收看电视节目带来很大不便。虽然能用交直流变换器,或小型交流电机来供电,但也比较麻烦。因此,我们根据用户的要求,对电视机电源部分作了一些改动,能直接用低电压直流供电。现介绍出来供大家参考。
我们改制的原则是(一)不破坏原交流供电系统,以便有交流电时能使用。(二)适应农、渔村和船舶采用12~24V蓄电池供电的特点。(三)被改的电视机在使用直流电源时,能对电源作自动极性限制,防止因电源极性接反而损坏机器。
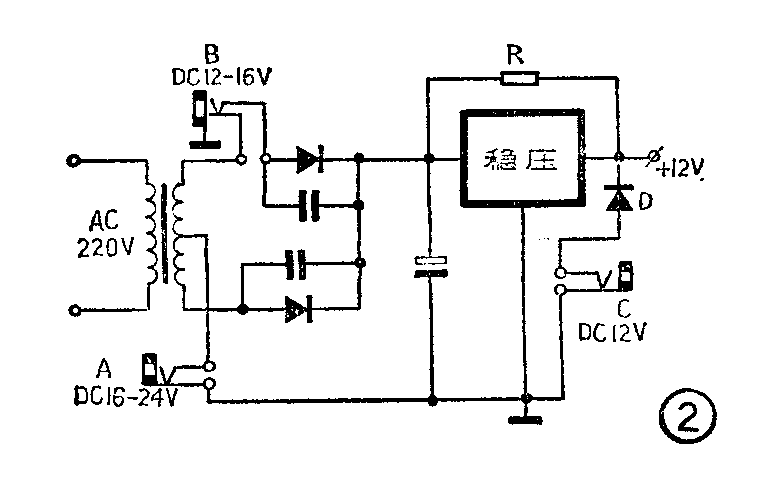
按照国产晶体管电视机有桥式整流和全波整流两种不同型式,将改动的结构也分为两种。图1为桥式整流电路,适用于飞跃牌9D3型、12D1型、北京牌842型等电视机。图2为全波整流电路,适用于金星牌B31型、西湖牌12HD1型等电视机。


在图1中,当外接电源插入A插口时,插口中的常闭接点断开,外接电源的正极经变压器次级→桥式整流二极管D\(_{1}\)→稳压电源。负极直接经二极管D4到地。此插口适用于16~24V的外接电源,当然也能用12V电源。我们将变压器次级串入外接电源回路的目的是,当使用外接电源电压较高时,能在次级上降去一部分电压,减轻调整管的负担。其二是次级线圈与整流回路的电容,组成低通滤波器,可提高电视机的抗干扰能力。而插口B,外接电源不经次级线圈,直接送至桥式整流电路。适合于12~16伏外接电源。插口C作为外接12V电源用。因为不经稳压电路,要求电压不能高于12V,否则将会损坏机器。二极管作为定极性保护。
图2电路的改动原理基本上与图1相同,不同的是采用全波整流,因此当外接电源极性插反时,电视机不能工作。
图1、图2中的电阻R并联在电源调整管CE极两端,目的是改善稳压电源的起动性能,特别是电压较低时。同时还可分流减轻调整管的负担。其阻值一般为10~47Ω,功率为5~15W。


图3、图4用于采用推拉式开关的电视机,利用多余的一组开关作控制。图5为匈牙利TA5301型24英寸黑白电视机采用外接24V直流电源时的电路,二极管D作为极性保护,可用3AD30的一个结,K为交直控制开关,当使用直流电源时,使泵电源开关管T601脱离行输出变压器。(陈善华)