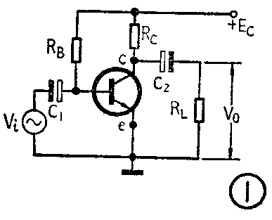
图1为一单级放大器。C\(_{1}\)、C2为耦合电容,也称隔直电容,它们的容量一般都较大。如果我们已知C\(_{2}\)左端(C点)的电压波形如图2,那么由于C2的隔直作用,C\(_{2}\)两端的电压一定是图2波形的直流分量,如图3所示,而图2波形的交流分量则通过C2降落在负载电阻R\(_{L}\)上,如图4所示。显然,隔直电容C2两端的电压就是C点对地的静态工作电压V\(_{ceQ}\)。这个道理一般无线电爱好者都明白。但是,如果C点的电压波形已经失真,如图5所示,那么C2两端以及负载R\(_{L}\)上的电压又是什么样的波形呢?乍看起来,仍然可以把图5分解为图6和图7,图6为C2两端的电压,图7为R\(_{L}\)上的电压。实际上这样理解就错了。图2波形是在静态直流电压VceQ上叠加了一个不失真的正弦波信号,而波形完整的正弦波电压平均值为零,因此图2波形的直流分量就是静态直流电压V\(_{ceQ}\)值,C2两端的电压也是此值。图5波形是在静态V\(_{ceQ}\)上叠加了一个失真的正弦波,显然它的平均值不等于零,就图7来说,其平均值大于零,因此图5的总直流分量就应该是静态的VceQ加上这个平均值,变为V'\(_{ceQ}\),自然V'ceQ>V\(_{ceQ}\),因而电容C2两端的电压也就大于V\(_{ceQ}\)(见图8),而负载RL上的电压波形也应该是把图7波形的横坐标上移一个平均值,见图9。




总之,图1所示的电路,当输入电压V\(_{i}\)较小,放大器工作不失真时,C点对地的直流电压(即C2两端的电压)就是静态工作电压V\(_{ceQ}\),如果输入电压Vi较大,放大器产生了失真,那么C点对地的直流电压就不再是V\(_{ceQ}\)了。掌握了这个基本概念,可以帮助我们解决一些实际问题。下面举两例说明:
(一)用万用表直流档可以判断放大器是否失真。以图1为例,去掉输入信号,先用万用表直流档测量C点对地的电压,该电压便是静态工作电压V\(_{ceQ}\)。外加输入信号后,再用万用表测量C点对地电压,如果这时电压仍是VceQ值,就说明该电路没有失真;如果这时电压大于或小于V\(_{ceQ}\)值,那就说明该电路已经失真。
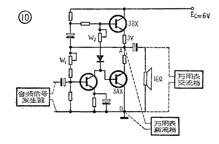
(二)利用万用表代替示波器来测量OTL电路最大不失真输出功率。图10是一个OTL电路的原理图。其最大不失真输出功率的一般测量方法是,在推动级输入端加信号发生器,负载R\(_{L}\)上接示波器,慢慢加大信号发生器的输出电压,观察示波器的波形,在波形最大而不失真的情况下测出波形的峰峰值,再换算成最大不失真输出功率。如果手头没有示波器,则可以根据前面所讲的概念,用万用表粗略地进行测量。

假设该0TL电路输出级两管已经过挑选,特性比较一致,测量前已反复调整电位器W\(_{1}\)和W2,保证了中点(点A)电压为12E\(_{c}\)=3V。按图10接入信号发生器,频率可放在400赫左右。万用表直流档接在AD两点上,慢慢地加大信号发生器的输出电压,观察万用表上直流电压的读数,如果没有变化(仍为3V),便可继续加大信号发生器的输出电压,直到万用表上直流电压读数开始变化(大于或小于3V),就不要继续加大输入信号了。这时输出级已处于最大不失真状态。将万用表取下,拨到交流电压档,接在负载RL上,观察其交流电压有效值,如果这时输出为2V,那么最大不失真功率
P\(_{OM}\)=V0\(^{2}\)R\(_{L}\)=22;16=0.25瓦=250毫瓦。
以上两例说明了学习基本概念的重要性。掌握基本概念,可以指导我们的实际工作。(赵学泉)