问:匈牙利生产的TC—1610型12英寸电视机的AC128k和AC176k管损坏,用国产什么型号的晶体管能代替?
答:AC128k和AC176k是场扫描输出中功率管,AC128k是锗PNP型三极管,可用国产3AX83或22800代替。AC176k是锗NPN型三极管,可用国产3BX85代替。替换用的晶体管应进行配对选择,否则会影响场线性。换上国产管后应反复调整垂直线性偏流电阻P\(_{3}\)03、P304和垂直幅度偏流电阻P\(_{3}\)02,将线性调到最好状态。如果由于替换用的管子特性差异使场线性失真较严重时,则可用伴音功放输出管AC187k代替AC176k,AC188k代替AC128k,因为AC187K和AC188k进行过配对选择,所以场线性较好。用国产3BX85代AC187k,3AX83代AC188k,由于两管特性的差异可能伴音失真大些;但是由于人耳对声音失真的感觉不如人眼对场线性失真敏感,所以这样替换虽然麻烦些,但效果较好。(顾波)
问:一台北京825—2型电视机每次工作近1个小时后,屏幕右边的光栅就开始缩拢,形成一条垂直黑带,黑带宽度随时间的延长而增大。经调换行输出变压器及其磁芯、行输出管帘栅电容C\(_{96}\)等均无效,怎么解决?

答:这种故障通常是因为升压电容C\(_{97}\)在工作温度较高时漏电较严重而引起的。C97漏电时,由于损耗增大,阻尼管电流在它上面产生的提升电压就低,使行输出管屏极工作电压也跟着降低,从而导致行幅缩小。当光栅的中心位置未调好时,就会出现屏幕右边光栅缩拢的现象。开机时间愈长,机内温度就愈高,C\(_{97}\)漏电就愈大,光栅收缩也就愈严重。检修的方法是,开机后10分钟测一下C97,两端的电压(一般正常值560~600伏),然后待光栅收缩时再测,如果电压下降即可确诊。C\(_{97}\)要用耐压600伏以上的密封纸介电容,如CZM—C,CZM—J1型电容换上。(王德沅)
问:为什么如金星B40—A型一类的晶体管电视机在收看前要先将电源插头插入电源插孔,经过1~3分钟后再开启电源开关?
答:这样做是为了起到保护显象管阴极的作用。因为晶体管电视机一开机,高压就立即产生,而显象管必须等灯丝把阴极烤热之后才能开始工作,这样在显象管还没有开始工作前就在阳极加上高电压,在很强的高压电场力的作用下,会造成“冷发射”而损坏阴极的氧化物。而金星B40—A型一类的晶体管电视机在收看前先将电源插头插入电源插孔,此时显象管的灯丝就被接通处在较低电压的预热状态,经过1~3分钟后,显象管的阴极被烤热能够发射电子了,此时开启电源开关,显象管即能显示图像,从而起到了保护阴极的作用。(花维国)
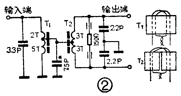
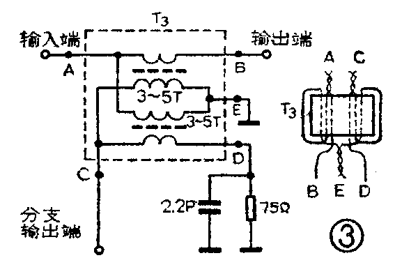
答:能。但是,简单地将几台电视机的天线输入端并接或串接在一起,是会引起相互干扰的。正确的接法如图1所示。图1(a)使用的是分配器;图1(b)使用的是分支器。前者适用于电视机集中分布的情况,后者适用于成串分布的情况。对于长期不接电视机的输出端(尤其是分支器的主路输出端),应对地接一个75Ω的电阻,使线路保持匹配。图2为二分配器的电原理和变压器绕制图;150Ω电阻的两端各套一个环形磁心是用来进一步减小输出端之间的相互影响的。图3是一分支器的电原理和变压器绕制图。各变压器均用直径为0.23毫米的漆包线绕制,T\(_{1}\)T3的磁心通常是NXO—100型规格为7×5.5的双孔磁心,T\(_{2}\)的磁心通常是NXO—100型规格为4×1.5×4的环形磁心,也可用其它高频磁心(谐振频率在30MHz以上)代替。三个二分配器装在一个外壳里,即为四分配器(见图1a);一分支器的分支输出端冉接一个二分配电路,即为二分支器,以此类推,可制作出四分支器等。将分配器、分支器进行各种组合,在离电视台较近的地区,可以解决几台、几十台以至更多台电视机共用一套天线的问题。(吴名江)
问:日本三洋(SANYO)盒式收录两用机的电源变压器为什么容易损坏?如何防止?
答:目前,进口机器中三洋收录机电源变压器的损坏率比较高,分析损坏原因,有设计和使用两方面的问题。
三洋收录机电源线路设计上,变压器的安全系数一般取得比较小。但连续使用4~8个小时还是没有多大问题的,国内用户通常也不会一次连续使用这么长的时间,所以,电源变压器不致于为此烧毁。电源变压器之所以烧毁,通常发生在以下两种使用方法不当的情况。(1)使用者以为录音机放音完毕后,停机装置会自动切断电源,于是,听完后就不再理会它了。其实,此时收录机只是切断了直流电源,而电源变压器初级绕组外加的交流电源并未切断,电源变压器仍连续不断地处于工作状态,长期的发热积累,很容易烧坏变压器。因此,三洋牌收录机使用结束后务必拔下交流电源的插头。(2)由于我国交流市电电网电压波动比较大,特别是在农村,用电高峰时市电电压可能降到150伏以下,于是有些用户把收录机上电源变换档拨到200伏档,甚至110伏档(三洋收录机的交流供电电压一般只有110、200、240伏三档,而没有220伏档)。用电高峰过后,电源电压回升到220伏,甚至240伏,于是电源变压器会因电压过高而烧毁。据三洋维修站统计,电压变压器烧毁的收录机,80%以上都是电源变换档搞错了。而国外由于交流电网电源电压比较稳定,很少出现烧毁电源变压器的故障。为了防止烧坏电源变压器,电源变换档应置于240伏档,并建议用胶水纸把电源变换档封住,以免一知半解的用户乱动。(吴大伟)
问:一台晶体管外差收音机,开机时能正常工作,5分钟后声音逐渐减小,以至无台(电源正常, 无信号的各管电流正常)。关掉电源,再立即开机又恢复正常,但过一会又无台了。调换变频管无效,把变频级集电极电流调到0.6~1mA时恢复正常,但噪声大了,为什么?
答:上述故障发生是变频级本振过弱引起的。造成振荡过弱的原因有:机内尘土太多;振荡线圈受潮;振荡级有假焊点;印刷板漏电;基极旁路电容、发射极振荡耦合电容、振荡槽路的垫整电容漏电;容量减小及双连漏电等。解决的方法是清除机内尘土;用灯泡(或电烙铁)烘烤印刷线路板及振荡线圈或换新线圈。较麻烦的是上述电容用烙铁一烫收音机就正常了,烙铁离开机器又不响了。换下的电容用万用表又测不出异常现象。这就需反复试验再确定是哪个电容漏电。以上提到的电容都应该使用质量高、误差小、稳定性好的云母电容、瓷介电容或玻璃釉电容。(赵楠)
问:当电源变压器的输出电压高于整流电路的要求值时,怎样解决?
答:当电源变压器的输出电压偏高时,必然使整流滤波电路输出的直流电压高于要求值,此时视具体情况不同可采取下述几种方法解决。
(1)更动变压器绕组的圈数。这里又有两种具体方法:一种是增加初级绕组的圈数;另一种是减少次级绕组的圈数。显然这两种方法都是比较麻烦的,特别是在不知道变压器各绕组圈数的情况下就更为不便。
(2)将不同输出电压的各绕组进行同极性或反极性串联。显然这种方法的局限性很大,只有在原变压器存在多余绕组而且各绕组电压又合适时才行。
(3)改变整流电路的类型。当变压器次级输出电压一定时,采用不同的整流电路所能得到的直流电压是不一样的。例如,若将桥式整流电路分别改为全波整流(变压器次级绕组有中心抽头时)和半波整流时,输出的直流电压将分别为原来的二分之一和四分之一。这种方法可以在大范围内降低整流电路的输出电压,但若改为半波整流时,输出电压中基波分量的幅度将大大增加。
(4)改变滤波电路的类型或元件的数值。这里又有三种方法:一种是降低滤波电容的数值;另一种是增加RC滤波电路中电阻的数值;第三种是增加一节RC滤波电路。一般讲来第三种方法效果最好,第一种方法最差。这三种方法的共同优点是可以连续地改变整流滤波电路的输出电压。缺点是当大范围调整输出电压时,第一种方法使纹波成分大大增加;后两种方法增加了电源的功耗。(郑浩)
问:我的一只液晶显示石英电子手表最近一按照明小灯显示的数字就会乱跳,这是什么原因?
答:这说明电子手表的电池即将耗尽。因为照明小灯需较大的工作电流,使用时会使即将耗尽的电池电压很快跌落,使电子手表失去正常工作状态,甚至停止工作。当小灯断开后电池电压会逐步恢复,这时电子手表仍能继续工作,但这时已不是显示正常计时的数字了。这种情况下照明小灯的灯光也很微弱。更换电池后这种故障便可消失。
氧化银电池的放电曲线很平坦,即将耗尽的电池仍有1.5伏左右的电压,用万用表的电压档测量无法了解电池的使用情况。这时可用万用表的电流档测试:将万用表拨到500mA电流档,将红棒接电池正极,用黑棒迅速触碰电池的负极一下,如果表针有摆动说明电池尚未耗尽,如果表针微微一动或几乎不动说明电池已将耗尽。测量时注意表棒接触时间要短,以免耗电过多。(李耀祖)


