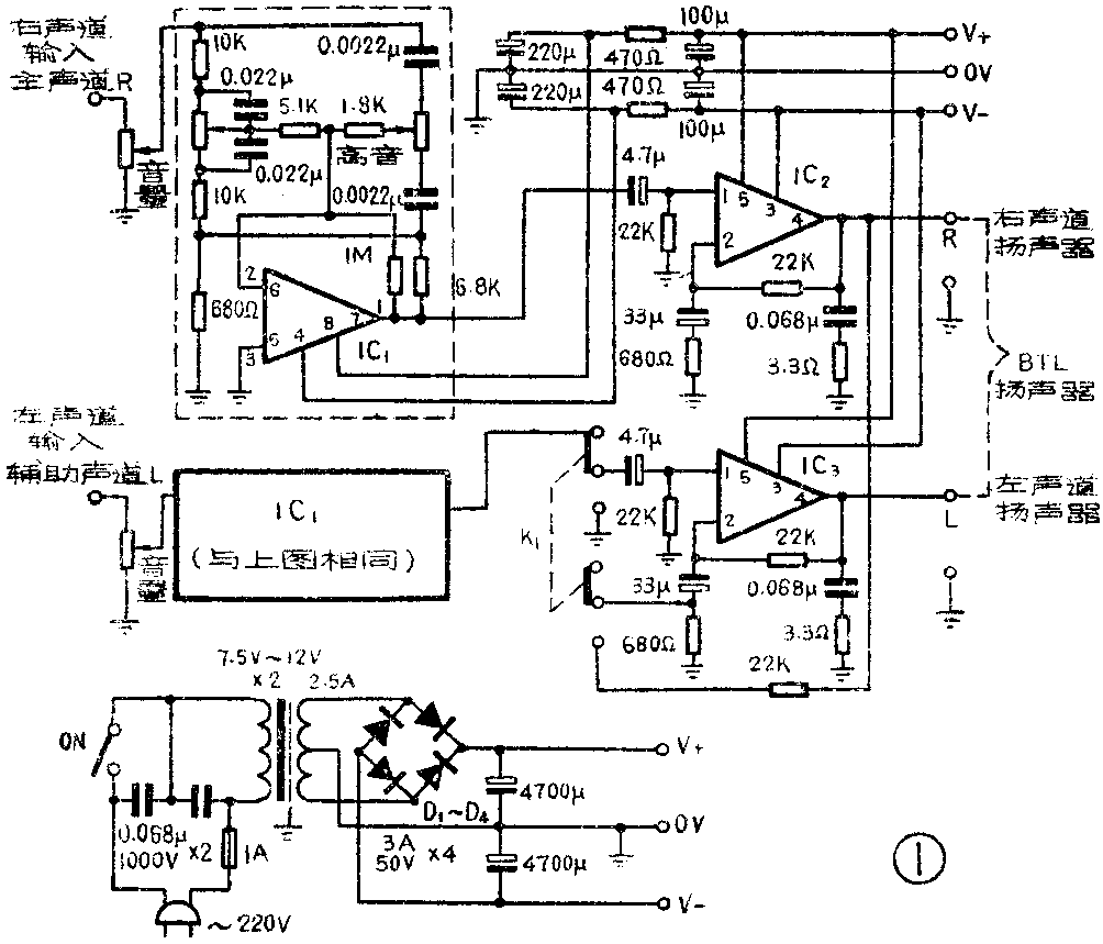
这种高传真度立体声扩音机(邮购办法见上期),前后级都采用进口集成块装配,阻容元件也同时配套进口。播送立体声节目时使用两个声道,每路输出功率各为15瓦。也可以借助于机内的转换开关将扩音机转接成BTL单声道扩音机,这时输出功率可达36瓦。由于末级用的是小体积大功率集成块,因此整机体积小巧,外接零件不多,容易安装、调试。它们的输出端和扬声器直接耦合,又有较为充裕的输出功率储备,因此传真度高,频率响应好。
扩音部分的电路图见图1。前级采用集成块MS1458,用它内部的两个放大器分别作为两路功率放大器的推动级。在这里每一路都有一套RC网络,分别控制高音和低音的反馈量,以实现对音调的控制。MS1458的出线脚接线图见图2。为了保持放送立体声时电路特性的一致性,两路放大器的音量及其高低音调控制都采用同轴双联电位器来调节。


末级的集成块是TDA2030,在这里它作为一个乙类放大器来使用。这种集成块内部已有短路和过温保护装置,引出脚排线见图3,内部结构见图4。两个末级集成块同装在一个散热器上,散热器已附在套件内。负载扬声器的阻抗为4~16欧,阻抗较低时得到的输出功率较大。放送立体声时,每个声道可各用一个口径较大的扬声器分别安装在各自的助音箱里;也可以在每个声道使用由几个扬声器经分频后组成的扬声器组合箱,每个声道使用一组,只要注意阻抗匹配和助音箱的摆放位置,就可以获得较优美的立体声效果。


由双声道转换为单声道时,是借助开关K\(_{1}\)实现的。K1将左声道(辅助声道)的推动信号切断,并将右声道(主声道)末级输出端的音频电压经过分压后送给IC\(_{3}\)的反相输入端,成为桥接式BTL末级,这时扬声器组也应改接在相应的输出端接线柱上。
电源变压器的最大消耗功率为70瓦,制作数据如下:铁心尺寸33×33毫米,初级线圈用φ0.38毫米漆包线绕1088圈,次级线圈用φ1.0毫米漆包线双线并绕61圈,绕好后将一个次级线圈的始端和另一个线圈的末端串接起来,作为中心抽头使用。次级线圈的总数为61+61圈。如果要加装指示灯,则可用φ0.6毫米漆包线绕25圈(5伏)作为灯丝线圈用。
整流二极管需读者自己选配。可选2CZ12一类,最大整流电流为3安。并联在电源进线端的两只0.068微法电容器是为防止调制交流声而设的,使用时如果没有这种干扰,这两个电容可以省去。
扩音部分的全部零件已全部焊接在印刷电路板上,并已经过调试、检验。电路板上已印有各个零件的符号和数值,非常便于检查。各个接线柱都已有标记注明,可按此接线。
这种扩音机适宜用立体声收、录机作音源,如果用话筒或电唱机作音源,则声音较小,需另加一级较简单的前置放大器。该扩音机的频响为20~20000赫,失真度<0.03%,电源电压为±8~±16伏(直流),输出阻抗4~8欧,输出功率15W+15W、单声道BTL36瓦。(广东顺德县大良照相器材厂)