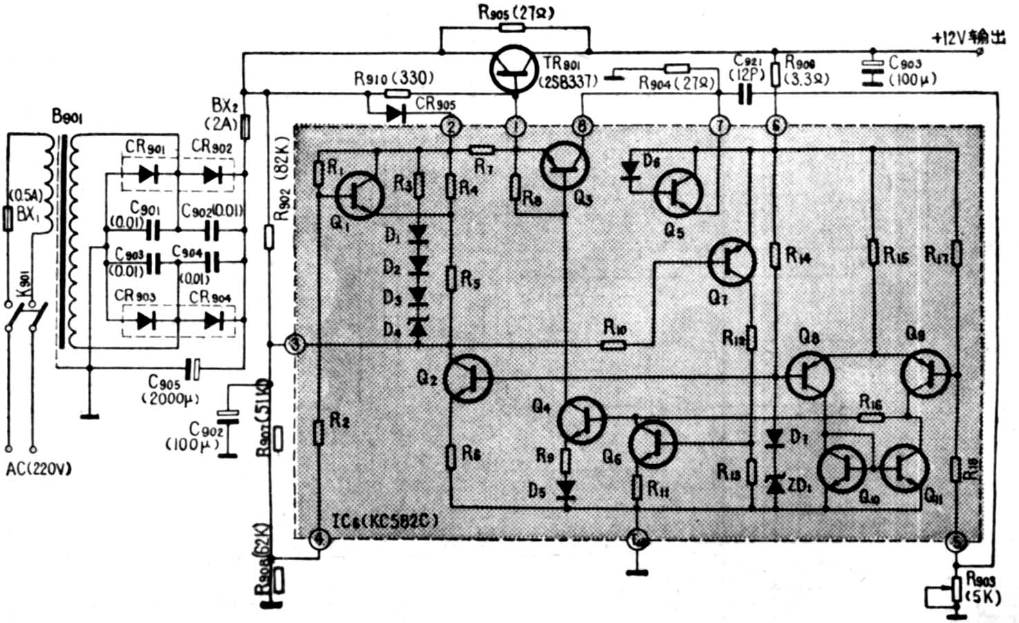
采用六块集成电路的12英寸黑白电视机,虽然具有元器件少、耗电省、性能比较稳定可靠等优点,但在市电电压较低的地方使用时,其降压特性还不能够适应。当市电电压降低到稳压范围以外时(即180伏以下),集成稳压电源将由稳压工作状态进入有源滤波工作状态,结果使纹波电压逐渐增大,出现严重的50Hz水平干扰条纹,并上下滚动。当干扰条纹滚动到画面底部时,往往在一段时间内还会破坏场同步,出现图象翻片现象,严重影响电视机的正常收看。为了提高集成稳压电源的降压特性,我厂在试制JTH123型集成电路电视机时,在稳压电路中增加了两个电阻R\(_{9}\)07(51K)、R908(62K) ,并将R\(_{9}\)02的阻值由原来的8.2K改为82K,改进后的电路如图所示。图中虚线框外为外接电路,虚线框内为集成电路IC6(KC582C),TR\(_{9}\)01(2SB337)为电源调整管。集成电路的原理,可参考本刊1980年第12期,这里就不赘述了。

下面着重讨论市电电压降低后,稳压电源由稳压状态进入有源滤波状态的工作情况。
在电路未作改动之前,集成电路的④脚为空脚,③脚通过电容C\(_{9}\)02接地,R902为8.2K。当市电电压在稳压范围内变化时,③脚电位总是高于⑥脚电位,所以Q\(_{7}\)处于截止状态,这时有源滤波器不起作用。当市电电压开始降低时,③脚电位仍比较高,所以Q7还不导通。只有当市电电压降低很多,调整管TR\(_{9}\)01进入深度饱和状态时,⑥脚电位才高于③脚电位,使Q7导通,Q\(_{6}\)也导通,整个电路进入有源滤波工作状态。因为处于饱和状态的调整管TR901和Q\(_{4}\)、Q3的放大倍数很小或无放大能力,所以有源滤波性能较差,纹波较大,使降压特性变坏。
增加电阻R\(_{9}\)07(51K)、R908(62K)并改变R\(_{9}\)01的阻值后,当市电电压降低时,输入到调整管TR901的电压也降低,经R\(_{9}\)02和R907、R\(_{9}\)08分压后,加到集成电路③脚的电压也随之降低。适当选取R902、R\(_{9}\)07、R908的阻值,可使调整管TR\(_{9}\)01在没有进入深饱和之前,③脚电压就能较快的降低,使Q7由截止状态变为导通放大状态。Q\(_{7}\)导通后,使Q6也导通。结果使注入Q\(_{4}\)基极的电流减小,集电极电流也随之减小,从而使注入Q3基极的电流也减小。这就使调整管TR\(_{9}\)01的电流减小,管压降增大,避免了调整管TR901的过深饱和。由于Q\(_{7}\)、Q6、Q\(_{4}\)、Q3和调整管TR\(_{9}\)01均处于放大状态,加上外接电容C902(100μ),构成了性能良好的有源滤波器,整机纹波电压很小,可以满足降压特性的要求。
经过上述改动之后,虽然提高了有源滤波性能,但这是有代价的。因为当市电电压降低时,③脚电压下降较快,使稳压电路提前进入有源滤波状态,致使稳压范围减小。但由于提高了有源滤波性能,整机可以在很宽的电压范围内保持较小的纹波电压,这样就不会出现严重的水平干扰条纹,滚动和破坏场同步的翻片现象。
在用户已经使用的电视机上进行上述改动也是很简单的。只要将R\(_{9}\)07、R908焊在印制板的铜箔面上就可以了,因为集成块的④脚是空脚,可以直接焊上电阻,不需要改动铜箔面。R\(_{9}\)02由原来的8.2K改换一个82K的电阻即可。(崔文林)