组合锁
这是一种用按键开关来控制的锁。电路如图4所示。只有当开关1、3、7同时按下去(而别的任何一个开关都不按)时,电源才能通过二极管D\(_{2}\)、D3继电器J\(_{1}\)的常闭触点J1-1使继电器J\(_{2}\)的线圈通电,J2吸动。J\(_{2}\)的常开触点J2-2闭合,接通电磁铁供电电路,带动执行机构,将锁打开。若把7个开关同时按下去,则电源将通过二极管D\(_{1}\)、D4使J\(_{1}\)绕组通电,J1吸动,其常闭触点J\(_{1}\)-1断开,J2绕组中无电流,J\(_{2}\)处于释放,其常开触点J2-2断开,电磁铁电路无法接通,锁打不开。在这7个按键之中,猜中开锁按键的概率是比较小的,所以有一定的保密性。

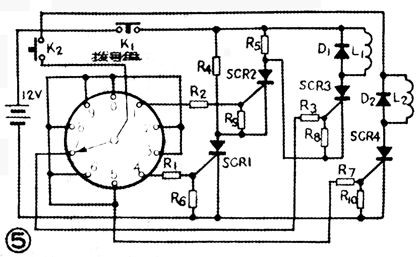
数字锁
这是一种用拨号的办法开锁的电子装置。该电子装置就像拨号的电话机一样,如号码拨错了,锁就打不开;号码拨对时,锁才能打开。图5电路是一种简单的三位数字锁,只有按照已定的数字编号(图中定为417)拨号,锁才能打开,如果拨错了号码,锁不仅打不开,还自动接通报警电路,发出报警信号。

拨号之前,先按下开关K\(_{1}\),使三只可控硅瞬间与电源脱离,全部处于关断状态。再按下开关K2,使电源与控制盘接通,然后再开始拨号。先拨4,这时电源通过R\(_{1}\)加到可控硅SCR1的控制极,SCR\(_{1}\)导通,将SCR2的阴极接到电源的负极。再拨到1,电源通过R\(_{2}\)加到SCR2的控制极,使其导通,将SCR\(_{3}\)的阴极接到电源的负极。再拨7,SCR3导通,接通开锁的电磁铁线圈L\(_{1}\)的供电电路,带动执行机构,将锁打开。若拨号时没按417的顺序,虽然有电压加在可控硅的控制极上,但因它们的阴极没接到电源上,可控硅仍无法导通。若拨到0、2、3、5、6、8、9号中的任何一个,可控硅SCR4立即导通,接通报警器控制线圈L2电源,报警器发出报警信号。(图中K\(_{2}\)上接点应接电源)
图中电阻用1K、1/4W的,可控硅可用3DT4K—类的小功率可控硅。(张天逊)