盒式磁带录音机的磁头使用日久常会磨损。严重磨损的磁头工作缝隙变大,这就使得高音大量损失,声音失真,甚至模糊不清。磁头损坏了最好的解决办法是更换一只新的。可是有时不一定能马上买得到合适的磁头,如果换上一只规格、型号与原来磁头不同的磁头,就会出现抹音不净、串音、方位角调不好的毛病。那么不换磁头,从电路上想些办法是不是也能弥补呢?回答是可以的。主要可以从以下几方面考虑。
1.增加磁头输入端的谐振电容,使谐振频率往低移。一般盒式机为了在放音时对高音进行补偿,往往在放音磁头两端并联一只电容。如图1中的C\(_{2}\)。从图2磁头谐振等效电路中可见,对于磁头感应下来的电流i来说,L和C2构成一个串联谐振回路。L是磁头线圈的电感量,C\(_{2}\)是外加的补偿电容,r是磁头线圈的内阻。R入是第一级放大器的等效输入阻抗。谐振频率f=1/2π\(\sqrt{LC}\),由图3可见,新磁头如不加补偿电容C\(_{2}\)没有谐振点如曲线1所示。加了C2就出现了谐振点,C\(_{2}\)取得越小则谐振频率越高,见曲线2、3所示。对于已磨损的磁头,高频特性已经很差(如虚线),此时如取很小的电容已无法在较高的频率上谐振,只能取较大的电容,使得在较低的频率上谐振(如曲线4)。经过这样的补偿会比不加补偿电容效果好得多。应该注意补偿量与回路Q值有关,所以应选择损耗小的云母或玻璃釉电容。容量也不宜选得太大。经验认为,取0.04μF以下较为合适。



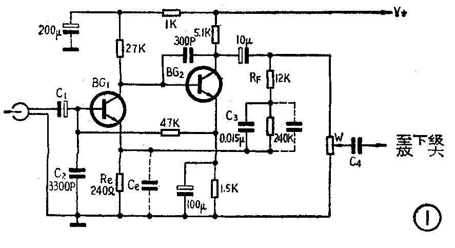
2.增大放音前置放大器低音反馈量来相对地提高第一级高音放大量。图4是图1放大器电路的低音频响曲线。曲线高端(右端)的起始点由反馈网络R\(_{F}\)C3所决定。转折频率一般在1KHz左右。为相对提升高音,可在C\(_{3}\)上并联一个容量为0.015~0.022μF的电容,使转折频率(如A、B、C点)向左移。当转折点移到500Hz左右时,对300Hz以下的低音的信号放大量压低了一倍(6dB),所以听起来音量减小了。必须调节音量电位器来弥补音量的下降(这是相对提升高音的方法)。

3.减少放音均衡网络的高音反馈量来提高第一级的高音放大量。通常放音放大器由于均衡网络的作用,中高音频响曲线如图5曲线1所示。为了提升高音可以减少高音的负反馈。对图1这样的电路,可在BG\(_{1}\)发射极与地之间加一个电容Ce,从而减小了高音的负反馈,也就是相对地提升了高音。C\(_{e}\)的大小视发射极电阻Re的大小而定。可由下式确定C=1/2πfR\(_{e}\),式中f是转折频率,一般可取600Hz左右。曲线2和3,分别是在Re上并联了容量为0.33μF和lμF时的情况。可见在5KHz处提升了20dB左右。这种方法对于磁头磨损相当严重时效果也很明显。不但放音时高音有明显改善,而且录音时也能有效提升高音。

4.在音量电位器滑动臂上串联一只电容,如图1中的C\(_{4}\),它可以增加低音阻抗,相对提升高音。C4可选择0.01~O.4μF的数值,后级放大器输入阻抗大时,C\(_{4}\)可取小些。这种方法对收录两用机不太合适,因为C4会对收音节目低音削弱较多。
5.改善录音效果。磁头的磨损会使录音时的偏磁磁场减弱,此时录音时就偏离了原来的最佳工作点,使音质变差音量减弱。直流偏磁的机器这一现象尤为明显。对于交流偏磁的机器,一方面可调小图6中W的数值;另方面可在超音频振荡器的选频回路初级或次级并上一只电容,使超音振荡器振荡频率降低,如图6中的C。C可取几百~几千PF,经这样改动可重新达到较满意的偏磁磁场。对于直流偏磁的机器可如7那样在直流偏磁电阻上并联一个R与W串联的支路。调整时一边减小W阻值,一边录音,得到一个最佳的阻值。


以上几个简单的方法,对于录、放音的高音提升均有明显效果,磁头磨损励害的,可以几种方法并用。待到换上新磁头,可以很容易地恢复原线路的性能。(李传钟)