晶体管收音机发生故障,一般不外乎元件衰老变质,损坏,使用日久器件接触不良等。自装机还有元件选用不当,整机布置不合理,调整不好等问题。在修理工作中有时还会遇到“无形电阻”造成的故障,如果不注意这点,就会多走许多弯路,给修理工作带来麻烦。由于“无形电阻”产生的部位不同,形成的原因及阻值大小也不一样,因此故障现象是多种多样的。下面列举三例说明“无形电阻”造成的故障。
例一:工农兵260型收音机,故障现象是收不到电台并有强烈的低频啸叫声。检修过程是这样的:首先检查了电源电压,4.5伏正常,然后检查图1中的滤波电容C\(_{16}\)、C17,容量足够漏电很小。第三步旋转电位器,叫声不变,初步断定是低放电路存在正反馈。因为是成品机,不怀疑输入,输出变压器接反。进一步检查R\(_{8}\)阻值正常。再用电容器(0.01μ)跨接在BG3的基极与“地”之间,故障现象没有变化。用电容跨接BG\(_{5}\)、BG6的基极与“地”时啸叫声改变声调,但仍存在。用电容跨接BG\(_{4}\)的集电极与“地”时,啸叫停止。检查这级的几个元件均正常。因此怀疑“无形电阻”作怪。仔细观查印刷电路板,发现图2虚线围起的部分有轻微湿润,不甚明显。经用酒精清洗,故障排除。询问机器的主人,该机常在酸雾较大的场合收听,极易导电的酸雾聚集在上述部位,形成了无形电阻R(如图1中虚线画的电阻),跨接在输出变压器次级与输入变压器初级之间,形成了强烈的正反馈,引起啸叫。同时,音频信号被输出变压器次级和喇叭音圈短路,所以喇叭不能发出节目声音。


例二:长征7Bll收音机,故障现象是:晴天,干燥天气能收音,但声小。阴雨天湿度大时无声(检查时无声)。根据故障现象,我首先检查电池电压和总耗电电流,均正常。然后检查低放、中放各级均正常。用改锥碰触可变电容无线联的定片,有较响的“喀喀”声,碰触本振联的定片没有“喀喀”声。初步判断是本地振荡器不起振。检查图3的振荡线圈B\(_{2}\)及C4、C\(_{5}\)、C6、R\(_{3}\)均没有毛病。又怀疑BG1工作电流过小。经测量静态电流为0.46毫安,也正常。仔细观查印刷电路板,发现太脏,图4虚线围起来的地方有大量灰尘。用酒精清洗之后,故障排除。从这一例知道,电路板上堆积的灰尘形成了一个如图3虚线所示的电阻。气候干燥时,阻值变大, 振荡器勉强起振,故音小。环境潮湿时,阻值变小电路停振,因而无声。

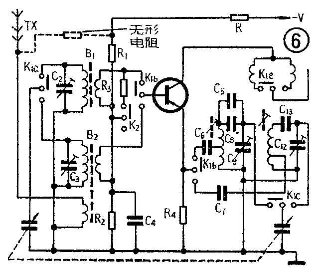
例三:一台两波段半导体收音机,故障现象是短波不响,中波段时响时不响,响时“沙沙”声很大,无法正常收听(检查时中波响)。根据现象,先用万用表测量波段开关的各触点,阻值均正常。用改锥碰触短波天线时喇叭无“喀喀”声。碰触BG\(_{1}\)基极时喇叭有“喀喀”声。在短波位置,碰触本振联的可变电容定片也有“喀喀”声。初步判断故障在短波段的天线及输入回路部分。检查这部分的元件均正常。测总电流时忽大忽小,因而怀疑是否有“无形电阻”存在。细心观查有关部位,发现天线支架的铆钉与电路板的走线之间有液体(如图5)。用酒精清洗干净,收音机正常工作了。故障的原因可用图6说明:在印刷电路板上的天线引线与电源负极引线之间有一个天线支架的铆钉,电池液流入了铆钉与两条引线之间的空间形成一个阻值不大并且可变的“无形电阻”(如图6虚线电阻),使得漏电流由地经天线线圈,“无形电阻”及电阻R构成通路。这个电流流经短波天线线圈时,被后面各级放大形成沙沙声,外面的信号也被这个闭合回路短路掉,故收不到电台信号。

从以上三例可以得出这样一个结论:“无形电阻”是由印刷板走线间的污物构成的,它使得各走线之间的绝缘电阻下降,造成各种故障现象。为此,拿到一部欲修的机器,首先看看印刷板是否清洁,如发现各元器件、各引线、走线之间有尘土、污物、多余焊锡、焊油等污物时,应在修理之前清除掉。这样可以使修理工作少走弯路,并消除后患。清除的方法,可以用棉花蘸酒精或香蕉水擦拭。但应注意,清洗之后必须待彻底干了才能通电。如能涂上一层绝缘漆则效果更好。 (陈为会)