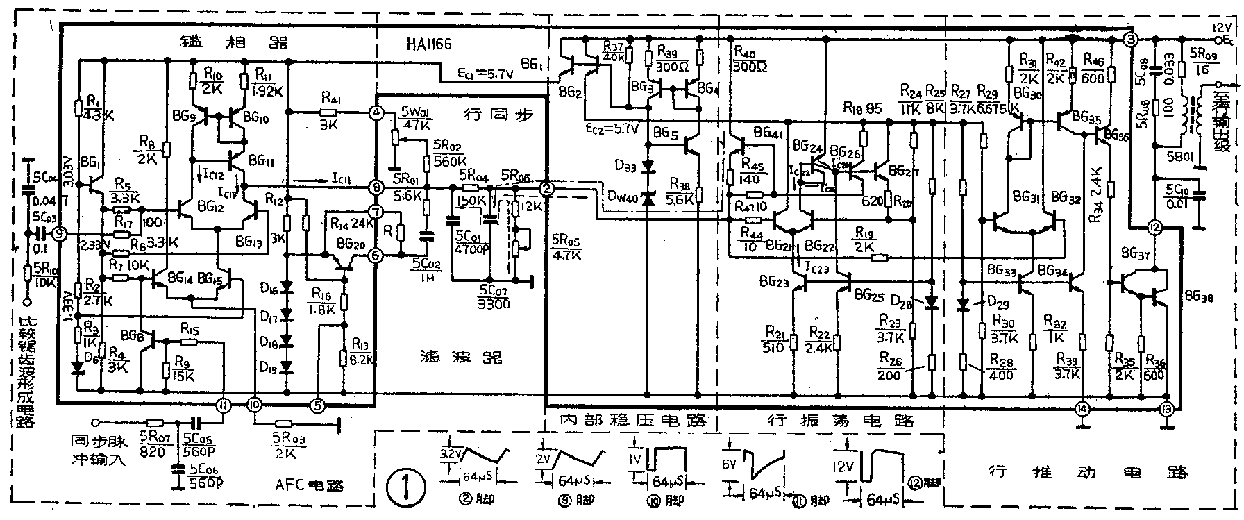
HA1166集成电路包括行振荡、行推动、AFC和内部稳压电路等四部分。其内电路及典型应用时的外围电路如图1。下面介绍它的各部分电路的工作原理。
稳压电路
内部稳压电路由BG\(_{1}\)~BG5和D\(_{39}\)、DW40等组成,见图1。由于BG\(_{3}\)和BG4组成的是镜象恒流源电路,所以I\(_{C3}\)=IC4=I\(_{C5}\)。又因BG5与D\(_{39}\)、DW40组成了稳流电路,所以流过BG\(_{3}\)、BG4的集电极电流和流过D\(_{39}\)、DW40的电流比较稳定,保证了稳压电路有良好的稳压性能。D\(_{39}\)是温度补偿二极管。BG1、BG\(_{2}\)为射随器,由其射极提供稳定的输出电压,其值为:EC1=U\(_{E1}\)≈UDW=5.7V;E\(_{C2}\)=UE2≈U\(_{DW}\)=5.7V,其中UDW为D\(_{W4}\)0的稳定电压。当输入电压由12V降至9V时,内部稳压器输出电压的变化小于0.1V。这种供电方式,不仅使行振荡器和鉴相器的电源相互隔离,而且又使它们都与功放级电源隔离,以防相互干扰,并简化了滤波电路。

行振荡电路
行振荡电路(见图1),采用恒流充电的施密特触发器,或称差动比较器。差动比较器由BG\(_{21}\)、BG22组成。BG\(_{21}\)的基极电位由电容5C07上的电压决定,5R\(_{0}\)6、5R05为定时电容的放电电阻。BG\(_{22}\)的基极电位由BG27和电阻R\(_{2}\)0、R23、R\(_{24}\)决定。BG14为恒流充电开关。BG\(_{23}\)、BG25为被D\(_{28}\)所偏置的恒流源,BG23同时是差动比较器BG\(_{21}\)、BG22的公共射极电阻。BG\(_{24}\)是双集电极晶体管,作BG22集电极的有源负载,以提高其增益,并控制BG\(_{26}\)、BG27、BG\(_{41}\)的导通或截止。而BG27的导通或截止,控制着BG\(_{22}\)基极的跳变电位。行振荡电路的工作过程如下:
当接通电源的瞬间,电容5C\(_{0}\)7来不及充电,其电压为零,故BG21基极电位也为零,BG\(_{21}\)处于截止状态,而BG22因基极得到了一定的偏置而导通。由于BG\(_{22}\)导通,BG24也导通,I\(_{C'24}\)=IC22=I\(_{C23}\)。又由于BG24的两集电极在结构上是对称的,其中一个集电极又与基极相连,这样BG\(_{24}\)就组成了镜象恒流源,故IC″24=I\(_{C′24}\)=IC23。而恒流源BG\(_{25}\)的集电极电流很小,所以IC″24绝大部分注入到BG26、BG\(_{27}\)的基极,也使它们导通。BG26导通后,其射极电位升高,使BG\(_{41}\)导通,电源EC经BG\(_{41}\)对电容5C07迅速充电,又使BG\(_{21}\)基极电位上升,在②脚形成锯齿波的上升段(见图2),充电时间常数τc≈R45·5C\(_{0}\)7≈0.5μS。当5C07上的电压升至U\(_{B22max}\)时,即BG21基极电位升至U\(_{B22max}\)时,随即发生雪崩过程,使BG21完全导通,BG\(_{22}\)进入截止状态。BG22的截止又使得BG\(_{24}\)、BG26、BG\(_{27}\)、BG41相继截止。BG\(_{27}\)的截止又使BG22基极电位迅速下降到U\(_{B22min}\)≈EC2·R\(_{23}\)/R23+R\(_{24}\)≈1.4V,进一步保证了BG22的截止。
BG\(_{24}\)截止后,电容5C07通过电阻5R\(_{0}\)5、5R06放电,其放电路径如图1虚线所示,放电时间常数τ\(_{放}\)≈(5R05+5R\(_{0}\)6)·5C07≈50μS。当然,电容5C\(_{0}\)7也可部分地通过BG21的输入阻抗放电,但BG\(_{21}\)输入阻抗比5R05,5R\(_{0}\)6之和大得多,所以主要是通过电阻5R05、5R\(_{0}\)6放电。这样,在②脚便形成了锯齿波的下降段。当电容5C07的电压降到U\(_{5C}\)07min=UB22min时,BG\(_{21}\)基极电位也随着下降到UB21=U\(_{B22min}\),随即发生雪崩过程,使电路翻转到BG21截止,BG\(_{22}\)导通工作状态。BG41再次导通,对定时电容5C\(_{0}\)7再次充电,又形成迅速上升阶段,如此周而复始,便在5C07上形成如图2所示连续的锯齿波。锯齿波电压幅度决定于BG\(_{22}\)基极的跳变电位。

行推动电路
由上面分析可知,行振荡器所产生的是锯齿波电压,而行输出级要求的推动波形是一矩形脉冲,因此需进行波形变换。这一功能由行推动级来完成,是利用差动放大器的限幅特性,把锯齿波切割成矩形脉冲波的。行推动电路由BG\(_{3}\)0~BG38组成,见图1。其中BG\(_{31}\)、BG32组成差动比较器,BG\(_{3}\)0、BG35、BG\(_{34}\)组成镜象恒流源,BG30又作BG\(_{31}\)集电极的有源负载,使差动比较器有较高的增益;BG35还兼有直流电位移动的任务。BG\(_{33}\)、BG34为被D\(_{29}\)偏置的恒流源。BG33还作差动比较器BG\(_{31}\)、BG32射极公共负载。BG\(_{31}\)的基极电位由电阻R29、R\(_{3}\)0确定,UB31=E\(_{C2}\)·R30\(_{29}\)+R30≈2V。BG\(_{36}\)为射随器,BG37、BG\(_{38}\)组成复合管功率放大推动级。
行振荡器产生的锯齿波电压经电阻R\(_{19}\)加至BG32的基极,其波形如图3a所示。我们知道,差动放大器的线性动态范围很小,当输入信号的幅度超过100mV时便进入了限幅工作区。而现在输入的锯齿波电压幅度约3.2V,因此差动放大器工作于限幅状态。限幅电平取决于BG\(_{31}\)的基极电位,这里BG31基极为固定偏压U\(_{B31}\)=2V。当输入的锯齿波电压高于限幅电平时,BG32导通,BG\(_{32}\)、BG31的射极电位升高,因而BG\(_{31}\)截止,BG31集电极电位升高;当输入的锯齿波电压低于限幅电平时,BG\(_{32}\)截止,BG31导通,BG\(_{31}\)集电极为低电位。这样,便在BG31的集电极上形成一短形脉冲如图3b。改变限幅电平(即改变BG\(_{31}\)基极电位),就可改变短形脉冲的宽度,从而得到所需要的行推动脉冲。

当BG\(_{31}\)截止时,BG30、BG\(_{35}\)也随之截止,使BG38~BG\(_{38}\)也截止,脚输出为高电位;当BG31导通时,BG\(_{3}\)0、BG35~BG\(_{38}\)也导通,脚电位接近于地电位,经行推动变压器5B01加到行输出管的基极。
AFC电路
AFC电路,由鉴相器及有关电路组成,而鉴相器由BG\(_{9}\)~BG15等组成(见图1)。BG\(_{12}\)、BG13组成差动放大器,BG\(_{15}\)是它的恒流源,而BG14、BG\(_{15}\)又组成另一差动放大器。R1~R\(_{3}\)和射随器BG7组成BG\(_{12}\)~BG15的偏置电路。BG\(_{9}\)~BG11是改进型的恒流源电路,作BG\(_{12}\)、BG13集电极的有源负载,使差动放大器具有较高的增益。行同步脉冲从5R\(_{0}\)7、5C06、5C\(_{0}\)5组成的滤波回路经脚再经BG8输入至鉴相器,由BG\(_{8}\)控制BG14、BG\(_{15}\)的工作。行扫描输出级的逆程脉冲,通过5R10、5C\(_{0}\)4组成的积分网路变为负向锯齿波,再经电容5C03和⑨脚送至鉴相器进行相位比较。BG\(_{15}\)射极连至⑩脚,以便外接电阻调整鉴相器的灵敏度。
鉴相器的各管基极静态电位分别标注在图1相应的位置。当脚无同步脉冲时BG\(_{8}\)截止,BG14的射极电位(也是BG\(_{15}\)的射极电位)为UE′14=U\(_{E′15}\)= UB14-U\(_{BE14}\)=1.63V,比BG15的基极电位高。因此,BG\(_{14}\)导通,BG15截止,致使BG\(_{9}\)~BG13也截止,鉴相器无输出,行振荡器处于自由振荡状态。
当脚有同步信号时,在同步脉冲期间,使BG\(_{8}\)进入饱和导通状态。BG8集电极电位(即BG\(_{14}\)基极电位)降低为0.3V左右,低于BG15基极电位,结果使BG\(_{14}\)截止,BG15导通。在⑩脚得到一负极性的脉冲,其幅度约1V。BG\(_{15}\)导通后,差动放大器BG12、BG\(_{13}\)才能导通,由⑨脚输入的“行反峰比较锯齿波电压”才能通过差动放大器输出到⑧脚。
行反峰比较锯齿波电压经电容5C\(_{0}\)3由⑨脚耦合至BG12的基极,迭加在BG\(_{12}\)的直流电位上,若比较锯齿波电压使BG12的基极电位高于BG\(_{13}\)的基极电位,则BG12导通,BG\(_{13}\)截止。BG12的导通又使BG\(_{9}\)~BG11也导通。故I\(_{C12}\)=IC15,I\(_{C13}\)=0,由BG9~BG\(_{ll}\)组成的是镜象恒流源电路,所以I⑧=I\(_{C11}\)=IC10=I\(_{C9}\)=IC12=I\(_{C15}\),电流IC11经电阻5R\(_{0}\)1向电容5C02充电;若比较锯齿波电压使BG\(_{12}\)基极电位低于BG13的基极电位,则BG\(_{12}\)截止(使BG9~BG\(_{11}\)也截止),BG13导通,即I\(_{C12}\)=0,IC13=I\(_{C15}\),致使IC11=I\(_{C1}\)0=IC9=I\(_{C12}\)=0,也就是说,此时电容5C02经电阻5R\(_{0}\)1、BG13放电。因此,在BG\(_{3}\)选通期间,电容5C02充放电的多少(即电容5C\(_{0}\)2上的电压变化量)是和比较器(BG12、BG\(_{13}\))的输出电流I⑧的平均值成正比,这样就可以通过控制电容5C\(_{0}\)2上的电压变化去改变行振荡器的振荡频率,以达到同步的目的。
下面再来看I\(_{⑧}\)是如何随行同步脉冲和比较锯齿波之间的相位差而变化的。
当行同步脉冲和比较锯齿波共同加至鉴相器时,有三种情况:
1.同频同相
当行振荡器的自由振荡频率与行同步脉冲的频率相等时,则行逆程锯齿波的中心点恰好与同步头的中心点对齐,I\(_{⑧}\)波形的平均分量为零,选出的UC13电压波形的平均值,恰好与BG\(_{13}\)集电极静态工作电压相等。鉴相器无输出。
2.行振荡频率偏高

当行振荡器的自由振荡频率高于行同步脉冲频率时,见图4乙各波形,则行逆程锯齿波的中心点,超前于行同步头的中心点,经差动比较器BG\(_{12}\)、BG13后,在⑧脚输出的电流I\(_{⑧}\),其波形如图4乙c,其平均分量为正(图4乙e),该电流对电容5C02进行充电。若以BG\(_{13}\)的静态工作电压为参考横坐标轴,则选出的BG13集电极电压波形U\(_{C13}\)如图4乙e所示,参考坐标轴上面的面积大于参考轴以下的面积。所以选出波形的电压平均值大于BG13集电极静态工作电压UC\(_{13}\),鉴相器输出为正电压,对5C01、5C\(_{0}\)2充电,使5C01上的电压上升,从而使5C\(_{0}\)7放电减慢,降低了行振荡频率,达到同步。
3.行振荡频率偏低
行振荡频率低于行同步脉冲频率时,情况与上述相反,行逆程锯齿波的中点滞后于同步头的中点。I\(_{⑧}\)波形的平均值为负,鉴相器输出为负电压,即电容5C01、5C\(_{0}\)2通过电阻5R01向BG\(_{13}\)放电,使5C07经电阻5R\(_{0}\)4的放电加快,从而使行振荡频率升高,达到同步。
④脚外接的电位器5W\(_{0}\)1用来调节UC13的大小,即调节行振荡频率达到行同步。
电阻5R\(_{0}\)1、电容5C01、5C\(_{0}\)2组成鉴相器的低通滤波器,BG20作低通滤波器的时间常转换开关。通常,BG\(_{2}\)0基极为固定偏置,由电阻R14、R\(_{16}\)和R13组成,使它处于饱和导通状态,把电阻R短路,二极管D\(_{16}\)~D19又处于正向偏置,使电容5C\(_{0}\)2通过BG20接地,滤波电路时间常数加大,抗干扰能力增强,同步保持特性好。当行同步脉冲与行扫描逆程脉冲不同步时,可由⑤脚输入一外加负电压,使BG\(_{2}\)0截止,电容5C02经电阻R接地,使滤波电路时间常减小,同步范围加宽,容易实现同步。一般情况下,⑤脚处于悬空状态,BG\(_{29}\)处于饱和导通工作状态。
HA1166集成电路采用14脚双列直插式塑料封装。按照图1所示外接电路的参数,行振荡器的自由振荡频率可从14KHz调到17KHz,并且频率稳定度较高。同步范围达±300Hz。行推动级输出的推动脉冲宽度约18~23μS。(郑凤翼)