为了便于计算锅炉燃烧效率,节约用煤,加强科学管理和开展劳动竞赛,我们试制了一种数字式锅炉进煤进水计量装置。它适用于各种工业锅炉,能对进煤进水量随时以数字形式显示出公斤数来。
基本工作原理

图1是计量装置的方框图。进煤计量部分的基本原理是:用光敏三极管从安装在锅炉炉排变速箱蜗杆上的光电圆盘上取出与进煤量成正比的光电信号,经计数脉冲形成电路整形和放大,再通过分频,转换成每一个脉冲相当于一公斤进煤量的计数脉冲,加到计数、译码、显示部分,就可以显示出“进煤量公斤数”。
进水计量部分是用水泵继电器通过消除抖动电路来控制一逻辑门的打开与关闭。当水泵继电器吸合、水泵进水时,逻辑门打开,脉冲发生器输出计数脉冲加到计数、译码、显示部分,只要按水泵单位时间内的实际进水量准确调整脉冲发生器所发出脉冲的重复频率,就能在显示器上正确显示出“进水量公斤数”。
框图中的定时抄录发讯电路和定时自动置零电路的作用是:在司炉工或值班记录员抄录进煤进水量的规定时间(如交接班时)前5~10分钟,喇叭中发出信号,及时提醒抄录数据,待到规定时间,将显示器自动置零,重新计量。这种方法适用于三班连续运行的锅炉,如果要减省一些费用,这两部分电路可以省去。
具体电路
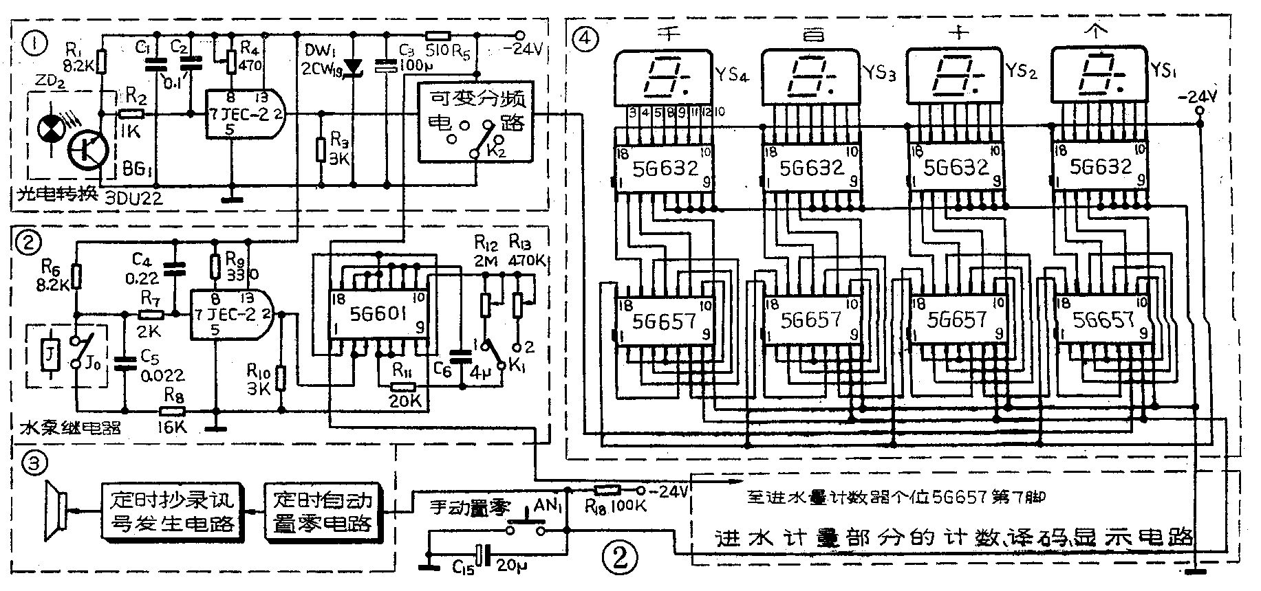
计量装置的电原理图见图2。

1.进煤量检测和计数脉冲形成电路,见图2中①号框。当光敏三极管BG\(_{1}\)受到聚光电珠ZD2所发光照射时,BG\(_{1}\)的内阻迅速减小,负载电阻R1上的压降增大,当压降达到JEC-2等组成的鉴幅电路(即射极耦合触发器)的触发门限电压时,JEC-2的输出(2端)由高电平迅速翻转到低电平。随着光电圆盘(图9)的旋转,BG\(_{1}\)不断受到照光和遮光,JEC-2的输出就不断由高电平跳到低电平,又由低电平跳到高电平,从而输出一连串脉冲信号。这里,JEC-2既起到对光电信号进行整形放大的作用,又完成了计数脉冲形成的工作。
电路中,电阻R\(_{2}\)和电容C2组成抗干扰电路,以防止外来感应干扰脉冲和光电圆盘的透光孔可能产生的“火焰式毛刺”干扰脉冲影响计数电路准确计数。R\(_{4}\)是射极耦合触发器的射极公共反馈电阻。由于JEC-2的工作电压为12伏,而稳压电源输出为直流24伏,故用R5降压,并经稳压管DW\(_{1}\)和电容C1、C\(_{3}\)等稳压平滑后再供使用。
2.可变分频电路。锅炉的单位时间进煤量除取决于炉排运行速度外,还和煤闸门开口大小有关。因为这个装置的煤计量信号是从炉排运转变速箱取得的,所以当煤闸门开口变化时还要把这个因素考虑进去,同时为了使数码管显示出的进煤量直接以整数公斤为计量单位,为此用了一级分频电路。当煤闸门在不同的开口高度时,采用不同的分频数进行校正,就能达到准确计量的目的。
分频电路可用上海元件五厂生产的5G657PMOS集成电路或其他厂生产的类似功能的电路组成。图3画出了用5G657作各个进制计数器来代替作各次分频的连线图,使用效果很好。

如果煤闸门开口高度经常在2~3个档间(如10、13.3、16厘米等)变化,可用2~3块按不同分频数连接的5G657,由与煤闸门调节手炳连动的开关(K\(_{2}\))切换而跟着变动。
不同煤闸门开口高度时所要求的分频电路分频数可按下式计算:f\(_{d}\)=JMmax(kg)JM\(_{x}\)(kg)×10。式中fd—分频数;JM\(_{max}\)—最大煤闸门开口高度时,光电圆盘转一圈的进煤量;JMx—欲求分频数的煤闸门开口高度时,光电圆盘转一圈的进煤量。表1列出了一种2吨/时快装锅炉煤闸门开口高度与相应的分频电路分频数对照表,供参考。应该注意:测定光电圆盘转一圈所对应的进煤量时,要在各个不同煤闸门开口高度的情况下,用不同煤种、单独和混合起来,多测几次,最好能测定光电圆盘转5~10圈的进煤量,然后求其平均值。也可以只测定煤闸门开口高度单位变化量与光电圆盘转一圈的进煤量对应变化关系,然后按比例计算不同煤闸门开口时的进煤量。例如,煤闸门开口在16厘米时,光电圆盘转一圈进煤量为4公斤;15厘米时为3.75公斤;14厘米时为3.5公斤。即煤闸门开口每减小1厘米,进煤量相应减少0.25公斤。其余可用计算类推。注意选定的分频数最好是整数(见表1),以便于每个煤闸门开口档只用一级或二级分频电路,不然将产生一定计量累计误差。
表1
煤闸门 光电圆盘 圆盘
开口高度 分频数 转一圈的 孔数
进煤量
16厘米 10 4公斤 40
13.3厘米 12 3.33公斤 40
10.7厘米 15 2.67公斤 40
10厘米 16 2.5公斤 40
8.9厘米 18 2.22公斤 40
3.计数、译码、显示电路。图2中④号框是进煤计量部分的计数、译码、显示电路。进水计量部分的和它是完全一样的,图2中略去未画。
计数电路由四位十进制计数器组成,每一位只要用一块5G657就可以连成十进制计数电路。当在5G657的计数输入端(CP端)加入计数脉冲时,其输出端(Q\(_{A}\)、QB、Q\(_{C}\)、QD)就输出相应的二—十进制代码的计数结果。所有5G567的置零端(R端)都连在一起并和按钮AN\(_{1}\)连接,当调试和检修时,按下AN1,计数器全部置零。另外也可以用“定时自动置零电路”来控制(图2中③号框)。
调试时应注意:由于5G657是脉冲前沿触发的,因此计数器是在BG\(_{1}\)由受光转到遮光时才翻转计数的,而不是在由遮光变到受光的时刻。
译码电路由二—十进制荧光数码管译码器5G632组成。每一位也只要用一块5G632就可以了。从5G657计数器输出的二—十进制代码直接加到5G632的输入端,5G632的输出就能直接驱动荧光数码管显示出0~9数字。我们用的是YS27—3型端面荧光数码管,管脚图见图4,图中G为栅极,应接地,灯丝两端接交流1.5伏,其中一端另接-24伏端。

本装置进煤进水的最大计量数为9999公斤,这是根据蒸发量为2吨/时快装锅炉的每班送煤进水量而设计的。如锅炉的蒸发量比2吨/时大或小,可根据实际进煤送水量相应增加或减少计数、译码、显示电路的位数。
4.消除抖动电路和逻辑门。消除抖动电路是用来防止因水泵继电器触点的机械抖动而引起的计数器乱计数现象。因为继电器触点在吸合和释放时会产生机械抖动,使触点瞬时通断多次。如果直接用继电器触点去控制逻辑门,会使逻辑门随触点机械抖动在瞬时开闭多次,这就相当于计数电路在瞬时输入了多个计数脉冲,从而使计数电路在水泵继电器每次吸放时都要多计几公斤水,这显然是不行的。
消除抖动电路(见图2中框②)的工作原理简介如下:当水泵继电器没吸动,水泵不进水时,其常闭触点J\(_{0}\)闭合,24伏电压通过电阻R8、R\(_{7}\)向电容C4充电。当C\(_{4}\)两端电压达到JEC-2的输入触发门限电压(约2.2伏)时,JEC-2的输出变为低电平,这个低电平封锁了逻辑门,使脉冲发生器的输出脉冲不能加到计数电路,计数电路不工作。当水泵继电器吸动,水泵进水时,触点J0打开,电容C\(_{4}\)通过R6、R\(_{7}\)等放电,待C4上的电压低于JEC-2的输入门限电压时,JEC-2迅速翻转,输出变为高电平,这个高电平打开逻辑门,脉冲发生器就开始向计数电路输送计数脉冲,计数电路就开始计算进水量。由于C\(_{4}\)、R6、R\(_{7}\)、R8的充放电时间常数甚大于一般继电器机械触点的吸放抖动时间(一般小型继电器约在1毫秒以下),同时JEC-2的触发翻转特性又很陡削,所以继电器机械触点抖动所产生的脉冲干扰就不可能在JEC-2的输出端反映出来,从而保证计数电路准确计数。

5.脉冲发生器。如图5所示,脉冲发生器是由三个与非门组成的环形振荡器。用一块四与非门电路5G601(图6),其中三个与非门组成脉冲发生器,余下一个作逻辑门。由于振荡频率直接影响进水量的计量准确度,因此图5中的R\(_{12}\)、R13、C\(_{6}\)不但要用质量较好的电阻、电容,而且要根据锅炉的进水量来决定它们的数值。计算式为:RC=1500/JS10m。式中,JS\(_{1}\)0m是进水泵10分钟的进水量,单位公斤,需实际测定或查锅炉技术资料。例如已知JS10m=375kg,如C取4μF,则R=15加/(375×4×10\(^{-6}\))=106Ω,可用1.5~2MΩ的微调电位器经过调试确定。

一般锅炉上的进水泵都有两套,其中一套备用。两套进水泵的单位时间进水量往往不同,因此在换接水泵时,脉冲发生器的振荡频率也要相应改变。图5中的转换开关K\(_{1}\)就是用来改换振荡频率的。

6.电源部分(图7)。主要是一个24伏的稳压电源,用上无七厂生产的WB724H集成稳压电源等组成。需要指出一点,即电路中R\(_{15}\)是稳压电路的过载保护电阻,其阻值应根据整个装置的24伏电压的负载电流大小而定。一般可用下式估算:R15=(0.2~0.4)/I\(_{LM}\),式中ILM为最大负载电流。
制作与调试
1.进煤量检测机构的制作。图8是进煤量检测机构的示意图,主要需制作的部件是光电圆盘和光电转换探头。光电圆盘用1~2毫米厚的金属板或胶木板制成,直径为190~250毫米,不可太小,否则钻孔、安装都不方便。在圆盘上画一比直径小20~30毫米的圆周线,然后将圆周线作X等分,钻X个孔作透光用,如图9所示。X由所使用的最大煤闸门开口高度时,光电圆盘转一圈的进煤量决定。例如,本装置所使用的最大煤闸门开口高度为16厘米时,光电圆盘转一圈的进煤量为4公斤,按理说钻4个孔就可以了,但为了提高计量准确度,同时考虑到有时计量出来的数值带小数(例如进煤量为3.2公斤,就无法在光电圆盘上钻出3.2个孔),一般是将这样算出来的打孔数扩大10倍或100倍,再用分频电路来校正到所需的数值。


光电转换探头主要由电珠ZD\(_{2}\)、光敏管BG1等组成。将BG\(_{1}\)安装在绝缘板平面上,对准光电圆盘的圆周线,板缺口对面安装ZD2,ZD\(_{2}\)的发光亮度应尽可能暗些,以延长电珠的使用寿命。发光亮度用R14来调节。光电转换探头安装在炉排运转变速箱的箱体上,用螺丝固紧。光电圆盘和光电转换探头装好后,外面要加上防护罩。
2.本装置不宜与锅炉电气控制箱混装在一起。因为在电气控制箱中,像交流接触器、继电器等感性元件在工作时能产生高达几十伏乃至几百伏的反峰电压,不但容易形成干扰,还会给PMOS器件带来损害。所以装置应与电气控制箱用金属屏蔽板隔开,并相隔一定距离。(王德沅)