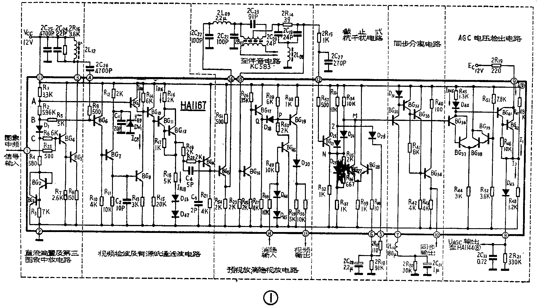
HA1167集成电路中包括第三图象中放、视频检波、消隐视放、抗干扰、同步分离和AGC电压检出电路等6个单元,其内电路见图1。下面介绍它的工作原理。

直流偏置及第三图象中放电路
图1中BG\(_{2}\)、BG3管、二极管D\(_{1}\)与电阻R1~R\(_{4}\)一起组成直流偏置电路。它确定了集成电路内部各级的直流工作点。BG2、BG\(_{3}\)管一方面用于补偿BG4、BG\(_{5}\)管B-E结的温度特性,另一方面与二极管D1一起又用于补偿BG\(_{6}\)~BG8管B-E结的温度特性。当外加电源电压Ec为12V时,该偏置电路A、B、C各点所提供的直流电位分别为:U\(_{A}\)≈8.5V、UB≈2.52V、U\(_{C}\)≈1.87V。
第三图象中放电路由BG\(_{4}\)、BG5管组成。由HA1144集成电路(见今年第6期)送来的中频电视信号,经①脚输入至BG\(_{4}\)管基极。BG4管为射随器,作级间缓冲隔离,其基极静态电位U\(_{B4}\)=U①=U\(_{C}\)=1.87V;R6是隔离电阻,用以防止低内阻的直流偏置电路对输入信号分流。BG\(_{5}\)管是共射调谐放大器,集电极连至③脚,外接并联调谐回路2L12、2C\(_{24}\)。2R16为阻尼电阻。经放大后的中频信号由③脚经外接电容2C\(_{26}\)耦合至④脚,送入视频检波电路。
视频检波及有源低通滤波电路
BG\(_{6}\)、BG7组成射随检波器。通过三中放的中频信号,经④脚送至BG\(_{6}\)的基极。BG6为射随器,起级间隔离作用。R\(_{5}\)为隔离电阻。BG7是检波器,电阻R\(_{11}\)和电容C2为检波负载,电阻R\(_{12}\)和稳压管DW1组成内部稳压电源,电容C\(_{1}\)为高频旁路电容。BG7基极静态电位U\(_{B7}\)=UB-U\(_{BE6}\)=2.52一0.7=1.82V,其集电极电流IC7≈U\(_{B7-}\)UBE7/R\(_{11}\)=112μA,因此无信号输入时, BG7管处于微导通状态,为了简化分析,可认为其截止。
BG\(_{7}\)是一种中等电平的检波器,输入信号达250mV时,就能获得良好的直线性检波。而且结构简单,谐波辐射也小。我们首先分析输入信号为等辐中频载频信号时的情况。当信号为正半周时,BG7管处于导通状态,由于射随器输出阻抗R\(_{0}\)极小,可以认为R0<<R\(_{11}\)(通常R0≤100Ω),所以信号电压迅速向C\(_{2}\)充电,充电时间常数τ充=C2R\(_{0}\)·R11/R\(_{0}\)+R11≈R\(_{0}\)·C2=0.001μs。我们知道中频载频为37MHz,周期为0.027μS,半周期为0.0135μs。可见中频载频的半周期比C\(_{2}\)的充电时间常数τ充大一个数量级。因此,在输入信号正半周BG7管处于导通时,电容C\(_{2}\)充电很快。这时,检波器输出波形与输入波形基本一致。当输入正弦波达到正峰值时,电容C2所充电压等于信号峰值。当正弦波经过正峰值后降低时,电容C\(_{2}\)通过电阻R11放电。放电时间常数τ放=R\(_{11}\)·C2=0.1μS,为充电时间常数的100倍,表明C\(_{2}\)充电快、放电慢,比中频半周期大一个数量级。这时,BG7管基极输入的正弦波电压下降得快,而电容C\(_{2}\)上的电压(即BG7射极电压)则降得慢,在C\(_{2}\)上保持了略低于正峰值的信号电压,使BG7截止。直至进入下一个正弦波的正半周并接近于峰值电压时,BG\(_{7}\)重新导通,电容C2又很快充电。正峰值过后,信号电压下降,逐渐进入负半周,BG\(_{7}\)又截止。经过这样多次充、放电,便在电容C2上检出一个略低于正弦波峰值的直流电压。上述检波过程与二极管包络检波的情形很相近。如果R\(_{11}\)C2时间常数过大也会产生对角切割失真。检波器的输入波形μ\(_{入}\)和输出波形μ出如图2。

当输入信号为中频图象信号时,检波过程与上述基本相同,于是便在C\(_{2}\)上检出一个同步头朝上的负极性视频信号。检波器的输入波形μ入和输出波形μ\(_{出}\)如图3。

视频检波器还有一个作用,就是作为混频器,使伴音中频(30.5MHz)信号和图象中频(37MHz)信号进行混频,取其差频,使得到了一个6.5MHz的第二伴音中频调频信号。
从BG\(_{7}\)射极输出的负极性视频信号,经BG8倒相放大后送至BG\(_{1}\)0的基极。BG8的集电极负载为BG\(_{9}\)的输出阻抗和R14的并联值。当视频检波器没有信号输出或输出信号很小时,由于BG\(_{8}\)集电极电流较小,在R14上的压降也较小,所以BG\(_{8}\)集电极(即BG9射极)电位较高,致使BG\(_{9}\)截止。当不考虑BG9时,BG\(_{8}\)的静态工作点为UB8=U\(_{B6}\)-UBE6-U\(_{BE7}\)=UB7-U\(_{BE7}\)≈1.82-0.7=1.12V,IC8≈I\(_{E8}\)=UB8-U\(_{BE8}\)/R13≈0.14mA,U\(_{C8}\)=EC-I\(_{C8}\)R14≈11.2V。
当检波器输出的视频信号较大而使BG\(_{8}\)集电极电流IC8增加时,R\(_{14}\)上的压降增加,使UC8下降。由于BG\(_{9}\)基极电位UB9=U\(_{A}\)=8.5V,所以当BG8集电极电位(即BG\(_{9}\)射极) UC8下降至7.8V以下,BG\(_{9}\)则导通。BG9导通后,BG\(_{8}\)集电极电位被UB9箝位于7.8V,此时BG\(_{8}\)集电极负载电阻(R14与BG\(_{9}\)输出阻抗并联)变小,使BG8放大倍数下降,这样既使输入信号过大,也不致使BG\(_{8}\)饱和而使信号产生切割失真。BG8的放大倍数K\(_{8}\)=R14/R\(_{13}\)≈2,比较小,对基极的反馈作用小,可起良好的隔离。
BG\(_{1}\)0为射随器,正极性视频信号经它送至BG11的基极。BG\(_{11}\)、BG12组成异极性复合管,作为倒相放大和电位移动电路。从BG\(_{12}\)射极输出的是负极性视频信号。
BG\(_{14}\)管等组成有源RC低通滤波器,以抑制37MHz的中频及其谐波。通常,滤波器是由RLC组成,需采用体积和重量都比较大的电感,这在集成电路中是难以实现的,因此用RC加有源器件来代替。另外,有源器件有放大作用能提供增益,可以补充无源元件中的能量损耗。
预视放及消隐视放电路
1.预视放级由BG\(_{15}\)管及其有关电路组成。电感2L09、电容2C\(_{21}\)组成低通滤器,只让视频信号通过,而滤除中频及其谐波。变压器2B02和电容2C\(_{23}\)组成6.5MHz的并联谐振回路。电阻2R14、电容2C\(_{19}\)、2C20和电感2L\(_{0}\)8组成6.5MHz的T形吸收回路。输入到预视放的视频信号,不仅包含0~6MHz的图象信号,还包含6.5MHz的第二伴音中频信号,由于它们各占有自己的频带位置,可以用上述的回路把它们分开。2B02、2C\(_{23}\)回路对6.5MHz为并联谐振,呈现高阻抗,T形吸收回路对6.5MHz为串联谐振相当于短路。因此预视放对第二伴音中频信号为一共集调谐放大器,其等效路如图4。第二伴音中频信号通过2B02次级耦合到伴音中放电路。

对于0~6MHz的视频信号,并联回路和T形吸收回路都处于失谐状态,但此时并联回路相当于短路,而T形回路呈现高阻抗,其等效电路如图5。由预视放级分出的负极性视频信号,一路经送至消隐视放电路;另一路经2R\(_{15}\)、2C27组成的时间常数为0.27μs的低通滤波器,滤除高频干扰后,再经脚送至抗干扰电路。

2.消隐视放电路由BG\(_{16}\)、BG17、D\(_{18}\)、BG19和D\(_{2}\)0组成(见图1)。 BG16为共射视频前置放大器。BG\(_{17}\)为射随器,其输出信号经消隐二极管D18送至BG\(_{19}\)的基极。BG19也为射随器,作级间隔离。BG\(_{46}\)为消隐控制级,其集电极电位控制二极管D18的导通或截止。消隐(回扫)脉冲由输入。当无消隐信号输入时,BG\(_{46}\)的基极没有偏置电压,处于截止状态,R50支路相当于开路,二极管D\(_{18}\)经电阻R28、R\(_{27}\)被电源EC正向偏置,而处于导通状态,P点电位高于Q点电位。
当负极性视频信号经送至BG\(_{16}\)的基极,经倒相放大和BG17管的射极跟随器,在其射极(即Q点)得到正极性视频信号,使Q点电位下降。但是由于未得到消隐信号,BG\(_{46}\)仍处于截止状态,致使消隐管D18仍处于正偏而呈导通状态。此时视频信号经D\(_{18}\)送至BG19管的基极。当正极性消隐信号经送至BG\(_{46}\)管基极,使其饱和导通时,则电阻R50相当于接地,使P点电位下降到最低值,D\(_{18}\)被反偏而截止,视频信号不能通过,达到了消隐目的。
BG\(_{19}\)为射极跟随器,二极管D20作直流电位移动,同时保护BG\(_{19}\)的BE结,防止意外接错而损坏。
截止式抗干扰电路
BG\(_{27}\)、BG28和二极管D\(_{23}\)、D24、D\(_{25}\)、D29组成抗干扰电路,见图1。从视频检波器得到的负极性视频信号,由脚输入到射随器BG\(_{22}\),从它的射极输出的仍是负极性视频信号。下面分三种情况说明。
1.当无视频信号送到脚,电路处于静止状态时,由于抗干扰电路中的二极管是通过电阻R\(_{33}\)与R37接至电源E\(_{C}\)与地之间,故D23、D\(_{24}\)、D25、D\(_{29}\)均处于导通状态。⑤脚和BG28基极的静态电位应和BG\(_{22}\)射极的静态电位相同,因为它们均比Z点电位低了一个二极管正向压降UD(约0.7V)。从图中可以看出:由于电阻R\(_{35}\)、R36的分压作用,使得BG\(_{27}\)的基极电位比BG28的基极电位约低U\(_{D25}\)·R35/R\(_{35}\)+R36≈0.5V,所以BG\(_{28}\)导通,BG27截止。
2.当脚输入负极性视频信号时,在同步信号作用期间,BG\(_{22}\)基极电位升高,其射极和Z点电位以及⑤、⑥脚电位也随着升高到同步头电平。并且,由于二极管D29与2R\(_{17}\)、2R18、2C\(_{28}\)组成的峰值检波器的检波负载2R18、2C\(_{28}\)时间常数约200mS,比行周期大得多,因此,可以认为BG28基极电位一直保持在行同步头电平。这样,BG\(_{27}\)基极电位就一直低于BG28的基极电位,并在整个电视信号期间内始终保持BG\(_{28}\)导通、BG27截止。当然,考虑到峰值检波器的检波效率不可能为100%,⑤、⑥脚(即BG\(_{28}\)基极)直流电位总要比BG22射极在同步头期间的电平略低些,但仍能保持BG\(_{28}\)导通、BG27截止的状态。脚输入的负极性视频信号,经BG\(_{22}\)再经D24由M点输出没有受到影响,即电路对全电视信号无影响。
3.当输入的视频信号中有超过同步头电平的强干扰脉冲(图6a中的脉冲③)时,在强干扰脉冲作用期间,BG\(_{27}\)、BG28的基极电位也随之升高,但是因BG\(_{28}\)的基极接有容量较大的电容2C28(2.2μF),使基极电位不可能突然升高,所以BG\(_{28}\)基极电位变化不大。但对BG27来说,只要强干扰脉冲的幅度足够大,在强干扰脉冲作用期间,就会使BG\(_{27}\)基极电位比BG28基极电位高,使BG\(_{27}\)进入导通状态,BG27集电极电位立即降低,造成D\(_{24}\)截止。使超过同步头的强干扰脉冲③不能通过D24送至BG\(_{3}\)0的基极,仅在BG30基极出现一负脉冲(图6b的脉冲③)。由于它与同步头的极性相反,在后面的同步分离级将被切去,不会在⑩脚出现。但对干扰脉冲①、②无抑制能力。

同步分离电路
同步分离电路由BG\(_{3}\)0、D31、BG\(_{32}\)~BG34等组成。BG\(_{3O为幅度分离管,其射极通过⑦脚外接2R}\)20、2C\(_{31}\)组成的时间网络。平时,BG30微微导通,D\(_{31}\)也处于微微导通状态。由于D31和BG\(_{32}\)组成镜象恒流源(其原理本刊另有文章介绍),BG32集电极所流过的电流很微弱。所以它在R\(_{41}\)上的压降很小,使BG33截止、BG\(_{34}\)也截止。
当同步脉冲送至BG\(_{3}\)0管基极时,BG30导通,在行同步脉冲作用期间,通过BG\(_{3}\)0的BE结、电感2L11对电容2C\(_{31}\)充电,使2C31充至接近同步头电平。由于BG\(_{3}\)0导通,D31、BG\(_{32}\)~BG34也导通,⑩脚有正极性的同步脉冲输出。同步脉冲过去后;BG\(_{3}\)0基极电位降到消隐电平(或图像信号电平),而电容2C31上的电压不能突变,即BG\(_{3}\)0射极保持在同步头电平,BG30截止。接着电容2C\(_{31}\)通过电阻2R20放电,放电时间常数约30mS,远大于行周期,故在两个行同步脉冲之间,电容2C\(_{31}\)上的电压下降得很少,BG30一直处于截止状态,D\(_{31}\)、BG32~BG\(_{34}\)也处于截止状态,⑩脚无输出。BG32、BG\(_{33}\)组成异极性复合管,起直流电位移动和倒相放大作用。BG34为射随器。
AGC电压检出电路
中放AGC电路由BG\(_{36}\)~BG39、D\(_{4}\)0、D43和BG\(_{41}\),BG42组成,见图1。其中BG\(_{36}\)、BG37与BG\(_{38}\)、BG39等组成差动型比较器。BG\(_{39}\)管基极电位由电阻R51、R\(_{52}\)分压确定为固定偏压约3.8V。当接收机无信号输入或信号微弱时,BG36、BG\(_{37}\)截止,BG38、BG\(_{39}\)导通,使BG41、BG\(_{42}\)也截止。
当输入信号时,BG\(_{36}\)、BG37导通,在其集电极得到正极性视频信号,并送往BG\(_{41}\)基极。BG41、BG\(_{42}\)组成异极性复合管,作直流电位移动,同时把输入的信号倒相放大为负极性视频信号。然后经D43、2R\(_{21}\)、2C33组成的峰值检波器进行检波。负极性视频信号的峰值部分就是同步头,当同步头到达时,D\(_{43}\)导通,电流经D43向2C\(_{33}\)充电,其时间常数(τ充=Rd·2C\(_{33}\),Rd为D\(_{43}\)正向电阻)较小,甚小于行同步持续时间4.7μs,所以2C33很快被充到信号峰值。当同步头过后,2C\(_{33}\)上的电荷通过2R21放电,放电时间常τ放=2R\(_{21}\)·2C33=72.6ms,比行周期 64μS大得多,所以在一行周期内,2C\(_{33}\)上电压下降很少。这时,因D43上加有略低于信号峰值的偏压,故只有在下一行的同步头到达时,才再行充电,重复上述过程,⑧脚输出一锯齿形电压,经滤波后作为AGC电压送往HA1144集成电路,进行自动增益控制。
⑨脚外接电阻2R\(_{19}\),改变它的阻值,可以改变BG41、BG\(_{42}\)放大器的增益,也就改变了⑧脚输出的直流AGC电压值。(郑凤翼)