显象管电子枪高压电极对管颈外侧偏转线圈或其它电极打火,是一种常见的故障现象。它不仅干扰图象,破坏同步,而且还会损坏晶体管。因此,在设计晶体管电视机时,必须采取一定的防护措施。
下面介绍几个防护实例,供参考。
(一)视放管的防护:
在目前国内生产的大部分晶体管电视机中,视放电路往往通过一级射极跟随器与检波电路相连接,如图1所示。当显象管电子枪打火时,就会产生很强的电脉冲,经由显象管阴极G\(_{1}\)、耦合电容1C37、补偿线圈B\(_{13}\)等到达视放管BG5的集电极。因为预视放为射极跟随器,它的输出阻抗很低(约数十欧),所以视放管cb结可能反向击穿,电流很大。结果,不仅视放管可能损坏,甚至预视放管、检波二极管,由于极限参数较低,也可能损坏。

防护措施:
1.在显象管阴极与地之间接一只氖灯,如图2中的ND,当打火脉冲电压超过着火电压时,开始放电,将打火脉冲旁路。缺点是氖灯寿命短。目前多用于大屏幕黑白电视机和彩色电视机。

2.在视放输出端对电源并接一只耐压高、内阻小、开关特性好的二极管,如图2中的D。平时,二极管因反偏而截止,结电容很小,因此不影响视放级工作。当打火脉冲到来,且幅度足够大,使二极管两端的电压超过导通电压(0.6~0.7伏)时,二极管正向导通,内阻很小,对打火脉冲进行分流。显然,二极管内阻不能太大,否则,分流作用有限,不能十分有效地保护视放管。而且二极管的耐压要高,否则,遇到很强的打火脉冲,二极管本身亦可能被击穿。不足之处是二极管仅对幅度较大的脉冲起作用。
3.在显象管阴极与视放管集电极之间串接一只限流电阻,如图2中的R。因为显象管输入阻抗很高,而视放管输出阻抗很低,串联一只数百欧至数千欧的电阻,对视频信号影响甚小,而对打火脉冲的限流作用却十分显著。这种防护措施,既好又可靠,因此被广泛采用。如,孔雀牌KQ-23型电视机,R=560Ω;飞跃牌9D3-1型电视机R=1KΩ;飞跃牌12D1型机,R=2.2K等。在有的电视机中,上述措施兼而用之。
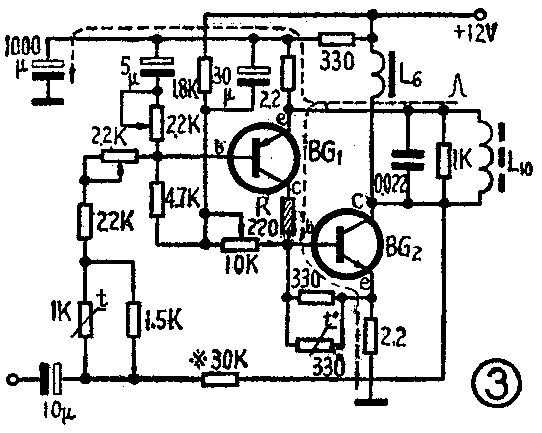
(二)场推动管的防护:
图3是一种流行的扼流圈输出式场扫描电路,因偏转线圈L\(_{1}\)0的一端与推动管BG1发射极相连,当显象管电子枪高压电极对偏转线圈打火时,打火脉冲便通过偏转线圈到达推动管的发射极。这时,在场推动管集电极输出一个同极性的被放大了的电脉冲,从输出管BG\(_{2}\)基极注入,使输出管瞬时进入饱和状态。因输出管的输入阻抗极低(几~十几欧),所以通过推动管的脉冲电流很大。作为推动管的3CG14A或3CG15A,其极限电流仅数十毫安,所以损坏率较高。

防护措施:在推动管集电极串接一只限流电阻,如图3中的R。实践证明,R取数十至数百欧,对场扫描幅度、线性毫无影响,而防护效果很好。例如,孔雀牌KQ-23型电视机,R=220Ω在大批量生产中,再没有出现显象管打火损坏推动管的现象。
(三)鉴相管的防护:
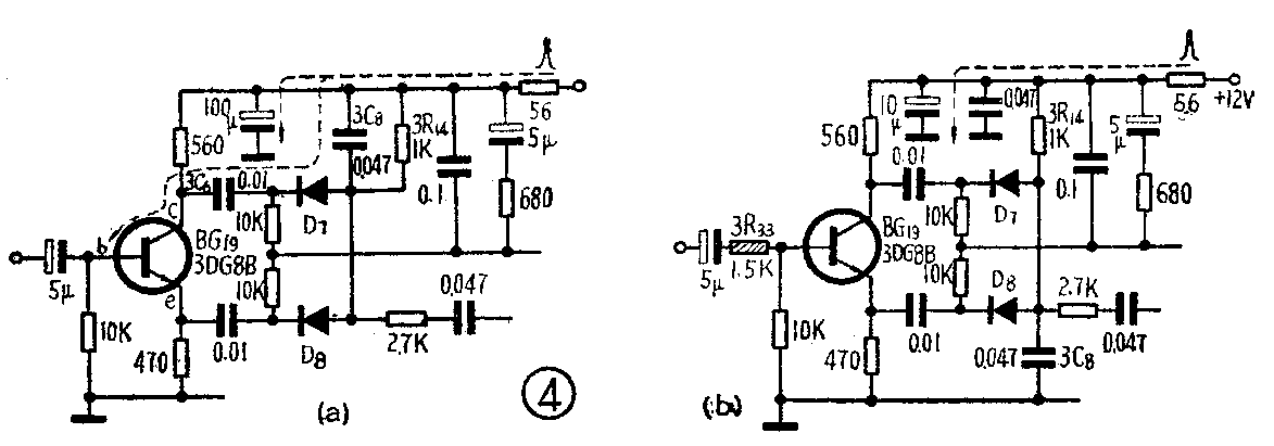
由于显象管灯丝与整机其它部分共用一个直流电源,因此,显象管电子枪打火时,还会通过电源系统对耐压较低的晶体管造成威胁。图4是常见的双脉冲式鉴相电路,鉴相管在无同步脉冲注入时,处于截止状态,基极电位为零。而在同步脉冲注入时,鉴相管进入饱和状态,这时输入阻抗很低,比发射极阻抗还要低数百欧。如果积分电容3C\(_{8}\)接在电源线上,如图4(a),由于二极管D7始终处于导通状态,所以经由电源线而来的打火脉冲顺利地通过3C\(_{8}\)→D7→3C\(_{6}\),到达鉴相管集电极,其幅度有可能超过cb结的耐压,使鉴相管损坏。

防护措施:将积分电容3C\(_{8}\)改接到地,如图4(b)。实践证明,这样改接以后,对比较锯齿波的形成及AFC系统的性能没有影响,但是有效地保护了鉴相管。因为打火脉冲无论从电源线来,还是从地线来,都将被3C8所旁路或被3R\(_{14}\)衰减,不再对鉴相管造成威胁。另外,在3C8接电源的情况下,若将鉴相管基极串联电阻3R\(_{33}\)的数值取得大一些,因提高了鉴相管的输入阻抗,也有一定的防护作用。如9D3—1型和12D1型电视机,这个电阻取3.9K。
(四)低放推动管和前置放大管的防护:
图5是晶体管电视机中采用的一种简单的互补型OTL电路。因为前置放大管BG\(_{1}\)0发射极对地阻抗很低,所以经由电源线而来的打火脉冲有可能形成很强的脉冲电流穿过推动管BG11的eb结和前置放大管,而将管子损坏。

防护措施:适当加大负反馈电阻2R\(_{15}\),增强对打火脉冲的限流作用。由于一般电视机对低放增益要求并不高,所以这种措施是可行的。孔雀KQ-23型电视机中取2R15=100Ω,防护效果较好。
(五)高放管的防护:
高频头高放级一般都采用发射极接地电路,如图6。当显象管打火脉冲被拉杆天线所接收,而从高放管基极注入时,因高放管发射极对地阻抗很低,所以脉冲电流可能很大,而将be结损坏。现象是电视机的灵敏度突然降低,甚至收不到电视信号。

防护措施:在高放级输入端对地顺接一只内阻小、极限电流大、开关特性好的二极管,如图6中的D,对打火脉冲进行分流。平时二极管处于零偏置而截止,只要其结电容足够小,对高放级的性能没有多大影响。当强脉冲来到,其幅度超过二极管的导通电压(0.6~0.7伏)时,二极管正向导通,脉冲电流被二极管分流。实践证明,防护效果较好。在12D1型电视机中,二极管D采用2CK44A,其极限电流≥400mA,正向压降≤1V,零偏压电容≤8P,反向恢复时间≤10ns。
最后,值得指出的是,显象管打火的危害还与接地状况有关。原则上讲,地线超短,地线上的阻抗越小,电源对打火脉冲的旁路作用就越强,打火的危害性也就越小。实践证明,采用上述措施,显象管打火的危害可以基本消除,晶体管电视机的可靠性有明显提高。(苏州电视机厂 陈炯)