展览会上,观众被展台上的汽车模型的精彩表演吸引住了。当讲解员用指挥棒靠近汽车模型时,汽车就沿着黑色路面上的一条8毫米左右宽的白线自动前进,在白线的转弯处自动转弯,并亮转弯灯、鸣喇叭。当讲解员再用指挥棒靠近它时,便停止运行。很多人想了解它的动作原理和结构,下面我们就作一简单介绍。
工作原理
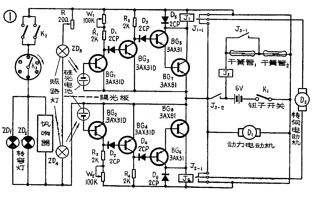
电路见图1。当开关K\(_{1}\)合上后,讲解员用指挥棒前端的永久磁铁靠近安装在汽车模型车身上的干簧管1时,该管的常开触点闭合,由于干簧管2的触点是接通的,所以继电器J3绕组的电源电路(6伏电池)接通,绕组里有电流,它的触点J\(_{3—1}\)、J3—2闭合接通。J\(_{3—1}\)触点闭合后,继电器J3自保。J\(_{3—2}\)触点闭合后,动力电动机有了电源,电动机转动,它带动汽车模型沿直线向前运动。

在接通动力电动机电源的同时,安装在汽车底部前方的两个小灯泡ZD\(_{3}\)、ZD4也因有电源供电而发光。它们发出的光照射在白线上,并经白线反射。这反射光被安置在小灯泡后面的硅光电池接收,因硅光电池接在三极管BG\(_{1}\)、BG2的基极,于是BG\(_{1}\)、BG2导通。此时,由BG\(_{1}\)、BG3、BG\(_{5}\)、BG7和BG\(_{2}\)、BG4、BG\(_{6}\)、BG8等组成的两组三级直流放大器工作。继电器J\(_{1}\)、J2因绕组里有电流通过而吸动,它们的触点J\(_{1—1}\)、J2-1的中间簧片与常开触点接通。此时控制汽车模型左、右转弯的转向电动机因未接通电源不工作,动力电动机带动汽车模型仍沿原来直线轨迹运行。
当汽车模型行驶到白线转弯处时如图2所示,若仍照原来路线直线前进,汽车底部左面的照路灯ZD\(_{4}\)就照在黑色路面上,无光反射,光电池不受光照,BG2的发射结电路无电流,于是BG\(_{2}\)、BG4、BG\(_{6}\)、BG8等组成的一组放大器不工作,继电器J\(_{2}\)释放,J2—1的中间簧片与常闭点接通,于是接通了转向电动机的电源电路,转向电动机转动,带动汽车前轮向右转动,迫使汽车回到白线上去,继续沿白线运动。同理,若汽车偏向白线右侧,ZD\(_{3}\)照在黑色路面上,BG1、BG\(_{3}\)、BG5、BG\(_{7}\)等组成的一组放大器不工作,继电器J1释放,这时通过转向电动机的电流方向与上面介绍的相反,电动机反向转动,带动汽车前轮向左转,迫使汽车回到白线上去。由于有了转向电动机,所以汽车模型总是自动地沿着白线运动。

图1中的K\(_{2}\)是由两个触点组成的,其固定触点用青铜片制作见图3,共有两个,分别安置在靠近两个前轮的底板上,固定时应注意与底板的绝缘。活动触点用前轮支架代替。当汽车左、右转弯时,活动触点与固定触点接通,即相当于K2接通,于是转弯灯ZD\(_{1}\)、ZD2亮,讯响器响。

图1中的灯、响开关断续器如图4所示。在后轮的金属轮箍上,每隔一定的间距涂上一薄层环氧树脂作绝缘如图4(a)所示。如果后轮是胶制的,用印刷电路板按图4(a)形状把阴影部分的铜箔刮去或腐蚀掉,然后用万能胶把它粘在胶轮内侧作为活动触点。固定触片如图4(b)所示,安装在底板上。当后轮转动时,活动触点部分的环氧树脂与固定触片接触时,转弯灯不亮、讯响器不响;当活动触点部分与金属部分接通时,转弯灯亮,讯响器响。因为接通是间断的,所以转弯灯亮与讯响器响是断续的。

当需要汽车模型停下时,用永久磁铁靠近车上的干簧管2,它的触点断开,继电器J\(_{3}\)释放,J3—2的触点断开电源电路,动力电动机断电,汽车停止运行。
元器件选择
在图1中,光电池可以用任何型号的。继电器J\(_{1}\)、J2、J\(_{3}\)最好选用JQX—4F型高灵敏继电器。ZD3、ZD\(_{4}\)我们选用的是直肠镜上用的灯泡,因为这种灯泡光线集中、散光小、体积小,也可以用其它灯泡试之。ZD3、ZD\(_{4}\)上串接了一只20欧的可变电阻,用来调整灯泡的亮度。ZD1、ZD\(_{2}\)用普通6伏小型指示灯的灯泡。干簧管1用JAG—2(H)型,干簧管2用JAG—2(Z)型。6伏电源用4节大号电池,最好采用碱性高能电池。三极管选用噪声小、穿透电流小的管子。讯响器用的是成品。
电动机是用市售的D—1型玩具直流电动机改绕的。改绕的原因有两个:一个是原玩具电动机的电压为1.5~3伏,而本线路中电机电压需要6伏;另一个是本线路中对电动机的要求如电流、转速等也不同于原电动机。改绕时,先把电动机的转子的线包拆除,然后用线径为0.12毫米的漆包线每极绕上350圈即可。改绕后的线圈工作电流约为90毫安,转速为2200转/分。
动力电动机与减速器的安装见图5(a),动力电动机经减速器减速后,与汽车模型的后轮轴齿轮连接,右后轮与轮轴为静配合,左后轮与轮轴是滑动配合。转向电动机与减速器的安装见图5(b),经减速器减速后,通过连杆带动前轮作左、右转向。这两个减速器可以用旧闹钟的齿轮或发条玩具上的齿轮组合而成。根据齿与齿轮之间的中心距及轴颈的大小来钻孔。搭配后,只要后轮每分钟能转动12转左右就可以。安装在后轮与前轮的两个减速器的速比要协调,相差太大时,整机调整时会产生前进与转弯的不同步,偏离白线。图中给出了前后轮减速器的参考齿数。

安装与调整
光控汽车模型装制成败的关键在于照路灯与硅光电池的安装与调整。照路灯ZD\(_{3}\)、ZD4及光电池要装在前轮的前方,并通过连杆与前轮连动,见图5(a)。硅光电池放在青铜片作的电池盒子里,用万能胶粘牢,光电池受光面朝路面,为了使两只灯的光不互相干扰,电池盒中间加了隔光板,隔光板也是用青铜片制的,它们的安装及光电池的受光情况见图6。隔光板的作用很重要,安装时隔光板的最下端离路面约3毫米左右,以免其它杂散光干扰。

汽车模型我们用的是客车模型(玩具汽车模型也可以),见报头图。
光控汽车模型的调整比较简单。焊接好元器件后,先用微光照射光电池,继电器J\(_{1}\)、J2应吸动,动作电流约30毫安。去掉光源后,J\(_{1}\)、J2应释放。改变W\(_{1}\)、W2的阻值,可调整继电器的灵敏度。电路部分调整好以后,按图7所示把各部件安装在汽车底板上。整车装好后,把汽车翻过来(轮子朝上),开启电源,接通干簧管1的触点,用一条中间有8毫米宽的白线的黑纸在照路灯的照射下左、右移动,车的前轮应能跟随纸上的白线条左、右移动,若车轮转动方向相反,可把接转向电动机的两根线对调一下即可。调整时应注意,周围环境的光线不要太强,特别是不要在有单方向的强光下调整。

调整好以后,再把汽车翻过来就可以表演了。(黄敏明 潘健)