铡草机是农村常用的机械,但是,由于操作人员使用不慎,往往出现铡手事故。为了解决这个问题,我们设计安装了铡草机安全保护装置。在现场使用中,受到了社员群众的好评。
工作原理

铡草机安全保护装置是由电子管控制箱、电机控制箱、脚踏板、接收天线等部分组成的。它和铡草机的安装情况见图1。铡草时,操作人员站在特制的脚踏板上。工作中,如果不慎,误将手卷进铡草机入料口内危险处,接收天线通过人体分布电容的作用就接收到一个微弱的电信号,该信号经接收引线送到电子管控制箱,电子管控制电路部分工作,输出控制信号,切断电机电源,并给刚刚断电的电动机一反转电压,迫使电动机马上倒转,使靠惯性运转的铡草机即刻刹住,避免铡手事故发生。当人的手脱离危险区后,铡草机自行启动,继续工作。

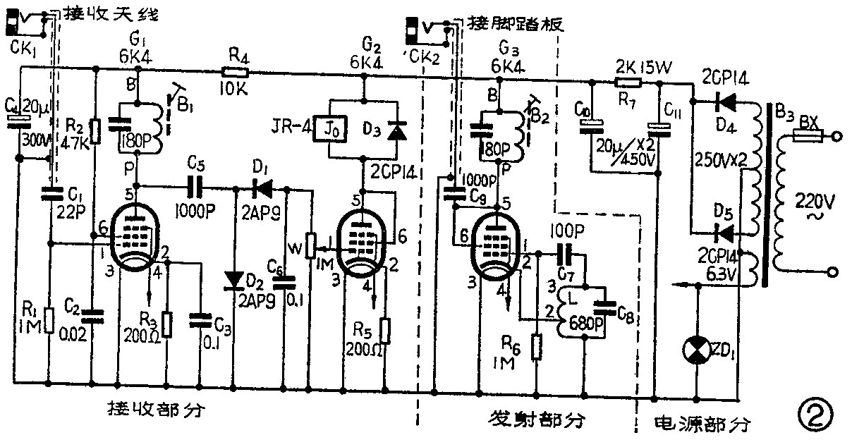
电子管控制箱电路见图2。它是由接收电路、发射电路和电源电路三部分组成的。发射部分是由电子管G\(_{3}\)、中频振荡线圈L、电容C7和C\(_{8}\)组成的,这是一个三点式电感振荡器。振荡器产生的465千赫中频信号由G3的屏极输出,经电容C\(_{9}\)耦合到一块金属板上,金属板夹在比它稍大的两块木板或胶木板中间,组成脚踏板。中频变压器B2接在G\(_{3}\)的屏极,把它调谐在465千赫频率上,用以防止周围工业用电干扰。
接收电路部分是由电子管G\(_{1}\)、G2等组成的。当接收天线上没有中频信号时,电子管G\(_{2}\)处于导通状态,屏极电流足以使继电器Jo吸合,它的常开触点J\(_{o}\)-1闭合。操作时人站在脚踏板上,如果不慎手被卷进铡草机入料口危险区(靠近天线)时,中频信号通过金属板、绝缘板、(介质)人体组成的电容送到天线,再经C1耦合到G\(_{1}\)的栅极进行放大。放大后的中频信号由C6耦合到D\(_{1}\)、D2组成的倍压检波电路,中频信号检波后加在电位器W上,于是就有一个负的直流电压加在G\(_{2}\)的栅极,G2截止,它的屏流马上减小,继电器J\(_{o}\)释放,它的常开触点Jo—1断开。
电源部分的电路见图。220伏市电经变压器B\(_{3}\)升压后,经二极管D4、D\(_{5}\)整流后,再经R7、C\(_{1}\)0、 C11组成的π型滤波器变成直流,作为电子管G\(_{1}\)、G2、G\(_{3}\)的电源电压。灯丝电压从B3的次级灯丝绕组取得。ZD\(_{1}\)为指示灯。

电机控制箱电路见图3。当接收天线无中频信号时,J\(_{o}\)吸动,Jo-1闭合,交流接触器CJO\(_{1}\)通电,它的主触点CJO1-1、CJO\(_{1}\)-2和CJO1-3闭合,电动机运转,带动铡草机工作。它的辅助常开触点CJO\(_{1}\)-4也接通,单向交流电经过二极管D6整流,向电解电容器C\(_{12}\)充电。当手进入入料口危险区时,Jo释放,J\(_{o}\)-1断开,交流接触器CJO1线包断电,主触点CJO\(_{1}\)-1、CJO1-2、CJO\(_{1}\)-3断开,电动机因断电而停转。此时CJO1的辅助常闭触点CJO\(_{1}\)-5接通,电容器C12通过CJO\(_{2}\)的线包放电,CJO2吸动,它的主触点CJO\(_{2}\)-1、CJO2-2、CJO\(_{2}\)-3接通,给刚刚断电的电动机一瞬时反转电压,迫使电动机反转,使靠惯性运转的铡草机刹住。经过1~2秒钟后, C12放电完毕,交流接触器CJO\(_{2}\)释放,它的主触点断开,电动机完全停止转动,恢复到起始工作状态。如这时操作人员的手已脱离危险区,铡草机又可自行启动,继续工作。ZD2为指示灯。
制作与调整
图2中电子管G\(_{1}\)~G3选用6K4,也可用其它管代用,如6K5、6J1、6J2、6J5等。中频变压器B\(_{1}\)2用312型的,原变压器内自带180P的配谐电容,使用中只用B、P一个绕组。中波振荡线圈L用长征牌LT101S型调感式振荡线圈,也可以用551、601S型代替。J\(_{o}\)用JR-4(规格代号为SRM4、500、005)型高灵敏继电器。交流接触器CJO1、CJO\(_{2}\)型号为CJ10—20。电源变压器B3为普通的三灯收音机电源变压器。天线的制作见图4。脚踏板制作见图5。插头座CK\(_{1}\)、CK2为扩音机话筒插头座。接脚踏板和接收天线的引线必须使用金属隔离线,选用较粗的话筒线效果较好,引线尽量短些,一般不超过4米,否则会影响该装置的灵敏度。电子管控制箱的结构见图6。电动机控制箱的结构见图7。

安全保护装置安装后,只要线路没接错,一般都能正常工作。如发现没有中频信号输出,首先检查中频振荡线圈的接头是否接反、中频变压器线圈是否断线或没焊上。调试中可用一台半导体收音机靠近发射机,如听到差频叫声信号,表示发射机已振荡。
检查接收部分工作时,先用手摸插座CK\(_{1}\),利用人体感应,输入给电子管G1,调整电位器W,使J\(_{o}\)释放,手离开后,继电器Jo又吸合,表示接收机正常工作。在图3中,适当选取C\(_{12}\)的电容值或串联适当电阻,可以把放电时间常数控制在2秒钟左右。
各部分调整好以后,按图1将保护装置与铡草机安装好,接好脚踏板和接收天线的引线(接收天线安装在铡草机入料口上盖板内,让它紧贴着上盖板并用螺钉固定好(图中虚线表示安装位置)。
试机时,先不接电动机控制部分。人站在脚踏板上,手伸进入料口里并靠近上盖板的天线。调整W,使继电器动作。再调整振荡线圈L、中频变压器B\(_{1}\)2的磁心,逐渐把手离开天线,一直到手离开天线150毫米左右,继电器仍能动作,并且用手靠近、离开天线反复试验,继电器动作迅速、准确,就算调整完毕。调整时,如果有条件,在继电器J\(_{o}\)与电源之间串接一只0~10毫安的电流表,观察电流的变化,调整就更为方便了。调整好了以后,再接上电动机控制部分,就可以投入使用了。
使用时,调整电位器W可以调整保护距离,一般在0~150毫米内可以自选保护距离。
必须注意的是:①每次铡草前,应先用手试试,以检查保护装置是否灵敏。②铡草时,操作人员一定要站在脚踏板上,否则,不起安全保护作用。
该装置也可以用在脱粒机、粉碎机等类似铡草机的农业机械上。(弥国勤)